TOP
|
特許
|
意匠
|
商標
特許ウォッチ
Twitter
他の特許を見る
10個以上の画像は省略されています。
公開番号
2025018113
公報種別
公開特許公報(A)
公開日
2025-02-06
出願番号
2023121549
出願日
2023-07-26
発明の名称
飲料供給装置
出願人
ホシザキ株式会社
代理人
個人
,
個人
,
個人
主分類
B67D
1/08 20060101AFI20250130BHJP(びん,広口びんまたは類似の容器の開封または密封;液体の取扱い)
要約
【課題】ユーザのニーズに応じて温飲料と冷飲料との一方または両方を選択して供給可能として、ユーザのニーズに応じた温度の飲料を供給可能な飲料供給装置を提供する。
【解決手段】飲料供給装置10は、ハウジング11に飲料を注出する飲料注出部36a,36bと、外部の給水源から供給される水を流通させる給水配管部50とを備え、飲料の温度を調節するための温度調節器70が配設されたサブハウジング18に隣接する位置にハウジング11を設置可能とし、給水配管部50は、給水源から導出される給水ホースに接続可能な給水接続管部51aと、給水接続管部51aの下流側に設けた通水弁52と、サブハウジング18内の温度調節器70に向けて水を導出する導出管部59と、サブハウジング18内の温度調節器70にて温度が調節された水を導入する導入管部60とを備えている。
【選択図】図5
特許請求の範囲
【請求項1】
飲料を注出する飲料注出部と、
外部の給水源から供給される水を前記飲料注出部から注出される飲料水または飲料の原料水として流通させる給水配管部と、
前記飲料注出部と前記給水配管部とが配設されるハウジングとを備え、
前記飲料注出部から注出される飲料の温度を調節するための温度調節器が配設されたサブハウジングに隣接する位置に前記ハウジングを設置可能とした飲料供給装置であって、
前記給水配管部は、給水源から導出される給水ホースに接続可能な給水接続管部と、前記給水接続管部の下流側に設けた通水弁と、前記サブハウジング内の温度調節器に向けて水を導出する導出管部と、前記サブハウジング内の温度調節器にて温度が調節された水を導入する導入管部とを備えたことを特徴とする飲料供給装置。
続きを表示(約 190 文字)
【請求項2】
請求項1に記載の飲料供給装置において、
前記導出管部と前記導入管部を前記ハウジングにおける前記サブハウジングに対向する対向位置に配置したことを特徴とする飲料供給装置。
【請求項3】
請求項1または2に記載の飲料供給装置において、
前記導出管部と前記導入管部とを連通接続する連結管を着脱可能に設けたことを特徴とする飲料供給装置。
発明の詳細な説明
【技術分野】
【0001】
本発明は、飲料を供給する飲料供給装置に関する。
続きを表示(約 2,800 文字)
【背景技術】
【0002】
特許文献1には給茶機よりなる飲料ディスペンサの発明が開示されている。この飲料ディスペンサは、前面に開口した縦長の箱体を成したディスペンサ本体を備え、ディスペンサ本体のほぼ中央高さ位置に区画板が張られることにより、ディスペンサ本体内に上下の収容室が画成されている。上下の収容室の前面開口には扉が揺動開閉可能に設けられており、上部収容室の扉には注出口が設けられた注出ステージが設けられている。ディスペンサ本体の上部収容室には貯湯タンクを含む温飲料生成部が、下部収容室には冷水タンクと冷凍装置とを含む冷水生成部がそれぞれ設けられており、注出ステージの注出口から温飲料生成部により生成された温飲料または冷水生成部により生成された冷水を用いた冷飲料が注出される。ディスペンサ本体内には下部収容室から上部収容室に延出する給水管が設けられており、給水管は下部収容室内にて冷水タンク内の冷却管に接続され上部収容室内にて貯湯タンクに接続されている。
【先行技術文献】
【特許文献】
【0003】
特開2004-10085号公報
【発明の概要】
【発明が解決しようとする課題】
【0004】
特許文献1の飲料ディスペンサにおいては、ディスペンサ本体の上部収容室に貯湯タンクを含む温飲料生成部が設けられ、ディスペンサ本体の下部収容室に冷水タンクと冷凍装置とを含む冷水生成部が設けられ、ディスペンサ本体の上下に隣接する各収容室内に飲料の原料となる湯が生成される貯湯タンクと冷水を生成するための冷却槽(温度調節器)が設けられている。この種の飲料ディスペンサを設置した設置環境によっては、冷飲料の供給を望まずに温飲料のみの供給を望むユーザがいる。この場合に、ディスペンサ本体の下部収容室に設けた冷水生成部が不要になるので、ディスペンサ本体の下部収容室を廃して上部収容室のみの形状とすると、ディスペンサ本体を小型化することができる。しかし、ディスペンサ本体内に設けた給水管は、下部収容室の下部に給水源との接続口を有しており、下部収容室から上部収容室に延出しているので、下部収容室を廃してティスペンサ本体を小型化することができなかった。本発明は、ユーザのニーズに応じて温飲料と冷飲料との一方または両方を選択して供給可能として、ユーザのニーズに応じた温度の飲料を供給可能な飲料供給装置を提供することを目的とする。
【課題を解決するための手段】
【0005】
本発明は上記課題を解決するため、飲料を注出する飲料注出部と、外部の給水源から供給される水を飲料注出部から注出される飲料水または飲料の原料水として流通させる給水配管部と、飲料注出部と給水配管部とが配設されるハウジングとを備え、飲料注出部から注出される飲料の温度を調節するための温度調節器が配設されたサブハウジングに隣接する位置にハウジングを設置可能とした飲料供給装置であって、給水配管部は、給水源から導出される給水ホースに接続可能な給水接続管部と、給水接続管部の下流側に設けた通水弁と、サブハウジング内の温度調節器に向けて水を導出する導出管部と、サブハウジング内の温度調節器にて温度が調節された水を導入する導入管部とを備えたことを特徴とする飲料供給装置を提供するものである。
【0006】
上記のように構成した飲料供給装置においては、給水配管部は、給水源から導出される給水ホースに接続可能な給水接続管部と、給水接続管部の下流側に設けた通水弁と、サブハウジング内の温度調節器に向けて水を導出する導出管部と、サブハウジング内の温度調節器にて温度が調節された水を導入する導入管部とを備えている。ハウジングをサブハウジングに隣接する位置に設置して、導出管部と導入管部をサブハウジング内の温度調節器に接続することで、給水源から供給される水は温度調節器で温度調節され、温度調節した水を飲料水または原料水として使用した飲料を飲料注出部から注出することができ、ユーザのニーズに応じた温度の飲料を供給することができる。
【0007】
上記のように構成した飲料供給装置においては、導出管部と導入管部はハウジングにおけるサブハウジングに対向する対向位置に配置するのが好ましい。このようにしたときには、導出管部と導入管部をハウジングとサブハウジングとの間で目立たないようにすることができる。
【0008】
上記のように構成した飲料供給装置においては、導出管部と導入管部とを連通接続する連結管を着脱可能に設けるのが好ましい。飲料注出部から注出される飲料をサブハウジング内の温度調節器により温度調節する必要のないときには、導出管部と導入管部とを連結管によって連通接続することで、給水源から供給される水をサブハウジング内の温度調節器により温度調節していない状態で飲料注出部に送出することができ、ユーザのニーズに応じた温度の飲料を供給可能とすることができる。また、飲料配管部をサブハウジングの温度調節器に接続せずに使用できるので、飲料供給装置をサブハウジングを用いないことで大型化しないようにすることができる。
【図面の簡単な説明】
【0009】
本発明の飲料供給装置の斜視図である。
図1の前面パネルを開放した状態の斜視図である。
図1のA-A断面図である。
仕切板の後側を示す斜視図である。
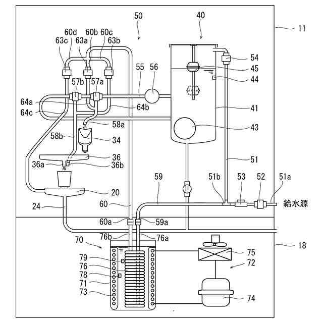
貯湯タンクと冷却用タンクに水を送出する給水配管部の概略図である。
ハウジングの後壁を取り外した状態の後側から見た一部拡大斜視図である。
導出管部の導出側接続端部と導入管部の導入側接続端部を冷却器と接続した状態を示す斜め下方から見た斜視図である。
導出管部の導出側接続端部と導入管部の導入側接続端部を連結管によって連結した状態を示す斜め下方から見た斜視図である。
制御装置のブロック図である。
【発明を実施するための形態】
【0010】
以下に、本発明の飲料供給装置の一実施形態を図面を参照して説明する。本発明の飲料供給装置10は、給茶機や飲料ディスペンサとも呼ばれるものであり、コップ、湯のみ、タンブラーや小型の水筒等の容器に白湯、冷水または茶等の飲料を供給可能としたものである。この飲料供給装置10は、ハウジング11内の機械室16に温飲料を供給するための湯を貯える貯湯タンク41を備え、飲料供給装置10を使用に適した高さ位置に設置するとともに、冷飲料を供給するために飲料の原料水を含めた飲料水を冷却するための冷却器(温度調節器)70が配設されたキャビネットとも呼ばれるサブハウジング18の上側(上側に隣接する位置)に設置可能としたものである。
(【0011】以降は省略されています)
この特許をJ-PlatPat(特許庁公式サイト)で参照する
関連特許
他の特許を見る