TOP
|
特許
|
意匠
|
商標
特許ウォッチ
Twitter
他の特許を見る
10個以上の画像は省略されています。
公開番号
2025096516
公報種別
公開特許公報(A)
公開日
2025-06-26
出願番号
2025065233,2024107675
出願日
2025-04-10,2019-05-13
発明の名称
半導体装置
出願人
ローム株式会社
代理人
個人
主分類
H01L
23/50 20060101AFI20250619BHJP(基本的電気素子)
要約
【課題】寄生インダクタンスの低減や寄生抵抗の低減を図った半導体装置を提供する。
【解決手段】半導体装置A1は、半導体素子1と、半導体素子2と、制御素子3と、複数のリードを含むリードフレーム4と、半導体素子1のソース電極12に接合されたワイヤ5Bと、半導体素子2のドレイン電極21に接合されたワイヤ5Cとを備える。複数のリードは、半導体素子1が搭載されたリード4Aと、半導体素子2が搭載されたリード4Bと、制御素子3が搭載されたリード4Cとを含む。リード4Aとリード4Bとは、x方向に見て互いに重なり、リード4Cは、y方向に見てリード4Aおよびリード4Bの両方に重なる。リード4Aは、半導体素子1が接合されたダイパッド部411およびワイヤ5Bが接合されたボンディング部412を含む。ボンディング部412は、z方向に見て半導体素子1と半導体素子2との間に位置し、且つワイヤ5Cが接合されている。
【選択図】図2
特許請求の範囲
【請求項1】
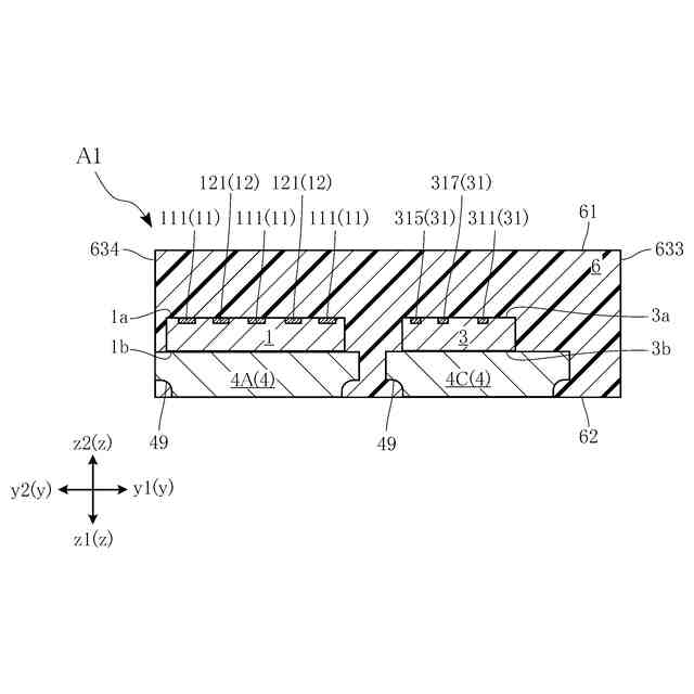
厚さ方向に離間した第1主面および第1裏面を有し、前記第1主面に第1ドレイン電極、第1ソース電極および第1ゲート電極が配置された第1半導体素子と、
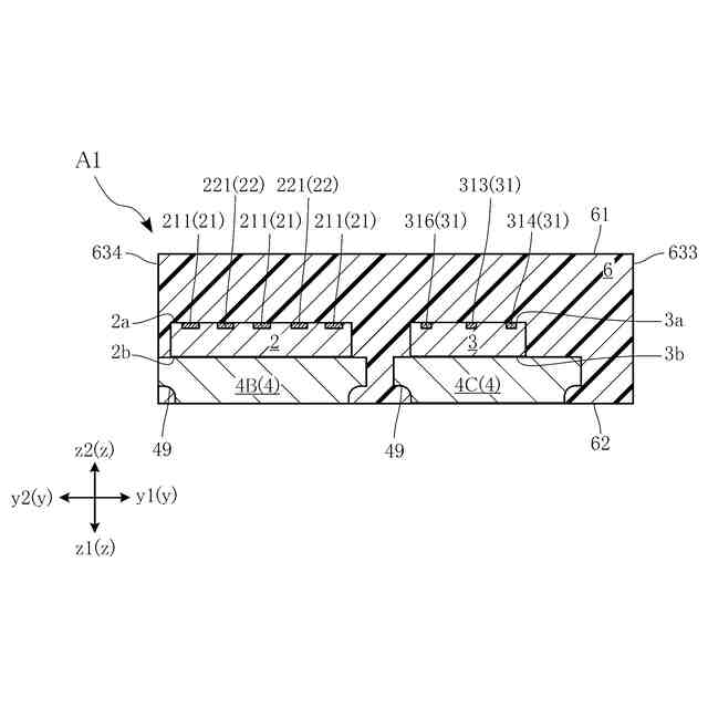
前記厚さ方向に離間した第2主面および第2裏面を有し、前記第2主面に第2ドレイン電極、第2ソース電極および第2ゲート電極が配置された第2半導体素子と、
前記第1ゲート電極および前記第2ゲート電極に導通する制御素子と、
互いに離間した複数のリードを含むリードフレームと、
一端が前記第1ソース電極に接合された第2接続部材と、
一端が前記第2ドレイン電極に接合された第3接続部材と、
を備えており、
前記複数のリードは、前記第1裏面に対向しかつ前記第1半導体素子が搭載された第1リードと、前記第2裏面に対向しかつ前記第2半導体素子が搭載された第2リードと、前記制御素子が搭載された第3リードと、を含んでおり、
前記第1リードと前記第2リードとは、前記厚さ方向に直交する第1方向に見て、互いに重なり、
前記第3リードは、前記厚さ方向および前記第1方向の両方に直交する第2方向に見て、前記第1リードおよび前記第2リードの両方に重なり、
前記第1リードは、前記第1半導体素子が接合された第1ダイパッド部、および、前記第2接続部材の他端が接合された第1ボンディング部を含んでおり、
前記第1ボンディング部は、前記厚さ方向に見て、前記第1半導体素子と前記第2半導体素子との間に位置し、
前記第3接続部材の他端は、前記第1ボンディング部に接合されている、
ことを特徴とする半導体装置。
続きを表示(約 1,000 文字)
【請求項2】
前記第1ゲート電極は、前記第1方向において、前記第2半導体素子から遠い端縁部に配置され、
前記第2ゲート電極は、前記第1方向において、前記第1半導体素子から遠い端縁部に配置されている、
請求項1に記載の半導体装置。
【請求項3】
前記第1ドレイン電極および前記第1ソース電極は、ともに前記第1方向に延びる帯状であり、かつ、前記第2方向に並んでいる、
請求項2に記載の半導体装置。
【請求項4】
前記第2ドレイン電極および前記第2ソース電極は、ともに前記第1方向に延びる帯状であり、かつ、前記第2方向に並んでいる、
請求項3に記載の半導体装置。
【請求項5】
一端が前記第1ドレイン電極に接合された第1接続部材をさらに備えており、
前記複数のリードは、前記第1接続部材の他端が接合された第4リードをさらに含み、
前記第4リードは、前記第1方向に見て、前記第1リードおよび前記第2リードの両方に重なり、かつ、前記第1方向において、前記第1リードを挟んで前記第2リードの反対側に位置する、
請求項4に記載の半導体装置。
【請求項6】
前記第1ダイパッド部と前記第1ボンディング部とは、一体的に形成されている、
請求項5に記載の半導体装置。
【請求項7】
一端が前記第2ソース電極に接合された第4接続部材をさらに備えており、
前記第2リードは、前記第2半導体素子が接合された第2ダイパッド部、および、前記第4接続部材の他端が接合された第2ボンディング部を含んでおり、
前記第2ダイパッド部は、前記厚さ方向に見て、前記第2ボンディング部よりも前記第1ダイパッド部に近い、
請求項6に記載の半導体装置。
【請求項8】
前記第2ダイパッド部と前記第2ボンディング部とは一体的に形成されている、
請求項7に記載の半導体装置。
【請求項9】
一端が前記制御素子に接合された第5接続部材をさらに備えており、
前記第5接続部材の他端は、前記第1ボンディング部に接合されている、
請求項7または請求項8に記載の半導体装置。
【請求項10】
前記第5接続部材の前記他端は、前記第1方向において前記第2接続部材の前記他端と、前記第3接続部材の前記他端との間に接合されている、
請求項9に記載の半導体装置。
(【請求項11】以降は省略されています)
発明の詳細な説明
【技術分野】
【0001】
本開示は、複数の半導体素子を搭載した半導体装置に関する。
続きを表示(約 1,900 文字)
【背景技術】
【0002】
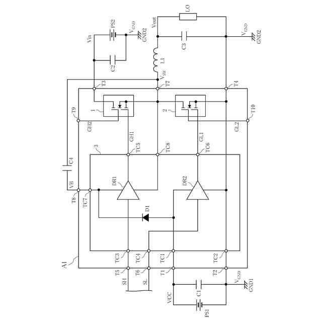
従来、複数の半導体素子を1つの樹脂部材でモールドした半導体装置が知られている。当該半導体装置は、システムインパッケージと呼ばれる。特許文献1には、2つのスイッチング素子と制御用ICとを1パッケージ化した半導体装置が開示されている。制御用ICは、各スイッチング素子を制御する半導体素子である。各スイッチング素子は、制御用ICからの信号に応じて、スイッチング動作を行う。このような半導体装置は、たとえば電子機器などの回路基板に実装され、DC/DCコンバータなどの電源回路に用いられている。
【先行技術文献】
【特許文献】
【0003】
特開2003-218309号公報
【発明の概要】
【発明が解決しようとする課題】
【0004】
近年、電子機器の省エネルギー化・高性能化に伴い、半導体装置は、消費電力の低減やスイッチング動作の応答性の向上などが求められている。消費電力の低減やスイッチング動作の応答性の向上を図る上で、寄生インダクタンスの低減や寄生抵抗の低減が有効である。
【0005】
本開示は、上記事情に鑑みて考え出されたものであり、その目的は、複数の半導体素子が1パッケージ化された半導体装置であって、寄生インダクタンスの低減や寄生抵抗の低減を図った半導体装置を提供することにある。
【課題を解決するための手段】
【0006】
本開示によって提供される半導体装置は、厚さ方向に離間した第1主面および第1裏面を有し、前記第1主面に第1ドレイン電極、第1ソース電極および第1ゲート電極が配置された第1半導体素子と、前記厚さ方向に離間した第2主面および第2裏面を有し、前記第2主面に第2ドレイン電極、第2ソース電極および第2ゲート電極が配置された第2半導体素子と、前記第1ゲート電極および前記第2ゲート電極に導通する制御素子と、互いに離間した複数のリードを含むリードフレームと、を備えており、前記複数のリードは、前記第1裏面に対向しかつ前記第1半導体素子が搭載された第1リードと、前記第2裏面に対向しかつ前記第2半導体素子が搭載された第2リードと、前記制御素子が搭載された第3リードと、を含んでおり、前記第1リードと前記第2リードとは、前記厚さ方向に直交する第1方向に見て、互いに重なり、前記第3リードは、前記厚さ方向および前記第1方向の両方に直交する第2方向に見て、前記第1リードおよび前記第2リードの両方に重なることを特徴とする。
【発明の効果】
【0007】
本開示の半導体装置によれば、複数の半導体素子と制御素子とが1パッケージ化された半導体装置において、寄生インダクタンスや寄生抵抗を低減させることができる。
【図面の簡単な説明】
【0008】
第1実施形態にかかる半導体装置を示す斜視図である。
第1実施形態にかかる半導体装置を示す平面図である。
第1実施形態にかかる半導体装置を示す底面図である。
図2のIV-IV線に沿う断面図である。
図2のV-V線に沿う断面図である。
図2のVI-VI線に沿う断面図である。
第1実施形態にかかる半導体素子を示す回路構成図である。
第2実施形態にかかる半導体装置を示す平面図である。
第3実施形態にかかる半導体装置を示す平面図である。
図9のX-X線に沿う断面図である。
第3実施形態の変形例にかかる半導体装置を示す断面図である。
第4実施形態にかかる半導体装置を示す平面図である。
変形例にかかる半導体装置を示す斜視図である。
変形例にかかる半導体装置を示す底面図である。
【発明を実施するための形態】
【0009】
本開示の半導体装置の好ましい実施の形態について、図面を参照して、以下に説明する。なお、同一あるいは類似の構成要素には、同じ符号を付して、その説明を省略する。
【0010】
本開示において、「ある物Aがある物Bにある方向に見て重なる」とは、特段の断りのない限り、「ある方向に見て、ある物Aがある物Bのすべてに重なること」、および、「ある方向に見て、ある物Aがある物Bの一部に重なること」を含む。また、本開示における「第1」、「第2」、「第3」等の用語は、単にラベルとして用いたものであり、必ずしもそれらの対象物に順列を付することを意図していない。
(【0011】以降は省略されています)
この特許をJ-PlatPat(特許庁公式サイト)で参照する
関連特許
他の特許を見る