TOP
|
特許
|
意匠
|
商標
特許ウォッチ
Twitter
他の特許を見る
公開番号
2025119968
公報種別
公開特許公報(A)
公開日
2025-08-15
出願番号
2024015128
出願日
2024-02-02
発明の名称
建物の入退室管理システム
出願人
東亜建硝株式会社
代理人
個人
主分類
E05B
49/00 20060101AFI20250807BHJP(錠;鍵;窓または戸の付属品;金庫)
要約
【課題】顔認証とスマートロックを組み合わせるとともに、スマートロックに用いる暗証番号を柔軟に発行し、もって、建物における入退室管理の利便性の向上と、従来の鍵の使用によるリスクの低減を図れる建物の入退室管理システムを提供する。
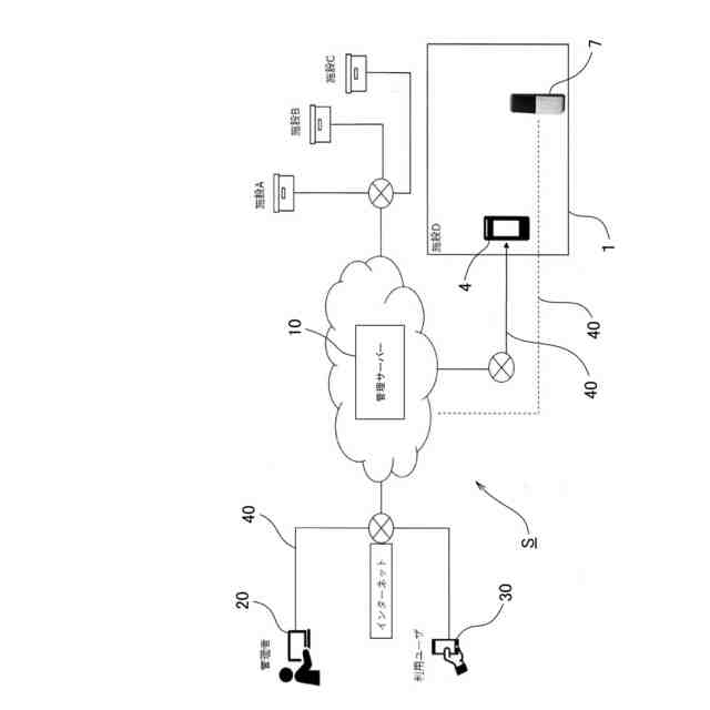
【解決手段】 共用部2の共用扉3の近くに顔認証部4が設けられ、居室5の専用扉6に電子錠装置7が設けられた建物1において、顔認証部4と電子錠装置7と管理者端末20とユーザの携帯端末30を、ネットワーク40により管理装置10と接続し、管理装置10は、ユーザ登録受付部12とデータベース部13と暗証番号発行部14と顔認証判定部16と共用扉3の開錠指令部17を備える。管理装置10は、ユーザ登録したユーザの携帯端末30からの要求により、データベース部13に専用扉6ごとに登録されたカレンダー対応の暗号番号表から、ユーザの入居日当日に割り当てられた暗証番号を、専用扉6を解錠する暗証番号としてユーザに発行する。
【選択図】図1
特許請求の範囲
【請求項1】
共用部と専有部を有し、前記共用部の出入口に用いられる共用扉の近くに顔認証により当該共用扉を解錠可能とする顔認証部が設けられ、前記専有部の各居室の出入口に設けられる専用扉に電子錠装置が設けられている建物において、
管理装置を備え、当該管理装置は、前記顔認証部と前記各居室の電子錠装置と管理者端末との間でネットワークにより接続されると共に、ユーザの携帯端末との間でネットワークにより接続可能とされており、
前記管理装置は、ユーザの顔画像データを含むユーザ登録受付部と、データベース部と、居室ごとに専用扉の電子錠装置を施解錠する暗証番号を発行する暗証番号発行部と、前記顔認証部からの顔画像を判定する顔認証判定部と、顔認証判定部による判定に基づき、共用扉を開錠操作する開錠指令部を備え、
前記データベース部は、建物の各居室の電子錠装置と同期し、建物の居室ごとに異なるカレンダー対応の暗号番号表が登録されており、当該暗号番号表は、カレンダーの日付に対応してカレンダーの日付ごとに異なる暗証番号が割り当てられており、
前記暗号番号発行部は、ユーザ登録されたユーザの端末からの要求により、データベース部に建物の居室ごとに登録されたカレンダー対応の暗号番号表のうち、ユーザが入居する居室の暗号番号表から、入居日当日に割り当てられた暗証番号を、ユーザが入居する居室の専用扉の電子錠装置を解錠する暗証番号として発行することを特徴とする建物の入退室管理システム。
続きを表示(約 780 文字)
【請求項2】
ユーザの入居後、ユーザ登録されたユーザの端末からの要求により、前記暗号番号発行部が、データベース部に建物の居室ごとに登録されたカレンダー対応の暗号番号表のうち、ユーザが入居する居室の暗号番号表から、変更要求日に割り当てられた暗証番号を、変更前の暗証番号に代えて、ユーザが入居する居室の専用扉の電子錠装置を解錠する暗証番号として新たに発行することを特徴とする請求項1記載の建物の入退室管理システム。
【請求項3】
前記データベース部に建物の居室ごとに登録されたカレンダー対応の暗証番号表に、カレンダーの日付ごとに再発行用の暗証番号リストが優先順位を付して登録されており、
前記管理装置が、暗証番号再発行部を備え、当該暗証番号再発行部が、ユーザ登録されたユーザの端末からの要求により、要求日に割り当てられた再発行用の暗証番号リストから、再発行前の暗証番号に変えて、再発行用の暗証番号を、ユーザが入居する居室の専用扉の電子錠装置を解錠する暗証番号として、優先順位に従って、再発行することを特徴とする請求項1または請求項2記載の建物の入退室管理システム。
【請求項4】
前記建物が、共同住宅、オフィスビル、商業ビルから選択されるいずれか一の建物であることを特徴とする請求項1記載の建物の入退室管理システム。
【請求項5】
前記ユーザ登録受付部が、ユーザ登録されたユーザの端末から送信されるユーザ以外の顔画像データを受け付けて、データベース部にゲストとして登録可能であり、
前記共用部において、顔認証部からの顔画像データがゲストとして登録された顔画像データと一致する場合、顔認証判定部による判定に基づき、開錠指令部が共用扉を開錠操作することを特徴とする請求項1記載の建物の入退室管理システム。
発明の詳細な説明
【技術分野】
【0001】
本発明は、顔認証とスマートロックを組み合わせるとともに、スマートロックに用いる暗証番号を柔軟に発行し、もって、建物における入退室管理の利便性の向上と、従来の鍵の使用によるリスクの低減を図れるようにした建物の入退室管理システムに関する。
続きを表示(約 2,300 文字)
【背景技術】
【0002】
従来、戸建て住宅における玄関ドア、マンションなどの共同住宅における共用部の開閉扉、専有部である各居室の玄関ドアは、物理的な鍵を用いて施錠と解錠を行うのが一般的であった。しかし、物理的な鍵の使用は、鍵の紛失・複製・盗難といったリスクを抱えること、また、夫婦共働きの世帯の増加により、子供に鍵を持たせることへの不安が増えることから、物理的な鍵に代わる手段として、暗証番号やカードを用いてドアや扉を施解錠するようにしたスマートロック(スマートキー)システムの採用が増えている。
【0003】
近年、リモートワークが普及し、情報漏洩やPCへの不正アクセスのリスクが高まっており、従来の物理的な鍵による方法ではそれらの対応が難しく(入退室の管理が十分できず、だれが侵入したかわからない)、また、スマートロックの場合であっても、オフィスや事務所などの建物においては入退室の管理を厳しく行っているものの、それ以外の共同住宅などの施設では十分対応できているとは言い難かった。
【0004】
施設における入退室管理のシステムとして、非接触式のICカードを用い、会議室への入退室時に各人が非接触式ICカードを読取装置に読み取らせるもの(特許文献1)、スマートフォンを用い、予約情報に基づき入室許可信号を受け取ってドアを施解錠できるようにしたもの(特許文献2)、人検知部および開閉検知部を利用してドア周辺の人の存在、ドアの開閉状態を監視し、人の入退室を管理するようにしたもの(特許文献3)が知られている。
【先行技術文献】
【特許文献】
【0005】
特開2001-323695号公報
特開2013-204233号公報
特開2022-161755号公報
【発明の概要】
【発明が解決しようとする課題】
【0006】
しかしながら、特許文献1のシステムは、各人がICカードを所有する必要があり、特許文献2のシステムは、入室に予約情報が必要で、共同住宅の入退室用には適さず、特許文献3のシステムは、居住者かそれ以外かを判別できるシステムではなく、いずれのシステムも、居住者や管理者にとって利便性のあるシステムとは言い難い。
【0007】
本発明は、上記課題に鑑みてなされたもので、顔認証とスマートロックを組み合わせるとともに、スマートロックに用いる暗証番号を柔軟に発行し、もって、建物における入退室管理の利便性の向上と、従来の鍵の使用によるリスクの低減を図れる建物の入退室管理システムを提供することを目的とする。
【課題を解決するための手段】
【0008】
上記課題を解決するために、本発明に係る建物の入退室管理システムは、
共用部と専有部を有し、前記共用部の出入口に用いられる共用扉の近くに顔認証により当該共用扉を解錠可能とする顔認証部が設けられ、前記専有部の各居室の出入口に設けられる専用扉に電子錠装置が設けられている建物において、
管理装置を備え、当該管理装置は、前記顔認証部と前記各居室の電子錠装置と管理者端末との間でネットワークにより接続されると共に、ユーザの携帯端末との間でネットワークにより接続可能とされており、
前記管理装置は、ユーザの顔画像データを含むユーザ登録受付部と、データベース部と、居室ごとに専用扉の電子錠装置を施解錠する暗証番号を発行する暗証番号発行部と、前記顔認証部からの顔画像を判定する顔認証判定部と、顔認証判定部による判定に基づき、共用扉を開錠操作する開錠指令部を備え、
前記データベース部は、建物の各居室の電子錠装置と同期し、建物の居室ごとに異なるカレンダー対応の暗号番号表が登録されており、当該暗号番号表は、カレンダーの日付に対応してカレンダーの日付ごとに異なる暗証番号が割り当てられており、
前記暗号番号発行部は、ユーザ登録されたユーザの端末からの要求により、データベース部に建物の居室ごとに登録されたカレンダー対応の暗号番号表のうち、ユーザが入居する居室の暗号番号表から、入居日当日に割り当てられた暗証番号を、ユーザが入居する居室の専用扉の電子錠装置を解錠する暗証番号として発行することを第1の特徴とする。
【0009】
本発明に係る建物の入退室管理システムは、
ユーザの入居後、ユーザ登録されたユーザの端末からの要求により、前記暗号番号発行部が、データベース部に建物の居室ごとに登録されたカレンダー対応の暗号番号表のうち、ユーザが入居する居室の暗号番号表から、変更要求日に割り当てられた暗証番号を、変更前の暗証番号に代えて、ユーザが入居する居室の専用扉の電子錠装置を解錠する暗証番号として新たに発行することを第2の特徴とする。
【0010】
本発明に係る建物の入退室管理システムは、
前記データベース部に建物の居室ごとに登録されたカレンダー対応の暗証番号表に、カレンダーの日付ごとに再発行用の暗証番号リストが優先順位を付して登録されており、
前記管理装置が、暗証番号再発行部を備え、当該暗証番号再発行部が、ユーザ登録されたユーザの端末からの要求により、要求日に割り当てられた再発行用の暗証番号リストから、再発行前の暗証番号に変えて、再発行用の暗証番号を、ユーザが入居する居室の専用扉の電子錠装置を解錠する暗証番号として、優先順位に従って、再発行することを第3の特徴とする。
(【0011】以降は省略されています)
この特許をJ-PlatPat(特許庁公式サイト)で参照する
関連特許
東亜建硝株式会社
建物の入退室管理システム
2か月前
他の特許を見る