TOP
|
特許
|
意匠
|
商標
特許ウォッチ
Twitter
他の特許を見る
公開番号
2025122304
公報種別
公開特許公報(A)
公開日
2025-08-21
出願番号
2024017661
出願日
2024-02-08
発明の名称
冷風乾燥機
出願人
株式会社エコジニア
代理人
弁理士法人みのり特許事務所
主分類
F26B
9/00 20060101AFI20250814BHJP(乾燥)
要約
【課題】冷媒供給部の簡素化を図り、また食品の乾燥ムラを軽減することが可能な冷風乾燥機を提供する。
【解決手段】食品用の冷風乾燥機であって、冷媒供給部140は、圧縮機141から凝縮器142に冷媒を流すための第1流路FP1と、凝縮器142から再熱器132に液体状の冷媒を流すための第2流路FP2と、再熱器132から膨張弁147を介して冷却器131に冷媒を流すための第3流路FP3と、冷却器131から圧縮機141に冷媒を流すための第4流路FP4とを備え、制御部は、所定の乾燥時間において、第1ファンを正回転および第2ファン134を正回転させる第1制御と第1ファンを逆回転および第2ファン134を正回転させる第2制御とを交互に複数回行い、第1制御時と第2制御時とで、除湿部130を通過する空気の流れを逆向きにすることなく、食品収容箱を通過する空気の流れを逆向きにすることを特徴とする。
【選択図】図3
特許請求の範囲
【請求項1】
乾燥室が設けられた筐体と、
前記乾燥室に配置されて食品を収容する食品収容箱と、
前記乾燥室の空気を循環させる第1ファンと、
冷却器、再熱器、ヒーター、第2ファンを備え、前記空気を除湿する除湿部と、
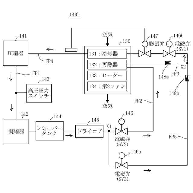
圧縮機、凝縮器、膨張弁を備え、前記冷却器および前記再熱器に冷媒を供給する冷媒供給部と、
前記第1ファンおよび前記第2ファンを制御する制御部と、
を備える食品用の冷風乾燥機であって、
前記冷媒供給部は、
前記圧縮機から前記凝縮器に前記冷媒を流すための第1流路と、
前記凝縮器から前記再熱器に液体状の前記冷媒を流すための第2流路と、
前記再熱器から前記膨張弁を介して前記冷却器に前記冷媒を流すための第3流路と、
前記冷却器から前記圧縮機に前記冷媒を流すための第4流路と、
を備え、
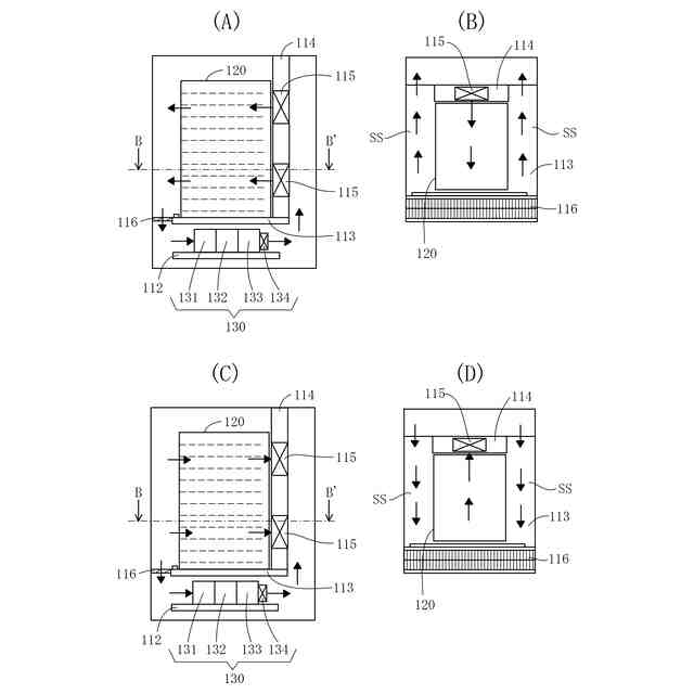
前記食品収容箱は、前後方向に前記空気の流路が形成されるとともに、前記乾燥室から出し入れ可能に構成され、
前記第1ファンは、前記乾燥室に配置された前記食品収容箱の後方に位置するように前記乾燥室に固定されるとともに、正逆回転を行うように構成され、
前記第2ファンは、正回転を行うように構成され、
前記制御部は、
所定の乾燥時間において、前記第1ファンを正回転および前記第2ファンを正回転させる第1制御と前記第1ファンを逆回転および前記第2ファンを正回転させる第2制御とを交互に複数回行い、
前記第1制御時と前記第2制御時とで、前記除湿部を通過する前記空気の流れを逆向きにすることなく、前記食品収容箱を通過する前記空気の流れを逆向きにする
ことを特徴とする冷風乾燥機。
続きを表示(約 920 文字)
【請求項2】
前記筐体は、
前記除湿部が配置される底板と、
前記底板の上方に設けられ、前端および後端が前記乾燥室の内壁前面および内壁後面から離間し、上面に前記食品収容箱が配置される第1仕切り板と、
下端が前記第1仕切り板の後端部に固定され、上端が前記乾燥室の内壁上面に固定され、左端および右端が前記乾燥室の内壁左面および内壁右面から離間し、前記第1ファンが取り付けられた第2仕切り板と、
前記第1仕切り板の前記前端と前記乾燥室の前記内壁前面との間に設けられ、上下方向に前記空気の流路が形成されるように網目状に構成された第3仕切り板と、を備える
ことを特徴とする請求項1に記載の冷風乾燥機。
【請求項3】
前記食品収容箱から前記第1ファンまでの距離を検出するか、および/または、前記食品収容箱の後面から前記食品の中心位置までの距離を検出する検出部を備え、
前記制御部は、
前記検出部の検出結果に応じて、前記第1制御を行う第1時間と、前記第2制御を行う第2時間とを決定する時間決定処理を行い、
前記時間決定処理において、前記第1時間と前記第2時間との合計の時間を変えることなく、前記第1時間および前記第2時間の一方を増やして他方を減らす
ことを特徴とする請求項1に記載の冷風乾燥機。
【請求項4】
前記冷媒供給部は、
前記第3流路の前記再熱器と前記膨張弁との間に設けられた第1電磁弁と、
前記第2流路に設けられた第2電磁弁と、
一端が前記第2流路の前記凝縮器と前記第2電磁弁との間に接続され、他端が前記第3流路の前記再熱器と前記第1電磁弁との間に接続された第5流路と、
前記第5流路に設けられた第3電磁弁と、を備え、
前記制御部は、
前記第1電磁弁および前記第2電磁弁をオン状態にし、前記第3電磁弁をオフ状態にする乾燥制御と、前記第1電磁弁および前記第3電磁弁をオン状態にし、前記第2電磁弁をオフ状態にする冷蔵制御と、を行う
ことを特徴とする請求項1に記載の冷風乾燥機。
発明の詳細な説明
【技術分野】
【0001】
本発明は、食品用の冷風乾燥機に関する。
続きを表示(約 2,400 文字)
【背景技術】
【0002】
従来の冷風乾燥機としては、例えば、特許文献1に記載のものが知られている。特許文献1に記載の冷風乾燥機は、冷却器および再熱器に冷媒を供給する冷媒供給部を備える。冷媒供給部は、圧縮機に再熱器および凝縮器が冷媒の切り替え手段である再熱器バルブおよび凝縮器バルブを介して並列に接続され、凝縮器がレシーバータンク等を経由して冷却器に接続された構成である。しかしながら、この構成は、冷媒供給部を複雑化させるとともに、冷媒供給部を大型化させている。
【0003】
特許文献1に記載の冷風乾燥機は、乾燥室の空気を循環させるための送風ファンを備える。しかしながら、特許文献1に記載の冷風乾燥機では、送風ファンの近くの場所に配置された食品と送風ファンから離れた場所に配置された食品とで、乾燥の度合いが異なるおそれがある。また、食品によっては、送風ファンに近い側の部位と送風ファンから離れた側の部位とで、乾燥ムラが生じるおそれもある。
【先行技術文献】
【特許文献】
【0004】
特許第6104106号公報
【発明の概要】
【発明が解決しようとする課題】
【0005】
本発明は上記事情に鑑みてなされたもので、その課題は、冷媒供給部の簡素化を図り、また食品の乾燥ムラを軽減することが可能な冷風乾燥機を提供することにある。
【課題を解決するための手段】
【0006】
上記課題を解決するために、本発明に係る冷風乾燥機は、
乾燥室が設けられた筐体と、
前記乾燥室に配置されて食品を収容する食品収容箱と、
前記乾燥室の空気を循環させる第1ファンと、
冷却器、再熱器、ヒーター、第2ファンを備え、前記空気を除湿する除湿部と、
圧縮機、凝縮器、膨張弁を備え、前記冷却器および前記再熱器に冷媒を供給する冷媒供給部と、
前記第1ファンおよび前記第2ファンを制御する制御部と、
を備える食品用の冷風乾燥機であって、
前記冷媒供給部は、
前記圧縮機から前記凝縮器に前記冷媒を流すための第1流路と、
前記凝縮器から前記再熱器に液体状の前記冷媒を流すための第2流路と、
前記再熱器から前記膨張弁を介して前記冷却器に前記冷媒を流すための第3流路と、
前記冷却器から前記圧縮機に前記冷媒を流すための第4流路と、
を備え、
前記食品収容箱は、前後方向に前記空気の流路が形成されるとともに、前記乾燥室から出し入れ可能に構成され、
前記第1ファンは、前記乾燥室に配置された前記食品収容箱の後方に位置するように前記乾燥室に固定されるとともに、正逆回転を行うように構成され、
前記第2ファンは、正回転を行うように構成され、
前記制御部は、
所定の乾燥時間において、前記第1ファンを正回転および前記第2ファンを正回転させる第1制御と前記第1ファンを逆回転および前記第2ファンを正回転させる第2制御とを交互に複数回行い、
前記第1制御時と前記第2制御時とで、前記除湿部を通過する前記空気の流れを逆向きにすることなく、前記食品収容箱を通過する前記空気の流れを逆向きにすることを特徴とする。
【0007】
前記冷風乾燥機において、
前記筐体は、
前記除湿部が配置される底板と、
前記底板の上方に設けられ、前端および後端が前記乾燥室の内壁前面および内壁後面から離間し、上面に前記食品収容箱が配置される第1仕切り板と、
下端が前記第1仕切り板の後端部に固定され、上端が前記乾燥室の内壁上面に固定され、左端および右端が前記乾燥室の内壁左面および内壁右面から離間し、前記第1ファンが取り付けられた第2仕切り板と、
前記第1仕切り板の前記前端と前記乾燥室の前記内壁前面との間に設けられ、上下方向に前記空気の流路が形成されるように網目状に構成された第3仕切り板と、を備えるよう構成できる。
【0008】
前記冷風乾燥機において、
前記食品収容箱から前記第1ファンまでの距離を検出するか、および/または、前記食品収容箱の後面から前記食品の中心位置までの距離を検出する検出部を備え、
前記制御部は、
前記検出部の検出結果に応じて、前記第1制御を行う第1時間と、前記第2制御を行う第2時間とを決定する時間決定処理を行い、
前記時間決定処理において、前記第1時間と前記第2時間との合計の時間を変えることなく、前記第1時間および前記第2時間の一方を増やして他方を減らすよう構成できる。
【0009】
前記冷風乾燥機において、
前記冷媒供給部は、
前記第3流路の前記再熱器と前記膨張弁との間に設けられた第1電磁弁と、
前記第2流路に設けられた第2電磁弁と、
一端が前記第2流路の前記凝縮器と前記第2電磁弁との間に接続され、他端が前記第3流路の前記再熱器と前記第1電磁弁との間に接続された第5流路と、
前記第5流路に設けられた第3電磁弁と、を備え、
前記制御部は、
前記第1電磁弁および前記第2電磁弁をオン状態にし、前記第3電磁弁をオフ状態にする乾燥制御と、前記第1電磁弁および前記第3電磁弁をオン状態にし、前記第2電磁弁をオフ状態にする冷蔵制御と、を行うよう構成できる。
【発明の効果】
【0010】
本発明によれば、冷媒供給部の簡素化を図り、また食品の乾燥ムラを軽減することが可能な冷風乾燥機を提供することができる。
【図面の簡単な説明】
(【0011】以降は省略されています)
この特許をJ-PlatPat(特許庁公式サイト)で参照する
関連特許
個人
ハンディ傘乾燥丸め器
29日前
株式会社サタケ
循環式穀物乾燥機
12日前
株式会社ダイソー
乾熱減容処理装置
1か月前
株式会社チノー
乾燥システム
2か月前
株式会社クレブ
ブーツ乾燥装置
7か月前
東レ株式会社
塗膜付きシートの加熱装置
4か月前
東レエンジニアリング株式会社
乾燥装置
12か月前
東レエンジニアリング株式会社
乾燥装置
12か月前
東レエンジニアリング株式会社
乾燥装置
11か月前
東レエンジニアリング株式会社
乾燥装置
1か月前
エイ・エス・デイ株式会社
乾燥装置
2か月前
大東電子株式会社
傘水滴除去装置
8か月前
株式会社サタケ
穀物乾燥機
2か月前
株式会社ヨシカワ
乾燥装置
1か月前
セイコーエプソン株式会社
加熱装置
12か月前
クリーン・テクノロジー株式会社
乾燥装置
7か月前
クリーン・テクノロジー株式会社
乾燥装置
8か月前
クリーン・テクノロジー株式会社
乾燥装置
11か月前
アントム株式会社
搬送式乾燥炉
5か月前
高砂工業株式会社
凍結乾燥装置
6か月前
株式会社ワカミヤ商会
乾燥装置
3か月前
セイコーエプソン株式会社
乾燥機
4か月前
株式会社大川原製作所
乾燥システム
6か月前
個人
常服乾燥装置
19日前
クリーン・テクノロジー株式会社
熱風式乾燥装置
7か月前
株式会社大川原製作所
乾燥システム
6か月前
株式会社マクニカ
乾熱減容処理装置
1か月前
特殊電極株式会社
塗装乾燥装置および塗装乾燥方法
6か月前
株式会社アサヒテクノ
乾燥装置及び乾燥方法
4か月前
株式会社ショウワテクノ
コンテナ容器脱水装置
7か月前
カワサキ機工株式会社
ネット型乾燥装置
3か月前
京セラドキュメントソリューションズ株式会社
乾燥装置
7か月前
京セラドキュメントソリューションズ株式会社
乾燥装置
7か月前
セイコーエプソン株式会社
乾燥装置及び記録装置
1か月前
三菱電機株式会社
浴室乾燥機
3か月前
株式会社大気社
熱風発生装置
7か月前
続きを見る
他の特許を見る