TOP
|
特許
|
意匠
|
商標
特許ウォッチ
Twitter
他の特許を見る
公開番号
2025151672
公報種別
公開特許公報(A)
公開日
2025-10-09
出願番号
2024053211
出願日
2024-03-28
発明の名称
溶液担持ペレットの製造方法
出願人
学校法人長崎総合科学大学
代理人
個人
,
個人
,
個人
主分類
C05F
7/00 20060101AFI20251002BHJP(肥料;肥料の製造)
要約
【課題】菌や肥効成分等の各種成分をペレットに短時間で安定に担持可能な方法を提供すること。
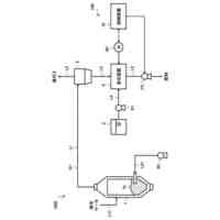
【解決手段】ゲージ圧力が-0.06MPa以上で大気圧より低い低真空環境下で、下水汚泥、食品残渣、廃菌床、及び、動物排泄物等を用いて製造されたペレットを溶液中に浸漬させ、ペレット内に溶液を浸透させる溶液浸透工程と、溶液を浸透させたペレットを、浸漬させた溶液から分離し、ゲージ圧力が-0.08MPa以下の高真空環境下に置いて、ペレット内に溶液を担持させる溶液定着工程と、を有する。
【選択図】図1
特許請求の範囲
【請求項1】
ゲージ圧力が-0.06MPa以上で大気圧より低い低真空環境下で、下水汚泥、食品残渣、廃菌床、及び、動物排泄物の1又は2以上を用いて製造されたペレットを溶液中に浸漬させ、該ペレット内に該溶液を浸透させる溶液浸透工程と、
前記溶液を浸透させたペレットを、浸漬させた前記溶液から分離し、ゲージ圧力が-0.08MPa以下の高真空環境下に置いて、該ペレット内に前記溶液を担持させる溶液定着工程と、
を有することを特徴とする溶液担持ペレットの製造方法。
続きを表示(約 800 文字)
【請求項2】
前記溶液浸透工程において、前記低真空環境下と大気圧環境下とを交互に繰り返すことを特徴とする請求項1記載の溶液担持ペレットの製造方法。
【請求項3】
前記溶液定着工程において、前記高真空環境下と大気圧環境下とを交互に繰り返すことを特徴とする請求項1記載の溶液担持ペレットの製造方法。
【請求項4】
前記溶液浸透工程及び/又は前記溶液定着工程は、前記ペレットから脱泡しなくなるまで処理を行うことを特徴とする請求項1記載の溶液担持ペレットの製造方法。
【請求項5】
前記溶液浸透工程後かつ前記溶液定着工程前に、前記溶液中に浸漬させた前記ペレットをゲージ圧力が-0.08MPa以下の高真空環境下に置く溶液浸透調整工程を有することを特徴とする請求項1記載の溶液担持ペレットの製造方法。
【請求項6】
前記溶液浸透調整工程において、前記高真空環境下とゲージ圧力が-0.06MPa以上で大気圧より低い低真空環境下とを交互に繰り返すことを特徴とする請求項5記載の溶液担持ペレットの製造方法。
【請求項7】
前記溶液浸透調整工程は、前記ペレットから脱泡しなくなるまで処理を行うことを特徴とする請求項5記載の溶液担持ペレットの製造方法。
【請求項8】
前記溶液が、菌を培養した菌培養液であることを特徴とする請求項1記載の溶液担持ペレットの製造方法。
【請求項9】
前記溶液が、肥効成分を含有することを特徴とする請求項1記載の溶液担持ペレットの製造方法。
【請求項10】
前記溶液定着工程で製造したペレットの表面を湿った米糠でコーティングする保湿コーティング工程を有することを特徴とする請求項1記載の溶液担持ペレットの製造方法。
(【請求項11】以降は省略されています)
発明の詳細な説明
【技術分野】
【0001】
本発明は、下水汚泥、食品残渣、廃菌床、動物排泄物等から製造されたペレットを用いた溶液担持ペレットの製造方法に関する。
続きを表示(約 1,700 文字)
【背景技術】
【0002】
近年、下水処理場等から発生する下水汚泥残渣のリサイクルが進められており、脱水処理を行った下水汚泥残渣は、肥料化・燃料化などバイオマス資源として利用されている。
一例として、国土交通省でもB-DASHプロジェクト(下水道革新的技術実証事業)を実施しており、これらの問題の解決に力を入れている。
【0003】
下水汚泥残渣のバイオマス資源の特徴としては、(1)人間の生活環境に伴い一定量は必ず発生すること、(2)成分・状態が一定していること、(3)燃料や肥料、セメント原料などに利用することが可能であること、などが分かっている。この特徴を生かし、2012年の国土交通省のB-DASHプロジェクトの一つである三菱長崎機工株式会社が開発した下水汚泥処理システムの実用化に向けた実用化研究が、長崎市東部下水処理場で実施された。このシステムは、水熱反応技術と高速メタン発酵技術を組み合わせた新しい汚泥減量化技術であり、メタサウルスと呼ばれている(特許文献1及び2参照)。このシステムでは、排出された汚泥量が既存のシステムに比べて5分の1に減量することに成功し、廃棄処分する際、処分費の大幅削減が可能となった。しかしながら、脱水汚泥発生量を大幅に削減したものの、主として廃棄処分が行われている。
【0004】
そこで、下水処理場を含む地域のゼロエミッションの観点から低分子化処理された下水汚泥残渣の有効利用方法が検討された。このシステムで発生した低分子化処理された下水汚泥残渣は、植物の成長に必要な成分として窒素・リン・カリウムを含んでいることから、この下水汚泥残渣を肥料化もしくは土壌改良材として利用しようという試みがなされ、この下水汚泥残渣は「東長崎実証1号」として農林水産大臣登録肥料に登録された。
【0005】
しかしながら、この肥料は、含水率が高く雑菌も存在しており、アンモニア臭気も強いという問題があった。また、完全な完熟堆肥でないため、このまま土壌へ使用すると、作物に生育障害などの問題を引き起こす可能性も懸念された。
【0006】
そこで、本発明者らは、上記「東長崎実証1号」を改良し、非常に肥効の高い機能性コンポストを提案した(特許文献3参照)。具体的には、上記肥料の改良について研究する中で、バチルス菌及び乳酸菌といった2種類の温度活性領域の異なる菌体を下水汚泥残渣ペレットの内部及び表層部にそれぞれ担持すると共に、当該菌担持下水汚泥残渣ペレットを自己サイクル発酵させることにより、上記のような問題点のない有用な発酵ペレットを製造することができた。
【先行技術文献】
【特許文献】
【0007】
特開2012-200691号公報
特開2012-200692号公報
国際公開2018/034135
【発明の概要】
【発明が解決しようとする課題】
【0008】
上記のように、本発明者らが提案した発酵ペレットは所定の効果を奏するものの、自然発酵を用い、処理に時間を要することから、より短時間で安定に菌等をペレットに担持できる手法や、バチルス菌及び乳酸菌以外の菌やその他の成分を目的に応じて担持させ、さらなる肥効向上や用途拡大を図ることができる新たなペレットの製造プロセスの開発が望まれていた。
【0009】
本発明の課題は、菌等の各種成分をペレットに短時間で安定に担持可能な方法を提供することにある。
【課題を解決するための手段】
【0010】
上記課題を達成するために検討した結果、本発明者は、菌等を含む溶液をペレット内に安定して閉じ込めることに着眼し、所定の減圧操作を行うことにより、急激な脱泡によるペレット内部構造の物理的崩壊と、膨潤による密度変化の影響で生じるペレット表層部から発生する剥離を低減させて、菌等の各種成分をペレットに短時間で安定に担持できることを見出し、本発明を完成するに至った。
(【0011】以降は省略されています)
この特許をJ-PlatPat(特許庁公式サイト)で参照する
関連特許
個人
真空パックした堆肥
3か月前
株式会社ビッグウィルマテリアル
有機発酵肥料
3か月前
栗田工業株式会社
畜糞造粒物の製造方法
3日前
公立大学法人大阪
タケ由来ミミズ堆肥
1か月前
学校法人長崎総合科学大学
溶液担持ペレットの製造方法
2日前
日本製鉄株式会社
肥料及び肥料の製造方法
3か月前
雪印種苗株式会社
タマネギ鱗茎肥大促進方法
23日前
片倉コープアグリ株式会社
液状肥料及びその施肥方法
1か月前
株式会社森羊土
きのこ廃培地発酵乾燥資材の使用方法
1か月前
荒川化学工業株式会社
肥料組成物、被覆肥料、樹脂組成物の使用方法、栽培方法及び培養土
8日前
メタウォーター株式会社
肥料製造システム及び肥料製造方法
2日前
DIC株式会社
植物育成剤、植物栽培用組成物、及び植物を栽培する方法
3か月前
上毛緑産工業株式会社
木材チップと下水汚泥を利用した菌体りん酸肥料の製造方法
12日前
有限会社 岡本製作所
堆肥化診断装置、堆肥化診断システム、堆肥化診断方法及びプログラム
4日前
寿都町
堆肥分解性ブロックの製造方法、堆肥分解性ブロック及び、堆肥分解性ブロックを利用した磯焼け防止方法
1か月前
出光興産株式会社
組成物、組成物の製造方法、組成物の使用方法、肥料組成物、及び肥料組成物の使用方法
3か月前
バテル・メモリアル・インスティテュート
向上されたマイクロチャンネルデバイスまたはメソチャンネルデバイス、及びその添加製造方法
2か月前
他の特許を見る