TOP
|
特許
|
意匠
|
商標
特許ウォッチ
Twitter
他の特許を見る
公開番号
2025152382
公報種別
公開特許公報(A)
公開日
2025-10-09
出願番号
2024054248
出願日
2024-03-28
発明の名称
接続構造体
出願人
株式会社オートネットワーク技術研究所
,
住友電装株式会社
,
住友電気工業株式会社
代理人
弁理士法人グランダム特許事務所
主分類
H02G
3/16 20060101AFI20251002BHJP(電力の発電,変換,配電)
要約
【課題】電気接続箱に複数の車載装置を接続する作業を簡素化することが可能な技術を提供する。
【解決手段】接続構造体20は、車両に搭載される電気接続箱10に複数の車載装置11を接続する。接続構造体20は、基材21と、基材21に固定される複数の配線部22と、を有する。複数の配線部22は、電気接続箱10に各車載装置11を接続する。
【選択図】図1
特許請求の範囲
【請求項1】
車両に搭載される電気接続箱に複数の車載装置を接続する接続構造体であって、
基材と、前記基材に固定される複数の配線部と、を有し、
前記複数の配線部は、前記電気接続箱に前記各車載装置を接続する
接続構造体。
続きを表示(約 300 文字)
【請求項2】
前記基材は、絶縁性を有し、前記配線部間を絶縁する
請求項1に記載の接続構造体。
【請求項3】
前記各配線部は、バスバによって構成され、
前記各バスバの少なくとも一部は全周が前記基材内に埋設される
請求項2に記載の接続構造体。
【請求項4】
前記バスバは、前記基材の外部に突出する突出部を有し、
前記突出部には、ボルト挿通孔が形成されている
請求項3に記載の接続構造体。
【請求項5】
前記基材及び前記バスバを貫通するボルト挿通孔が形成されている
請求項3に記載の接続構造体。
発明の詳細な説明
【技術分野】
【0001】
本開示は、接続構造体に関する。
続きを表示(約 1,100 文字)
【背景技術】
【0002】
特許文献1には、車両に搭載される電源システムが開示されている。この電源システムは、バッテリパックと、バッテリパックに接続される電子機器モジュールと、を備える。電子機器モジュールは、PCU、急速充電器、通常充電器、コンセント、低圧機器、及び高圧機器と電気的に接続されている。
【先行技術文献】
【特許文献】
【0003】
特開2022-120744号公報
【発明の概要】
【発明が解決しようとする課題】
【0004】
この種の構成では、電子機器モジュールのような電気接続箱に対し、被覆電線を用いて、各車載装置を接続しようとする場合、配線の接続作業が煩雑になりやすい。
【0005】
本開示は、電気接続箱に複数の車載装置を接続する作業を簡素化することが可能な技術を提供することを目的とする。
【課題を解決するための手段】
【0006】
本開示の接続構造体は、
車両に搭載される電気接続箱に複数の車載装置を接続する接続構造体であって、
基材と、前記基材に固定される複数の配線部と、を有し、
前記複数の配線部は、前記電気接続箱に前記各車載装置を接続する。
【発明の効果】
【0007】
本開示の技術によれば、電気接続箱に複数の車載装置を接続する作業を簡素化することができる。
【図面の簡単な説明】
【0008】
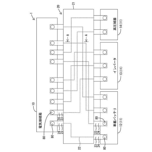
図1は、第1実施形態の接続構造体が電気接続箱及び車載装置に接続される前の状態を示す平面図である。
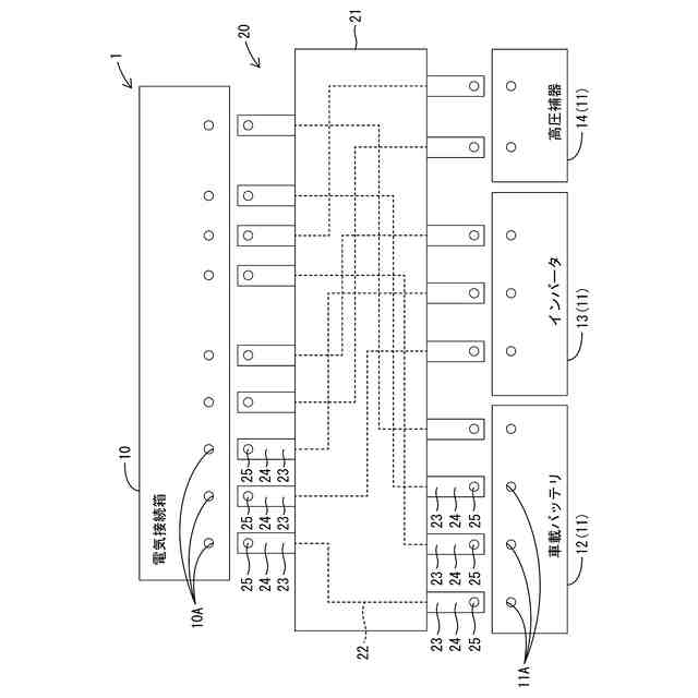
図2は、第1実施形態の接続構造体が電気接続箱及び車載装置に接続された状態を示す平面図である。
図3は、図2のA-A線断面図である。
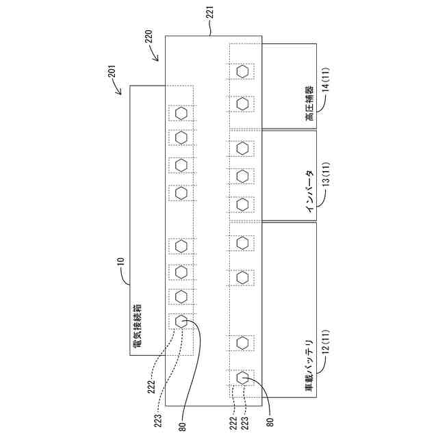
図4は、第2実施形態の接続構造体が電気接続箱及び車載装置に接続される前の状態を示す平面図である。
図5は、第2実施形態の接続構造体が電気接続箱及び車載装置に接続された状態を示す平面図である。
【発明を実施するための形態】
【0009】
[本開示の実施形態の説明]
最初に本開示の実施態様を列記して説明する。
【0010】
〔1〕車両に搭載される電気接続箱に複数の車載装置を接続する接続構造体であって、
基材と、前記基材に固定される複数の配線部と、を有し、
前記複数の配線部は、前記電気接続箱に前記各車載装置を接続する
接続構造体。
(【0011】以降は省略されています)
この特許をJ-PlatPat(特許庁公式サイト)で参照する
関連特許
個人
単極モータ
5日前
株式会社アイシン
ロータ
5日前
株式会社アイシン
ロータ
9日前
日本精機株式会社
サージ保護回路
12日前
西部電機株式会社
充電装置
12日前
西部電機株式会社
充電装置
12日前
トヨタ自動車株式会社
固定子
10日前
トヨタ自動車株式会社
回転子
16日前
トヨタ自動車株式会社
製造装置
10日前
株式会社デンソー
回転機
3日前
個人
連続ガウス加速器形磁力増幅装置
12日前
カヤバ株式会社
筒型リニアモータ
11日前
株式会社ダイヘン
充電装置
9日前
株式会社ダイヘン
充電装置
9日前
株式会社ミツバ
ブラシレスモータ
11日前
株式会社ダイヘン
充電装置
9日前
株式会社アイシン
ステータ
9日前
株式会社ダイヘン
充電装置
9日前
個人
太陽エネルギー収集システム
10日前
東京瓦斯株式会社
通信装置
11日前
株式会社アイシン
ステータ
9日前
株式会社アイシン
ステータ
9日前
株式会社アイシン
ステータ
9日前
トヨタ自動車株式会社
ロータ
18日前
ニチコン株式会社
AC入力検出回路
16日前
株式会社kaisei
発電システム
5日前
トヨタ自動車株式会社
被膜形成装置
10日前
日産自動車株式会社
ステータ
17日前
株式会社デンソー
電力変換装置
16日前
株式会社大林組
可搬式充電設備
17日前
株式会社ミツバ
回転電機
2日前
株式会社デンソー
電力変換装置
4日前
株式会社ダイヘン
電力変換装置
12日前
株式会社ミツバ
回転電機
9日前
株式会社ダイヘン
電力システム
12日前
東京瓦斯株式会社
給電システム
11日前
続きを見る
他の特許を見る