TOP
|
特許
|
意匠
|
商標
特許ウォッチ
Twitter
他の特許を見る
公開番号
2025148149
公報種別
公開特許公報(A)
公開日
2025-10-07
出願番号
2024048762
出願日
2024-03-25
発明の名称
サージ保護回路
出願人
日本精機株式会社
代理人
主分類
H02H
9/04 20060101AFI20250930BHJP(電力の発電,変換,配電)
要約
【課題】 製造性に優れるサージ保護回路を提供する。
【解決手段】 本開示のサージ保護回路A1は、車両Cに搭載される電源Bから電力を供給される負荷回路90と、電源Bからサージが入力されたことを検出するサージ検出回路3と、ドレインを負荷回路90の負極である負荷グラウンドC_GNDに対して接続し、ソースを電源Bの負極である電源負極B_GNDに対して接続し、ゲートをサージ検出回路3に対して接続するNチャネルMOSFETからなるスイッチ手段20と、を備え、サージ検出回路3は、電源Bからサージが入力された場合に、スイッチ手段20をオフとする。
【選択図】 図1
特許請求の範囲
【請求項1】
車両に搭載されるサージ保護回路であって、
前記車両に搭載される電源から電力を供給される負荷回路と、
前記電源からのサージを検出するサージ検出回路と、
ドレインを前記負荷回路の負極である負荷グラウンドに対して接続し、ソースを前記電源の負極である電源負極に対して接続し、ゲートを前記サージ検出回路に対して接続するNチャネルMOSFETからなるスイッチ手段と、
を備え、
前記サージ検出回路は、前記サージが入力された場合に、前記NチャネルMOSFETをオフ状態にする
サージ保護回路。
続きを表示(約 240 文字)
【請求項2】
前記車両のイグニッションスイッチがオン状態であるかオフ状態かを検出するイグニッション検出回路を更に備え、
前記スイッチ手段は、前記サージが検出されておらず、前記イグニッションスイッチがオン状態である場合、オン状態になる
請求項1に記載のサージ保護回路。
【請求項3】
前記スイッチ手段がオフ状態の場合に、前記負荷グラウンドの電位が不定となることを防止する、不定防止回路を更に備える
請求項1に記載のサージ保護回路。
発明の詳細な説明
【技術分野】
【0001】
本発明は、車両用表示装置を構成する負荷回路へ安定した電源を供給するためのサージ保護回路に関する。
続きを表示(約 1,400 文字)
【背景技術】
【0002】
従来、車両速度や積算走行距離などの車両情報を表示する車両用表示装置として、例えば、特許文献1に開示されるものがある。これらの車両用表示装置は、安定して電源を供給できるバッテリと接続され、この電源を用いて各種車両情報の表示を行っている。また、車両に搭載される各種センサにおいても、このバッテリからの電源供給に基づいて作動する。
【先行技術文献】
【特許文献】
【0003】
特開2016-152765号公報
【発明の概要】
【発明が解決しようとする課題】
【0004】
特許文献1に記載の従来の車両用表示装置に用いられるサージ保護回路では、PチャネルMOSFETからなるスイッチ手段が適用される例が示されている。しかしながら、PチャネルMOSFETは、入手性が比較的低く、製造性に改善の余地があった。
【0005】
そこで本開示の目的は、上述の課題に着目し、製造性に優れるサージ保護回路を提供することにある。
【課題を解決するための手段】
【0006】
本開示のサージ保護回路は、
車両に搭載されるサージ保護回路であって、
前記車両に搭載される電源から電力を供給される負荷回路と、
前記電源からのサージを検出するサージ検出回路と、
ドレインを前記負荷回路の負極である負荷グラウンドに対して接続し、ソースを前記電源の負極である電源負極に対して接続し、ゲートを前記サージ検出回路に対して接続するNチャネルMOSFETからなるスイッチ手段と、
を備え、
前記サージ検出回路は、前記サージが入力された場合に、前記NチャネルMOSFETをオフ状態にする。
【図面の簡単な説明】
【0007】
本開示の第一実施形態に係る回路構成を示す図。
本開示の第二実施形態に係る回路構成を示す図。
【発明を実施するための形態】
【0008】
以下、本開示のサージ保護回路が備わる車両用表示装置を、下記の順序で添付図面を用いて説明する。
[第一実施形態]
[第二実施形態]
【0009】
[第一実施形態]
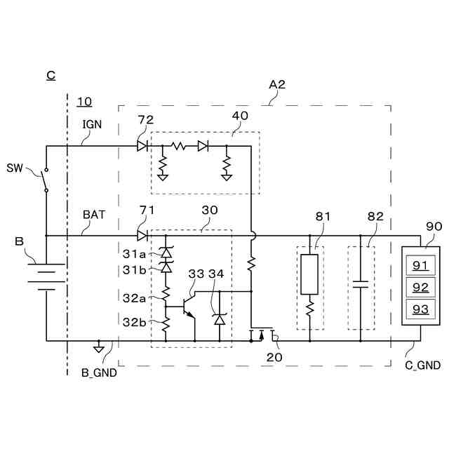
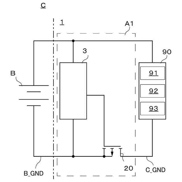
図1は、車両用表示装置1(図面内二点鎖線から右側)のサージ保護回路A1(粗破線内)の回路構成を示す図であり、車両Cのバッテリや発電機からなる電源Bからの電力を、車両用表示装置1内の負荷回路90へ供給するまでの構成について示している。負荷回路90は、車両情報を示す表示部93や、表示部93を制御する制御部92、レギュレーター91を備える。負荷回路90は、電源Bから供給される電力や、情報通信に伴って入力される電気信号に基づいて、所定の動作を行う。
【0010】
車両用表示装置1は、負荷回路90を備えるとともに、これらを駆動するための回路基板に、サージ保護回路A1が実装されている。表示部93は、液晶表示素子とバックライトとを用いたデジタル表示部やモータを駆動源として回動する指針によって計測値を示す指針表示部を備え、制御部92によって制御される。レギュレーター91は、電源Bからの電力供給に基づいて、所定電圧(例えば、5V)に降圧して制御部92などの駆動電源を供給する回路である。また、回路基板は、車両用表示装置1の筐体内に設けられる。
(【0011】以降は省略されています)
この特許をJ-PlatPat(特許庁公式サイト)で参照する
関連特許
日本精機株式会社
表示装置
1か月前
日本精機株式会社
表示装置
1か月前
日本精機株式会社
回路基板
1か月前
日本精機株式会社
表示装置
18日前
日本精機株式会社
表示装置
1か月前
日本精機株式会社
位置検出装置
12日前
日本精機株式会社
位置検出装置
12日前
日本精機株式会社
位置検出装置
12日前
日本精機株式会社
画像投映装置
6日前
日本精機株式会社
警報システム
1か月前
日本精機株式会社
車載表示装置
25日前
日本精機株式会社
車室演出装置
1か月前
日本精機株式会社
車両用投射装置
11日前
日本精機株式会社
車両用表示装置
6日前
日本精機株式会社
車両用投影装置
24日前
日本精機株式会社
車両用投射装置
4日前
日本精機株式会社
サージ保護回路
6日前
日本精機株式会社
車両用センサ装置
14日前
日本精機株式会社
施工管理システム
1か月前
日本精機株式会社
投射型表示システム
1か月前
日本精機株式会社
投射型表示システム
1か月前
日本精機株式会社
車両用投射型表示装置
12日前
日本精機株式会社
ヘッドアップディスプレイ
1か月前
日本精機株式会社
報知装置及び報知システム
24日前
日本精機株式会社
ヘッドアップディスプレイ装置
4日前
日本精機株式会社
ヘッドアップデテイプレイ装置およびその制御方法
1か月前
NSウエスト株式会社
ヘッドアップディスプレイ装置
1か月前
NSウエスト株式会社
ヘッドアップディスプレイ装置
1か月前
NSウエスト株式会社
ヘッドアップディスプレイ装置
1か月前
日本精機株式会社
ヘッドアップディスプレイ装置およびその表示制御方法
1か月前
NSウエスト株式会社
ヘッドアップディスプレイ装置
1か月前
NSウエスト株式会社
ヘッドアップディスプレイ装置
1か月前
日本精機株式会社
ヘッドアップディスプレイ装置、およびヘッドアップディスプレイ装置の制御方法
1か月前
株式会社アイシン
ロータ
3日前
日本精機株式会社
サージ保護回路
6日前
西部電機株式会社
充電装置
6日前
続きを見る
他の特許を見る