TOP
|
特許
|
意匠
|
商標
特許ウォッチ
Twitter
他の特許を見る
公開番号
2025152976
公報種別
公開特許公報(A)
公開日
2025-10-10
出願番号
2024055197
出願日
2024-03-29
発明の名称
アーク溶接システム
出願人
株式会社ダイヘン
代理人
個人
,
個人
主分類
B23K
9/00 20060101AFI20251002BHJP(工作機械;他に分類されない金属加工)
要約
【課題】複数の電極を用いた溶接において、当該溶接を全体として管理可能な溶接システムを提供する。
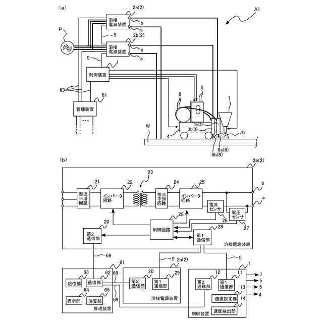
【解決手段】溶接システムA1において、溶融することにより被溶接物Wに対して1つの溶接ビードを形成する複数の電極8と、それぞれが複数の電極8のいずれかに電力を供給する複数の溶接電源装置2と、複数の溶接電源装置2から溶接に関する情報を受信する管理装置61と、を備えた。複数の溶接電源装置2は、溶接電源装置2aおよび溶接電源装置2bを含んでいる。管理装置61は、溶接電源装置2aから受信した情報と、溶接電源装置2aから受信した情報とを用いた演算を行う演算部65を備えている。
【選択図】図1
特許請求の範囲
【請求項1】
溶融することにより被溶接物に対して1つの溶接ビードを形成する複数の電極と、
それぞれが前記複数の電極のいずれかに電力を供給する複数の溶接電源装置と、
前記複数の溶接電源装置から溶接に関する情報を受信する管理装置と、
を備え、
前記複数の溶接電源装置は、第1溶接電源装置および第2溶接電源装置を含み、
前記管理装置は、前記第1溶接電源装置から受信した情報と、前記第2溶接電源装置から受信した情報と、を用いた演算を行う演算部を備えている、
アーク溶接システム。
続きを表示(約 400 文字)
【請求項2】
前記複数の電極が搭載され、かつ、溶接線に沿って走行する台車をさらに備えている、
請求項1に記載のアーク溶接システム。
【請求項3】
前記管理装置は、前記複数の溶接電源装置がそれぞれ検出した検出電圧および検出電流を受信し、
前記演算部は、各検出電圧および各検出電流と、前記台車の走行速度とを用いて、前記被溶接物への入熱量を算出する、
請求項2に記載のアーク溶接システム。
【請求項4】
前記管理装置は、前記複数の溶接電源装置がそれぞれ検出した検出電圧および検出電流を受信し、
前記演算部は、各検出電圧および各検出電流と、前記台車の走行速度と、各溶接電源装置のEN比率と、各溶接電源装置の間の位相差と、を用いて、前記被溶接物の溶接のビード形状の推定画像を生成する、
請求項2に記載のアーク溶接システム。
発明の詳細な説明
【技術分野】
【0001】
本発明は、アーク溶接を行うためのアーク溶接システムに関する。
続きを表示(約 1,600 文字)
【背景技術】
【0002】
従来、サブマージアーク溶接が知られている。サブマージアーク溶接は、被溶接物の上に粒上のフラックスを散布し、フラックスの中に溶接ワイヤを送給して、溶接ワイヤ(電極)の先端と被溶接物との間にアークを発生させて溶接を行うものである。サブマージアーク溶接では、例えば台車を溶接線に沿って走行させることで、溶接個所を移動させながら溶接を行う。サブマージアーク溶接では、太径の溶接ワイヤに大電流を流すことで、厚板を高能率で溶接することができる。また、サブマージアーク溶接において、複数の電極を用いて、各電極でアークを発生させて溶接を行う方法が知られている。
【0003】
また、溶接作業において、溶接が正常にできていることを確認するために入熱量を管理したり、ISO14000規格に応じてエネルギー効率を算出することが要求される場合がある。特許文献1には、入熱量を計測できる溶接入熱計測装置が開示されている。当該溶接入熱計測装置は、溶接機で検出された溶接電圧、溶接電流、および溶接時間と、入力された溶接長とから溶接入熱を算出する。
【先行技術文献】
【特許文献】
【0004】
特開2003-71564号公報
【発明の概要】
【発明が解決しようとする課題】
【0005】
複数の電極を用いたサブマージアーク溶接においては、各電極に電力を供給する溶接電源装置がそれぞれ、入熱量を管理している。したがって、複数の電極を用いた溶接では、各電極に対応する溶接電源装置から入熱量を一旦ファイルに出力して、手動なりマクロで加算することで、溶接全体としての入熱量を算出する必要があった。入熱量の算出に時間を要するので、溶接終了後に速やかに入熱量を確認できないという問題があった。このように、各溶接電源装置がそれぞれ自身の溶接の情報だけを管理するので、複数の電極を用いた溶接において、入熱量に限らず、他の溶接電源装置による溶接の影響を考慮できず、当該溶接を溶接全体としては管理できなかった。
【0006】
本発明は、上記した事情のもとで考え出されたものであって、複数の電極を用いた溶接において、当該溶接を全体として管理可能な溶接システムを提供することを目的とする。
【課題を解決するための手段】
【0007】
本発明によって提供されるアーク溶接システムは、溶融することにより被溶接物に対して1つの溶接ビードを形成する複数の電極と、それぞれが前記複数の電極のいずれかに電力を供給する複数の溶接電源装置と、前記複数の溶接電源装置から溶接に関する情報を受信する管理装置と、を備え、前記複数の溶接電源装置は、第1溶接電源装置および第2溶接電源装置を含み、前記管理装置は、前記第1溶接電源装置から受信した情報と、前記第2溶接電源装置から受信した情報と、を用いた演算を行う演算部を備えている。
【0008】
本発明の好ましい実施の形態においては、前記複数の電極が搭載され、かつ、溶接線に沿って走行する台車をさらに備えている。
【0009】
前記管理装置は、前記複数の溶接電源装置がそれぞれ検出した検出電圧および検出電流を受信し、前記演算部は、各検出電圧および各検出電流と、前記台車の走行速度とを用いて、前記被溶接物への入熱量を算出する。
【0010】
前記管理装置は、前記複数の溶接電源装置がそれぞれ検出した検出電圧および検出電流を受信し、前記演算部は、各検出電圧および各検出電流と、前記台車の走行速度と、各溶接電源装置のEN比率と、各溶接電源装置の間の位相差と、を用いて、前記被溶接物の溶接のビード形状の推定画像を生成する。
【発明の効果】
(【0011】以降は省略されています)
この特許をJ-PlatPat(特許庁公式サイト)で参照する
関連特許
株式会社ダイヘン
充電装置
1日前
株式会社ダイヘン
充電装置
1日前
株式会社ダイヘン
充電装置
1日前
株式会社ダイヘン
搬送装置
1日前
株式会社ダイヘン
充電装置
1日前
株式会社ダイヘン
制御装置
1日前
株式会社ダイヘン
回生ユニット
2日前
株式会社ダイヘン
電力システム
4日前
株式会社ダイヘン
電力管理装置
1か月前
株式会社ダイヘン
溶接電源装置
1日前
株式会社ダイヘン
固相接合装置
1か月前
株式会社ダイヘン
固相接合装置
1か月前
株式会社ダイヘン
固相接合装置
1か月前
株式会社ダイヘン
固相接合装置
1か月前
株式会社ダイヘン
電力変換装置
4日前
株式会社ダイヘン
絶縁紙巻回装置
9日前
株式会社ダイヘン
プラズマ発生器
12日前
株式会社ダイヘン
インバータ装置
1日前
株式会社ダイヘン
パルス電源装置
1日前
株式会社ダイヘン
変圧器組立装置
1日前
株式会社ダイヘン
ロボットシステム
9日前
株式会社ダイヘン
パワーモジュール
1日前
株式会社ダイヘン
パワーモジュール
1日前
株式会社ダイヘン
パワーモジュール
1日前
株式会社ダイヘン
ロボットシステム
12日前
株式会社ダイヘン
アーク溶接システム
1日前
株式会社ダイヘン
直流パルス電源装置
2日前
株式会社ダイヘン
制御装置及び研削システム
1日前
株式会社ダイヘン
サブマージアーク溶接システム
1日前
株式会社ダイヘン
サブマージアーク溶接システム
1日前
株式会社ダイヘン
通信システム、および、通信方法
2日前
株式会社ダイヘン
変圧器組立方法及び変圧器組立装置
1日前
株式会社ダイヘン
絶縁紙巻回装置及び絶縁紙巻回方法
9日前
株式会社ダイヘン
溶接検査装置、形状計測装置および外観検査装置
2日前
株式会社ダイヘン
搬送ロボットの教示システム、および搬送ロボットの教示方法
1日前
株式会社ダイヘン
搬送ロボットの教示システム、および搬送ロボットの教示方法
1日前
続きを見る
他の特許を見る