TOP
|
特許
|
意匠
|
商標
特許ウォッチ
Twitter
他の特許を見る
公開番号
2025154510
公報種別
公開特許公報(A)
公開日
2025-10-10
出願番号
2024057558
出願日
2024-03-29
発明の名称
二酸化炭素回収装置
出願人
株式会社大気社
代理人
弁理士法人大塚国際特許事務所
主分類
B01D
53/04 20060101AFI20251002BHJP(物理的または化学的方法または装置一般)
要約
【課題】エネルギー効率に優れた二酸化炭素回収技術を提供すること。
【解決手段】二酸化炭素回収装置は、処理槽に導入された気体に含まれる水分を吸着、または吸着した前記水分を脱着することが可能な第一吸着剤と、第一吸着剤の下流に配され、前記気体に含まれる二酸化炭素を吸着、または吸着した前記二酸化炭素を脱着することが可能な第二吸着剤と、を有し、第二吸着剤は、前記第一吸着剤から脱着した前記水分を用いて、前記二酸化炭素を脱着する。
【選択図】図1
特許請求の範囲
【請求項1】
処理槽に導入された気体に含まれる水分を吸着、または吸着した前記水分を脱着することが可能な第一吸着剤と、
前記第一吸着剤の下流に配され、前記気体に含まれる二酸化炭素を吸着、または吸着した前記二酸化炭素を脱着することが可能な第二吸着剤と、を有し、
前記第二吸着剤は、前記第一吸着剤から脱着した前記水分を用いて、前記二酸化炭素を脱着する二酸化炭素回収装置。
続きを表示(約 920 文字)
【請求項2】
前記第一吸着剤には、シリカゲル、ゼオライト、金属有機構造体(MOF)、共有結合性有機構造体(COF)、活性炭のうち、いずれか一つ以上が含まれる請求項1に記載の二酸化炭素回収装置。
【請求項3】
前記第一吸着剤は、冷却により温度を下げると、前記気体に含まれる前記水分を吸着し、加熱により温度を上げると、吸着した前記水分を脱着する特性を有する請求項2に記載の二酸化炭素回収装置。
【請求項4】
前記第一吸着剤は、前記水分を吸着した状態で、マイクロ波または超音波による外部条件を加えることにより、吸着した前記水分を脱着する特性を有する請求項2に記載の二酸化炭素回収装置。
【請求項5】
前記第二吸着剤には、アミン系材料、高分子材料、無機材料のうち、いずれか一つ以上が含まれる請求項1に記載の二酸化炭素回収装置。
【請求項6】
前記第二吸着剤は、前記気体が除湿された状態で、前記気体に含まれる前記二酸化炭素を吸着し、前記気体が所定の湿度に加湿された状態で、吸着した前記二酸化炭素を脱着する特性を有する請求項5に記載の二酸化炭素回収装置。
【請求項7】
前記第二吸着剤は、前記第一吸着剤からミスト状に分散した前記水分により、前記二酸化炭素を脱着する特性を有する請求項5に記載の二酸化炭素回収装置。
【請求項8】
前記第一吸着剤または前記第二吸着剤は、それぞれ固体の状態または液体の状態で前記処理槽の内部に支持される請求項2または5に記載の二酸化炭素回収装置。
【請求項9】
前記第一吸着剤または前記第二吸着剤は、基材に担持された状態で前記処理槽の内部に支持され、
前記基材には、多孔質体、メンブレンフィルター、または粒状シリカのうち、いずれか一つ以上が含まれる請求項2または5に記載の二酸化炭素回収装置。
【請求項10】
前記第一吸着剤及び前記第二吸着剤は、直接接触しない状態で前記処理槽の内部に支持されている請求項1に記載の二酸化炭素回収装置。
(【請求項11】以降は省略されています)
発明の詳細な説明
【技術分野】
【0001】
開示の技術は二酸化炭素回収装置に関する。
続きを表示(約 1,400 文字)
【背景技術】
【0002】
特許文献1には、圧力スイング吸着法を用いたガス混合物から水及び二酸化炭素を除去する方法及び装置が開示されている。
【先行技術文献】
【特許文献】
【0003】
特表2007-529297号公報
【発明の概要】
【発明が解決しようとする課題】
【0004】
しかしながら、特許文献1の技術では、圧力スイング吸着法(PSA)で水と二酸化炭素を吸脱着させるため、高圧条件で排出される排ガスを利用する、または処理ガスを所定の圧力にするなどの条件設定が必要となるため、高圧条件の排ガスを処理する場合は場所が限定的になり得る。また、処理ガスを高圧にする場合は圧縮機やその他付随する大規模な設備が必要となるため、装置の使用において必要とされるエネルギー消費は増加し得る。更に、水の吸脱着において、吸着剤を再生するために脱着した水は、そのまま系外へと排出されてしまうため、水脱着のエネルギーがロスになる。
【0005】
上記の課題を鑑みて、開示の技術は、エネルギー効率に優れた二酸化炭素回収技術を提供することを目的とする。そして、本発明の一つの側面は、持続可能な環境の改善および発展に寄与する技術を提供する。
【課題を解決するための手段】
【0006】
本発明の一態様の二酸化炭素回収装置は、処理槽に導入された気体に含まれる水分を吸着、または吸着した前記水分を脱着することが可能な第一吸着剤と、
前記第一吸着剤の下流に配され、前記気体に含まれる二酸化炭素を吸着、または吸着した前記二酸化炭素を脱着することが可能な第二吸着剤と、を有し、
前記第二吸着剤は、前記第一吸着剤から脱着した前記水分を用いて、前記二酸化炭素を脱着する
【発明の効果】
【0007】
本発明によれば、エネルギー効率に優れた二酸化炭素回収技術を提供することができる。
【図面の簡単な説明】
【0008】
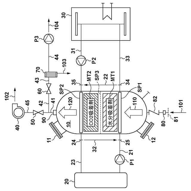
実施形態に係る二酸化炭素回収装置の構成例を示す図。
実施形態に係る二酸化炭素回収装置の構成例を示す図。
吸着処理における二酸化炭素回収装置の動きを例示する図。
脱着処理における二酸化炭素回収装置の動きを例示する図。
実施形態に係る二酸化炭素回収装置の制御ブロック図。
【発明を実施するための形態】
【0009】
以下、添付図面を参照して実施形態を詳しく説明する。なお、以下の実施形態は特許請求の範囲に係る発明を限定するものではなく、また実施形態で説明されている特徴の組み合わせの全てが発明に必須のものとは限らない。実施形態で説明されている複数の特徴のうち二つ以上の特徴が任意に組み合わされてもよい。また、同一若しくは同様の構成には同一の参照番号を付し、重複した説明は省略する。
【0010】
[装置の概要]
図1は実施形態に係る二酸化炭素回収装置の構成例を示す図である。二酸化炭素回収装置は、構成要素として、装置の筐体を構成する処理槽10、冷却部20及び加熱部30を有する。処理槽10は、外部空間から分離された内部空間を規定する部材であり、処理槽10は、内部空間を囲包する部材である。
(【0011】以降は省略されています)
この特許をJ-PlatPat(特許庁公式サイト)で参照する
関連特許
株式会社西部技研
除湿装置
2日前
ユニチカ株式会社
複合中空糸膜
16日前
東レ株式会社
中空糸膜モジュール
15日前
株式会社MRT
微細バブル発生装置
19日前
株式会社笹山工業所
濁水処理システム
19日前
個人
攪拌装置
19日前
ヤマシンフィルタ株式会社
フィルタ装置
17日前
大和ハウス工業株式会社
反応装置
9日前
大陽日酸株式会社
CO2の回収方法
11日前
本田技研工業株式会社
ガス回収装置
11日前
杉山重工株式会社
回転円筒型反応装置
19日前
ノリタケ株式会社
触媒材料およびその利用
9日前
本田技研工業株式会社
二酸化炭素回収装置
4日前
本田技研工業株式会社
二酸化炭素回収装置
9日前
本田技研工業株式会社
二酸化炭素回収装置
15日前
株式会社インパクト
消臭剤又は消臭紙の製造方法
22日前
ノリタケ株式会社
触媒材料およびその利用
9日前
ノリタケ株式会社
触媒材料およびその利用
9日前
本田技研工業株式会社
二酸化炭素回収装置
17日前
本田技研工業株式会社
二酸化炭素回収装置
17日前
本田技研工業株式会社
二酸化炭素回収装置
17日前
本田技研工業株式会社
二酸化炭素回収装置
9日前
本田技研工業株式会社
二酸化炭素回収装置
9日前
本田技研工業株式会社
二酸化炭素回収装置
9日前
本田技研工業株式会社
分離システム
19日前
本田技研工業株式会社
二酸化炭素回収装置
11日前
東京応化工業株式会社
ろ過処理方法、及び多孔質膜
9日前
株式会社プロテリアル
触媒複合物および触媒前駆体複合物
10日前
日東電工株式会社
吸着材
15日前
Planet Savers株式会社
気体濃縮装置
11日前
セイコーエプソン株式会社
気体分離膜
19日前
新甲エンジニアリング株式会社
使用済フロン再生装置
12日前
TPR株式会社
多孔質ブリーザ
9日前
日本碍子株式会社
ハニカム構造体
19日前
日本碍子株式会社
電気加熱式担体
9日前
日本碍子株式会社
ハニカム構造体
15日前
続きを見る
他の特許を見る