TOP
|
特許
|
意匠
|
商標
特許ウォッチ
Twitter
他の特許を見る
10個以上の画像は省略されています。
公開番号
2025161299
公報種別
公開特許公報(A)
公開日
2025-10-24
出願番号
2024064383
出願日
2024-04-12
発明の名称
気液混合装置
出願人
個人
代理人
弁理士法人山田特許事務所
主分類
B01F
23/235 20220101AFI20251017BHJP(物理的または化学的方法または装置一般)
要約
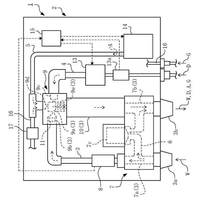
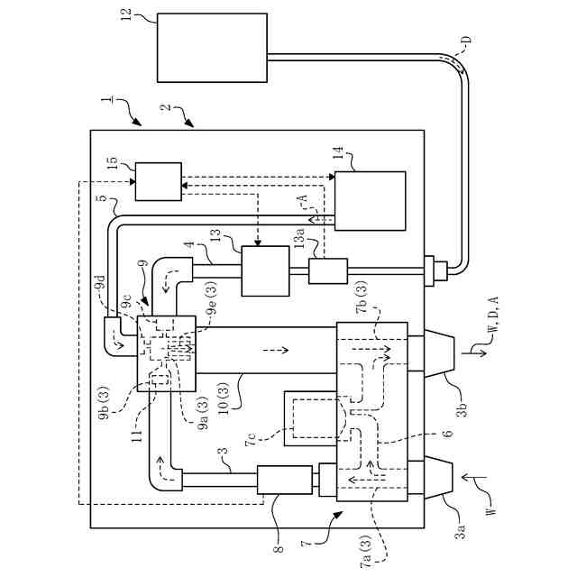
【課題】液体に対し別の液体や気体を好適に添加し得る気液混合装置を提供する。
【解決手段】第一の液体(水)Wが流通する第一流路3と、第二の液体(洗剤)Dが流通する第二流路4と、気体(空気)Aが流通する第三流路5と、第一流路3の途中に設けられ、第二流路4および第三流路5が接続される混合チャンバ9aを備えた混合部9と、第二流路4の途中に設けられ、第二の液体Dの第一流路3への導入を駆動する液体ポンプ13と、第三流路5の途中に設けられ、気体Aの第一流路3への導入を駆動する気体導入部(エアポンプ)14とを備え、第二の液体Dおよび気体Aを第一流路3へ導入する際には、液体ポンプ13の動作の開始後、時間を置いてから気体導入部14,17による気体(空気A、炭酸ガスGの導入を開始する。
【選択図】図1
特許請求の範囲
【請求項1】
第一の液体が流通する第一流路と、
第二の液体が流通する第二流路と、
気体が流通する第三流路と、
前記第一流路の途中に設けられ、前記第二流路および前記第三流路が接続される混合チャンバを備えた混合部と、
前記第二流路の途中に設けられ、第二の液体の第一流路への導入を駆動する液体ポンプと、
前記第三流路の途中に設けられ、気体の第一流路への導入を行う気体導入部とを備え、
第二の液体および気体を第一流路へ導入する際には、前記液体ポンプの動作の開始後、時間を置いてから前記気体導入部による気体の導入を開始するよう構成されていること
を特徴とする気液混合装置。
続きを表示(約 360 文字)
【請求項2】
前記第一流路に、前記混合部を迂回する迂回流路を設け、
第一の液体が前記混合部を通って放出されるモードと、第一の液体が前記迂回流路を通って放出されるモードを切替可能に構成されていること
を特徴とする請求項1に記載の気液混合装置。
【請求項3】
前記迂回流路は、通電時に閉塞され、非通電時に開放されるよう構成されていること
を特徴とする請求項2に記載の気液混合装置。
【請求項4】
第一の液体として水を前記第一流路に流通させ、
第二の液体として前記第二流路から洗剤を供給し、
気体として空気と炭酸ガスを前記第三流路および第四流路から前記第一流路へ導入するよう構成されていること
を特徴とする請求項1に記載の気液混合装置。
発明の詳細な説明
【技術分野】
【0001】
本発明は、液体に対し別の液体や気体を混合して放出する装置に関する。
続きを表示(約 1,100 文字)
【背景技術】
【0002】
従来、水道から供給される水に対し、洗剤や空気を混合したうえでシャワーヘッド等から放出する装置が知られている(例えば、下記特許文献1、2等参照)。
【先行技術文献】
【特許文献】
【0003】
特開2009-155843号公報
特開2019-190782号公報
【発明の概要】
【発明が解決しようとする課題】
【0004】
上述の如き装置においては、水に対し洗剤や空気を混合する動作が極力安定して行われることが無論のこと望ましい。例えば、ユーザが水に洗剤や空気を混合するモードを選択した場合には、洗剤や空気の添加が確実に行われることが望まれるし、また、例えば水に添加する洗剤の割合を決まった値に保つことができるとより良い。
【0005】
本発明は、斯かる実情に鑑み、液体に対し別の液体や気体を好適に添加し得る気液混合装置を提供しようとするものである。
【課題を解決するための手段】
【0006】
本発明は、第一の液体が流通する第一流路と、第二の液体が流通する第二流路と、気体が流通する第三流路と、前記第一流路の途中に設けられ、前記第二流路および前記第三流路が接続される混合チャンバを備えた混合部と、前記第二流路の途中に設けられ、第二の液体の第一流路への導入を駆動する液体ポンプと、前記第三流路の途中に設けられ、気体の第一流路への導入を行う気体導入部とを備え、第二の液体および気体を第一流路へ導入する際には、前記液体ポンプの動作の開始後、時間を置いてから前記気体導入部による気体の導入を開始するよう構成されていることを特徴とする気液混合装置にかかるものである。
【0007】
本発明の気液混合装置は、前記第一流路に、前記混合部を迂回する迂回流路を設け、第一の液体が前記混合部を通って放出されるモードと、第一の液体が前記迂回流路を通って放出されるモードを切替可能に構成してもよい。
【0008】
本発明の気液混合装置において、前記迂回流路は、通電時に閉塞され、非通電時に開放されるよう構成してもよい。
【0009】
本発明の気液混合装置は、第一の液体として水を前記第一流路に流通させ、第二の液体として前記第二流路から洗剤を供給し、気体として空気と炭酸ガスを前記第三流路および第四流路から前記第一流路へ導入するよう構成してもよい。
【発明の効果】
【0010】
本発明の気液混合装置によれば、液体に対し別の液体や気体を好適に添加するという優れた効果を奏し得る。
【図面の簡単な説明】
(【0011】以降は省略されています)
この特許をJ-PlatPat(特許庁公式サイト)で参照する
関連特許
株式会社西部技研
除湿装置
8日前
株式会社日本触媒
ドロー溶質
2日前
ユニチカ株式会社
複合中空糸膜
22日前
東レ株式会社
中空糸膜モジュール
21日前
サンノプコ株式会社
消泡剤
今日
株式会社MRT
微細バブル発生装置
25日前
株式会社笹山工業所
濁水処理システム
25日前
個人
攪拌装置
25日前
大和ハウス工業株式会社
反応装置
15日前
松岡紙業 株式会社
油吸着体の製造方法
2日前
ヤマシンフィルタ株式会社
フィルタ装置
23日前
個人
気液混合装置
今日
大陽日酸株式会社
CO2の回収方法
17日前
株式会社フクハラ
圧縮空気圧回路ユニット
今日
本田技研工業株式会社
ガス回収装置
17日前
杉山重工株式会社
回転円筒型反応装置
25日前
ノリタケ株式会社
触媒材料およびその利用
15日前
本田技研工業株式会社
二酸化炭素回収装置
15日前
本田技研工業株式会社
二酸化炭素回収装置
15日前
ノリタケ株式会社
触媒材料およびその利用
15日前
ノリタケ株式会社
触媒材料およびその利用
15日前
本田技研工業株式会社
二酸化炭素回収装置
15日前
株式会社インパクト
消臭剤又は消臭紙の製造方法
28日前
本田技研工業株式会社
二酸化炭素回収装置
17日前
本田技研工業株式会社
二酸化炭素回収装置
21日前
本田技研工業株式会社
二酸化炭素回収装置
23日前
本田技研工業株式会社
二酸化炭素回収装置
23日前
本田技研工業株式会社
二酸化炭素回収装置
23日前
本田技研工業株式会社
分離システム
25日前
本田技研工業株式会社
二酸化炭素回収装置
10日前
本田技研工業株式会社
二酸化炭素回収装置
15日前
株式会社プロテリアル
触媒複合物および触媒前駆体複合物
16日前
セイコーエプソン株式会社
気体分離膜
25日前
Planet Savers株式会社
気体濃縮装置
17日前
東京応化工業株式会社
ろ過処理方法、及び多孔質膜
15日前
日東電工株式会社
吸着材
21日前
続きを見る
他の特許を見る