TOP
|
特許
|
意匠
|
商標
特許ウォッチ
Twitter
他の特許を見る
公開番号
2025043445
公報種別
公開特許公報(A)
公開日
2025-04-01
出願番号
2023150716
出願日
2023-09-19
発明の名称
合成樹脂成形材料の乾燥装置
出願人
株式会社大阪冷研
代理人
弁理士法人三枝国際特許事務所
主分類
F26B
21/00 20060101AFI20250325BHJP(乾燥)
要約
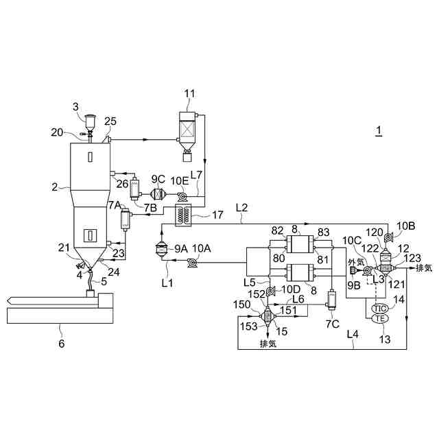
【課題】熱エネルギーの有効活用と、樹脂ペレットなどの合成樹脂成形材料の物性変化が引き起こされにくい温度帯での合成樹脂成形材料の乾燥をより短時間で行える、合成樹脂成形材料の乾燥装置を提供することを目的とする。
【解決手段】乾燥装置1は、乾燥ホッパー2と、乾燥ホッパー2内の合成樹脂成形材料を乾燥するための乾燥空気を生成する生成部8,7Aと、乾燥空気を乾燥ホッパー2に供給するための乾燥空気供給路L1と、乾燥ホッパー2内で合成樹脂成形材料の乾燥に供された乾燥空気を乾燥ホッパー2から排出するための排気空気排出路L2と、排気空気流路L2を流れる排気空気の一部を乾燥ホッパー2に供給するための排気空気供給路L7とを備え、乾燥ホッパー2は、乾燥空気供給路L1からの乾燥空気が下部側に導入され、かつ、排気空気供給路L7からの排気空気が上部側に導入されるように構成されている。
【選択図】図1
特許請求の範囲
【請求項1】
上部から導入された合成樹脂成形材料を収容し、下部から前記合成樹脂材料を排出するように構成された乾燥ホッパーと、
前記乾燥ホッパー内の合成樹脂成形材料を乾燥するための乾燥空気を生成する生成部と、
前記乾燥空気を前記乾燥ホッパーに供給するための乾燥空気供給路と、
前記乾燥ホッパー内で前記合成樹脂成形材料の乾燥に供された乾燥空気を前記乾燥ホッパーから排出するための排気空気排出路と、
前記排気空気流路を流れる前記排気空気の一部を前記乾燥ホッパーに供給するための排気空気供給路と、
を備え、
前記乾燥ホッパーは、前記乾燥空気供給路からの前記乾燥空気が下部側に導入され、かつ、前記排気空気供給路からの前記排気空気が上部側に導入されるように構成されている、乾燥装置。
続きを表示(約 200 文字)
【請求項2】
前記生成部は、低露点の空気を生成する除湿装置と、前記低露点の空気を加熱して前記乾燥空気とする第一加熱器と、を含み、
前記排気空気排出路には、前記乾燥ホッパーに供給される排気空気を加熱する第二加熱器が設けられる、請求項1に記載の乾燥装置。
【請求項3】
前記乾燥ホッパーに供給される前記乾燥空気の温度が120℃以上130℃以下である、請求項1に記載の乾燥装置。
発明の詳細な説明
【技術分野】
【0001】
本開示は、例えば樹脂ペレットなどの合成樹脂成形材料から水分を取り除く乾燥装置に関する。
続きを表示(約 1,900 文字)
【背景技術】
【0002】
合成樹脂成形材料は、一般にペレット状に加工された状態で射出成形機などの樹脂成形機に供給される。樹脂ペレットは、大気中の水分を吸湿しており、水分を多く有する状態であると、溶融混練過程で加水分解を起こし、成形品の強度や耐衝撃性の低下を引き起こすなど、成形品の品質を著しく低下させる。そのうえ、成形品の外観的欠陥も引き起こす。そのため、樹脂ペレットは、水分が取り除かれてから射出成形機などに供給される。
【0003】
樹脂ペレットの水分を取り除く手段として、例えば、樹脂ペレットを収容した乾燥ホッパーに高温かつ低露点の乾燥空気を供給し、乾燥ホッパー内で樹脂ペレットに乾燥空気を接触させる乾燥装置が従来から知られている。乾燥装置においては、乾燥空気によって乾燥ホッパー内の樹脂ペレットが加熱され、これにより樹脂ペレットの表面に付着した水分や内部に含まれる水分が気化する。そして、気化した水分が乾燥空気に奪い去られることで、樹脂ペレットから水分が取り除かれる(例えば特許文献1を参照)。
【0004】
図5は、上述した乾燥装置について、従来例の概略構成を示す。乾燥空気は、加熱器101において低露点空気が高温に加熱されることで生成され、乾燥ホッパー100に供給される。乾燥ホッパー100には、樹脂ペレットがホッパーローダー102から供給される。乾燥ホッパー100内の樹脂ペレットは、乾燥空気により加熱されることで乾燥される。乾燥した樹脂ペレットは、電磁弁103を開放動作させることにより乾燥ホッパー100から排出され、輸送配管104を通って樹脂成形機105に供給される。
【0005】
乾燥ホッパー100内において樹脂ペレットの乾燥に供された乾燥空気は、樹脂ペレットに熱を奪われることにより温度が低下しかつ樹脂ペレットから水分を取り除くことにより湿度が高められた後、乾燥ホッパー100から排出される。乾燥ホッパー100から排出された乾燥空気(排気空気)は、集塵装置107で排気空気に含まれる異物が取り除かれ、冷却器108で冷却され、送風機109で圧縮され、冷却器110で再び冷却された後に、除湿装置106に供給される。そして、排気空気は、除湿装置106により除湿されることで低露点空気となり、再び乾燥ホッパー100内の樹脂ペレットを乾燥するための乾燥空気として用いられる。
【先行技術文献】
【特許文献】
【0006】
実公平7-19770号公報
【発明の概要】
【発明が解決しようとする課題】
【0007】
排気空気を冷却する冷却器108,110は、一般的に水冷式の冷却器が用いられる。水冷式の冷却器は、冷却水により排気空気を効率的に冷却できるが、排気空気の冷却に伴って排気空気が有する熱エネルギーを回収した冷却水はクーリングタワーで冷却される。そのため、乾燥ホッパー100から排出された排気空気は、その温度が高く、熱エネルギーを有するが、従来の乾燥装置では、排気空気が有する熱エネルギーを有効に活用できない。
【0008】
また、樹脂ペレットの乾燥は、乾燥空気の温度が高いほど乾燥時間が短くなるうえ、乾燥後の樹脂ペレットの温度が高くなるため、射出成形機などの樹脂成形機に乾燥済み樹脂ペレットを効率よくかつ高温状態で供給できる。しかし、乾燥空気の温度が高くなると、その分、樹脂ペレットの温度も高くなり、分解(加水分解、酸化分解、熱分解など)や劣化による樹脂ペレットの物性変化を引き起こしやすくなる。そのため、樹脂ペレットの乾燥中に乾燥装置に何らかの異常が発生し、樹脂ペレットが乾燥ホッパー内において高温の状態で所定の乾燥時間以上、滞留し続けると、樹脂ペレットの物性変化が生じる可能性がある。一方で、乾燥空気の温度が低いと、樹脂ペレットの乾燥時間が長くなるという課題がある。
【0009】
本開示は、上記事情に鑑みてなされ、熱エネルギーの有効活用と、樹脂ペレットなどの合成樹脂成形材料の物性変化が引き起こされにくい温度帯での合成樹脂成形材料の乾燥をより短時間で行える、合成樹脂成形材料の乾燥装置を提供することを目的とする。
【課題を解決するための手段】
【0010】
本開示の乾燥装置は、上記課題を解決するため、以下の項1に記載の乾燥装置を主題として包含する。
(【0011】以降は省略されています)
この特許をJ-PlatPat(特許庁公式サイト)で参照する
関連特許
個人
ハンディ傘乾燥丸め器
1か月前
株式会社サタケ
循環式穀物乾燥機
13日前
株式会社ダイソー
乾熱減容処理装置
1か月前
株式会社チノー
乾燥システム
2か月前
株式会社クレブ
ブーツ乾燥装置
7か月前
東レエンジニアリング株式会社
乾燥装置
今日
東レ株式会社
塗膜付きシートの加熱装置
4か月前
東レエンジニアリング株式会社
乾燥装置
1か月前
東レエンジニアリング株式会社
乾燥装置
11か月前
東レエンジニアリング株式会社
乾燥装置
12か月前
東レエンジニアリング株式会社
乾燥装置
12か月前
エイ・エス・デイ株式会社
乾燥装置
2か月前
大東電子株式会社
傘水滴除去装置
8か月前
株式会社サタケ
穀物乾燥機
2か月前
株式会社ヨシカワ
乾燥装置
1か月前
クリーン・テクノロジー株式会社
乾燥装置
8か月前
クリーン・テクノロジー株式会社
乾燥装置
11か月前
クリーン・テクノロジー株式会社
乾燥装置
7か月前
セイコーエプソン株式会社
加熱装置
12か月前
高砂工業株式会社
凍結乾燥装置
6か月前
株式会社ワカミヤ商会
乾燥装置
3か月前
アントム株式会社
搬送式乾燥炉
5か月前
セイコーエプソン株式会社
乾燥機
4か月前
株式会社大川原製作所
乾燥システム
6か月前
株式会社大川原製作所
乾燥システム
6か月前
クリーン・テクノロジー株式会社
熱風式乾燥装置
7か月前
株式会社マクニカ
乾熱減容処理装置
1か月前
個人
常服乾燥装置
20日前
特殊電極株式会社
塗装乾燥装置および塗装乾燥方法
7か月前
株式会社アサヒテクノ
乾燥装置及び乾燥方法
4か月前
株式会社ショウワテクノ
コンテナ容器脱水装置
7か月前
カワサキ機工株式会社
ネット型乾燥装置
3か月前
京セラドキュメントソリューションズ株式会社
乾燥装置
7か月前
三菱電機株式会社
浴室乾燥機
3か月前
京セラドキュメントソリューションズ株式会社
乾燥装置
7か月前
株式会社大気社
熱風発生装置
7か月前
続きを見る
他の特許を見る