TOP
|
特許
|
意匠
|
商標
特許ウォッチ
Twitter
他の特許を見る
10個以上の画像は省略されています。
公開番号
2025128916
公報種別
公開特許公報(A)
公開日
2025-09-03
出願番号
2024025926
出願日
2024-02-22
発明の名称
排気浄化装置
出願人
マツダ株式会社
代理人
弁理士法人前田特許事務所
主分類
F01N
3/033 20060101AFI20250827BHJP(機械または機関一般;機関設備一般;蒸気機関)
要約
【課題】エンジンへの燃料供給停止時に、三元触媒の活性低下を抑制するとともに、フィルタにおける煤の燃焼を促進する。
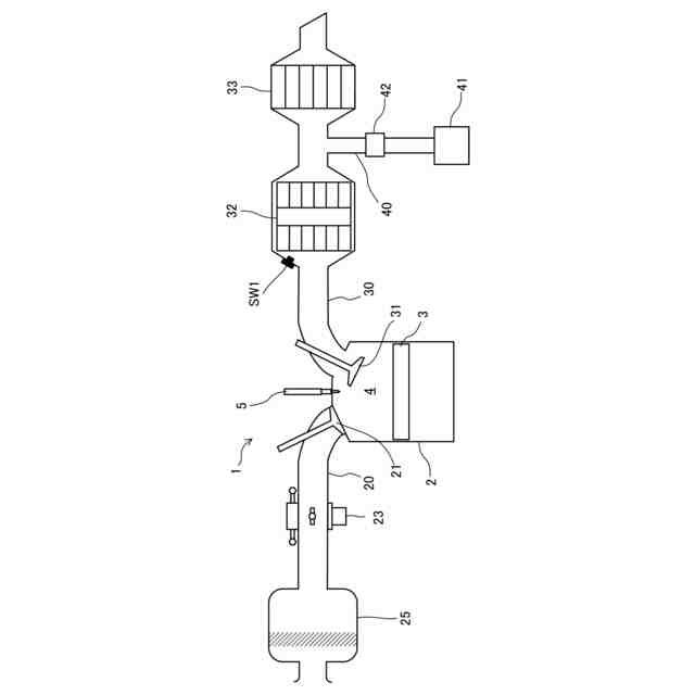
【解決手段】燃料噴射弁5と、排気通路30と、吸気弁21及び排気弁22を開閉制御する吸排気S-VT11,12と、排気通路に配置される三元触媒32と、三元触媒よりも下流側に配置され、OSC材を含む触媒が担持されたフィルタ33と、三元触媒とフィルタとの間において排気通路に接続される2次エア供給通路40と、2次エア供給通路へ2次エアを供給する2次エア供給装置41と、2次エア供給通路に配置され、2次エアを制御する2次エア制御弁42と、ECU100と、を備え、ECUは、エンジンを減速させる際に、燃料の供給を停止するように燃料噴射弁を制御し、吸気弁及び排気弁の少なくとも一方を閉じるように吸排気S-VTを制御し、2次エアを周期的に供給するように2次エア制御弁を制御する。
【選択図】図1
特許請求の範囲
【請求項1】
エンジンの燃焼室へ燃料を供給する燃料噴射弁と、
エンジンの燃焼室に接続される排気通路と、
エンジンの燃焼室内へ空気を導入する吸気弁及び前記燃焼室から前記排気通路へ排気ガスを排出する排気弁の開閉を制御する弁制御装置と、
前記排気通路に配置される三元触媒と、
前記排気通路の前記三元触媒よりも下流側に配置され、排気ガス中の微粒子を捕集可能であり、OSC材を含む触媒が担持されたフィルタと、
前記三元触媒と前記フィルタとの間において前記排気通路に接続される2次エア供給通路と、
前記2次エア供給通路へ2次エアを供給する2次エア供給装置と、
前記2次エア供給通路に配置され、2次エアに周期性を付与する2次エア制御弁と、
前記燃料噴射弁、前記弁制御装置、及び、前記2次エア制御弁と電気的に接続される制御器と、を備え、
前記制御器は、エンジンを減速させる際に、燃料の供給を停止するように前記燃料噴射弁を制御し、前記吸気弁及び前記排気弁の少なくとも一方を閉じるように前記弁制御装置を制御し、2次エアを周期的に供給するように前記2次エア制御弁を制御する、
ことを特徴とする排気浄化装置。
続きを表示(約 1,100 文字)
【請求項2】
請求項1に記載の排気浄化装置において、
前記三元触媒又は前記フィルタの温度を検出する温度検出手段を備え、
前記制御器は、前記温度検出手段と電気的に接続され、前記温度検出手段によって検出された温度が所定の判定温度以上であるか否かを判定し、前記温度検出手段によって検出された温度が前記判定温度以上、かつ、エンジンの減速時の場合に、2次エアを周期的に供給するように前記2次エア制御弁を制御する、
ことを特徴とする排気浄化装置。
【請求項3】
請求項2に記載の排気浄化装置において、
前記温度検出手段によって検出された温度が前記判定温度未満の場合に、2次エアを周期的に供給するように前記2次エア制御弁を制御する、
ことを特徴とする排気浄化装置。
【請求項4】
請求項3に記載の排気浄化装置において、
前記制御器は、所定の振動数及び酸素濃度の最大振幅を有する2次エアを供給するように前記2次エア制御弁を制御し、前記2次エア制御弁は、2次エアの振動数を0Hzよりも大きく1.5Hz以下の固定値とした場合に、酸素濃度の最大振幅を0.50%よりも大きく3.0%以下とする、
ことを特徴とする排気浄化装置。
【請求項5】
請求項4に記載の排気浄化装置において、
前記2次エア制御弁は、2次エアの酸素濃度の最大振幅を0.66%よりも大きく3.0%以下とする、
ことを特徴とする排気浄化装置。
【請求項6】
請求項5に記載の排気浄化装置において、
前記2次エア制御弁は、2次エアの酸素濃度の最大振幅を0.78%以上2.2%以下とする、
ことを特徴とする排気浄化装置。
【請求項7】
請求項3に記載の排気浄化装置において、
前記制御器は、所定の振動数及び酸素濃度の最大振幅を有する2次エアを供給するように前記2次エア制御弁を制御し、前記2次エア制御弁は、2次エアの酸素濃度の最大振幅を0%よりも大きく3.0%以下の固定値とした場合に、振動数を0Hzよりも大きく1.5Hz以下とする、
ことを特徴とする排気浄化装置。
【請求項8】
請求項7に記載の排気浄化装置において、
前記2次エア制御弁は、2次エアの振動数を0.20Hz以上0.94Hz以下又は1.2Hz以上1.5Hz以下とする、
ことを特徴とする排気浄化装置。
【請求項9】
請求項7に記載の排気浄化装置において、
前記2次エア制御弁は、2次エアの振動数を0.25Hzよりも大きく0.82Hz未満とする、
ことを特徴とする排気浄化装置。
発明の詳細な説明
【技術分野】
【0001】
ここに開示する技術は、排気浄化装置に関する。
続きを表示(約 1,900 文字)
【背景技術】
【0002】
エンジンの排気ガスには、HC(炭化水素)、CO(一酸化炭素)、NOx(窒素酸化物)、煤などの有害成分が含まれる。このような有害成分が外部へ排出されることを防ぐため、排気経路には、HC、CO、及びNOxを浄化するための三元触媒や、煤を燃焼除去するための触媒を担持したフィルタが配置される。
【0003】
減速運転時、燃焼室への燃料供給が停止されると排気経路へO
2
が流入する。流入したO
2
により三元触媒に含まれるRh(ロジウム)やPd(パラジウム)等の触媒金属が酸化されると、三元触媒の活性が低下して浄化機能が衰え、NOxが排出されやすくなるという問題がある。
【先行技術文献】
【特許文献】
【0004】
特開2020-60137号公報
【発明の概要】
【発明が解決しようとする課題】
【0005】
上記の問題に対し、エンジンの吸気弁又は排気弁を閉じて、排気経路へのO
2
の流入を防止する方法がある。しかしながら、排気経路へのO
2
の流入を防止すれば、フィルタに担持された触媒へO
2
が供給されなくなるため、煤の燃焼が行えなくなるという問題が生じる。
【0006】
ところで、特許文献1には、フィルタの上流に2次エアを供給することで、フィルタ上の粒子状物質を燃焼させることが開示されている。しかしながら、2次エアを定常的に供給し続けたのでは、排気ガス温度ひいては触媒温度を低下させることになり、フィルタにおいて煤の燃焼除去が十分に行われない。
【0007】
ここに開示された技術は斯かる点に鑑みてなされたものであり、その目的とするところは、燃焼室への燃料供給停止時において、三元触媒へのO
2
流入を防止して三元触媒の活性低下を抑制することと、フィルタへO
2
を適切に供給して煤の燃焼を促進することを両立することにある。
【課題を解決するための手段】
【0008】
本願発明者らは、鋭意研究を重ねた結果、エンジンを減速時に吸気弁及び排気弁の少なくとも一方を閉じ、かつ、三元触媒とフィルタとの間に2次エアを周期的に供給することで、三元触媒の活性を維持するとともに、フィルタ温度を高く維持し、煤の燃焼を促進することを見出した。
【0009】
具体的にここに開示する技術は、
エンジンの燃焼室へ燃料を供給する燃料噴射弁と、
エンジンの燃焼室に接続される排気通路と、
エンジンの燃焼室内へ空気を供給する吸気弁及び前記燃焼室から前記排気通路へ排気ガスを排出する排気弁の開閉を制御する弁制御装置と、
前記排気通路に配置される三元触媒と、
前記排気通路の前記三元触媒よりも下流側に配置され、排気ガス中の微粒子を捕集可能であり、OSC材を含む触媒が担持されたフィルタと、
前記三元触媒と前記フィルタとの間において前記排気通路に接続される2次エア供給通路と、
前記2次エア供給通路へ2次エアを供給する2次エア供給装置と、
前記2次エア供給通路に配置され、2次エアに周期性を付与する2次エア制御弁と、
前記燃料噴射弁、前記弁制御装置、及び、前記2次エア制御弁と電気的に接続される制御器と、を備え、
前記制御器は、エンジンを減速させる際に、燃料の供給を停止するように前記燃料噴射弁を制御し、前記吸気弁及び前記排気弁の少なくとも一方を閉じるように前記弁制御装置を制御し、2次エアを周期的に供給するように前記2次エア制御弁を制御する。
【0010】
この構成によると、エンジンを減速させる際に、吸気弁及び排気弁の少なくとも一方が閉じられることで、燃焼室から三元触媒へのO
2
流入を防止することができるとともに、2次エア供給装置によってフィルタへO
2
を供給することができる。これにより、三元触媒は、触媒金属がO
2
に晒されて酸化されることが防止され、活性の低下を抑制することが可能となる。また、フィルタに担持された触媒へO
2
が供給されることにより、フィルタにおける煤の燃焼が促進される。
(【0011】以降は省略されています)
この特許をJ-PlatPat(特許庁公式サイト)で参照する
関連特許
マツダ株式会社
エンジン
16日前
マツダ株式会社
二次電池
15日前
マツダ株式会社
車載機器
15日前
マツダ株式会社
二次電池
15日前
マツダ株式会社
排気システム
17日前
マツダ株式会社
運転支援装置
15日前
マツダ株式会社
運転支援装置
15日前
マツダ株式会社
運転支援装置
15日前
マツダ株式会社
排気システム
17日前
マツダ株式会社
インバータ装置
16日前
マツダ株式会社
インバータ装置
16日前
マツダ株式会社
車両の前部構造
15日前
マツダ株式会社
インバータ装置
16日前
マツダ株式会社
インバータ装置
16日前
マツダ株式会社
エンジンの制御装置
16日前
マツダ株式会社
二次電池の制御装置
17日前
マツダ株式会社
二次電池の制御装置
15日前
マツダ株式会社
自動変速機の油路構造
16日前
マツダ株式会社
エンジンの燃焼室構造
16日前
マツダ株式会社
エンジンの燃焼室構造
16日前
マツダ株式会社
被覆金属材の試験方法
16日前
マツダ株式会社
バッテリ温度制御システム
15日前
マツダ株式会社
車両のパワートレイン構造
15日前
マツダ株式会社
車両のパワートレイン構造
16日前
マツダ株式会社
車両のパワートレイン構造
16日前
マツダ株式会社
車両のパワートレイン構造
16日前
マツダ株式会社
電気自動車のバッテリ搭載構造
17日前
マツダ株式会社
車両の合流位置評価装置及び方法
15日前
マツダ株式会社
車両の合流位置評価装置及び方法
15日前
マツダ株式会社
車両の合流位置評価装置及び方法
15日前
マツダ株式会社
車両の合流位置評価装置及び方法
15日前
マツダ株式会社
車載エンジンのCO2回収システム
15日前
マツダ株式会社
車載エンジンのCO2回収システム
15日前
マツダ株式会社
電動自動車のバッテリマネジメント装置
15日前
マツダ株式会社
樹脂成形品の解析方法、解析装置、解析用プログラム及び記録媒体
15日前
マツダ株式会社
車両の合流位置評価方法並びに合流位置評価のためのモデル生成方法及び装置
15日前
続きを見る
他の特許を見る