TOP
|
特許
|
意匠
|
商標
特許ウォッチ
Twitter
他の特許を見る
10個以上の画像は省略されています。
公開番号
2025149353
公報種別
公開特許公報(A)
公開日
2025-10-08
出願番号
2024049947
出願日
2024-03-26
発明の名称
排気システム
出願人
マツダ株式会社
代理人
弁理士法人前田特許事務所
主分類
F01N
3/24 20060101AFI20251001BHJP(機械または機関一般;機関設備一般;蒸気機関)
要約
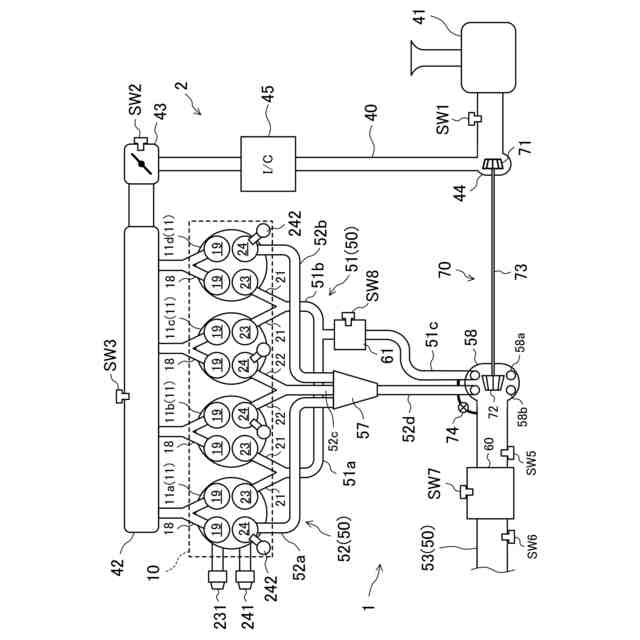
【課題】主排気触媒よりも上流側に副排気触媒を設けるときに、副排気触媒の熱劣化を抑制する。
【解決手段】排気通路50は、第1排気バルブ23により開閉される第1排気通路51と、第1排気通路51とは独立して排気ガスを流通させ、第2排気バルブ24により開閉される第2排気通路52と、第1排気通路51と第2排気通路52とが合流した第3排気通路53と、を含み、排気触媒は、第3排気通路53に設けられた主排気触媒60と、第1排気通路51に配置されかつ主排気触媒60よりも容量が小さい副排気触媒61と、を含む。
【選択図】図1
特許請求の範囲
【請求項1】
排気ガスが流通する排気通路と、
エンジンの燃焼室と前記排気通路との間を開閉する第1排気バルブ及び第2排気バルブと、
前記排気通路に設けられ、排気ガスを浄化する複数の排気触媒と、を備え、
前記排気通路は、
前記第1排気バルブにより開閉される第1排気通路と、
前記第1排気通路とは独立して排気ガスを流通させ、前記第2排気バルブにより開閉される第2排気通路と、
前記第1排気通路と前記第2排気通路とが合流した第3排気通路と、
を含み、
前記排気触媒は、
前記第3排気通路に設けられた主排気触媒と、
前記第1排気通路に配置されかつ前記主排気触媒よりも容量が小さい副排気触媒と、
を含む排気システム。
続きを表示(約 1,200 文字)
【請求項2】
請求項1に記載の排気システムにおいて、
前記第2排気通路は、エジェクタを有する排気システム。
【請求項3】
請求項1に記載の排気システムにおいて、
前記第2排気通路から前記第3排気通路への排気ガスの流量を調整する流量調整部と、
前記流量調整部を作動させるコントローラと、を更に備え、
前記コントローラは、前記エンジンの運転状態が所定負荷未満でかつ所定回転数未満である第1運転領域に属するときには、前記第2排気通路から前記第3排気通路への排気ガスの流通を停止させるよう前記流量調整部を作動させる排気システム。
【請求項4】
請求項3に記載の排気システムにおいて、
前記コントローラは、前記エンジンの運転状態が前記第1運転領域に属しかつ前記エンジンが冷間状態であるときには、前記第1排気バルブの開弁時期を、前記エンジンの運転状態が前記第1運転領域に属しかつ前記エンジンが温間状態であるときと比較して遅角させかつ膨張行程において前記エンジンのピストンが下死点に位置するタイミングよりも後にする排気システム。
【請求項5】
請求項4に記載の排気システムにおいて、
前記コントローラは、前記エンジンの運転状態が前記第1運転領域に属しかつ前記エンジンが温間状態ときには、前記第1排気バルブの開弁期間を、膨張行程において前記エンジンのピストンが下死点に位置するタイミングを含む期間にする排気システム。
【請求項6】
請求項1に記載の排気システムにおいて、
前記第1排気バルブ及び前記第2排気バルブを作動させるコントローラを更に備え、
前記コントローラは、前記エンジンの運転状態が所定負荷以上でかつ所定回転数以上である第2運転領域に属するときには、前記第1排気バルブの開弁時期を前記第2排気バルブの開弁時期よりも遅角させる排気システム。
【請求項7】
請求項6に記載の排気システムにおいて、
前記コントローラは、前記エンジンの運転状態が前記第2運転領域に属するときには、前記第2排気バルブの開弁期間を前記第1排気バルブの開弁期間よりも長くする排気システム。
【請求項8】
請求項7に記載の排気システムにおいて、
前記コントローラは、前記エンジンの運転状態が前記第2運転領域に属するときには、前記第2排気バルブの開弁時期を、膨張行程において前記エンジンのピストンが下死点に位置するタイミングよりも前にする排気システム。
【請求項9】
請求項1~8のいずれか1つに記載の排気システムにおいて、
前記第3排気通路における前記主排気触媒よりも上流側の部分には、ターボチャージャのタービンが配置されるタービンハウジングが配置される排気システム。
発明の詳細な説明
【技術分野】
【0001】
ここに開示された技術は、排気システムに関する技術分野に属する。
続きを表示(約 1,200 文字)
【背景技術】
【0002】
従来より、排気通路に排気触媒を複数配置した排気システムが知られている。
【0003】
特許文献1には、排気マニホルド集合部から排気ターボチャージャの排気タービンに至る排気通路内に酸化機能を有する第1の触媒(副排気触媒)を配置し、排気タービン下流の排気通路内に該第1の触媒よりも容量の大きい第2の触媒(副排気触媒)を配置した内燃機関の排気浄化装置が開示されている。
【先行技術文献】
【特許文献】
【0004】
特開2005-113803号公報
【発明の概要】
【発明が解決しようとする課題】
【0005】
しかしながら、特許文献1に記載の排気システムでは、排気ガスは、主排気触媒に流入する前に必ず副排気触媒を通過する。このため、エンジンの運転領域が排気ガスの流量が多い運転領域であるときに、大量の排気ガスが副排気触媒を通過することになり、副排気触媒が熱劣化するおそれがある。
【0006】
ここに開示された技術は斯かる点に鑑みてなされたものであり、その目的とするところは、主排気触媒よりも上流側に副排気触媒を設けるときに、副排気触媒の熱劣化を抑制することにある。
【課題を解決するための手段】
【0007】
前記課題を解決するために、ここに開示された技術の第1の態様は、排気システムを対象とする。排気システムは、排気ガスが流通する排気通路と、エンジンの燃焼室と前記排気通路との間を開閉する第1排気バルブ及び第2排気バルブと、前記排気通路に設けられ、排気ガスを浄化する複数の排気触媒と、を備え、前記排気通路は、前記第1排気バルブにより開閉される第1排気通路と、前記第1排気通路とは独立して排気ガスを流通させ、前記第2排気バルブにより開閉される第2排気通路と、前記第1排気通路と前記第2排気通路とが合流した第3排気通路と、を含み、前記排気触媒は、前記第3排気通路に設けられた主排気触媒と、前記第1排気通路に配置されかつ前記主排気触媒よりも容量が小さい副排気触媒と、を含む。
【0008】
第1の態様では、互いに独立して排気ガスを流通できる第1排気通路と第2排気通路とを有し、副排気触媒は、第1排気通路にのみ設けられている。このため、排気ガスの流量が多いときには、第1排気通路の排気ガスの流量を、第2排気通路の排気ガスの流量よりも少なくすることで、排気システムは、大量の排気ガスが副排気触媒を通過するのを抑制できる。排気システムは、副排気触媒の熱劣化を抑制できる。
【0009】
第2の態様は、第1の態様において、前記第2排気通路は、エジェクタを有する。
【0010】
第2の態様では、第2排気通路の排気ガスをできる限り早期に流通させることができるため、第2排気通路での排気干渉を抑制できる。
(【0011】以降は省略されています)
この特許をJ-PlatPat(特許庁公式サイト)で参照する
関連特許
マツダ株式会社
エンジン
今日
マツダ株式会社
二次電池
20日前
マツダ株式会社
排気浄化装置
1か月前
マツダ株式会社
排気システム
1日前
マツダ株式会社
排気システム
1日前
マツダ株式会社
排気浄化装置
1か月前
マツダ株式会社
インバータ装置
今日
マツダ株式会社
インバータ装置
今日
マツダ株式会社
インバータ装置
今日
マツダ株式会社
車両用駆動装置
28日前
マツダ株式会社
インバータ装置
今日
マツダ株式会社
車両用駆動装置
28日前
マツダ株式会社
車両用駆動装置
28日前
マツダ株式会社
車両用駆動装置
28日前
マツダ株式会社
車両用駆動装置
28日前
マツダ株式会社
冷媒循環システム
22日前
マツダ株式会社
エンジンシステム
1か月前
マツダ株式会社
冷媒循環システム
22日前
マツダ株式会社
冷媒循環システム
22日前
マツダ株式会社
冷媒循環システム
22日前
マツダ株式会社
冷媒循環システム
22日前
マツダ株式会社
冷媒循環システム
22日前
マツダ株式会社
冷媒循環システム
22日前
マツダ株式会社
冷媒循環システム
22日前
マツダ株式会社
エンジンシステム
1か月前
マツダ株式会社
燃料改質システム
1か月前
マツダ株式会社
水噴射式エンジン
1か月前
マツダ株式会社
車両用リッド構造
1か月前
マツダ株式会社
水噴射式エンジン
1か月前
マツダ株式会社
モータ軸受システム
10日前
マツダ株式会社
車両の下部車体構造
6日前
マツダ株式会社
車両の下部車体構造
10日前
マツダ株式会社
バッテリの制御装置
2日前
マツダ株式会社
車両の下部車体構造
6日前
マツダ株式会社
車両の下部車体構造
2日前
マツダ株式会社
二次電池の制御装置
1日前
続きを見る
他の特許を見る