TOP
|
特許
|
意匠
|
商標
特許ウォッチ
Twitter
他の特許を見る
公開番号
2025144359
公報種別
公開特許公報(A)
公開日
2025-10-02
出願番号
2024044100
出願日
2024-03-19
発明の名称
測定装置、測定方法、及びプログラム
出願人
横河電機株式会社
代理人
個人
,
個人
,
個人
,
個人
主分類
G01N
21/39 20060101AFI20250925BHJP(測定;試験)
要約
【課題】装置全体を簡易的に構成可能な測定装置を提供する。
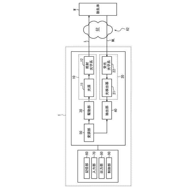
【解決手段】本開示に係る測定装置1は、照射光Lを照射する照射部10と、照射部10による照射光Lの照射領域R1の少なくとも一部である被測定領域R2に照射された照射光Lに基づく被測定光MLを受光する受光部20と、照射領域R1に含まれる被測定ガスG1の参照情報を受光部20からの受光信号に基づいて取得して照射光Lの波長λcを校正する校正処理と、校正処理で得られた校正波長λの照射光Lを用いて被測定領域R2に含まれる被測定ガスG2の状態を算出する測定処理と、を実行する制御部90と、を備える。
【選択図】図1
特許請求の範囲
【請求項1】
照射光を照射する照射部と、
前記照射部による前記照射光の照射領域の少なくとも一部である被測定領域に照射された前記照射光に基づく被測定光を受光する受光部と、
前記照射領域に含まれる被測定ガスの参照情報を前記受光部からの受光信号に基づいて取得して前記照射光の波長を校正する校正処理と、前記校正処理で得られた校正波長の前記照射光を用いて前記被測定領域に含まれる前記被測定ガスの状態を算出する測定処理と、を実行する制御部と、
を備える、
測定装置。
続きを表示(約 1,300 文字)
【請求項2】
請求項1に記載の測定装置であって、
前記制御部は、変調周波数で前記波長を変調し、
前記参照情報は、前記変調周波数の2倍の周波数成分における前記受光信号の強度が前記波長に依存して変化するデータを含む、
測定装置。
【請求項3】
請求項2に記載の測定装置であって、
前記制御部は、前記校正処理において、前記強度が前記波長に依存して変化する波長帯域で前記波長を掃引するように前記照射部を制御する、
測定装置。
【請求項4】
請求項3に記載の測定装置であって、
ユーザの入力操作を受け付ける入力部をさらに備え、
前記制御部は、前記入力部を用いて前記ユーザにより入力された入力情報に基づいて前記波長帯域を設定する、
測定装置。
【請求項5】
請求項4に記載の測定装置であって、
前記入力情報は、前記校正処理で前記波長を前記校正波長に設定するように前記入力部から前記ユーザにより入力された、前記波長に関する設定情報を含む、
測定装置。
【請求項6】
請求項3乃至5のいずれか1項に記載の測定装置であって、
前記制御部は、前記測定処理を開始してから経過した所定時間に基づいて前記波長帯域を設定する、
測定装置。
【請求項7】
請求項2乃至5のいずれか1項に記載の測定装置であって、
前記制御部は、前記強度が最大となる前記波長を、前記被測定ガスの分光スペクトルにおけるピーク波長として設定し、前記ピーク波長に前記波長を校正する、
測定装置。
【請求項8】
請求項1乃至5のいずれか1項に記載の測定装置であって、
前記制御部は、前記測定処理を開始してから所定時間が経過したと判定すると、前記校正処理を再度実行する、
測定装置。
【請求項9】
照射光を照射することと、
前記照射光の照射領域の一部である被測定領域に照射された前記照射光に基づく被測定光を受光することと、
前記照射領域に含まれる被測定ガスの参照情報を受光信号に基づいて取得して前記照射光の波長を校正する校正処理と、前記校正処理で得られた校正波長の前記照射光を用いて前記被測定領域に含まれる前記被測定ガスの状態を算出する測定処理と、を実行することと、
を含む、
測定方法。
【請求項10】
測定装置に、
照射光を照射することと、
前記照射光の照射領域の一部である被測定領域に照射された前記照射光に基づく被測定光を受光することと、
前記照射領域に含まれる被測定ガスの参照情報を受光信号に基づいて取得して前記照射光の波長を校正する校正処理と、前記校正処理で得られた校正波長の前記照射光を用いて前記被測定領域に含まれる前記被測定ガスの状態を算出する測定処理と、を実行することと、
を含む動作を実行させる、
プログラム。
発明の詳細な説明
【技術分野】
【0001】
本開示は、測定装置、測定方法、及びプログラムに関する。
続きを表示(約 1,500 文字)
【背景技術】
【0002】
従来、被測定ガスの濃度などを含む被測定ガスの状態を測定する技術が知られている。例えば、特許文献1には、レーザー光源として広い波長可変幅の波長可変レーザーを用い、濃度検出にあたってはメタンの鋭いピーク部分を外した統計的手法を用いてスペクトルの特徴が大きい炭化水素と同時にスペクトルの特徴が小さい炭化水素も高精度で測定できるレーザガス分析装置が開示されている。
【先行技術文献】
【特許文献】
【0003】
特開2016-035385号公報
【発明の概要】
【発明が解決しようとする課題】
【0004】
しかしながら、特許文献1に記載の従来技術では、被測定ガスの測定に用いる測定光学系とは別に波長校正手段を配置する必要があり、装置全体を簡易的に構成することについて十分に考慮されていなかった。
【0005】
本開示は、装置全体を簡易的に構成可能な測定装置、測定方法、及びプログラムを提供することを目的とする。
【課題を解決するための手段】
【0006】
幾つかの実施形態に係る測定装置は、照射光を照射する照射部と、前記照射部による前記照射光の照射領域の少なくとも一部である被測定領域に照射された前記照射光に基づく被測定光を受光する受光部と、前記照射領域に含まれる被測定ガスの参照情報を前記受光部からの受光信号に基づいて取得して前記照射光の波長を校正する校正処理と、前記校正処理で得られた校正波長の前記照射光を用いて前記被測定領域に含まれる前記被測定ガスの状態を算出する測定処理と、を実行する制御部と、を備える。
【0007】
これにより、測定装置は、装置全体を簡易的に構成可能である。測定装置は、被測定領域を含む照射領域に存在する被測定ガスを用いて波長校正を実行可能である。例えば、測定装置は、メタン用ガス検知器として、照射領域の大気中に存在するメタンを用いて波長校正を実行可能である。以上により、測定装置は、ガスセルなどの波長校正手段の配置を不要として、簡易的に構成可能である。測定装置は、波長校正手段を装置内で保持する必要がないので、装置構成を簡易化でき、軽量化、小型化、及び低コスト化を実現可能である。
【0008】
一実施形態における測定装置では、前記制御部は、変調周波数で前記波長を変調し、前記参照情報は、前記変調周波数の2倍の周波数成分における前記受光信号の強度が前記波長に依存して変化するデータを含んでもよい。これにより、測定装置は、例えば照射領域の大気中に通常含まれている被測定ガスの吸収スペクトルに基づいて、照射光の波長を精度良く校正可能である。
【0009】
一実施形態における測定装置では、前記制御部は、前記校正処理において、前記強度が前記波長に依存して変化する波長帯域で前記波長を掃引するように前記照射部を制御してもよい。これにより、測定装置は、例えば校正波長に対応するピーク波長を含む波長帯域で被測定ガスの吸収スペクトルを精度良く取得可能である。その結果、測定装置は、被測定ガスの吸収スペクトルに基づいて、照射光の波長を精度良く校正可能である。
【0010】
一実施形態における測定装置は、ユーザの入力操作を受け付ける入力部をさらに備え、前記制御部は、前記入力部を用いて前記ユーザにより入力された入力情報に基づいて前記波長帯域を設定してもよい。これにより、測定装置は、ユーザからの入力情報に基づいて、校正処理に最適な範囲で波長帯域を設定可能である。
(【0011】以降は省略されています)
この特許をJ-PlatPat(特許庁公式サイト)で参照する
関連特許
横河電機株式会社
測定器
4日前
横河電機株式会社
温度測定装置
4日前
横河電機株式会社
測定装置及び測定方法
1日前
横河電機株式会社
装置、方法及びプログラム
4日前
横河電機株式会社
研磨用治具および研磨方法
14日前
横河電機株式会社
測定方法及び測定システム
4日前
横河電機株式会社
フィールド機器及び診断方法
今日
横河電機株式会社
装置、方法およびプログラム
14日前
横河電機株式会社
光パルス試験器及び測定方法
今日
横河電機株式会社
装置、方法、およびプログラム
1日前
横河電機株式会社
菌体培養槽および菌体培養方法
2日前
横河電機株式会社
分散制御ノード(DCN)冗長性
今日
横河電機株式会社
蛍光読取装置および蛍光読取方法
2日前
横河電機株式会社
メタン生成装置及びメタン生成方法
4日前
横河電機株式会社
表面散乱型濁度計及び濁度測定方法
2日前
横河電機株式会社
測定装置、測定方法、及びプログラム
7日前
横河電機株式会社
解析装置、訓練装置およびプログラム
2日前
横河電機株式会社
測定装置、測定方法、及びプログラム
1日前
横河電機株式会社
測定装置、測定方法、及びプログラム
1日前
横河電機株式会社
情報処理装置、情報処理方法及びプログラム
今日
横河電機株式会社
一液型組成物、フラン樹脂硬化物及びキット
1日前
横河電機株式会社
情報処理装置、更新方法及び更新プログラム
1日前
横河電機株式会社
取付具、光学素子組立体、及び共焦点光スキャナ
4日前
横河電機株式会社
情報処理装置、情報処理方法、及び、プログラム
1日前
横河電機株式会社
情報処理装置、可視化方法および可視化プログラム
7日前
横河電機株式会社
光ファイバ特性測定装置及び光ファイバ特性測定方法
4日前
横河電機株式会社
光ファイバ特性測定装置及び光ファイバ特性測定方法
7日前
横河電機株式会社
核酸検出の対象となる試料の前処理用試薬及び前処理方法
4日前
横河電機株式会社
管理サーバ、ロボット管理システム及びロボット管理方法
4日前
横河電機株式会社
撮像制御装置、撮像制御方法、および撮像制御プログラム
4日前
横河電機株式会社
情報提供装置、情報提供方法、および情報提供プログラム
14日前
横河電機株式会社
培養容器及び培養キット並びに微生物の落下菌検査を行う方法
1日前
横河電機株式会社
測定値算出方法、測定値算出プログラム、及び測定値算出装置
1日前
横河電機株式会社
アラーム管理装置、アラーム管理方法およびアラーム管理プログラム
1日前
横河電機株式会社
プラントモデル構築装置、プラントモデル構築方法およびプログラム
1日前
横河電機株式会社
チャンバー装置、ハイブリダイズ反応システム、核酸分析システム、及びシール部材
4日前
続きを見る
他の特許を見る