TOP
|
特許
|
意匠
|
商標
特許ウォッチ
Twitter
他の特許を見る
公開番号
2025149614
公報種別
公開特許公報(A)
公開日
2025-10-08
出願番号
2024050365
出願日
2024-03-26
発明の名称
システム
出願人
大和ハウス工業株式会社
代理人
個人
,
個人
主分類
H02J
3/38 20060101AFI20251001BHJP(電力の発電,変換,配電)
要約
【課題】発電装置を効率よく運転させることができるシステムを提供する。
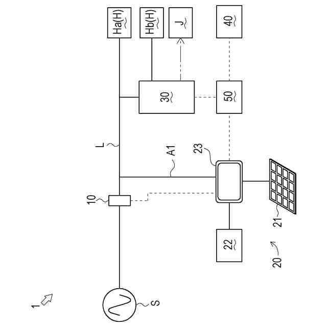
【解決手段】電力負荷H及び給湯負荷Jを有する施設に設けられるシステム1であって、制御装置50は、取得した予測結果に応じて、翌日における蓄電池22の充電計画を作成し(ステップS14)、翌々日における蓄電池22の充電可能量Aの予測結果を取得し(ステップS16)、予測した充電可能量及び充電計画に基づいて翌日における蓄電池22の放電計画を作成し(ステップS17)、放電計画に基づいて翌日における購入電力量Bの予測結果を取得し(ステップS18)、予測した購入電力量及び給湯需要量に基づいて翌日におけるガスコージェネレーションシステム30の運転計画を作成する(ステップS19)。
【選択図】図2
特許請求の範囲
【請求項1】
電力負荷及び給湯負荷を有する施設に設けられるシステムであって、
ガスを用いて発電可能であると共に発電時に発生する熱を用いて湯を製造可能な第一の発電装置と、
自然エネルギーを用いて発電可能な第二の発電装置と、
電力を充放電可能な蓄電装置と、
前記電力負荷の消費電力量、前記給湯負荷の給湯需要量、及び、前記第二の発電装置の発電量の予測結果を取得可能に構成される制御装置と、
を具備し、
前記制御装置は、
取得した予測結果に応じて、
所定の第一の期間における前記蓄電装置の充電計画を作成し、
前記第一の期間後の所定の第二の期間における前記蓄電装置の充電可能量の予測結果を取得し、
予測した前記充電可能量及び前記充電計画に基づいて前記第一の期間における前記蓄電装置の放電計画を作成し、
前記放電計画に基づいて前記第一の期間における購入電力量の予測結果を取得し、
予測した前記購入電力量及び前記給湯需要量に基づいて前記第一の期間における前記第一の発電装置の運転計画を作成する、
システム。
続きを表示(約 750 文字)
【請求項2】
前記放電計画において、
前記蓄電装置は、
予測した前記充電可能量に応じた放電量を、前記第二の期間において前記第二の発電装置が発電を開始するまでに放電する、
請求項1に記載のシステム。
【請求項3】
前記運転計画において、
前記第一の発電装置は、
予測した前記購入電力量、及び、前記第一の発電装置が定格発電した場合の定格発電量に応じて運転を行う、
請求項1に記載のシステム。
【請求項4】
所定の情報を報知可能な報知手段をさらに具備し、
前記制御装置は、
前記運転計画において、
予測した前記購入電力量が前記第一の発電装置の前記定格発電量に満たないとの第一の情報を取得した場合、
前記報知手段を用いて前記第一の情報を報知可能である、
請求項3に記載のシステム。
【請求項5】
所定の情報を報知可能な報知手段をさらに具備し、
前記制御装置は、
前記充電計画において、
予測した前記発電量が余剰するとの第二の情報を取得した場合、
前記報知手段を用いて前記第二の情報を報知可能である、
請求項1に記載のシステム。
【請求項6】
前記制御装置は、
前記第一の期間の開始前に、前記第一の期間の開始と共に実行される前記充電計画、前記放電計画及び前記運転計画を作成し、
前記第一の期間の開始後であって、前記第二の発電装置が発電を開始する前に、補正用の前記充電計画、前記放電計画及び前記運転計画を作成可能である、
請求項1から請求項5までのいずれか一項に記載のシステム。
発明の詳細な説明
【技術分野】
【0001】
本発明は、電力負荷及び給湯負荷を有する施設に設けられるシステムの技術に関する。
続きを表示(約 1,400 文字)
【背景技術】
【0002】
従来、電力負荷及び給湯負荷を有する施設に設けられるシステムの技術は公知となっている。例えば、特許文献1に記載の如くである。
【0003】
特許文献1には、系統電源からの配電線(電源ライン)に、蓄電池及び燃料電池(発電装置)が接続された電力供給システムが開示されている。燃料電池は、ガスを用いて発電可能であると共に排熱(発電時に発生する熱)を用いて湯を製造することができる。特許文献1の電力供給システムにおいて燃料電池は、センサからの情報に基づいて、電力負荷の消費電力量に応じて発電する負荷追従運転を行うことができる。
【0004】
ここで、電力負荷の消費電力量が燃料電池等の発電装置の定格発電量に満たない場合、発電装置は定格発電量より小さい発電量で運転することとなるため、発電装置による発電効率が低下する場合がある。また、排熱を利用しないと、経済効率が低下する場合がある。したがって、発電装置を効率よく運転させることができるシステムが望まれる。
【先行技術文献】
【特許文献】
【0005】
特許第5886138号公報
【発明の概要】
【発明が解決しようとする課題】
【0006】
本発明は、以上の如き状況を鑑みてなされたものであり、その解決しようとする課題は、発電装置を効率よく運転させることができるシステムを提供するものである。
【課題を解決するための手段】
【0007】
本発明の解決しようとする課題は以上の如くであり、次にこの課題を解決するための手段を説明する。
【0008】
即ち、請求項1においては、電力負荷及び給湯負荷を有する施設に設けられるシステムであって、ガスを用いて発電可能であると共に発電時に発生する熱を用いて湯を製造可能な第一の発電装置と、自然エネルギーを用いて発電可能な第二の発電装置と、電力を充放電可能な蓄電装置と、前記電力負荷の消費電力量、前記給湯負荷の給湯需要量、及び、前記第二の発電装置の発電量の予測結果を取得可能に構成される制御装置と、を具備し、前記制御装置は、取得した予測結果に応じて、所定の第一の期間における前記蓄電装置の充電計画を作成し、前記第一の期間後の所定の第二の期間における前記蓄電装置の充電可能量の予測結果を取得し、予測した前記充電可能量及び前記充電計画に基づいて前記第一の期間における前記蓄電装置の放電計画を作成し、前記放電計画に基づいて前記第一の期間における購入電力量の予測結果を取得し、予測した前記購入電力量及び前記給湯需要量に基づいて前記第一の期間における前記第一の発電装置の運転計画を作成するものである。
【0009】
請求項2においては、前記放電計画において、前記蓄電装置は、予測した前記充電可能量に応じた放電量を、前記第二の期間において前記第二の発電装置が発電を開始するまでに放電するものである。
【0010】
請求項3においては、前記運転計画において、前記第一の発電装置は、予測した前記購入電力量、及び、前記第一の発電装置が定格発電した場合の定格発電量に応じて運転を行うものである。
(【0011】以降は省略されています)
この特許をJ-PlatPat(特許庁公式サイト)で参照する
関連特許
個人
単極モータ
5日前
株式会社アイシン
ロータ
5日前
株式会社アイシン
ロータ
9日前
日本精機株式会社
サージ保護回路
12日前
西部電機株式会社
充電装置
12日前
西部電機株式会社
充電装置
12日前
トヨタ自動車株式会社
回転子
16日前
トヨタ自動車株式会社
固定子
10日前
トヨタ自動車株式会社
製造装置
10日前
個人
連続ガウス加速器形磁力増幅装置
12日前
株式会社デンソー
回転機
3日前
株式会社アイシン
ステータ
9日前
カヤバ株式会社
筒型リニアモータ
11日前
株式会社アイシン
ステータ
9日前
株式会社アイシン
ステータ
9日前
株式会社ダイヘン
充電装置
9日前
株式会社アイシン
ステータ
9日前
株式会社ダイヘン
充電装置
9日前
株式会社ミツバ
ブラシレスモータ
11日前
東京瓦斯株式会社
通信装置
11日前
個人
太陽エネルギー収集システム
10日前
株式会社ダイヘン
充電装置
9日前
株式会社ダイヘン
充電装置
9日前
トヨタ自動車株式会社
被膜形成装置
10日前
ニチコン株式会社
AC入力検出回路
16日前
日産自動車株式会社
ステータ
17日前
株式会社kaisei
発電システム
5日前
トヨタ自動車株式会社
ロータ
18日前
株式会社デンソー
電力変換装置
16日前
株式会社ダイヘン
電力システム
12日前
株式会社デンソー
電力変換装置
4日前
株式会社ミツバ
回転電機
9日前
株式会社ミツバ
回転電機
2日前
ASTI株式会社
電力変換装置
10日前
東京瓦斯株式会社
給電システム
11日前
株式会社大林組
可搬式充電設備
17日前
続きを見る
他の特許を見る