TOP
|
特許
|
意匠
|
商標
特許ウォッチ
Twitter
他の特許を見る
10個以上の画像は省略されています。
公開番号
2025150883
公報種別
公開特許公報(A)
公開日
2025-10-09
出願番号
2024052035
出願日
2024-03-27
発明の名称
モータ制御装置
出願人
株式会社富士通ゼネラル
代理人
個人
,
個人
主分類
H02P
23/14 20060101AFI20251002BHJP(電力の発電,変換,配電)
要約
【課題】ダイナミックレンジを拡大しつつ、簡易な構成でモータの空転を検出可能なモータ制御装置を提供する。
【解決手段】モータ制御装置は、インバータ部と、電流検出部と、制御部と、空転検出部とを備える。制御部は、電流検出部による検出結果に基づいて、インバータ部の駆動回路に入力され、第1のスイッチング素子と第2のスイッチング素子を交互にオン/オフさせるスイッチング信号を生成する。空転検出部は、一端が前記信号線に接続される第1の抵抗と、第1の抵抗の他端に接続される第2の抵抗とを有する分圧回路と、分圧回路の出力電圧と基準電圧とを比較し、比較した結果を制御部に出力するコンパレータと、分圧回路の第1の抵抗と第2の抵抗との接続点とコンパレータとの間に接続され、出力電圧に重畳されるオフセット電圧を除去する除去部とを備える。
【選択図】図1
特許請求の範囲
【請求項1】
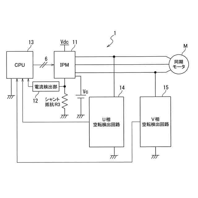
上アームを構成する第1のスイッチング素子と下アームを構成する第2のスイッチング素子が直列接続された直列回路が少なくとも3つ並列に接続された直列回路群と、それぞれ前記第1及び第2のスイッチング素子をオン/オフする駆動回路と、前記直列回路群と基準電位との間に接続されるシャント抵抗とを有し、入力されるPWMパルスに基づいて直流電圧を交流電圧に変換し、モータに前記交流電圧を供給するインバータ部と、
前記シャント抵抗に流れる電流を検出する電流検出部と、
前記電流検出部による検出結果に基づいて、前記駆動回路に入力され、前記第1のスイッチング素子と前記第2のスイッチング素子を交互にオン/オフさせるスイッチング信号を生成する制御部と、
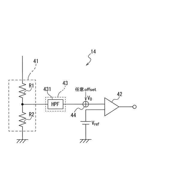
前記第1のスイッチング素子と前記第2のスイッチング素子との接続点と前記モータとを接続する信号線に接続され、前記モータの空転を検出する空転検出部と
を備え、
前記空転検出部は、
一端が前記信号線に接続される第1の抵抗と、前記第1の抵抗の他端に接続される第2の抵抗とを有する分圧回路と、
前記分圧回路の出力電圧と基準電圧とを比較し、比較した結果を前記制御部に出力するコンパレータと、
前記分圧回路の前記第1の抵抗と前記第2の抵抗との接続点と前記コンパレータとの間に接続され、前記出力電圧に重畳されるオフセット電圧を除去する除去部と
を備える、モータ制御装置。
続きを表示(約 340 文字)
【請求項2】
前記除去部は、前記出力電圧の直流成分を除去するハイパスフィルタを有する、請求項1に記載のモータ制御装置。
【請求項3】
前記空転検出部は、前記直列回路群のうち少なくとも2つの直列回路に対応して設けられる、請求項1に記載のモータ制御装置。
【請求項4】
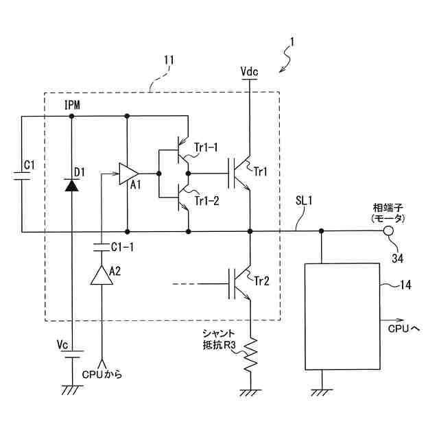
前記インバータ部は、制御電源と前記駆動回路との間に接続されるダイオードと、前記ダイオードに並列接続されるコンデンサとを有し、前記第2のスイッチング素子がオンしている時に、制御電源からの電力を前記ダイオードを経由して前記コンデンサに充電し、前記第2のスイッチング素子がオフしている時に、前記コンデンサに充電された電力を前記駆動回路に供給する、請求項1に記載のモータ制御装置。
発明の詳細な説明
【技術分野】
【0001】
本発明は、モータ制御装置に関する。
続きを表示(約 2,300 文字)
【背景技術】
【0002】
空気調和機の室外機は、熱交換機と、熱交換機用のファン(以下では「室外機ファン」と呼ぶことがある)と、室外機ファンを回転させるモータ(以下では「ファンモータ」と呼ぶことがある)とを有する。
室外機のファンモータは、ファンモータが停止している間に室外機ファンが風などの外力を受けて空転することにより、正転方向とは逆方向、つまり逆転方向に回転する(以下では「逆転」と呼ぶことがある)ことがある。
ファンモータは正転方向で起動するため、ファンモータの起動前に室外機ファンが空転することにより、ファンモータが逆転方向に回転している状態でファンモータを起動させてしまうと、ファンモータの起動に失敗したり、ファンモータが破損してしまったりすることがある。
【0003】
そこで、ファンモータの空転時の回転方向を判定する位相検出部を備える電動機の制御装置が提案されている(例えば、特許文献1)。特許文献1に開示される制御装置は、インバータ回路のスイッチング動作が停止している間、電動機の磁極位置と回転周波数を簡便な構成によって得る。
【先行技術文献】
【特許文献】
【0004】
特開2005-137106号公報
【発明の概要】
【発明が解決しようとする課題】
【0005】
上記特許文献1に開示される位相検出部は、インバータ回路から出力される誘起電圧を分圧する分圧回路と、分圧回路の分圧出力を受け、位相検出信号としてH(ハイ)レベルの信号またはL(ロー)レベルの信号をCPUに出力するコンパレータとにより構成される。このような構成により、上記位相検出信号の信号レベルの変化ごとに、上記電動機の空転中の周波数が演算される。
ところで、コンパレータには、許容できる最大電圧がある。インバータ回路から出力される誘起電圧には、直流成分となるオフセット電圧が重畳されており、オフセット電圧の分だけコンパレータのダイナミックレンジを狭めてしまうことになる。
【0006】
本発明は、従来の未解決の問題に着目してなされたものであり、ダイナミックレンジを拡大しつつ、簡易な構成でモータの空転を検出可能なモータ制御装置を提供することを目的としている。
【課題を解決するための手段】
【0007】
上記目的を達成するために、本発明の一態様によれば、上アームを構成する第1のスイッチング素子と下アームを構成する第2のスイッチング素子が直列接続された直列回路が少なくとも3つ並列に接続された直列回路群と、それぞれ第1及び第2のスイッチング素子をオン/オフする駆動回路と、直列回路群と基準電位との間に接続されるシャント抵抗とを有し、入力されるPWMパルスに基づいて直流電圧を交流電圧に変換し、モータに交流電圧を供給するインバータ部と、シャント抵抗に流れる電流を検出する電流検出部と、電流検出部による検出結果に基づいて、駆動回路に入力され、第1のスイッチング素子と第2のスイッチング素子を交互にオン/オフさせるスイッチング信号を生成する制御部と、第1のスイッチング素子と第2のスイッチング素子との接続点とモータとを接続する信号線に接続され、モータの空転を検出する空転検出部とを備え、空転検出部は、一端が信号線に接続される第1の抵抗と、第1の抵抗の他端に接続される第2の抵抗とを有する分圧回路と、分圧回路の出力電圧と基準電圧とを比較し、比較した結果を制御部に出力するコンパレータと、分圧回路の第1の抵抗と第2の抵抗との接続点とコンパレータとの間に接続され、出力電圧に重畳されるオフセット電圧を除去する除去部とを備える、モータ制御装置、が提供される。
【発明の効果】
【0008】
本発明の一態様によれば、ダイナミックレンジを拡大しつつ、簡易な構成でモータの空転を検出可能なモータ制御装置を得ることができる。
【図面の簡単な説明】
【0009】
第1の実施形態に係るモータ制御装置1の構成を示すブロック図である。
第1の実施形態に係るIPMの主要な構成を示すブロック図である。
第1の実施形態に係るIPMの1相分の直列回路のみを抽出したブロック図である。
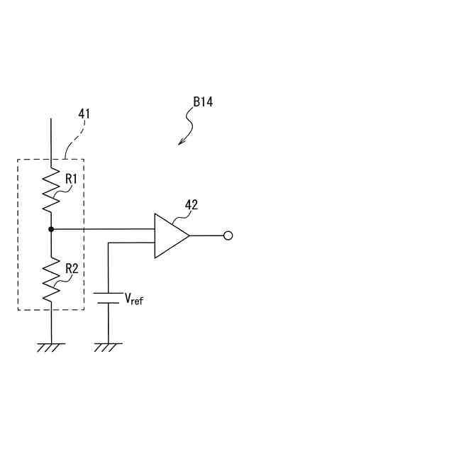
空転検出回路の比較例を示す回路図である。
比較例に係る空転検出回路に入力される誘起電圧の波形を示す波形図である。
比較例における空転検出回路の等価回路図である。
第1の実施形態に係る空転検出回路を示す回路図である。
第1の実施形態に係る空転検出回路のハイパスフィルタ通過後の誘起電圧の波形を示す波形図である。
第1の実施形態に係る空転検出回路の重畳部通過後の誘起電圧の波形を示す波形図である。
【発明を実施するための形態】
【0010】
次に、図面を参照して、本発明の実施の形態を説明する。以下の図面の記載において、同一又は類似の部分には同一又は類似の符号を付している。ただし、図面は模式的なものである。
また、以下に示す実施の形態は、本発明の技術的思想を具体化するための装置や方法を例示するものであって、本発明の技術的思想は、構成部品の構造、配置等を下記のものに特定するものでない。本発明の技術的思想は、特許請求の範囲に記載された請求項が規定する技術的範囲内において、種々の変更を加えることができる。
(【0011】以降は省略されています)
この特許をJ-PlatPat(特許庁公式サイト)で参照する
関連特許
個人
単極モータ
1日前
株式会社アイシン
ロータ
5日前
株式会社アイシン
ロータ
1日前
西部電機株式会社
充電装置
8日前
西部電機株式会社
充電装置
8日前
日本精機株式会社
サージ保護回路
8日前
トヨタ自動車株式会社
固定子
6日前
トヨタ自動車株式会社
回転子
12日前
個人
連続ガウス加速器形磁力増幅装置
8日前
トヨタ自動車株式会社
製造装置
6日前
株式会社アイシン
ステータ
5日前
株式会社アイシン
ステータ
5日前
東京瓦斯株式会社
通信装置
7日前
株式会社アイシン
ステータ
5日前
個人
太陽エネルギー収集システム
6日前
株式会社アイシン
ステータ
5日前
カヤバ株式会社
筒型リニアモータ
7日前
株式会社ミツバ
ブラシレスモータ
7日前
株式会社ダイヘン
充電装置
5日前
株式会社ダイヘン
充電装置
5日前
株式会社ダイヘン
充電装置
5日前
株式会社ダイヘン
充電装置
5日前
トヨタ自動車株式会社
ロータ
14日前
日産自動車株式会社
ステータ
13日前
株式会社kaisei
発電システム
1日前
ニチコン株式会社
AC入力検出回路
12日前
トヨタ自動車株式会社
被膜形成装置
6日前
株式会社ダイヘン
電力システム
8日前
株式会社デンソー
電力変換装置
今日
株式会社デンソー
電力変換装置
12日前
株式会社大林組
可搬式充電設備
13日前
ASTI株式会社
電力変換装置
6日前
株式会社ミツバ
回転電機
5日前
株式会社ダイヘン
電力変換装置
8日前
東京瓦斯株式会社
給電システム
7日前
株式会社アイシン
保護装置
6日前
続きを見る
他の特許を見る