TOP
|
特許
|
意匠
|
商標
特許ウォッチ
Twitter
他の特許を見る
10個以上の画像は省略されています。
公開番号
2025152317
公報種別
公開特許公報(A)
公開日
2025-10-09
出願番号
2024054150
出願日
2024-03-28
発明の名称
過電流保護回路及び配電装置
出願人
サンケン電気株式会社
代理人
個人
,
個人
,
個人
主分類
H02H
3/08 20060101AFI20251002BHJP(電力の発電,変換,配電)
要約
【課題】過電流保護回路において、過電流を検出するための過電流保護レベル信号を適切に生成することが可能な過電流保護回路を提供する。
【解決手段】過電流保護回路は、第1のMOS31と、第2のMOS32と、電流検出回路40と、駆動回路20と、制御回路10と、を備える。また、過電流保護回路1は、過電流保護レベル信号を生成し、負荷電流の値が過電流保護レベル信号の値以上である場合に過電流を検出したと判定する過電流判定回路100を備える。過電流判定回路100は、バッテリからの供給電圧の電圧が通常動作時の電圧値である第1電圧の値以上の場合に、値が第1定格電流の値で一定となるように、過電流保護レベル信号を生成する。また、過電流判定回路100は、供給電圧の電圧が第1電圧の値未満の場合に、値が第1定格電流より低くなるように、過電流保護レベル信号を生成する。
【選択図】図5
特許請求の範囲
【請求項1】
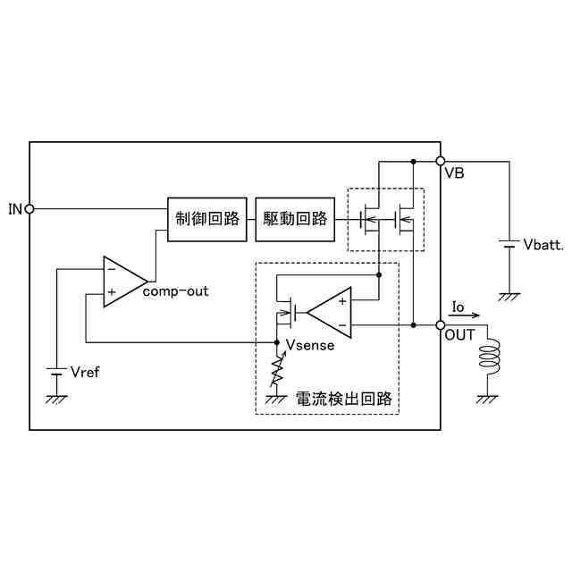
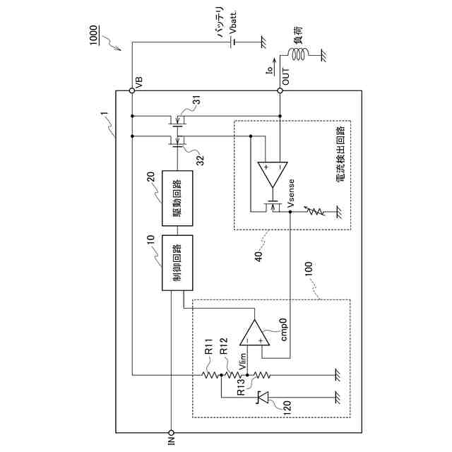
バッテリと接続され、負荷へ流れる負荷電流のオンオフを制御する第1のMOSと、
前記負荷電流を検出する電流検出回路と、
前記バッテリと接続され、前記第1のMOSと並列に接続され、前記電流検出回路と接続された第2のMOSと、
前記第1のMOS及び前記第2のMOSを駆動する駆動回路と、
過電流を検出した場合に、前記第1のMOS及び前記第2のMOSをオフにするように前記駆動回路を制御する制御回路と、
過電流保護レベル信号を生成し、前記負荷電流の値が前記過電流保護レベル信号の値以上である場合に前記過電流を検出したと判定する過電流判定回路と、を備え、
前記過電流判定回路は、前記バッテリからの供給電圧の電圧が通常動作時の電圧値である第1電圧の値以上の場合に、値が第1定格電流の値で一定となるように、前記過電流保護レベル信号を生成し、
前記過電流判定回路は、前記供給電圧の電圧が前記第1電圧の値未満の場合に、値が前記第1定格電流より低くなるように、前記過電流保護レベル信号を生成する、過電流保護回路。
続きを表示(約 670 文字)
【請求項2】
前記過電流判定回路は、前記供給電圧が前記第1電圧の値を超えた場合に、電圧を一定にするツェナーダイオードを備え、
前記過電流判定回路は、前記供給電圧の値が前記第1電圧未満の場合には、前記過電流保護レベル信号の値が前記供給電圧の値の増加に比例して増加するように前記過電流保護レベル信号を生成し、
前記過電流判定回路は、前記供給電圧の値が前記第1電圧以上の場合には、前記ツェナーダイオードにより、前記過電流保護レベル信号の値が前記第1定格電流の値で一定となるように前記過電流保護レベル信号を生成する、請求項1に記載の過電流保護回路。
【請求項3】
前記過電流判定回路は、
前記過電流保護レベル信号を生成するための第2電圧を供給する電源と、
前記第2電圧を分圧する複数の分圧抵抗と、
前記複数の分圧抵抗を前記供給電圧の値に応じて段階的に有効にする複数の電圧源、複数の比較器、及び複数のスイッチと、を備え、
前記過電流判定回路は、前記供給電圧の値に応じて、段階的に前記複数の分圧抵抗を有効にし、
前記過電流判定回路は、前記複数の分圧抵抗が全て有効になった場合に、値が前記第1定格電流の値となるように、前記過電流保護レベル信号を生成する、請求項1に記載の過電流保護回路。
【請求項4】
前記バッテリと、
請求項1~3のいずれか一項に記載の過電流保護回路と、
前記過電流保護回路から前記負荷電流が供給される前記負荷と、を備える配電装置。
発明の詳細な説明
【技術分野】
【0001】
本開示は、過電流保護回路及び配電装置に関する。
続きを表示(約 2,000 文字)
【背景技術】
【0002】
従来、半導体集積回路に設けられた回路素子を保護するための過電流保護回路において、減電圧状態においても過電流を検出し、回路素子を保護するための技術が提案されている。特許文献1には、減電圧状態において過電流を検出することを可能にする半導体集積回路が開示されている。特許文献1に開示された半導体集積回路は、電源電圧依存性を有する基準電流に基づいて過電流しきい値信号を生成し、減電圧状態においても、過電流の検出を可能にする。
【先行技術文献】
【特許文献】
【0003】
特開2019-208092号公報
【発明の概要】
【発明が解決しようとする課題】
【0004】
例えば、負荷に電源電圧を供給する配電装置において、電源と配電装置間、配電装置と負荷間はそれぞれ、ハーネスにより接続される。このハーネスは過電流によって破損しないことが求められるものの、ハーネスの限界電流は、電源電圧によらず一定となる。一方で、特許文献1に開示された半導体集積回路においては、すべての電源電圧範囲において電源電圧に依存する過電流しきい値信号を生成し、過電流を検出する。そのため、特許文献1に開示された半導体集積回路のように電源電圧に依存した過電流しきい値信号を設定している場合、電源電圧がある一定の値を超えると、ハーネスの限界電流を超えてしまい、ハーネスの保護ができなくなる場合がある。
【0005】
本開示は、このような従来技術が有する課題に鑑みてなされたものである。そして本開示の目的は、過電流保護回路において、過電流を検出するための過電流保護レベル信号を適切に生成することが可能な過電流保護回路を提供することにある。
【課題を解決するための手段】
【0006】
本開示の態様に係る過電流保護回路は、バッテリと接続され、負荷へ流れる負荷電流のオンオフを制御する第1のMOSと、負荷電流を検出する電流検出回路と、バッテリと接続され、第1のMOSと並列に接続され、電流検出回路と接続された第2のMOSと、第1のMOS及び第2のMOSを駆動する駆動回路と、過電流を検出した場合に、第1のMOS及び第2のMOSをオフにするように駆動回路を制御する制御回路と、過電流保護レベル信号を生成し、負荷電流の値が過電流保護レベル信号の値以上である場合に過電流を検出したと判定する過電流判定回路と、を備え、過電流判定回路は、バッテリからの供給電圧の電圧が通常動作時の電圧値である第1電圧の値以上の場合に、値が第1定格電流の値で一定となるように、過電流保護レベル信号を生成し、過電流判定回路は、供給電圧の電圧が第1電圧の値未満の場合に、値が第1定格電流より低くなるように、過電流保護レベル信号を生成する。
【0007】
本開示の他の態様に係る配電装置は、バッテリと、上述の過電流保護回路と、過電流保護回路から負荷電流が供給される負荷と、を備える。
【発明の効果】
【0008】
本開示によれば、過電流保護回路において、過電流を検出するための過電流保護レベル信号を適切に生成することが可能な過電流保護回路を提供することができる。
【図面の簡単な説明】
【0009】
図1Aは、配電装置の接続図の一例を示す図である。
図1Bは、配電装置の負荷短絡モデルの一例を示す図である。
図2は、ハーネスの発煙特性について説明するための図である。
図3は、供給電圧と負荷短絡時の電流との関係について説明するための図である。
図4Aは、過電流検出回路の構成を示す図である。
図4Bは、過電流検出回路の動作について説明するための図である。
図5は、第1の実施形態に係る過電流保護回路の構成を示す図である。
図6は、第1の実施形態に係る過電流保護回路の動作について説明するための図である。
図7は、第1の実施形態に係る過電流保護回路における過電流保護レベルについて説明するための図である。
図8は、第2の実施形態に係る過電流保護回路の構成を示す図である。
図9は、第2の実施形態に係る過電流保護回路の動作について説明するための図である。
図10は、第2の実施形態に係る過電流保護回路における過電流保護レベルについて説明するための図である。
【発明を実施するための形態】
【0010】
以下、本開示のいくつかの実施形態に係る過電流保護回路1、2及び配電装置1000を、図面を参照しながら詳細に説明する。各実施形態に係る過電流保護回路1、2及び配電装置1000の図中の同一又は相当部分には、同一符号を付してその説明を省略する。
(【0011】以降は省略されています)
この特許をJ-PlatPat(特許庁公式サイト)で参照する
関連特許
株式会社アイシン
ロータ
4日前
西部電機株式会社
充電装置
7日前
日本精機株式会社
サージ保護回路
7日前
西部電機株式会社
充電装置
7日前
トヨタ自動車株式会社
回転子
11日前
トヨタ自動車株式会社
固定子
5日前
トヨタ自動車株式会社
製造装置
5日前
個人
連続ガウス加速器形磁力増幅装置
7日前
株式会社ダイヘン
充電装置
4日前
株式会社ダイヘン
充電装置
4日前
株式会社ダイヘン
充電装置
4日前
株式会社アイシン
ステータ
4日前
株式会社アイシン
ステータ
4日前
株式会社アイシン
ステータ
4日前
株式会社アイシン
ステータ
4日前
株式会社ダイヘン
充電装置
4日前
東京瓦斯株式会社
通信装置
6日前
個人
太陽エネルギー収集システム
5日前
カヤバ株式会社
筒型リニアモータ
6日前
株式会社ミツバ
ブラシレスモータ
6日前
トヨタ自動車株式会社
ロータ
13日前
トヨタ自動車株式会社
被膜形成装置
5日前
ニチコン株式会社
AC入力検出回路
11日前
日産自動車株式会社
ステータ
12日前
株式会社大林組
可搬式充電設備
12日前
東京瓦斯株式会社
給電システム
6日前
株式会社デンソー
電力変換装置
11日前
株式会社ミツバ
回転電機
4日前
ASTI株式会社
電力変換装置
5日前
株式会社ダイヘン
電力変換装置
7日前
株式会社ダイヘン
電力システム
7日前
キヤノン株式会社
無線電力伝送システム
5日前
株式会社アイシン
駆動装置
13日前
株式会社アイシン
回転電機
7日前
大和ハウス工業株式会社
システム
6日前
株式会社アイシン
保護装置
5日前
続きを見る
他の特許を見る