TOP
|
特許
|
意匠
|
商標
特許ウォッチ
Twitter
他の特許を見る
公開番号
2025156362
公報種別
公開特許公報(A)
公開日
2025-10-14
出願番号
2025116858,2025049255
出願日
2025-07-10,2025-03-25
発明の名称
ノイズ抑制回路、空気調和機
出願人
ダイキン工業株式会社
代理人
弁理士法人ITOH
主分類
H02M
1/12 20060101AFI20251002BHJP(電力の発電,変換,配電)
要約
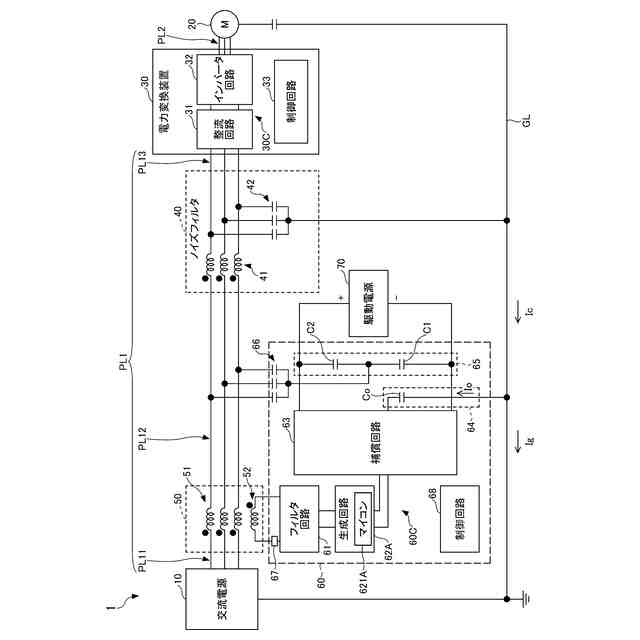
【課題】ノイズ抑制回路の半導体素子の破壊を抑制することが可能な技術を提供する。
【解決手段】本開示の一実施形態に係る電力変換システム1は、交流電源10と電力変換装置30との間を接続する電力線PL1を含む伝搬経路のコモンモードノイズを検出するノイズ検出手段50から出力される検出信号、又は、検出信号に由来する信号が入力されるオペアンプ621を含み、オペアンプ621に入力される信号に基づきコモンモードノイズを抑制するための補償電流又は補償電圧の波形を表す信号を出力する増幅回路62と、増幅回路62の出力に基づき、上記の伝搬経路に補償電流又は補償電圧を出力する補償回路63と、ノイズ検出手段50とオペアンプ621との間の信号線に設けられ、ノイズ検出手段50から増幅回路62への検出信号又は検出信号に由来する信号の入力を遮断する遮断器67と、を備える。
【選択図】図1
特許請求の範囲
【請求項1】
第1の電気装置(10,30)と第2の電気装置(30,20)との間を接続する電力線(PL1,PL2)を含む伝搬経路のコモンモードノイズを検出する検出手段から出力される検出信号、又は、前記検出信号に由来する信号が入力される半導体素子(621,621A)を含み、前記半導体素子(621,621A)に入力される信号に基づき前記コモンモードノイズを抑制するための補償電流又は補償電圧の波形を表す信号を出力する生成回路(62,62A)と、
前記生成回路(62,62A)の出力に基づき、前記伝搬経路に前記補償電流又は前記補償電圧を出力する補償回路(63)と、
前記検出手段と前記半導体素子(621,621A)との間の信号線に設けられ、前記検出手段から前記生成回路(62,62A)への前記検出信号又は前記検出信号に由来する信号の入力を遮断する遮断手段(67)と、を備える、
ノイズ抑制回路。
続きを表示(約 960 文字)
【請求項2】
前記遮断手段(67)は、前記生成回路(62,62A)に駆動電圧以上の電圧が印加されていない場合、前記検出手段から前記生成回路(62,62A)への前記検出信号の入力を遮断する、
請求項1に記載のノイズ抑制回路。
【請求項3】
前記遮断手段(67)は、前記生成回路(62,62A)に駆動電圧以上の電圧が印加されている場合、前記検出手段から前記生成回路(62,62A)への前記検出信号を通過させる、
請求項2に記載のノイズ抑制回路。
【請求項4】
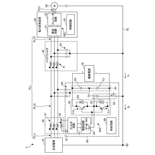
前記半導体素子(621,621A)は、オペアンプ(621)である、
請求項1乃至3の何れか一項に記載のノイズ抑制回路。
【請求項5】
前記半導体素子(621,621A)は、マイコン(621A)である、
請求項1乃至3の何れか一項に記載のノイズ抑制回路。
【請求項6】
前記駆動電圧は、前記半導体素子(621,621A)の電源電圧の範囲の最小値である、
請求項2又は3に記載のノイズ抑制回路。
【請求項7】
前記遮断手段(67)は、前記生成回路(62,62A)に印加される電圧が前記駆動電圧以上の電圧であることに対応する信号の有無によって、前記検出信号を通過させる状態と遮断する状態とを切り替える、
請求項3に記載のノイズ抑制回路。
【請求項8】
前記第1の電気装置(10,30)は、交流電源(10)であり、
前記第2の電気装置(30,20)は、電力変換装置(30)である、
請求項1乃至3及び7の何れか一項に記載のノイズ抑制回路。
【請求項9】
前記第1の電気装置(10,30)は、電力変換装置(30)であり、
前記第2の電気装置(30,20)は、モータ(20)である、
請求項1乃至3及び7の何れか一項に記載のノイズ抑制回路。
【請求項10】
前記電力変換装置(30)は、スイッチング素子を含み、
前記スイッチング素子には、ワイドバンドギャップ半導体が用いられる、
請求項8に記載のノイズ抑制回路。
(【請求項11】以降は省略されています)
発明の詳細な説明
【技術分野】
【0001】
本開示は、ノイズ抑制回路等に関する。
続きを表示(約 1,300 文字)
【背景技術】
【0002】
従来、コモンモードノイズを検出し、検出したコモンモードノイズに対して補償電流或いは補償電圧をコモンモードノイズが流れる経路に出力することにより、コモンモードノイズを低減するノイズ抑制技術が知られている。(例えば、特許文献1参照)。
【先行技術文献】
【特許文献】
【0003】
特許第3044650号公報
【発明の概要】
【発明が解決しようとする課題】
【0004】
ところで、例えば、駆動電源からノイズ抑制回路への電力供給がない状態でコモンモードノイズの検出手段からの検出信号やその検出信号に由来する信号がノイズ抑制回路の半導体素子に印加されると、半導体素子が破壊される可能性がある。
【0005】
本開示は、ノイズ抑制回路の半導体素子の破壊を抑制することが可能な技術を提供することを目的とする。
【課題を解決するための手段】
【0006】
本開示の第1の態様では、
第1の電気装置と第2の電気装置との間を接続する電力線を含む伝搬経路のコモンモードノイズを検出する検出手段から出力される検出信号、又は、前記検出信号に由来する信号が入力される半導体素子を含み、前記半導体素子に入力される信号に基づき前記コモンモードノイズを抑制するための補償電流又は補償電圧の波形を表す信号を出力する生成回路と、
前記生成回路の出力に基づき、前記伝搬経路に前記補償電流又は前記補償電圧を出力する補償回路と、
前記検出手段と前記半導体素子との間の信号線に設けられ、前記検出手段から前記生成回路への前記検出信号の入力を遮断する遮断手段と、を備える、
ノイズ抑制回路が提供される。
【0007】
本態様によれば、ノイズ抑制回路は、例えば、駆動電源からノイズ抑制回路への電力供給がない場合に遮断手段が遮断状態にされることによって、前記検出手段から生成回路の半導体素子への検出信号やその検出信号に由来する信号の入力を遮断することができる。そのため、ノイズ抑制回路は、駆動電源からノイズ抑制回路への電力供給がない状態での生成回路の半導体素子の破壊を抑制することができる。
【0008】
また、本開示の第2の態様では、上述の第1の態様を前提として、
前記遮断手段は、前記生成回路に駆動電圧以上の電圧が印加されていない場合、前記検出手段から前記生成回路への前記検出信号の入力を遮断してもよい。
【0009】
また、本開示の第3の態様では、上述の第2の態様を前提として、
前記遮断手段は、前記生成回路に駆動電圧以上の電圧が印加されている場合、前記検出手段から前記生成回路への前記検出信号を通過させてもよい。
【0010】
また、本開示の第4の態様では、上述の第1乃至第3の態様の何れか1つの態様を前提として、
前記半導体素子は、オペアンプであってもよい。
(【0011】以降は省略されています)
この特許をJ-PlatPat(特許庁公式サイト)で参照する
関連特許
個人
単極モータ
1日前
株式会社アイシン
ロータ
1日前
株式会社アイシン
ロータ
5日前
トヨタ自動車株式会社
固定子
6日前
トヨタ自動車株式会社
製造装置
6日前
株式会社ダイヘン
充電装置
5日前
株式会社アイシン
ステータ
5日前
株式会社アイシン
ステータ
5日前
株式会社ダイヘン
充電装置
5日前
株式会社アイシン
ステータ
5日前
株式会社ダイヘン
充電装置
5日前
株式会社ダイヘン
充電装置
5日前
株式会社アイシン
ステータ
5日前
カヤバ株式会社
筒型リニアモータ
7日前
個人
太陽エネルギー収集システム
6日前
株式会社ミツバ
ブラシレスモータ
7日前
東京瓦斯株式会社
通信装置
7日前
トヨタ自動車株式会社
被膜形成装置
6日前
株式会社kaisei
発電システム
1日前
株式会社デンソー
電力変換装置
今日
株式会社ミツバ
回転電機
5日前
東京瓦斯株式会社
給電システム
7日前
ASTI株式会社
電力変換装置
6日前
キヤノン株式会社
無線電力伝送システム
6日前
株式会社アイシン
保護装置
6日前
株式会社ダイヘン
インバータ装置
今日
シャープ株式会社
表示装置
6日前
株式会社アイシン
駆動装置
6日前
大和ハウス工業株式会社
システム
7日前
矢崎総業株式会社
ワイヤーハーネス
1日前
大阪瓦斯株式会社
蓄電制御装置
6日前
株式会社デンソー
ステータ及びモータ
1日前
株式会社竹内製作所
作業用車両
5日前
本田技研工業株式会社
電気機器
6日前
トヨタ自動車株式会社
スロット紙の成形装置
6日前
本田技研工業株式会社
電気機器
6日前
続きを見る
他の特許を見る