TOP
|
特許
|
意匠
|
商標
特許ウォッチ
Twitter
他の特許を見る
公開番号
2025156746
公報種別
公開特許公報(A)
公開日
2025-10-15
出願番号
2024059357
出願日
2024-04-02
発明の名称
インバータ装置
出願人
株式会社ダイヘン
代理人
個人
,
個人
主分類
H02M
7/487 20070101AFI20251007BHJP(電力の発電,変換,配電)
要約
【課題】中性点電位の偏りを抑制することができるインバータ装置を提供する。
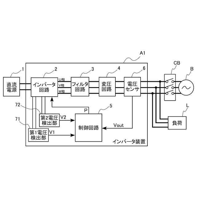
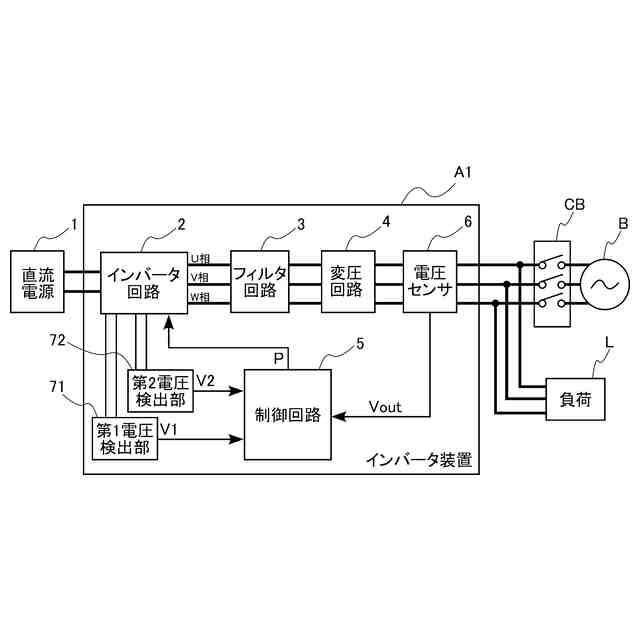
【解決手段】インバータ装置A1は、直流電源が出力する直流電力を交流電力に変換して出力する。インバータ装置A1は、直流電源1の電源電圧を分圧して中性点電位を発生させる分圧部を含むインバータ回路2(マルチレベルインバータ回路)と、インバータ装置A1の出力電圧が当該出力電圧の目標値となるようにインバータ回路2の制御を行う制御回路5と、を備える。制御回路5は、中性点電位の偏りが発生しているか否かを検出する偏り検出部を含み、且つ当該偏り検出部が中性点電位の偏りの発生を検出すると、出力電圧の目標値を低下させる。
【選択図】図1
特許請求の範囲
【請求項1】
直流電源が出力する直流電力を交流電力に変換して出力するインバータ装置であって、
前記直流電源の電源電圧を分圧して中性点電位を発生させる分圧部を含むマルチレベルインバータ回路と、
前記インバータ装置の出力電圧が当該出力電圧の目標値となるように前記マルチレベルインバータ回路の制御を行う制御回路と、
を備えており、
前記制御回路は、前記中性点電位の偏りが発生しているか否かを検出する偏り検出部を含み、且つ当該偏り検出部が前記中性点電位の偏りの発生を検出すると前記目標値を低下させる、インバータ装置。
続きを表示(約 630 文字)
【請求項2】
前記直流電源の正極の電位と前記中性点電位との電位差である第1電圧を検出する第1電圧検出部と、
前記直流電源の負極の電位と前記中性点電位との電位差である第2電圧を検出する第2電圧検出部と、
をさらに備え、
前記偏り検出部は、前記第1電圧と前記第2電圧との電圧差の絶対値が閾値以上となった場合に、前記中性点電位の偏りが発生していると判定する、請求項1に記載のインバータ装置。
【請求項3】
前記偏り検出部は、さらに、前記電圧差の大きさに応じて、前記中性点電位の偏り度合を検出しており、
前記制御回路は、前記中性点電位の偏り度合が大きいほど、前記目標値を大きく低下させる、請求項2に記載のインバータ装置。
【請求項4】
前記マルチレベルインバータ回路は、各相の電圧を3レベルの電位とする3レベルインバータ回路であり、
前記分圧部は、前記直流電源の正極と負極との間に直列に接続された2つのコンデンサを含み、
前記2つのコンデンサの静電容量は、同じである、請求項1ないし請求項3のいずれかに記載のインバータ装置。
【請求項5】
前記制御回路は、前記偏り検出部が前記中性点電位の偏りの発生を検出している状態から、前記中性点電位の偏りの発生を検出しなくなると、前記目標値を、低下した値から元の値に戻す、請求項1ないし請求項3のいずれかに記載のインバータ装置。
発明の詳細な説明
【技術分野】
【0001】
本開示は、直流電源が出力する直流電力を交流電力に変換して出力するインバータ装置に関する。
続きを表示(約 1,600 文字)
【背景技術】
【0002】
従来、3つの異なるレベルの電圧を出力できる3レベルインバータが知られている。例えば、特許文献1には、マルチレベルインバータ回路を備える系統連系インバータシステムの一例が開示されている。系統連系インバータシステムは、開閉器によって電力系統に連系して、直流電源が出力する直流電力を交流電力に変換して系統に供給する。
【先行技術文献】
【特許文献】
【0003】
特開2012-70498号公報
【発明の概要】
【発明が解決しようとする課題】
【0004】
系統連系インバータシステムには、電力系統の停電時および異常時などにおいて、電力系統から解列して、自立運転を行うものがある。この自立運転時では、インバータ装置は、電圧源となって負荷に電力を供給するため、交流電圧の出力制御を行うが、交流電流の出力制御は行っていない。このため、励磁突入電流が発生すると、中性点電位に偏りが生じうる。この中性点電位の偏りにより、出力される交流電圧が歪み、過電圧の検知により運転が停止しうる。また、最悪の場合、インバータ装置が故障してしまうこともある。また、励磁突入電流は、系統連系インバータシステムに用いられるインバータ装置に限定されず、他の用途で用いられるインバータ装置にも発生しうる。
【0005】
本開示は、上記事情に鑑みて考え出されたものであり、その目的は、中性点電位の偏りを抑制することができるインバータ装置を提供することにある。
【課題を解決するための手段】
【0006】
本開示によって提供されるインバータ装置は、直流電源が出力する直流電力を交流電力に変換して出力するインバータ装置であって、前記直流電源の電源電圧を分圧して中性点電位を発生させる分圧部を含むマルチレベルインバータ回路と、前記インバータ装置の出力電圧が当該出力電圧の目標値となるように前記マルチレベルインバータ回路の制御を行う制御回路と、を備えており、前記制御回路は、前記中性点電位の偏りが発生しているか否かを検出する偏り検出部を含み、且つ当該偏り検出部が前記中性点電位の偏りの発生を検出すると前記目標値を低下させる。
【0007】
前記インバータ装置の好ましい実施の形態において、前記直流電源の正極の電位と前記中性点電位との電位差である第1電圧を検出する第1電圧検出部と、前記直流電源の負極の電位と前記中性点電位との電位差である第2電圧を検出する第2電圧検出部と、をさらに備え、前記偏り検出部は、前記第1電圧と前記第2電圧との電圧差の絶対値が閾値以上となった場合に、前記中性点電位の偏りが発生していると判定する。
【0008】
前記インバータ装置の好ましい実施の形態において、前記偏り検出部は、さらに、前記電圧差の大きさに応じて、前記中性点電位の偏り度合を検出しており、前記制御回路は、前記中性点電位の偏り度合が大きいほど、前記目標値を大きく低下させる。
【0009】
前記インバータ装置の好ましい実施の形態において、前記マルチレベルインバータ回路は、各相の電圧を3レベルの電位とする3レベルインバータ回路であり、前記分圧部は、前記直流電源の正極と負極との間に直列に接続された2つのコンデンサを含み、前記2つのコンデンサの静電容量は、同じである。
【0010】
前記インバータ装置の好ましい実施の形態において、前記制御回路は、前記偏り検出部が前記中性点電位の偏りの発生を検出している状態から、前記中性点電位の偏りの発生を検出しなくなると、前記目標値を、低下した値から元の値に戻す。
【発明の効果】
(【0011】以降は省略されています)
この特許をJ-PlatPat(特許庁公式サイト)で参照する
関連特許
株式会社ダイヘン
充電装置
5日前
株式会社ダイヘン
制御装置
5日前
株式会社ダイヘン
充電装置
5日前
株式会社ダイヘン
充電装置
5日前
株式会社ダイヘン
搬送装置
5日前
株式会社ダイヘン
充電装置
5日前
株式会社ダイヘン
固相接合装置
1か月前
株式会社ダイヘン
固相接合装置
1か月前
株式会社ダイヘン
固相接合装置
1か月前
株式会社ダイヘン
電力変換装置
8日前
株式会社ダイヘン
電力システム
8日前
株式会社ダイヘン
回生ユニット
6日前
株式会社ダイヘン
固相接合装置
1か月前
株式会社ダイヘン
溶接電源装置
5日前
株式会社ダイヘン
インバータ装置
今日
株式会社ダイヘン
インバータ装置
5日前
株式会社ダイヘン
変圧器組立装置
5日前
株式会社ダイヘン
プラズマ発生器
16日前
株式会社ダイヘン
パルス電源装置
5日前
株式会社ダイヘン
絶縁紙巻回装置
13日前
株式会社ダイヘン
パワーモジュール
5日前
株式会社ダイヘン
ロボットシステム
16日前
株式会社ダイヘン
パワーモジュール
5日前
株式会社ダイヘン
ロボットシステム
13日前
株式会社ダイヘン
パワーモジュール
5日前
株式会社ダイヘン
アーク溶接システム
5日前
株式会社ダイヘン
直流パルス電源装置
6日前
株式会社ダイヘン
制御装置及び研削システム
5日前
株式会社ダイヘン
サブマージアーク溶接システム
5日前
株式会社ダイヘン
サブマージアーク溶接システム
5日前
株式会社ダイヘン
通信システム、および、通信方法
6日前
株式会社ダイヘン
絶縁紙巻回装置及び絶縁紙巻回方法
13日前
株式会社ダイヘン
変圧器組立方法及び変圧器組立装置
5日前
株式会社ダイヘン
溶接検査装置、形状計測装置および外観検査装置
6日前
株式会社ダイヘン
搬送ロボットの教示システム、および搬送ロボットの教示方法
5日前
株式会社ダイヘン
搬送ロボットの教示システム、および搬送ロボットの教示方法
5日前
続きを見る
他の特許を見る