TOP
|
特許
|
意匠
|
商標
特許ウォッチ
Twitter
他の特許を見る
公開番号
2025124249
公報種別
公開特許公報(A)
公開日
2025-08-26
出願番号
2024020171
出願日
2024-02-14
発明の名称
転舵制御装置
出願人
株式会社ジェイテクト
代理人
個人
,
個人
主分類
B62D
6/00 20060101AFI20250819BHJP(鉄道以外の路面車両)
要約
【課題】調整トルク変数の値を操舵角またはその変化速度に応じた適切な値に設定できるようにした転舵制御装置を提供する。
【解決手段】PU52は、回転角センサ70によって検出されるアシストモータ42の回転角θmに基づき、ピニオン軸22の角度であるピニオン角を算出する。PU52は、ピニオン角に基づき、ステアリングホイール12の回転角である操舵角を推定する。PU52は、推定した操舵角に基づき、アシストモータ42のトルクを制御する。
【選択図】図1
特許請求の範囲
【請求項1】
転舵装置を制御対象とする転舵制御装置であって、
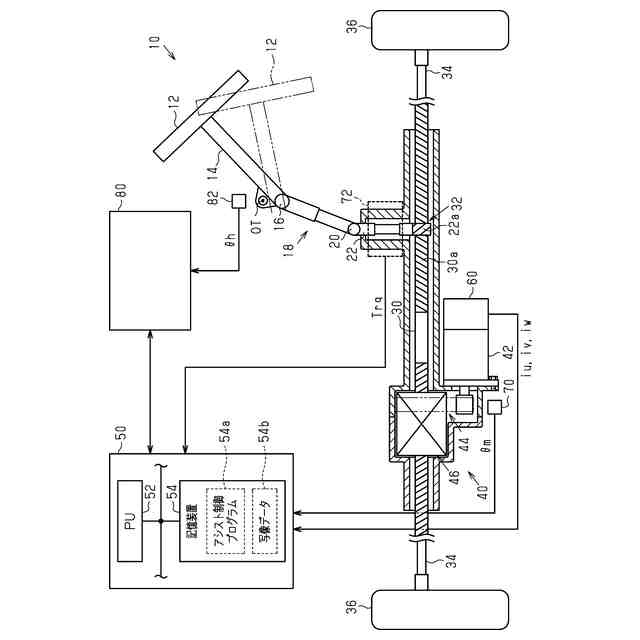
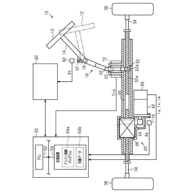
前記転舵装置は、ステアリングホイール、入力軸、中間軸、出力軸、第1カルダンジョイント、第2カルダンジョイント、アシストモータおよび転舵輪を備え、
前記入力軸は前記ステアリングホイールに連結されており、
前記第1カルダンジョイントは、前記入力軸および前記中間軸を連結する部材であり、
前記第2カルダンジョイントは、前記中間軸および前記出力軸を連結する部材であり、
前記転舵輪には、前記ステアリングホイールに入力される操舵トルクが、前記入力軸、前記中間軸、および前記出力軸を介して伝達され、
前記アシストモータは、前記第2カルダンジョイントよりも前記転舵輪に近い位置にトルクを付与するモータであり、
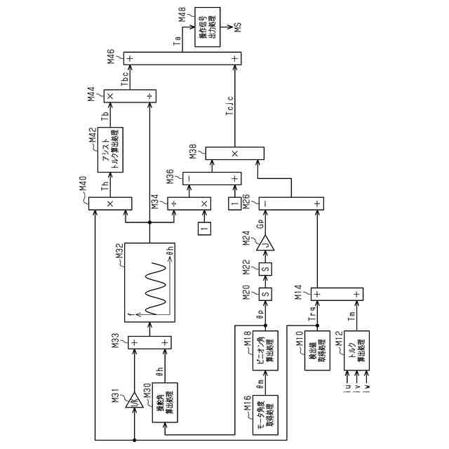
転舵相当角取得処理、舵角変数推定処理、基本アシストトルク設定処理、調整トルク算出処理、および操作処理を実行するように構成され、
前記転舵相当角取得処理は、入力変数としてのセンサの検出値に応じた転舵相当角を取得する処理であり、
前記転舵相当角は、転舵輪の転舵角を示す変数であり、
前記センサの検出値は、前記第2カルダンジョイントよりも前記転舵輪に近い位置における物理量の検出値であり、
前記舵角変数推定処理は、入力変数としての前記転舵相当角に基づき舵角変数の値を推定する処理であり、
前記舵角変数は、前記ステアリングホイールの角度である操舵角または前記操舵角の時間微分値を示す変数であり、
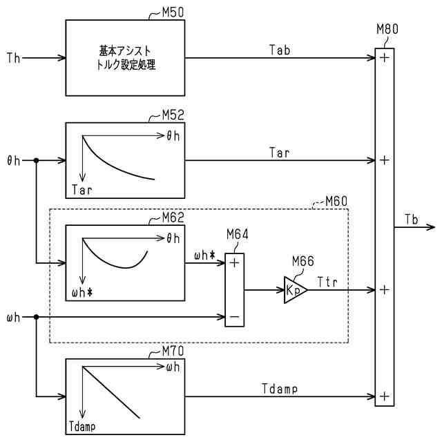
前記基本アシストトルク設定処理は、前記操舵トルクに応じて基本アシストトルク変数の値を設定する処理であり、
前記調整トルク算出処理は、入力変数としての前記舵角変数の値に基づき、調整トルク変数の値を算出する処理であり、
前記操作処理は、前記アシストモータのトルクを、前記基本アシストトルク変数の値が示すトルクと前記調整トルク変数の値が示すトルクとの和に応じたトルクに制御すべく、前記アシストモータの駆動回路を操作する処理を含む転舵制御装置。
続きを表示(約 950 文字)
【請求項2】
前記舵角変数は、前記操舵角を示す変数を含み、
前記操作処理は、前記基本アシストトルク変数の値が示すトルクと前記調整トルク変数の値が示すトルクとの和を比率変数の値によって除算した値に応じたトルクに前記アシストモータのトルクを制御する処理であり、
前記比率変数は、入力変数としての前記操舵角を示す変数の値に応じて周期的に変動する変数であって且つ、前記第2カルダンジョイントよりも前記転舵輪に近い位置におけるトルクに対する前記操舵トルクの比率を示す変数である請求項1記載の転舵制御装置。
【請求項3】
前記舵角変数は、前記操舵角を示す変数および前記操舵角の時間微分値を示す変数を含み、
前記調整トルク算出処理は、目標戻し処理を含み、
前記目標戻し処理は、入力変数としての前記操舵角を示す変数の値に応じて前記時間微分値を示す変数の目標値を設定する処理と、前記時間微分値を示す変数が制御量であって且つ前記目標値が制御量の目標値であるフィードバック制御の操作量に応じて目標戻しトルク変数の値を設定する処理と、を含み、
前記調整トルク変数は、前記目標戻しトルク変数を含む請求項1記載の転舵制御装置。
【請求項4】
前記舵角変数は、前記操舵角を示す変数を含み、
前記調整トルク算出処理は、アクティブリターン処理を含み、
前記アクティブリターン処理は、入力変数としての前記操舵角を示す変数に基づき前記操舵角を中立位置に戻すためのリターントルク変数の値を算出する処理を含み、
前記調整トルク変数は、前記リターントルク変数を含む請求項1記載の転舵制御装置。
【請求項5】
前記舵角変数は、前記操舵角の時間微分値を示す変数を含み、
前記調整トルク算出処理は、ダンピング処理を含み、
前記ダンピング処理は、入力変数としての前記時間微分値を示す変数の値に基づきダンピングトルク変数の値を算出する処理であり、
前記ダンピングトルク変数は、前記時間微分値と逆符号の変数であり、
前記調整トルク変数は、前記ダンピングトルク変数を含む請求項1記載の転舵制御装置。
発明の詳細な説明
【技術分野】
【0001】
本発明は、転舵制御装置に関する。
続きを表示(約 2,400 文字)
【背景技術】
【0002】
たとえば下記特許文献1には、操舵軸、中間軸、および伝達軸を介してステアリングホイールのトルクを転舵輪に伝達する装置が記載されている。ここで、操舵軸および中間軸と、中間軸および伝達軸と、は、それぞれ、ユニバーサルジョイントによって連結されている。また、この装置は、中間軸にトルクを付与するモータを備えている。
【0003】
また従来、操舵トルクに応じたアシストトルクに調整トルクを加算した値に応じて、ステアリングホイールの操作をアシストするアシストモータのトルクを制御することがなされてきた。調整トルクは、操舵角またはその時間微分値に応じたトルクを含む。調整トルクとしては、たとえば、ステアリングホイールから手を離した際に、操舵角を中立位置に戻すべく、操舵角に応じて設定されるトルクがある。
【先行技術文献】
【特許文献】
【0004】
特開2003-205846号公報
【発明の概要】
【発明が解決しようとする課題】
【0005】
ところで、上記のようにユニバーサルジョイントを備える装置の場合、操舵軸の回転角度である操舵角と伝達軸の回転角度との比は、操舵角に応じて変動する。ここで、発明者は、ユニバーサルジョイントよりも転舵輪に近い位置にアシストモータのトルクを付与することを検討した。その場合、アシストモータの回転角度に応じて定まる伝達軸の回転角に応じて調整トルクを設定する場合、調整トルクが操舵角に応じて意図しない変動を生じ得る。この変動は、運転者に違和感を抱かせるおそれがある。
【課題を解決するための手段】
【0006】
以下、上記課題を解決するための手段およびその作用効果について記載する。
1.転舵装置を制御対象とする転舵制御装置であって、前記転舵装置は、ステアリングホイール、入力軸、中間軸、出力軸、第1カルダンジョイント、第2カルダンジョイント、アシストモータおよび転舵輪を備え、前記入力軸は前記ステアリングホイールに連結されており、前記第1カルダンジョイントは、前記入力軸および前記中間軸を連結する部材であり、前記第2カルダンジョイントは、前記中間軸および前記出力軸を連結する部材であり、前記転舵輪には、前記ステアリングホイールに入力される操舵トルクが、前記入力軸、前記中間軸、および前記出力軸を介して伝達され、前記アシストモータは、前記第2カルダンジョイントよりも前記転舵輪に近い位置にトルクを付与するモータであり、転舵相当角取得処理、舵角変数推定処理、基本アシストトルク設定処理、調整トルク算出処理、および操作処理を実行するように構成され、前記転舵相当角取得処理は、入力変数としてのセンサの検出値に応じた転舵相当角を取得する処理であり、前記転舵相当角は、転舵輪の転舵角を示す変数であり、前記センサの検出値は、前記第2カルダンジョイントよりも前記転舵輪に近い位置における物理量の検出値であり、前記舵角変数推定処理は、入力変数としての前記転舵相当角に基づき舵角変数の値を推定する処理であり、前記舵角変数は、前記ステアリングホイールの角度である操舵角または前記操舵角の時間微分値を示す変数であり、前記基本アシストトルク設定処理は、前記操舵トルクに応じて基本アシストトルク変数の値を設定する処理であり、前記調整トルク算出処理は、入力変数としての前記舵角変数の値に基づき、調整トルク変数の値を算出する処理であり、前記操作処理は、前記アシストモータのトルクを、前記基本アシストトルク変数の値が示すトルクと前記調整トルク変数の値が示すトルクとの和に応じたトルクに制御すべく、前記アシストモータの駆動回路を操作する処理を含む転舵制御装置。
【0007】
上記構成では、転舵相当角と操舵角との比が操舵角に応じて周期的に変動する。そこで、上記構成では、舵角変数推定処理によって推定された舵角変数の値を用いて調整トルク変数の値が算出される。そのため、調整トルク変数の値を操舵角またはその変化速度に応じた適切な値に設定できる。
【0008】
2.前記舵角変数は、前記操舵角を示す変数を含み、前記操作処理は、前記基本アシストトルク変数の値が示すトルクと前記調整トルク変数の値が示すトルクとの和を比率変数の値によって除算した値に応じたトルクに前記アシストモータのトルクを制御する処理であり、前記比率変数は、入力変数としての前記操舵角を示す変数の値に応じて周期的に変動する変数であって且つ、前記第2カルダンジョイントよりも前記転舵輪に近い位置におけるトルクに対する前記操舵トルクの比率を示す変数である上記1記載の転舵制御装置。
【0009】
上記比率変数の値は、操舵角に応じて変動する。そこで上記構成では、アシストトルク変数の値が示すトルクと調整トルク変数の値が示すトルクとの和を比率変数の値で除算した値に応じたトルクにアシストモータのトルクを制御する。これにより、上記和が操舵角に応じて周期的に変動しない量である場合に、ステアリングホイールに加わるトルクに変動が生じることを抑制できる。
【0010】
3.前記舵角変数は、前記操舵角を示す変数および前記操舵角の時間微分値を示す変数を含み、前記調整トルク算出処理は、目標戻し処理を含み、前記目標戻し処理は、入力変数としての前記操舵角を示す変数の値に応じて前記時間微分値を示す変数の目標値を設定する処理と、前記時間微分値を示す変数が制御量であって且つ前記目標値が制御量の目標値であるフィードバック制御の操作量に応じて目標戻しトルク変数の値を設定する処理と、を含み、前記調整トルク変数は、前記目標戻しトルク変数を含む上記1または2記載の転舵制御装置。
(【0011】以降は省略されています)
この特許をJ-PlatPat(特許庁公式サイト)で参照する
関連特許
個人
カート
3か月前
個人
走行装置
3か月前
個人
乗り物
5か月前
個人
電動走行車両
3か月前
個人
電動モビリティ
7か月前
個人
駐輪設備
1か月前
個人
閂式ハンドル錠
3か月前
個人
発音装置
7か月前
個人
折り畳み自転車
10か月前
個人
ボギー・フレーム
1か月前
個人
自転車用傘捕捉具
11か月前
個人
体重掛けリフト台車
10か月前
個人
ルーフ付きトライク
2か月前
個人
自由方向乗車自転車
7か月前
個人
“zen-go.”
2か月前
個人
ルーフ付きトライク
1か月前
個人
キャンピングトライク
8か月前
個人
自転車用荷物台
10か月前
個人
アタッチメント
11か月前
個人
パワーアシスト自転車
1か月前
個人
ステアリングの操向部材
8か月前
株式会社CPM
駐輪機
11か月前
株式会社豊田自動織機
産業車両
4か月前
個人
フロントフットブレーキ。
3か月前
株式会社三五
リアサブフレーム
10か月前
ヤマハ発動機株式会社
車両
11か月前
学校法人千葉工業大学
車両
9か月前
個人
乗用自動車のディフューザー
13日前
個人
ホイールハブ駆動構造
4か月前
学校法人千葉工業大学
車両
9か月前
豊田鉄工株式会社
小型車両
3か月前
ヤマハ発動機株式会社
車両
11か月前
ヤマハ発動機株式会社
車両
11か月前
学校法人千葉工業大学
車両
9か月前
豊田合成株式会社
操舵装置
11か月前
ヤマハ発動機株式会社
車両
11か月前
続きを見る
他の特許を見る