TOP
|
特許
|
意匠
|
商標
特許ウォッチ
Twitter
他の特許を見る
公開番号
2025126453
公報種別
公開特許公報(A)
公開日
2025-08-29
出願番号
2024022645
出願日
2024-02-19
発明の名称
濃縮システム
出願人
株式会社カネカ
代理人
個人
,
個人
主分類
B01D
53/62 20060101AFI20250822BHJP(物理的または化学的方法または装置一般)
要約
【課題】本発明は、従来に比べて、コンパクトかつ低エネルギーで特定のガスを濃縮できる濃縮システムを提供する。
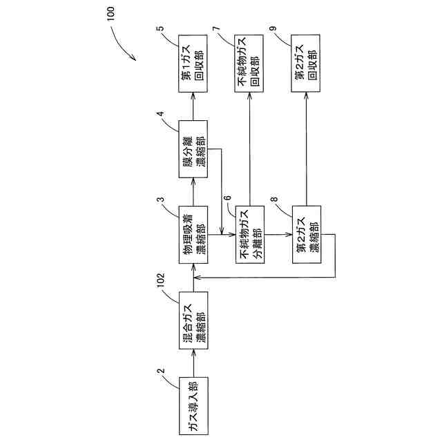
【解決手段】第1ガスと第2ガスを含む混合ガスを導入するガス導入部と、ガス導入部に導入された混合ガスから物理吸着によって第1ガスを濃縮した第1濃縮ガスを生成し、第1濃縮ガスと、第2ガスを含む第1排出ガスとを分離させる物理吸着濃縮部と、物理吸着濃縮部で生成された第1濃縮ガスから膜分離によって第1ガスを濃縮した第2濃縮ガスを生成し、第2濃縮ガスと、第2ガスを含む第2排出ガスとを分離させる膜分離濃縮部と、第1排出ガス及び/又は第2排出ガスから第2ガスを濃縮した第3濃縮ガスを生成し、第3濃縮ガスと第3排出ガスとを分離させる第2ガス濃縮部を有し、第2ガス濃縮部は、第3排出ガスを物理吸着濃縮部に導入する構成とする。
【選択図】図1
特許請求の範囲
【請求項1】
第1ガスと第2ガスを含む混合ガスを導入するガス導入部と、
前記ガス導入部に導入された混合ガスから物理吸着によって前記第1ガスを濃縮した第1濃縮ガスを生成し、前記第1濃縮ガスと、前記第2ガスを含む第1排出ガスとを分離させる物理吸着濃縮部と、
前記物理吸着濃縮部で生成された前記第1濃縮ガスから膜分離によって前記第1ガスを濃縮した第2濃縮ガスを生成し、前記第2濃縮ガスと、前記第2ガスを含む第2排出ガスとを分離させる膜分離濃縮部と、
前記第1排出ガス及び/又は前記第2排出ガスから前記第2ガスを濃縮した第3濃縮ガスを生成し、前記第3濃縮ガスと第3排出ガスとを分離させる第2ガス濃縮部を有し、
前記第2ガス濃縮部は、前記第3排出ガスを前記物理吸着濃縮部に導入する、濃縮システム。
続きを表示(約 1,000 文字)
【請求項2】
第1ガスと第2ガスを含む混合ガスを導入するガス導入部と、
前記ガス導入部に導入された混合ガスから前記第1ガスを濃縮し、かつ前記第2ガスを含む濃縮混合ガスを生成する混合ガス濃縮部と、
前記混合ガス濃縮部で生成された前記濃縮混合ガスから物理吸着によって前記第1ガスを濃縮した第1濃縮ガスを生成し、前記第1濃縮ガスと、前記第2ガスを含む第1排出ガスとを分離させる物理吸着濃縮部と、
前記物理吸着濃縮部で生成された前記第1濃縮ガスから膜分離によって前記第1ガスを濃縮した第2濃縮ガスを生成し、前記第2濃縮ガスと、前記第2ガスを含む第2排出ガスとを分離させる膜分離濃縮部と、
前記第1排出ガス及び/又は前記第2排出ガスから前記第2ガスを濃縮した第3濃縮ガスを生成し、前記第3濃縮ガスと第3排出ガスとを分離させる第2ガス濃縮部を有し、
前記第2ガス濃縮部は、前記第3排出ガスを前記物理吸着濃縮部に導入する、濃縮システム。
【請求項3】
前記第1排出ガス及び/又は前記第2排出ガスから不純物ガスを分離する不純物ガス分離部と、
前記不純物ガスを回収する不純物ガス回収部を有し、
前記不純物ガス分離部は、前記不純物ガスを分離した前記第1排出ガス及び/又は前記第2排出ガスを前記第2ガス濃縮部に供給する、請求項1又は2に記載の濃縮システム。
【請求項4】
前記不純物ガスは、硫黄酸化物及び/又は窒素酸化物を含む、請求項3に記載の濃縮システム。
【請求項5】
前記物理吸着濃縮部は、前記第1濃縮ガス中の前記第1ガスの濃度が60%から98%の範囲に収まるように前記第1ガスを濃縮する、請求項1又は2に記載の濃縮システム。
【請求項6】
前記膜分離濃縮部は、前記第2濃縮ガス中の前記第1ガスの濃度が90%から99.9%の範囲に収まるように前記第1ガスを濃縮する、請求項5に記載の濃縮システム。
【請求項7】
前記混合ガス濃縮部は、前記濃縮混合ガス中の前記第1ガスの濃度が10%から40%の範囲に収まるように前記第1ガスを濃縮する、請求項2に記載の濃縮システム。
【請求項8】
前記第1ガスは、二酸化炭素である、請求項1又は2に記載の濃縮システム。
【請求項9】
前記第2ガスは、窒素である、請求項1又は2に記載の濃縮システム。
発明の詳細な説明
【技術分野】
【0001】
本発明は、濃縮システムに関する。
続きを表示(約 1,900 文字)
【背景技術】
【0002】
近年、カーボンニュートラル社会の実現に向けて、発電設備から排出される排ガスや大気(以下、単に排ガス等ともいう)から二酸化炭素を分離して回収し、回収した二酸化炭素から炭素化合物を生成したり、二酸化炭素を用いて微生物を培養したりする取り組みがなされている。
【0003】
この排ガス等の二酸化炭素の分離方法には、例えば、アミン化合物が化学反応によって二酸化炭素を吸収するアミン吸収法がある(例えば、特許文献1)。
【先行技術文献】
【特許文献】
【0004】
特開2023-45570号公報
【発明の概要】
【発明が解決しようとする課題】
【0005】
しかしながら、アミン吸収法は、設備が大掛かりになるとともに、二酸化炭素を回収するためのエネルギーも大きい問題がある。
【0006】
そこで、本発明は、従来に比べて、コンパクトかつ低エネルギーで特定のガスを濃縮できる濃縮システムを提供することを課題とする。
【課題を解決するための手段】
【0007】
上記した課題を解決するための本発明の一つの様相は、第1ガスと第2ガスを含む混合ガスを導入するガス導入部と、前記ガス導入部に導入された混合ガスから物理吸着によって前記第1ガスを濃縮した第1濃縮ガスを生成し、前記第1濃縮ガスと、前記第2ガスを含む第1排出ガスとを分離させる物理吸着濃縮部と、前記物理吸着濃縮部で生成された前記第1濃縮ガスから膜分離によって前記第1ガスを濃縮した第2濃縮ガスを生成し、前記第2濃縮ガスと、前記第2ガスを含む第2排出ガスとを分離させる膜分離濃縮部と、前記第1排出ガス及び/又は前記第2排出ガスから前記第2ガスを濃縮した第3濃縮ガスを生成し、前記第3濃縮ガスと第3排出ガスとを分離させる第2ガス濃縮部を有し、前記第2ガス濃縮部は、前記第3排出ガスを前記物理吸着濃縮部に導入する、濃縮システムである。
【0008】
本様相によれば、物理吸着濃縮部で物理吸着によって第1ガスを濃縮した第1濃縮ガスを膜分離濃縮部で膜分離によってさらに濃縮するので、従来に比べてコンパクトかつ低エネルギーで高濃度の第1ガスを含む第2濃縮ガスを得ることができる。
本様相によれば、第2ガス濃縮部にて第2ガスを濃縮した第3濃縮ガスに対して分離した第3排出ガスを物理吸着濃縮部に戻すので、第3排出ガスに含まれた第1ガスの残渣を再び物理吸着濃縮部で濃縮することができ、第1ガスの回収率を向上できる。
【0009】
本発明の一つの様相は、第1ガスと第2ガスを含む混合ガスを導入するガス導入部と、前記ガス導入部に導入された混合ガスから前記第1ガスを濃縮し、かつ前記第2ガスを含む濃縮混合ガスを生成する混合ガス濃縮部と、前記混合ガス濃縮部で生成された前記濃縮混合ガスから物理吸着によって前記第1ガスを濃縮した第1濃縮ガスを生成し、前記第1濃縮ガスと、前記第2ガスを含む第1排出ガスとを分離させる物理吸着濃縮部と、前記物理吸着濃縮部で生成された前記第1濃縮ガスから膜分離によって前記第1ガスを濃縮した第2濃縮ガスを生成し、前記第2濃縮ガスと、前記第2ガスを含む第2排出ガスとを分離させる膜分離濃縮部と、前記第1排出ガス及び/又は前記第2排出ガスから前記第2ガスを濃縮した第3濃縮ガスを生成し、前記第3濃縮ガスと第3排出ガスとを分離させる第2ガス濃縮部を有し、前記第2ガス濃縮部は、前記第3排出ガスを前記物理吸着濃縮部に導入する、濃縮システムである。
【0010】
本様相によれば、物理吸着濃縮部で物理吸着によって第1ガスが濃縮された第1濃縮ガスを膜分離濃縮部で膜分離によってさらに濃縮するので、従来に比べてコンパクトかつ低エネルギーで高濃度の第1ガスを含む第2濃縮ガスを得ることができる。
本様相によれば、第2ガス濃縮部にて第2ガスを濃縮した第3濃縮ガスに対して分離した第3排出ガスを物理吸着濃縮部に戻すので、第3排出ガスに含まれた第1ガスの残渣を再び物理吸着濃縮部で濃縮することができ、第1ガスの回収率を向上できる。
本様相によれば、混合ガス濃縮部によってあらかじめ第1ガスを濃縮してから物理吸着濃縮部で第1ガスを濃縮するので、第1ガスの濃度が低い混合ガスからでも、物理吸着により第1ガスを濃縮できる。
(【0011】以降は省略されています)
この特許をJ-PlatPat(特許庁公式サイト)で参照する
関連特許
大和ハウス工業株式会社
反応装置
5日前
大陽日酸株式会社
CO2の回収方法
7日前
本田技研工業株式会社
ガス回収装置
7日前
ノリタケ株式会社
触媒材料およびその利用
5日前
本田技研工業株式会社
二酸化炭素回収装置
5日前
本田技研工業株式会社
二酸化炭素回収装置
11日前
本田技研工業株式会社
二酸化炭素回収装置
7日前
本田技研工業株式会社
二酸化炭素回収装置
5日前
ノリタケ株式会社
触媒材料およびその利用
5日前
本田技研工業株式会社
二酸化炭素回収装置
5日前
本田技研工業株式会社
二酸化炭素回収装置
5日前
ノリタケ株式会社
触媒材料およびその利用
5日前
本田技研工業株式会社
二酸化炭素回収装置
今日
東京応化工業株式会社
ろ過処理方法、及び多孔質膜
5日前
株式会社プロテリアル
触媒複合物および触媒前駆体複合物
6日前
Planet Savers株式会社
気体濃縮装置
7日前
日東電工株式会社
吸着材
11日前
日本碍子株式会社
電気加熱式担体
5日前
JFEエンジニアリング株式会社
二酸化炭素回収方法
7日前
日本碍子株式会社
ハニカム構造体
11日前
新甲エンジニアリング株式会社
使用済フロン再生装置
8日前
日本碍子株式会社
電気加熱式担体
4日前
TPR株式会社
多孔質ブリーザ
5日前
三菱ケミカル株式会社
精製ガスの製造方法
4日前
大阪瓦斯株式会社
二酸化炭素回収システム
4日前
大阪瓦斯株式会社
二酸化炭素回収システム
4日前
パナソニックIPマネジメント株式会社
除湿装置
5日前
パナソニックIPマネジメント株式会社
除湿装置
6日前
株式会社大気社
気体処理装置
4日前
デンカ株式会社
磁性ビーズおよび磁性ビーズの製造方法
11日前
東レ株式会社
気体分離膜モジュールの検査装置および検査方法
7日前
三菱ケミカル株式会社
精製ガスの製造方法
4日前
株式会社川本製作所
水処理装置
5日前
本田技研工業株式会社
分離システム、分離方法
7日前
住友化学株式会社
フィルター
今日
住友化学株式会社
フィルター
今日
続きを見る
他の特許を見る