TOP
|
特許
|
意匠
|
商標
特許ウォッチ
Twitter
他の特許を見る
公開番号
2025147257
公報種別
公開特許公報(A)
公開日
2025-10-07
出願番号
2024047441
出願日
2024-03-25
発明の名称
二酸化炭素回収方法
出願人
JFEエンジニアリング株式会社
代理人
個人
主分類
B01D
53/047 20060101AFI20250930BHJP(物理的または化学的方法または装置一般)
要約
【課題】製品CO
2
の消費や消費エネルギーの増加をすることなく、製品CO
2
の純度と回収率を高める二酸化炭素回収方法を提供する。
【解決手段】本発明に係る二酸化炭素回収方法は、2つの容器を直列に連結して二酸化炭素を吸着する吸着工程と、該吸着工程の後、前記2つの容器の連結を切り離し、破過した吸着材が充填されている容器の出口と脱着によって減圧された3つ目の容器の入口を連結して、連結された2つの容器の均圧と、破過した充填材が充填されている容器内の二酸化炭素濃度の濃縮と、破過した充填材が充填されている容器から流出する二酸化炭素の前記3つ目の容器での捕捉と、を行う均圧・濃縮・捕捉工程と、均圧・濃縮・捕捉工程に使用する2つの容器以外の一つの容器で行う吸着継続工程と、回収工程と、を備え、前記吸着工程と、前記均圧工程と、前記吸着継続工程と、前記回収工程と、を繰り返して行うことを特徴とする。
【選択図】 図1
特許請求の範囲
【請求項1】
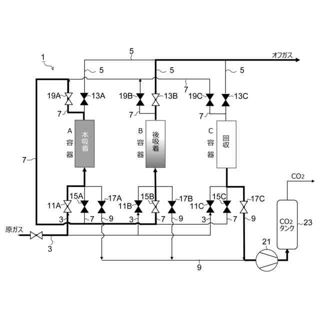
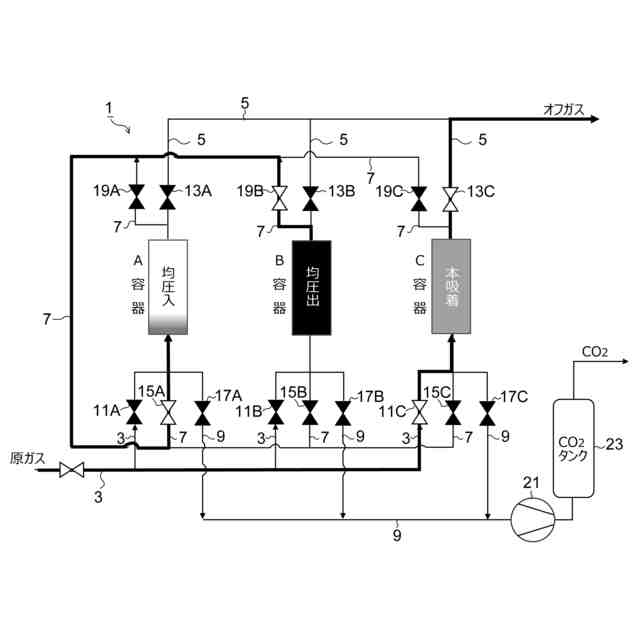
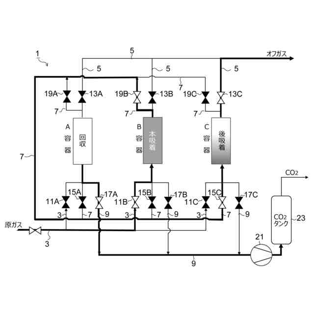
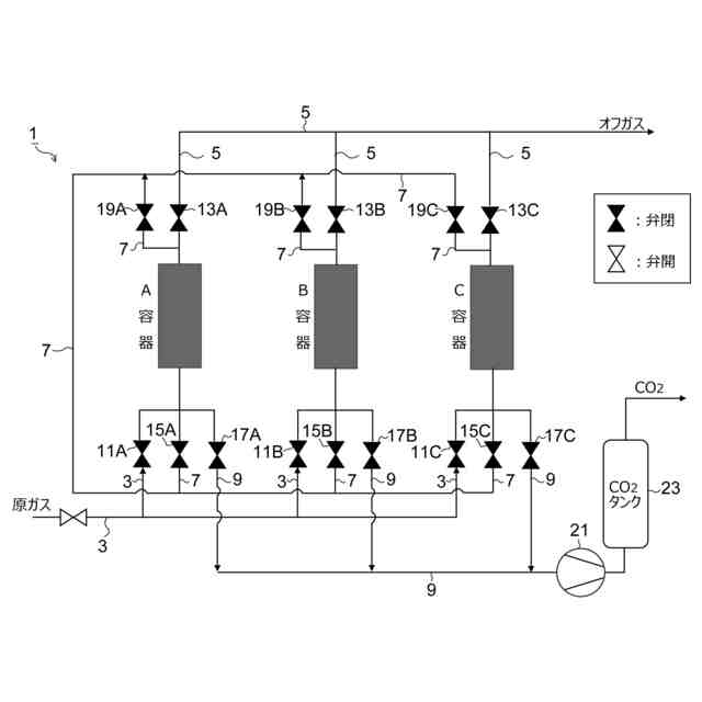
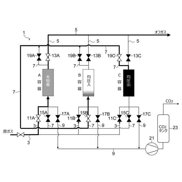
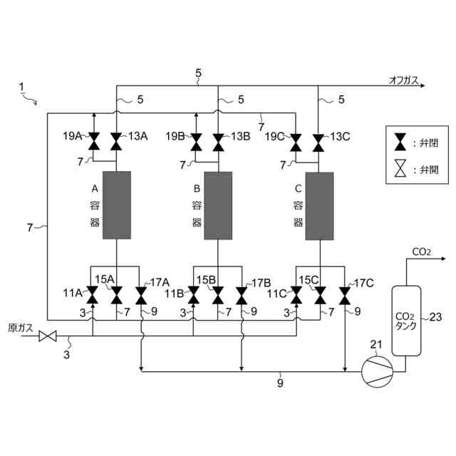
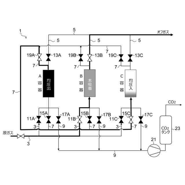
二酸化炭素を吸着する吸着材が充填されたN個(N≧3)の容器を用いて、N個の容器が吸着、脱着、均圧を繰り返すことにより、二酸化炭素を含有する原料ガスから二酸化炭素を回収する方法であって、
(N―1)個の容器を直列に連結して、最上流側の容器内の吸着材が破過し、かつ最下流側の容器内の吸着材が破過する前の状態まで前記原料ガスを流通させ、二酸化炭素を吸着する吸着工程と、
該吸着工程の後、前記連結した最上流の破過した吸着材が充填されている容器を連結から切り離し、切り離した容器の出口と二酸化炭素回収のための脱着によって減圧された容器の入口を連結して、連結された2つの容器の均圧と、破過した充填材が充填されている容器内の二酸化炭素濃度の濃縮と、破過した充填材が充填されている容器から流出する二酸化炭素の前記減圧された容器での捕捉と、を行う均圧・濃縮・捕捉工程と、
前記均圧・濃縮・捕捉工程で均圧を行う2個の容器以外の(N-2)個の直列に連結した容器に原料ガスを通流し、二酸化炭素の吸着を継続する吸着継続工程と、
前記均圧・濃縮・捕捉工程の後、破過した充填材が充填されている容器の減圧による二酸化炭素の脱着により二酸化炭素を回収する回収工程と、
前記均圧・濃縮・捕捉工程の後、二酸化炭素の捕捉を行った容器を前記吸着継続工程において吸着継続中の容器の最下流側に連結して一連の容器で吸着を行う前記吸着工程と、を備え、
前記吸着工程と、前記均圧・濃縮・捕捉工程と、前記吸着継続工程と、前記回収工程と、を繰り返して行うことを特徴とする二酸化炭素回収方法。
発明の詳細な説明
【技術分野】
【0001】
二酸化炭素(以下、「CO
2
」という場合あり)を含有する原料ガスから、二酸化炭素吸着材(以下、単に「吸着材」という)を用いて二酸化炭素を回収する二酸化炭素回収方法に関する。
続きを表示(約 2,100 文字)
【背景技術】
【0002】
二酸化炭素を、吸着材を用いて回収する方法としては、吸着材を充填した2つの容器を用いて、交互に吸着と脱着を繰り返す方法がよく知られている。
2つの容器で交互に吸着と脱着を繰り返す場合、CO
2
回収率を上げるためには、捕捉できず漏れ出るCO
2
が増加しないうちに吸着をやめる必要があるが、この場合には、回収CO
2
の純度が低くなる。
【0003】
他方、回収CO
2
の純度を高くするために吸着時間を長くして吸着しているCO
2
量を増やすと、捕捉できず漏れ出るCO
2
が増加してCO
2
回収率が低下する。
このように、2塔式の場合には、回収CO
2
の純度を上げることと、CO
2
回収率を上げることとは、いわゆるトレードオフの関係にある。
【0004】
そこで、特許文献1には、CO
2
回収率を下げることなく、高純度CO
2
を得るために、吸着後の容器に製品CO
2
を流して吸着CO
2
の純度を上げ、CO
2
の純度を上げた容器を減圧して高純度CO
2
を回収する方法が開示されている。
この場合、吸着後すぐに脱着することができないので、吸着、高純度化、脱着という3つの工程を得るため、3つの容器を用いることで、連続処理を可能としている。
【0005】
また、高純度CO
2
を得る他の方法として、例えば特許文献2には、充填材を充填した2つの容器を直列に連結し、1塔目が破過し2塔目が破過する前まで吸着を行い、次に2塔を切り離し、破過する前の前記2塔目に予め昇圧した容器を連結して吸着を行うという方法が開示されている。
【先行技術文献】
【特許文献】
【0006】
特許第2681894号公報
特許第2579179号公報
【発明の概要】
【発明が解決しようとする課題】
【0007】
特許文献1に開示の方法では、貴重な製品CO
2
を消費することになり好ましくない。
また、内部で循環するCO
2
が増加することにより、製品CO
2
単位重量あたりの消費エネルギーが増加するという問題もある。
【0008】
特許文献2に開示の方法は、上記の問題はないものの、製品CO
2
の純度が必ずしも満足できるものではなく、更にCO
2
純度を高めることが望まれていた。
【0009】
本発明はかかる課題を解決するためになされたものであり、製品CO
2
の消費や消費エネルギーの増加をすることなく、製品CO
2
の純度と回収率を高める二酸化炭素回収方法を提供することを目的としている。
【課題を解決するための手段】
【0010】
本発明に係る二酸化炭素回収方法は、二酸化炭素を吸着する吸着材が充填されたN個(N≧3)の容器を用いて、N個の容器が吸着、脱着、均圧を繰り返すことにより、二酸化炭素を含有する原料ガスから二酸化炭素を回収する方法であって、
(N―1)個の容器を直列に連結して、最上流側の容器内の吸着材が破過し、かつ最下流側の容器内の吸着材が破過する前の状態まで前記原料ガスを流通させ、二酸化炭素を吸着する吸着工程と、
該吸着工程の後、前記連結した最上流の破過した吸着材が充填されている容器を連結から切り離し、切り離した容器の出口と二酸化炭素回収のための脱着によって減圧された容器の入口を連結して、連結された2つの容器の均圧と、破過した充填材が充填されている容器内の二酸化炭素濃度の濃縮と、破過した充填材が充填されている容器から流出する二酸化炭素の前記減圧された容器での捕捉と、を行う均圧・濃縮・捕捉工程と、
前記均圧・濃縮・捕捉工程で均圧を行う2個の容器以外の(N-2)個の直列に連結した容器に原料ガスを通流し、二酸化炭素の吸着を継続する吸着継続工程と、
前記均圧・濃縮・捕捉工程の後、破過した充填材が充填されている容器の減圧による二酸化炭素の脱着により二酸化炭素を回収する回収工程と、
前記均圧・濃縮・捕捉工程の後、二酸化炭素の捕捉を行った容器を前記吸着継続工程において吸着継続中の容器の最下流側に連結して一連の容器で吸着を行う前記吸着工程と、を備え、
前記吸着工程と、前記均圧・濃縮・捕捉工程と、前記吸着継続工程と、前記回収工程と、を繰り返して行うことを特徴とするものである。
【発明の効果】
(【0011】以降は省略されています)
この特許をJ-PlatPat(特許庁公式サイト)で参照する
関連特許
ユニチカ株式会社
複合中空糸膜
8日前
東レ株式会社
中空糸膜モジュール
7日前
株式会社ニクニ
液体処理装置
21日前
日本化薬株式会社
メタノール改質触媒
22日前
株式会社MRT
微細バブル発生装置
11日前
日本ソリッド株式会社
水中懸濁物質付着素材
1か月前
東京理化器械株式会社
クリップ
15日前
個人
攪拌装置
11日前
株式会社笹山工業所
濁水処理システム
11日前
ヤマシンフィルタ株式会社
フィルタ装置
9日前
ヤマシンフィルタ株式会社
フィルタ装置
29日前
大和ハウス工業株式会社
反応装置
1日前
ノリタケ株式会社
ガス吸収シート
22日前
ダイハツ工業株式会社
二酸化炭素分解装置
1か月前
大陽日酸株式会社
CO2の回収方法
3日前
本田技研工業株式会社
ガス回収装置
3日前
杉山重工株式会社
回転円筒型反応装置
11日前
東レ株式会社
多孔中実繊維、繊維束および浄化カラム
1か月前
本田技研工業株式会社
二酸化炭素回収装置
9日前
株式会社インパクト
消臭剤又は消臭紙の製造方法
14日前
本田技研工業株式会社
二酸化炭素回収装置
1日前
本田技研工業株式会社
二酸化炭素回収装置
1日前
本田技研工業株式会社
二酸化炭素回収装置
1日前
本田技研工業株式会社
二酸化炭素回収装置
1日前
ノリタケ株式会社
触媒材料およびその利用
1日前
ノリタケ株式会社
触媒材料およびその利用
1日前
本田技研工業株式会社
二酸化炭素回収装置
9日前
本田技研工業株式会社
分離システム
11日前
本田技研工業株式会社
二酸化炭素回収装置
9日前
靜甲株式会社
高圧損発生ユニット並びに充填装置
29日前
本田技研工業株式会社
二酸化炭素回収装置
7日前
本田技研工業株式会社
二酸化炭素回収装置
3日前
ノリタケ株式会社
触媒材料およびその利用
1日前
個人
生分解性蓄熱マイクロカプセルおよびその製造方法
1か月前
東京応化工業株式会社
ろ過処理方法、及び多孔質膜
1日前
セイコーエプソン株式会社
気体分離膜
11日前
続きを見る
他の特許を見る