TOP
|
特許
|
意匠
|
商標
特許ウォッチ
Twitter
他の特許を見る
公開番号
2025152655
公報種別
公開特許公報(A)
公開日
2025-10-10
出願番号
2024054657
出願日
2024-03-28
発明の名称
電力変換装置
出願人
株式会社豊田自動織機
,
学校法人立命館
代理人
個人
,
個人
主分類
H02M
3/28 20060101AFI20251002BHJP(電力の発電,変換,配電)
要約
【課題】DC/DCコンバータの高調波成分を低減できる電力変換装置を提供すること。
【解決手段】制御部30は、スイッチングにより生じる高調波を低減するように、トランスTRの一次側の両端に第1電圧波形vaを印加し、及びトランスTRの二次側の両端に第2電圧波形vbを印加する。第1電圧波形vaは、一次側ブリッジ回路B1のスイッチングに伴う矩形波の正負の切り替えタイミングを第1基準を中心とした点対称の波形であって、第1所定期間内で5回以上の電圧変化を有する。第2電圧波形vbは、二次側ブリッジ回路B2のスイッチングに伴う矩形波の正負の切り替えタイミングを第2基準を中心とした点対称の波形であって、第2所定期間内で5回以上の電圧変化を有する。第1電圧波形vaと、第2電圧波形vbとは、電力変換装置10の動作に伴う所定の位相差が生じた波形であって、同一の時間間隔において変化する波形である。
【選択図】図1
特許請求の範囲
【請求項1】
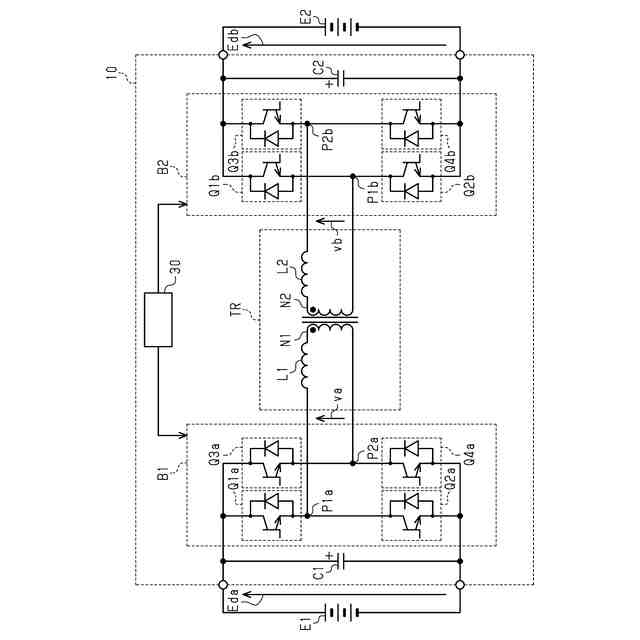
第1直流電源に接続され、複数のレグを有する一次側ブリッジ回路と、
第2直流電源に接続され、前記一次側ブリッジ回路と同数のレグを有する二次側ブリッジ回路と、
一次側巻線と、二次側巻線と、前記一次側巻線、又は前記二次側巻線の少なくとも一方に接続されたリアクトルとを有するトランスと、を備えるDAB方式のDC/DCコンバータと、
前記一次側ブリッジ回路と、前記二次側ブリッジ回路とを制御する制御部と、を備え、
前記一次側巻線に接続されたリアクトルは、それぞれが、一端に前記一次側ブリッジ回路が接続され、他端に前記一次側巻線が接続され、又は前記二次側巻線に接続されたリアクトルは、それぞれが、一端に前記二次側ブリッジ回路が接続され、他端に前記二次側巻線が接続され、
前記制御部は、スイッチングにより生じる高調波を低減するように、前記トランスの一次の両端に第1電圧波形を印加し、及び前記トランスの二次の両端に第2電圧波形を印加し、
前記第1電圧波形は、前記一次側ブリッジ回路の前記スイッチングに伴う矩形波の正負の切り替えタイミングのうち、いずれかのタイミングを第1基準とした第1所定期間において、前記第1基準を中心とした点対称の波形であって、前記第1所定期間内で5回以上の電圧変化を有し、
前記第2電圧波形は、前記二次側ブリッジ回路の前記スイッチングに伴う矩形波の正負の切り替えタイミングのうち、いずれかのタイミングを第2基準とした第2所定期間において、前記第2基準を中心とした点対称の波形であって、前記第2所定期間内で5回以上の電圧変化を有し、
前記第1電圧波形と、前記第2電圧波形とは、前記DC/DCコンバータの動作に伴う所定の位相差が生じた波形であって、同一の時間間隔において変化する波形である、
電力変換装置。
続きを表示(約 2,000 文字)
【請求項2】
前記DC/DCコンバータは、車両に搭載され、
前記スイッチングは、数kHzから数十kHzのスイッチング周波数により実行され、
前記第1電圧波形、及び前記第2電圧波形は、前記スイッチングにより生じる高調波のうち、3次の高調波を低減するように設定される、
請求項1に記載の電力変換装置。
【請求項3】
前記DC/DCコンバータは、車両に搭載され、
前記スイッチングは、数kHzから数十kHzのスイッチング周波数により実行され、
前記第1電圧波形、及び前記第2電圧波形は、前記スイッチングにより生じる高調波のうち、5次の高調波を低減するように設定される、
請求項1に記載の電力変換装置。
【請求項4】
第1直流電源に接続され、複数のレグを有する一次側ブリッジ回路と、
第2直流電源に接続され、前記一次側ブリッジ回路と同数のレグを有する二次側ブリッジ回路と、
一次側巻線と、二次側巻線と、前記一次側巻線、又は前記二次側巻線の少なくとも一方に接続されたリアクトルとを有するトランスを備えるDAB方式のDC/DCコンバータと、
前記一次側ブリッジ回路と、前記二次側ブリッジ回路とを制御しつつ、前記トランスの各レグの一次側端子間に印加する一次側電圧波形と、二次側端子間に印加する二次側電圧波形とを、所定の周波数で位相をずらすように前記一次側ブリッジ回路、及び前記二次側ブリッジ回路が有するスイッチング素子を制御する制御部、とを備え、
前記一次側巻線に接続されたリアクトルは、それぞれが、一端に前記一次側ブリッジ回路が接続され、他端に前記一次側巻線が接続され、又は前記二次側巻線に接続されたリアクトルは、それぞれが、一端に前記二次側ブリッジ回路が接続され、他端に前記二次側巻線が接続され、
前記制御部は、前記一次側電圧波形と前記二次側電圧波形それぞれの電圧波形が、180度矩形波に対して、前記180度矩形波の正負の切り替わりにタイミングを基準とした所定の位相であって、第1位相、第2位相、第3位相、及び第4位相について、その大きさが、前記第4位相の値が最も大きく、前記第4位相、前記第3位相、前記第2位相、及び前記第1位相の順に小さくなる場合であって、かつ前記第1位相が0である場合、前記タイミングを基準とした正側の前記第3位相から前記第4位相までの範囲、及び負側の前記第4位相から前記第3位相までの範囲について、正負逆の電圧とした電圧波形となる様に制御しつつ、
前記タイミングを基準とした正側の前記第1位相から前記第2位相までの範囲、及び負側の前記第2位相から前記第1位相までの範囲について、正負逆の電圧とした電圧波形となる様に制御する、
電力変換装置。
【請求項5】
前記第4位相から前記第3位相を差し引いた値と、前記第3位相から前記第2位相を差し引いた値とは、等しい、
請求項4に記載の電力変換装置。
【請求項6】
第1直流電源に接続され、複数のレグを有する一次側ブリッジ回路と、
第2直流電源に接続され、前記一次側ブリッジ回路と同数のレグを有する二次側ブリッジ回路と、
一次側巻線と、二次側巻線と、前記一次側巻線、又は前記二次側巻線の少なくとも一方に接続されたリアクトルとを有するトランスを備えるDAB方式のDC/DCコンバータと、
前記一次側ブリッジ回路と、前記二次側ブリッジ回路とを制御しつつ、前記トランスの各レグの一次側端子間に印加する一次側電圧波形と、二次側端子間に印加する二次側電圧波形とを、所定の周波数で位相をずらすように前記一次側ブリッジ回路、及び前記二次側ブリッジ回路が有するスイッチング素子を制御する制御部、とを備え、
前記一次側巻線に接続されたリアクトルは、それぞれが、一端に前記一次側ブリッジ回路が接続され、他端に前記一次側巻線が接続され、又は前記二次側巻線に接続されたリアクトルは、それぞれが、一端に前記二次側ブリッジ回路が接続され、他端に前記二次側巻線が接続され、
前記制御部は、前記一次側電圧波形と前記二次側電圧波形それぞれの電圧波形が、180度矩形波に対して、前記180度矩形波の正負の切り替わりにタイミングを基準とした所定の位相であって、第1位相、第2位相、及び第3位相について、その大きさが、前記第3位相の値が最も大きく、前記第3位相、前記第2位相、及び前記第1位相の順に小さくなる場合であって、かつ前記第1位相が0である場合、前記タイミングを基準とした正側の前記第2位相から前記第3位相までの範囲、及び負側の前記第3位相から前記第2位相までの範囲について、正負逆の電圧とした電圧波形となる様に制御する、
電力変換装置。
発明の詳細な説明
【技術分野】
【0001】
本発明は、電力変換装置に関する。
続きを表示(約 3,300 文字)
【背景技術】
【0002】
従来、DAB方式のDC/DCコンバータにおいて、制御に用いる電流検出信号にローパスフィルタを入れることで、信号の高調波成分を除去する技術が知られている(例えば、特許文献1参照)。
【先行技術文献】
【特許文献】
【0003】
特開2022-110235号公報
【発明の概要】
【発明が解決しようとする課題】
【0004】
しかしながら、特許文献1に開示の技術では、制御に用いる信号において、高調波成分を除去することができても、主回路部分の高調波成分を除去することまでは困難であった。
【課題を解決するための手段】
【0005】
上記目的を達成する電力変換装置は、第1直流電源に接続され、複数のレグを有する一次側ブリッジ回路と、第2直流電源に接続され、前記一次側ブリッジ回路と同数のレグを有する二次側ブリッジ回路と、一次側巻線と、二次側巻線と、前記一次側巻線、又は前記二次側巻線の少なくとも一方に接続されたリアクトルとを有するトランスと、を備えるDAB方式のDC/DCコンバータと、前記一次側ブリッジ回路と、前記二次側ブリッジ回路とを制御する制御部と、を備え、前記一次側巻線に接続されたリアクトルは、それぞれが、一端に前記一次側ブリッジ回路が接続され、他端に前記一次側巻線が接続され、又は前記二次側巻線に接続されたリアクトルは、それぞれが、一端に前記二次側ブリッジ回路が接続され、他端に前記二次側巻線が接続され、前記制御部は、スイッチングにより生じる高調波を低減するように、前記トランスの一次の両端に第1電圧波形を印加し、及び前記トランスの二次の両端に第2電圧波形を印加し、前記第1電圧波形は、前記一次側ブリッジ回路の前記スイッチングに伴う矩形波の正負の切り替えタイミングのうち、いずれかのタイミングを第1基準とした第1所定期間において、前記第1基準を中心とした点対称の波形であって、前記第1所定期間内で5回以上の電圧変化を有し、前記第2電圧波形は、前記二次側ブリッジ回路の前記スイッチングに伴う矩形波の正負の切り替えタイミングのうち、いずれかのタイミングを第2基準とした第2所定期間において、前記第2基準を中心とした点対称の波形であって、前記第2所定期間内で5回以上の電圧変化を有し、前記第1電圧波形と、前記第2電圧波形とは、前記DC/DCコンバータの動作に伴う所定の位相差が生じた波形であって、同一の時間間隔において変化する波形である。
【0006】
かかる構成によれば、DC/DCコンバータの高調波成分を低減できる。
上記目的を達成する電力変換装置において、前記DC/DCコンバータは、車両に搭載され、前記スイッチングは、数kHzから数十kHzのスイッチング周波数により実行され、前記第1電圧波形、及び前記第2電圧波形は、前記スイッチングにより生じる高調波のうち、3次の高調波を低減するように設定されてもよい。
【0007】
かかる構成によれば、DC/DCコンバータの低次高調波のうち、3次高調波を低減できる。
上記目的を達成する電力変換装置において、前記DC/DCコンバータは、車両に搭載され、前記スイッチングは、数kHzから数十kHzのスイッチング周波数により実行され、前記第1電圧波形、及び前記第2電圧波形は、前記スイッチングにより生じる高調波のうち、5次の高調波を低減するように設定されてもよい。
【0008】
かかる構成によれば、DC/DCコンバータの低次高調波のうち、5次高調波を低減できる。
上記目的を達成する電力変換装置は、第1直流電源に接続され、複数のレグを有する一次側ブリッジ回路と、第2直流電源に接続され、前記一次側ブリッジ回路と同数のレグを有する二次側ブリッジ回路と、一次側巻線と、二次側巻線と、前記一次側巻線、又は前記二次側巻線の少なくとも一方に接続されたリアクトルとを有するトランスを備えるDAB方式のDC/DCコンバータと、前記一次側ブリッジ回路と、前記二次側ブリッジ回路とを制御しつつ、前記トランスの各レグの一次側端子間に印加する一次側電圧波形と、二次側端子間に印加する二次側電圧波形とを、所定の周波数で位相をずらすように前記一次側ブリッジ回路、及び前記二次側ブリッジ回路が有するスイッチング素子を制御する制御部、とを備え、前記一次側巻線に接続されたリアクトルは、それぞれが、一端に前記一次側ブリッジ回路が接続され、他端に前記一次側巻線が接続され、又は前記二次側巻線に接続されたリアクトルは、それぞれが、一端に前記二次側ブリッジ回路が接続され、他端に前記二次側巻線が接続され、前記制御部は、前記一次側電圧波形と前記二次側電圧波形それぞれの電圧波形が、180度矩形波に対して、前記180度矩形波の正負の切り替わりにタイミングを基準とした所定の位相であって、第1位相、第2位相、第3位相、及び第4位相について、その大きさが、前記第4位相の値が最も大きく、前記第4位相、前記第3位相、前記第2位相、及び前記第1位相の順に小さくなる場合であって、かつ前記第1位相が0である場合、前記タイミングを基準とした正側の前記第3位相から前記第4位相までの範囲、及び負側の前記第4位相から前記第3位相までの範囲について、正負逆の電圧とした電圧波形となる様に制御しつつ、前記タイミングを基準とした正側の前記第1位相から前記第2位相までの範囲、及び負側の前記第2位相から前記第1位相までの範囲について、正負逆の電圧とした電圧波形となる様に制御する。
【0009】
かかる構成によれば、DC/DCコンバータの高調波成分を低減できる。
上記目的を達成する電力変換装置において、前記第4位相から前記第3位相を差し引いた値と、前記第3位相から前記第2位相を差し引いた値とは、等しくてもよい。
【0010】
かかる構成によれば、所定の位相を特定する演算を簡便に行うことができる。
上記目的を達成する電力変換装置は、第1直流電源に接続され、複数のレグを有する一次側ブリッジ回路と、第2直流電源に接続され、前記一次側ブリッジ回路と同数のレグを有する二次側ブリッジ回路と、一次側巻線と、二次側巻線と、前記一次側巻線、又は前記二次側巻線の少なくとも一方に接続されたリアクトルとを有するトランスを備えるDAB方式のDC/DCコンバータと、前記一次側ブリッジ回路と、前記二次側ブリッジ回路とを制御しつつ、前記トランスの各レグの一次側端子間に印加する一次側電圧波形と、二次側端子間に印加する二次側電圧波形とを、所定の周波数で位相をずらすように前記一次側ブリッジ回路、及び前記二次側ブリッジ回路が有するスイッチング素子を制御する制御部、とを備え、前記一次側巻線に接続されたリアクトルは、それぞれが、一端に前記一次側ブリッジ回路が接続され、他端に前記一次側巻線が接続され、又は前記二次側巻線に接続されたリアクトルは、それぞれが、一端に前記二次側ブリッジ回路が接続され、他端に前記二次側巻線が接続され、前記制御部は、前記一次側電圧波形と前記二次側電圧波形それぞれの電圧波形が、180度矩形波に対して、前記180度矩形波の正負の切り替わりにタイミングを基準とした所定の位相であって、第1位相、第2位相、及び第3位相について、その大きさが、前記第3位相の値が最も大きく、前記第3位相、前記第2位相、及び前記第1位相の順に小さくなる場合であって、かつ前記第1位相が0である場合、前記タイミングを基準とした正側の前記第2位相から前記第3位相までの範囲、及び負側の前記第3位相から前記第2位相までの範囲について、正負逆の電圧とした電圧波形となる様に制御する。
(【0011】以降は省略されています)
この特許をJ-PlatPat(特許庁公式サイト)で参照する
関連特許
株式会社豊田自動織機
電力変換器
6日前
株式会社豊田自動織機
電磁ブレーキ装置
6日前
株式会社豊田自動織機
スクロール型圧縮機
6日前
株式会社豊田自動織機
ねじりコイルばね装置
2日前
株式会社豊田自動織機
内燃機関の制御システム
2日前
株式会社豊田自動織機
インバータ一体型電動機
6日前
株式会社豊田自動織機
スクロール型電動圧縮機
6日前
株式会社豊田自動織機
燃料電池システム及びフォークリフト
1日前
個人
単極モータ
2日前
株式会社アイシン
ロータ
2日前
株式会社アイシン
ロータ
6日前
日本精機株式会社
サージ保護回路
9日前
西部電機株式会社
充電装置
9日前
西部電機株式会社
充電装置
9日前
トヨタ自動車株式会社
固定子
7日前
トヨタ自動車株式会社
回転子
13日前
トヨタ自動車株式会社
製造装置
7日前
株式会社デンソー
回転機
今日
個人
連続ガウス加速器形磁力増幅装置
9日前
株式会社ミツバ
ブラシレスモータ
8日前
株式会社ダイヘン
充電装置
6日前
東京瓦斯株式会社
通信装置
8日前
株式会社アイシン
ステータ
6日前
株式会社アイシン
ステータ
6日前
個人
太陽エネルギー収集システム
7日前
株式会社ダイヘン
充電装置
6日前
株式会社アイシン
ステータ
6日前
株式会社ダイヘン
充電装置
6日前
株式会社アイシン
ステータ
6日前
カヤバ株式会社
筒型リニアモータ
8日前
株式会社ダイヘン
充電装置
6日前
トヨタ自動車株式会社
被膜形成装置
7日前
日産自動車株式会社
ステータ
14日前
ニチコン株式会社
AC入力検出回路
13日前
トヨタ自動車株式会社
ロータ
15日前
株式会社kaisei
発電システム
2日前
続きを見る
他の特許を見る