TOP
|
特許
|
意匠
|
商標
特許ウォッチ
Twitter
他の特許を見る
公開番号
2025155269
公報種別
公開特許公報(A)
公開日
2025-10-14
出願番号
2024058995
出願日
2024-04-01
発明の名称
内燃機関の制御システム
出願人
株式会社豊田自動織機
代理人
弁理士法人岡田国際特許事務所
主分類
F01N
3/24 20060101AFI20251006BHJP(機械または機関一般;機関設備一般;蒸気機関)
要約
【課題】内燃機関の排気に含まれる窒素酸化物(NOx)を浄化するSCR装置の温度が低いことに起因して内燃機関が作動しなくなる待機期間が発生することを回避できる内燃機関の制御システムを提供する。
【解決手段】内燃機関の制御システムは、窒素酸化物を浄化するSCR装置と、燃焼室へ燃料を噴射する燃料噴射弁と制御部と、を有し、制御部は、SCR装置の温度相関値に基づいてSCR装置の浄化能力相関値を取得し、浄化能力相関値に基づいて上限噴射量を取得し、上限噴射量に基づいて燃料噴射弁を制御する。
【選択図】図2
特許請求の範囲
【請求項1】
内燃機関の制御システムであって、
排気に含まれる窒素酸化物を浄化するSCR装置と、
燃焼室へ燃料を噴射する燃料噴射弁と、
制御部と、を有し、
前記制御部は、
前記SCR装置の温度相関値に基づいて前記SCR装置の浄化能力相関値を取得し、
前記浄化能力相関値に基づいて上限噴射量を取得し、
前記上限噴射量に基づいて前記燃料噴射弁を制御する、内燃機関の制御システム。
続きを表示(約 470 文字)
【請求項2】
請求項1に記載された内燃機関の制御システムであって、
前記SCR装置は、複数のSCRユニットを含み、
前記制御部は、
前記複数のSCRユニットを区分けして得られる複数のSCRグループのそれぞれのグループ浄化能力相関値を前記温度相関値に基づいて取得し、
前記グループ浄化能力相関値のそれぞれに基づいて前記浄化能力相関値を取得する、内燃機関の制御システム。
【請求項3】
請求項2に記載された内燃機関の制御システムであって、
前記SCR装置の上流に配設された排気温度センサを有し、
前記排気温度センサによって検出された排気温度に基づいて前記温度相関値を取得する、内燃機関の制御システム。
【請求項4】
請求項1に記載された内燃機関の制御システムであって、
前記SCR装置に対して尿素を噴射する尿素添加弁を有し、
前記制御部は、
前記尿素添加弁による尿素噴射量に基づいて前記浄化能力相関値を取得する、内燃機関の制御システム。
発明の詳細な説明
【技術分野】
【0001】
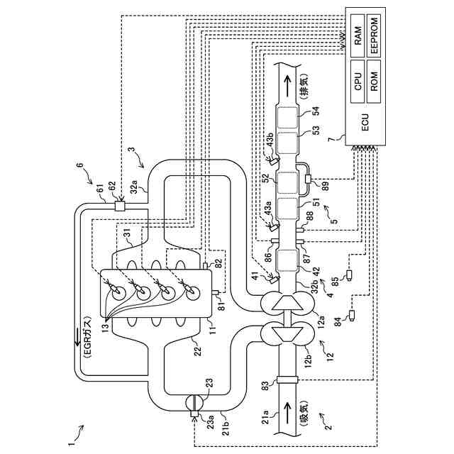
本発明は、内燃機関の制御システムに関する。具体的には、窒素酸化物を浄化するSCR装置を有する内燃機関の制御システムに関する。
続きを表示(約 1,600 文字)
【背景技術】
【0002】
内燃機関の排気に含まれる窒素酸化物(NOx)を浄化するSCR装置(選択的触媒還元装置であり、単に、「SCR」とも称呼される)を有する内燃機関の制御システムが知られている。この種の触媒装置は、一般に、触媒(より具体的には、触媒担体)の温度が充分に上昇していなければ、浄化能力を充分に発揮することができない。そのため、例えば、特許文献1に記載された従来の制御システム(従来システム)では、通電時に発熱する電気式加熱装置によって触媒暖機が行われる。
【先行技術文献】
【特許文献】
【0003】
特開2023-91572号公報
【発明の概要】
【発明が解決しようとする課題】
【0004】
しかしながら、従来システムによれば、触媒温度が低いために内燃機関が作動しなくなる待機期間が生じていた。本発明は、このような点に鑑みて創案されたものであり、触媒温度が低いことに起因する待機期間の発生を回避できる内燃機関の制御システムを提供することを目的とする。
【課題を解決するための手段】
【0005】
上記課題を解決するため、本発明における第1の発明に係る内燃機関の制御システムは、排気に含まれる窒素酸化物を浄化するSCR装置と、燃焼室へ燃料を噴射する燃料噴射弁と、制御部と、を有し、前記制御部は、前記SCR装置の温度相関値に基づいて前記SCR装置の浄化能力相関値を取得し、前記浄化能力相関値に基づいて上限噴射量を取得し、前記上限噴射量に基づいて前記燃料噴射弁を制御する。
【0006】
本発明における第2の発明は、上記第1の発明に係る内燃機関の制御システムであって、前記SCR装置は、複数のSCRユニットを含み、前記制御部は、前記複数のSCRユニットを区分けして得られる複数のSCRグループのそれぞれのグループ浄化能力相関値を前記温度相関値に基づいて取得し、前記グループ浄化能力相関値のそれぞれに基づいて前記浄化能力相関値を取得する。
【0007】
本発明における第3の発明は、上記第2の発明に係る内燃機関の制御システムであって、前記SCR装置の上流に配設された排気温度センサを有し、前記排気温度センサによって検出された排気温度に基づいて前記温度相関値を取得する。
【0008】
本発明における第4の発明は、上記第1の発明に係る内燃機関の制御システムであって、前記SCR装置に対して尿素を噴射する尿素添加弁を有し、前記制御部は、前記尿素添加弁による尿素噴射量に基づいて前記浄化能力相関値を取得する。
【発明の効果】
【0009】
第1の発明では、SCR装置の浄化能力相関値に応じて上限噴射量が取得され、上限噴射量に応じた量の燃料を燃料噴射弁が噴射する。例えば、上限噴射量が内燃機関に対する要求負荷(出力)に応じた燃料噴射量(要求噴射量)よりも小さければ、実際の燃料噴射量は、上限噴射量に等しくなる。換言すれば、SCR装置の温度(例えば、触媒温度)が低いときであっても(即ち、温度相関値が低いときであっても)、その温度に応じて内燃機関が作動する。従って、第1の発明によれば、SCR装置の温度が低いことに起因する待機期間の発生を回避できる。
【0010】
第2の発明では、SCRグループのそれぞれの窒素酸化物に対する浄化能力を表すグループ浄化能力相関値に基づいて、SCR装置の浄化能力相関値が取得される。従って、第2の発明によれば、SCR装置に複数のSCRユニットが含まれている場合であっても、SCR装置の浄化能力相関値を精度よく取得できる可能性が高くなる。
(【0011】以降は省略されています)
この特許をJ-PlatPat(特許庁公式サイト)で参照する
関連特許
株式会社豊田自動織機
産業車両
6日前
株式会社豊田自動織機
電力変換器
6日前
株式会社豊田自動織機
電力変換装置
6日前
株式会社豊田自動織機
電磁ブレーキ装置
6日前
株式会社豊田自動織機
スクロール型圧縮機
6日前
株式会社豊田自動織機
エンジン式産業車両
7日前
株式会社豊田自動織機
スクロール型圧縮機
8日前
株式会社豊田自動織機
スクロール型圧縮機
7日前
株式会社豊田自動織機
スクロール型圧縮機
8日前
株式会社豊田自動織機
車両のリアシート構造
8日前
株式会社豊田自動織機
ねじりコイルばね装置
2日前
株式会社豊田自動織機
インバータ一体型電動機
6日前
株式会社豊田自動織機
スクロール型電動圧縮機
6日前
株式会社豊田自動織機
内燃機関の制御システム
2日前
株式会社豊田自動織機
両回転式スクロール型圧縮機
8日前
トヨタ自動車株式会社
電池
9日前
株式会社豊田自動織機
両回転式スクロール型圧縮機
8日前
株式会社豊田自動織機
ローリングピストン型圧縮機
7日前
株式会社豊田自動織機
両回転式スクロール型圧縮機
8日前
株式会社豊田自動織機
両回転式スクロール型圧縮機
8日前
株式会社豊田自動織機
両回転式スクロール型圧縮機
8日前
株式会社豊田自動織機
両回転式スクロール型圧縮機
8日前
株式会社豊田自動織機
両回転式スクロール型圧縮機
8日前
トヨタ自動車株式会社
二次電池
7日前
トヨタ自動車株式会社
塗工装置
7日前
株式会社豊田自動織機
ローリングピストン型電動圧縮機
7日前
株式会社豊田自動織機
ローリングピストン型電動圧縮機
7日前
株式会社豊田自動織機
ローリングピストン型電動圧縮機
7日前
株式会社豊田自動織機
ローリングピストン型電動圧縮機
7日前
株式会社豊田自動織機
産業車両及び産業車両の冷却装置
7日前
株式会社豊田自動織機
ローリングピストン型電動圧縮機
7日前
株式会社豊田自動織機
燃料電池システム及びフォークリフト
1日前
株式会社豊田自動織機
ACインバータ及び絶縁抵抗低下検知方法
7日前
トヨタ自動車株式会社
バイポーラ型電池
9日前
トヨタ自動車株式会社
負極及びリチウムイオン二次電池
8日前
トヨタ自動車株式会社
バイポーラ電池および蓄電モジュール
7日前
続きを見る
他の特許を見る