TOP
|
特許
|
意匠
|
商標
特許ウォッチ
Twitter
他の特許を見る
公開番号
2025158343
公報種別
公開特許公報(A)
公開日
2025-10-17
出願番号
2024060795
出願日
2024-04-04
発明の名称
貫流ボイラ
出願人
三浦工業株式会社
代理人
弁理士法人酒井国際特許事務所
主分類
F22B
1/28 20060101AFI20251009BHJP(蒸気発生)
要約
【課題】電気ヒータを利用する貫流ボイラの蒸気発生量のアップと負荷率の多位置化とを実現すること。
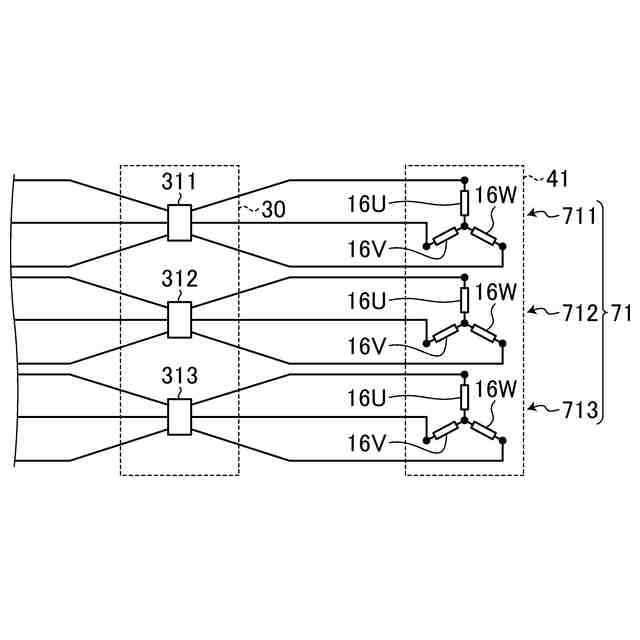
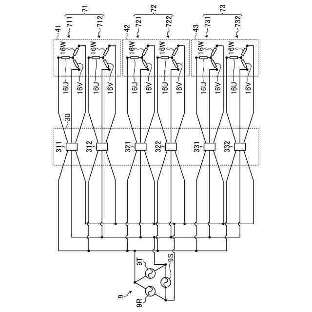
【解決手段】貫流ボイラは、水管と下部管寄せと上部管寄せと水管に配置される電気ヒータと三相交流電源9から電気ヒータへの交流電力の供給状態を切り換えるスイッチユニット30を備える。電気ヒータは、相互に結線された第1のU相ヒータエレメント16U、V相ヒータエレメント16V、W相ヒータエレメント16Wを有する第1群エレメント711,721,731と、相互に結線された第2のU相ヒータエレメント16U、V相ヒータエレメント16V、W相ヒータエレメント16Wを有する第2群エレメント712,722,732を有する。スイッチユニットは、三相交流電源と第1群エレメントとが接続又は切断されるように作動する第1スイッチと、三相交流電源と第2群エレメントとが接続又は切断されるように作動する第2スイッチを有する。
【選択図】図5
特許請求の範囲
【請求項1】
水管と、
前記水管の下端部に連通する下部管寄せと、
前記水管の上端部に連通する上部管寄せと、
前記水管に配置される電気ヒータと、
三相交流電源から前記電気ヒータへの交流電力の供給状態を切り換えるスイッチユニットと、を備え、
前記電気ヒータは、
相互に結線された第1のU相ヒータエレメントと第1のV相ヒータエレメントと第1のW相ヒータエレメントとを有する第1群エレメントと、
相互に結線された第2のU相ヒータエレメントと第2のV相ヒータエレメントと第2のW相ヒータエレメントとを有する第2群エレメントと、を有し、
前記スイッチユニットは、
前記三相交流電源と前記第1群エレメントとが接続又は切断されるように作動する第1スイッチと、
前記三相交流電源と前記第2群エレメントとが接続又は切断されるように作動する第2スイッチと、を有する、
貫流ボイラ。
続きを表示(約 360 文字)
【請求項2】
コントローラを備え、
前記コントローラは、
前記電気ヒータを第1出力で運転させるときに前記第1スイッチ及び前記第2スイッチのそれぞれをオンし、
前記第1出力よりも低い第2出力で運転させるときに前記第1スイッチ又は前記第2スイッチの一方のスイッチをオンし他方のスイッチをオフする、
請求項1に記載の貫流ボイラ。
【請求項3】
前記水管は、複数設けられ、
複数の前記水管のそれぞれに前記第1群エレメント及び前記第2群エレメントが配置され、
前記コントローラは、
複数の前記電気ヒータのそれぞれを同時に第1出力で運転させ、
複数の前記電気ヒータのそれぞれを同時に第2出力で運転させる、
請求項2に記載の貫流ボイラ。
発明の詳細な説明
【技術分野】
【0001】
本明細書で開示する技術は、貫流ボイラに関する。
続きを表示(約 1,400 文字)
【背景技術】
【0002】
ボイラに係る技術分野において、特許文献1に開示されているような電気ボイラが知られている。特許文献1に開示されている電気ボイラは、水管に電気ヒータが配置される貫流ボイラである。
【先行技術文献】
【特許文献】
【0003】
特開2010-169356号公報
【発明の概要】
【発明が解決しようとする課題】
【0004】
水管に電気ヒータが配置される貫流ボイラにおいて、蒸気発生量のアップと負荷率の多位置化とを実現できる技術が要望される。
【0005】
本明細書で開示する技術は、電気ヒータを利用する貫流ボイラの蒸気発生量のアップと負荷率の多位置化とを実現することを目的とする。
【課題を解決するための手段】
【0006】
本明細書は、貫流ボイラを開示する。貫流ボイラは、水管と、水管の下端部に連通する下部管寄せと、水管の上端部に連通する上部管寄せと、水管に配置される電気ヒータと、三相交流電源から電気ヒータへの交流電力の供給状態を切り換えるスイッチユニットと、を備える。電気ヒータは、相互に結線された第1のU相ヒータエレメントと第1のV相ヒータエレメントと第1のW相ヒータエレメントとを有する第1群エレメントと、相互に結線された第2のU相ヒータエレメントと第2のV相ヒータエレメントと第2のW相ヒータエレメントとを有する第2群エレメントと、を有する。スイッチユニットは、三相交流電源と第1群エレメントとが接続又は切断されるように作動する第1スイッチと、三相交流電源と第2群エレメントとが接続又は切断されるように作動する第2スイッチと、を有する。
【発明の効果】
【0007】
本明細書で開示する技術によれば、電気ヒータを利用する貫流ボイラの蒸気発生量のアップと負荷率の多位置化とを実現することができる。
【図面の簡単な説明】
【0008】
図1は、実施形態に係る貫流ボイラを模式的に示す正面図である。
図2は、実施形態に係る貫流ボイラを模式的に示す側面図である。
図3は、実施形態に係るヒータエレメントの結線例を示す図である。
図4は、実施形態に係るヒータエレメントの結線例を示す図である。
図5は、実施形態に係る三相交流電源とスイッチユニットと電気ヒータとを示す結線図である。
図6は、他の実施形態に係るスイッチユニット30と電気ヒータ7とを示す結線図である。
【発明を実施するための形態】
【0009】
以下、実施形態について図面を参照しながら説明するが、本明細書で開示する技術は、実施形態に限定されない。以下で説明する実施形態の構成要素は適宜組み合わせることができる。また、一部の構成要素を用いない場合もある。
【0010】
実施形態においては、電気ボイラに3次元直交座標系を規定し、3次元直交座標系を参照しながら各部の位置関係について説明する。水平面内のX軸と平行な方向をX軸方向とする。X軸に直交する水平面内のY軸と平行な方向をY軸方向とする。水平面に直交するZ軸と平行な方向をZ軸方向とする。Z軸方向は、上下方向である。+Z側は上側であり、-Z側は下側である。
(【0011】以降は省略されています)
この特許をJ-PlatPat(特許庁公式サイト)で参照する
関連特許
三浦工業株式会社
燃焼装置
12日前
三浦工業株式会社
貫流ボイラ
3日前
三浦工業株式会社
ガス化装置
6日前
三浦工業株式会社
洗浄システム
1か月前
三浦工業株式会社
燃焼システム
10日前
三浦工業株式会社
劣化検出装置
17日前
三浦工業株式会社
台数制御装置
17日前
三浦工業株式会社
汚泥減容方法
18日前
三浦工業株式会社
水蒸気発生装置
10日前
三浦工業株式会社
ウエスコポンプ
10日前
三浦工業株式会社
二重管接続構造
11日前
三浦工業株式会社
水素燃焼ボイラ
1か月前
三浦工業株式会社
熱媒供給システム
24日前
三浦工業株式会社
水素貯蔵供給装置
6日前
三浦工業株式会社
汚泥減容システム
10日前
三浦工業株式会社
船舶用発電システム
17日前
三浦工業株式会社
固液分離器及び濾過方法
1か月前
三浦工業株式会社
ヒータ装置及び貫流ボイラ
1か月前
三浦工業株式会社
燃焼装置、アンモニア評価方法
3日前
東京瓦斯株式会社
電力供給システム
10日前
メタウォーター株式会社
焼却システム及び燃焼制御方法
1か月前
メタウォーター株式会社
焼却システム及び熱媒供給制御方法
1か月前
三浦工業株式会社
ボイラ
3か月前
三浦工業株式会社
台数制御装置
17日前
三浦工業株式会社
ドレン回収装置
7か月前
三浦工業株式会社
水蒸気発生装置
10日前
三浦工業株式会社
給水装置、および、ボイラ
7か月前
栗田工業株式会社
エコノマイザ及びボイラ
8か月前
日精オーバル株式会社
蒸気発生装置
1か月前
三浦工業株式会社
管理装置
3か月前
三浦工業株式会社
貫流ボイラ
3日前
三浦工業株式会社
蒸気発生装置
4か月前
栗田工業株式会社
ボイラ水処理装置および処理方法
3か月前
株式会社ミヤワキ
蒸気プラント
1か月前
三浦工業株式会社
ボイラ水の水質評価用試料水の調製装置
6か月前
三菱重工業株式会社
ボイラプラント及びその運転方法
8か月前
続きを見る
他の特許を見る