TOP
|
特許
|
意匠
|
商標
特許ウォッチ
Twitter
他の特許を見る
公開番号
2025155185
公報種別
公開特許公報(A)
公開日
2025-10-14
出願番号
2024058825
出願日
2024-04-01
発明の名称
水素貯蔵供給装置
出願人
三浦工業株式会社
代理人
弁理士法人酒井国際特許事務所
主分類
F17C
11/00 20060101AFI20251006BHJP(ガスまたは液体の貯蔵または分配)
要約
【課題】水素ガスを効率良く貯蔵及び供給できる水素貯蔵供給装置を提供すること。
【解決手段】水素貯蔵供給装置1Aは、水素ガスを吸蔵及び放出可能な貯蔵材を含む貯蔵部2と、水素ガスの吸蔵において貯蔵部2から放出された熱を蓄え、水素ガスの放出に必要な熱を貯蔵部2に与える蓄熱材を含む蓄熱部3と、を備える。貯蔵部2及び蓄熱部3のそれぞれは、複数設けられる。貯蔵部2と蓄熱部3とは、所定方向に交互に配置される。
【選択図】図1
特許請求の範囲
【請求項1】
水素ガスを吸蔵及び放出可能な貯蔵材を含む貯蔵部と、
前記水素ガスの吸蔵において前記貯蔵部から放出された熱を蓄え、前記水素ガスの放出に必要な熱を前記貯蔵部に与える蓄熱材を含む蓄熱部と、を備え、
前記貯蔵部及び前記蓄熱部のそれぞれは、複数設けられ、
前記貯蔵部と前記蓄熱部とは、所定方向に交互に配置される、
水素貯蔵供給装置。
続きを表示(約 870 文字)
【請求項2】
前記貯蔵部及び前記蓄熱部のそれぞれは、プレート状である、
請求項1に記載の水素貯蔵供給装置。
【請求項3】
前記貯蔵部と前記蓄熱部とは、相互に接触するように配置される、
請求項2に記載の水素貯蔵供給装置。
【請求項4】
前記貯蔵部は、一対の前記貯蔵材と、一対の前記貯蔵材の間に配置される冷却器とを含む、
請求項3に記載の水素貯蔵供給装置。
【請求項5】
前記冷却器は、前記水素ガスの貯蔵において、前記貯蔵材を冷却する、
請求項4に記載の水素貯蔵供給装置。
【請求項6】
前記貯蔵材の温度を検出する温度センサを備え、
前記冷却器は、前記温度センサの検出データに基づいて、前記貯蔵材の温度が第1閾値以上になったと判定された場合に、前記貯蔵材の冷却を開始する、
請求項5に記載の水素貯蔵供給装置。
【請求項7】
前記蓄熱部は、一対の前記蓄熱材と、一対の前記蓄熱材の間に配置される加熱器とを含む、
請求項3に記載の水素貯蔵供給装置。
【請求項8】
前記加熱器は、前記水素ガスの放出において、前記蓄熱材を介して前記貯蔵材を加熱する、
請求項7に記載の水素貯蔵供給装置。
【請求項9】
前記貯蔵材の温度を検出する温度センサを備え、
前記加熱器は、前記温度センサの検出データに基づいて、前記貯蔵材の温度が第2閾値以下になったと判定された場合に、前記貯蔵材の加熱を開始する、
請求項8に記載の水素貯蔵供給装置。
【請求項10】
前記貯蔵部に貯蔵するための前記水素ガス及び前記貯蔵部から放出された前記水素ガスのそれぞれが流れる水素ガスラインを備え、
前記水素ガスラインは、複数の前記貯蔵部のそれぞれに、少なくとも1つずつ接続される、
請求項1に記載の水素貯蔵供給装置。
(【請求項11】以降は省略されています)
発明の詳細な説明
【技術分野】
【0001】
本明細書で開示する技術は、水素貯蔵供給装置に関する。
続きを表示(約 960 文字)
【背景技術】
【0002】
水素貯蔵供給装置に係る技術分野において、特許文献1に開示されているような、ガス貯蔵・供給システムが知られている。
【先行技術文献】
【特許文献】
【0003】
特開2015-215125号公報
【発明の概要】
【発明が解決しようとする課題】
【0004】
本明細書で開示する技術は、水素ガスを効率良く貯蔵及び供給できる水素貯蔵供給装置を提供することを目的とする。
【課題を解決するための手段】
【0005】
本明細書は、水素貯蔵供給装置を開示する。水素貯蔵供給装置は、水素ガスを吸蔵及び放出可能な貯蔵材を含む貯蔵部と、水素ガスの吸蔵において貯蔵部から放出された熱を蓄え、水素ガスの放出に必要な熱を貯蔵部に与える蓄熱材を含む蓄熱部と、を備える。貯蔵部及び蓄熱部のそれぞれは、複数設けられる。貯蔵部と蓄熱部とは、所定方向に交互に配置される。
【発明の効果】
【0006】
本明細書で開示する技術によれば、水素ガスを効率良く貯蔵及び供給できる水素貯蔵供給装置が提供される。
【図面の簡単な説明】
【0007】
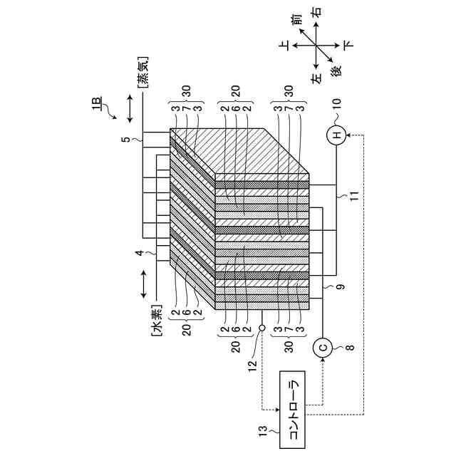
図1は、第1実施形態に係る水素貯蔵供給装置を模式的に示す図である。
図2は、第2実施形態に係る水素貯蔵供給装置を模式的に示す図である。
図3は、第3実施形態に係る水素貯蔵供給装置を模式的に示す図である。
【発明を実施するための形態】
【0008】
以下、本開示に係る実施形態について図面を参照しながら説明するが、本開示は実施形態に限定されない。以下で説明する実施形態の構成要素は適宜組み合わせることができる。また、一部の構成要素を用いない場合もある。
【0009】
実施形態においては、「上」、「下」、「前」、「後」、「左」、及び「右」の用語を用いて各部の位置関係について説明する。これらの用語は、水素貯蔵供給装置の中心を基準とした相対位置又は方向を示す。
【0010】
[第1実施形態]
第1実施形態について説明する。
(【0011】以降は省略されています)
この特許をJ-PlatPat(特許庁公式サイト)で参照する
関連特許
株式会社石井鐵工所
低温タンクの揚液装置
6か月前
株式会社石井鐵工所
低温タンクの揚液装置
3か月前
川崎重工業株式会社
竪型タンク
4か月前
川崎重工業株式会社
三重殻タンク
7か月前
川崎重工業株式会社
三重殻タンク
7か月前
川崎重工業株式会社
極低温流体用配管設備
7日前
トヨタ自動車株式会社
水素タンク
3か月前
トヨタ自動車株式会社
水素充填装置
5か月前
岩谷産業株式会社
燃料ガス充填設備
16日前
株式会社タツノ
充填ノズル
1か月前
帝人株式会社
繊維補強圧力容器及びその製造方法
2か月前
株式会社タツノ
充填ノズル
26日前
川崎重工業株式会社
低温流体の移送システム
5か月前
株式会社神戸製鋼所
水素吸蔵合金容器
2か月前
豊田合成株式会社
圧力容器
6か月前
トヨタ自動車株式会社
タンクモジュール
6か月前
トヨタ自動車株式会社
水素消費システム
3か月前
川崎重工業株式会社
三重殻タンクのパージ方法
7か月前
トヨタ自動車株式会社
水素消費システム
4か月前
トヨタ自動車株式会社
カートリッジタンク
5か月前
トヨタ自動車株式会社
水素タンクシステム
4か月前
オリオン機械株式会社
燃料供給装置および発電システム
6か月前
オリオン機械株式会社
燃料供給装置および発電システム
4か月前
鹿島建設株式会社
水素貯蔵システム
3か月前
JFEエンジニアリング株式会社
エネルギー貯蔵システム
3か月前
JFEエンジニアリング株式会社
エネルギー貯蔵システム
2か月前
トヨタ自動車株式会社
水素タンクの支持構造
6か月前
JFEエンジニアリング株式会社
エネルギー貯蔵システム
2か月前
JFEエンジニアリング株式会社
エネルギー貯蔵システム
2か月前
トヨタ自動車株式会社
高圧タンクの製造方法
6か月前
JFEエンジニアリング株式会社
エネルギー貯蔵システム
4か月前
株式会社 商船三井
貨物タンク
3か月前
三浦工業株式会社
ガス気化システム
6か月前
株式会社SUBARU
水素充填制御方法
6か月前
トヨタ自動車株式会社
ガスタンク
5日前
JFEエンジニアリング株式会社
液化二酸化炭素冷却システム
26日前
続きを見る
他の特許を見る