TOP
|
特許
|
意匠
|
商標
特許ウォッチ
Twitter
他の特許を見る
公開番号
2025135136
公報種別
公開特許公報(A)
公開日
2025-09-18
出願番号
2024032772
出願日
2024-03-05
発明の名称
水素燃焼ボイラ
出願人
三浦工業株式会社
代理人
個人
,
個人
主分類
F23K
5/00 20060101AFI20250910BHJP(燃焼装置;燃焼方法)
要約
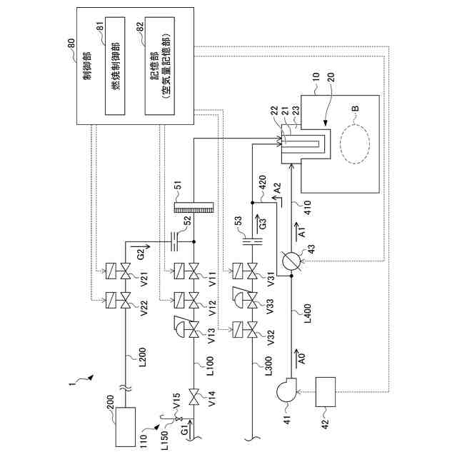
【課題】炉内のパージによる熱損失の低減や負荷要求への応答性が高い水素燃焼ボイラを提供する。
【解決手段】水素燃焼ボイラは、缶体と、送風機と、メインバーナとパイロットバーナとを備えるバーナと、メインバーナに少なくとも水素を50%以上含む水素系燃料ガスを供給する水素供給ラインと、水素系燃料ガスの流路を開閉する第1遮断弁と、水素供給ラインに接続される不活性ガス供給ラインと、不活性ガスの流路を開閉する第2遮断弁と、パイロットバーナ用燃料供給ラインと、パイロットバーナ用燃料の流路を開閉する第3遮断弁と、空気を前記バーナへ供給する空気供給ラインと、制御部とを備える。制御部は、メインバーナ及びパイロットバーナの燃焼を制御する燃焼制御部を備え、燃焼制御部は、第3遮断弁を開放してパイロットバーナの燃焼を開始した後に、第1遮断弁の閉止と第2遮断弁の開放とを行い、水素供給ラインに不活性ガスパージ制御を行う。
【選択図】図2
特許請求の範囲
【請求項1】
缶体と、
送風機と、
少なくとも水素を50%含有する水素系燃料ガスを燃焼するメインバーナと前記メインバーナの着火を行うパイロットバーナとを備えるバーナと、
前記メインバーナに前記水素系燃料ガスを供給する水素供給ラインと、
前記水素供給ラインに設けられ、前記水素系燃料ガスの流路を開閉する第1遮断弁と、
前記水素供給ラインの前記第1遮断弁の近傍であって前記第1遮断弁より下流側に接続され、前記水素供給ラインに不活性ガスを供給する不活性ガス供給ラインと、
前記不活性ガス供給ラインに設けられ、前記不活性ガスの流路を開閉する第2遮断弁と、
前記パイロットバーナにパイロットバーナ用燃料を供給するパイロットバーナ用燃料供給ラインと、
前記パイロットバーナ用燃料供給ラインに設けられ、前記パイロットバーナ用燃料の流路を開閉する第3遮断弁と、
前記送風機からの空気を前記バーナへ供給する空気供給ラインと、
制御部と、
を備え、
前記制御部は、前記メインバーナの燃焼及び前記パイロットバーナの燃焼を制御する燃焼制御部を備え、
前記燃焼制御部は、
前記第3遮断弁を開放して前記パイロットバーナの燃焼を開始した後に、
前記第1遮断弁の閉止と前記第2遮断弁の開放とを行い、前記水素供給ラインに前記不活性ガスを供給する不活性ガスパージ制御を行う、水素燃焼ボイラ。
続きを表示(約 1,300 文字)
【請求項2】
前記空気供給ラインは、
前記メインバーナに空気を供給するメインエア供給ラインと、
前記パイロットバーナに空気を供給するパイロットエア供給ラインと、
前記メインバーナに供給する空気量を調整する空気量調整部と、
を備え、
前記パイロットエア供給ラインは、前記空気供給ラインにおいて前記空気量調整部の上流側に接続される、
請求項1に記載の水素燃焼ボイラ。
【請求項3】
前記メインバーナの火炎を検知して前記燃焼制御部へ送信するメイン火炎検知部と、
前記パイロットバーナの火炎を検知して前記燃焼制御部へ送信するパイロット火炎検知部と、
を備える、
請求項1に記載の水素燃焼ボイラ。
【請求項4】
前記燃焼制御部は、前記不活性ガスパージ制御中に前記メイン火炎検知部において火炎検知できないとき、
前記第2遮断弁を閉止して不活性ガスパージを完了する、
請求項3に記載の水素燃焼ボイラ。
【請求項5】
前記制御部は、炉内のパージを行う空気量に応じた第1空気量と、前記パイロットバーナの燃焼に必要な空気量であって前記第1空気量より小さい第2空気量とを記憶する空気量記憶部を備え、
前記メインバーナにおける前記水素系燃料ガスの燃焼を停止する場合、
前記燃焼制御部は、
前記第1空気量による前記炉内のパージを行い、
前記炉内のパージ完了後に、
前記空気量調整部によりメインエア供給ラインへの空気の供給を停止し、前記第2空気量による前記パイロットエア供給ラインへの空気の供給を続ける、
請求項2記載の水素燃焼ボイラ。
【請求項6】
前記メインバーナにおける前記水素系燃料ガスの燃焼を停止する場合、
前記燃焼制御部は、前記第2遮断弁を開放して不活性ガスパージを開始した後に、前記第1遮断弁を閉止して前記水素系燃料ガスの供給を停止する、
請求項1に記載の水素燃焼ボイラ。
【請求項7】
前記メインバーナでの前記水素系燃料ガスの燃焼が停止し、前記水素供給ラインへの不活性ガスパージが完了し、前記パイロットバーナの燃焼が継続している状態において、前記メインバーナの燃焼を開始する場合、
前記燃焼制御部は、前記第2遮断弁を所定の時間開放して前記水素供給ラインへの不活性ガスパージを行った後に、前記第1遮断弁を開放して前記メインバーナの燃焼を開始する、
請求項1に記載の水素燃焼ボイラ。
【請求項8】
前記メインバーナでの前記水素系燃料ガスの燃焼が停止し、前記水素供給ラインへの前記不活性ガスパージ制御を行っている状態において、前記メインバーナの燃焼を開始する場合、
前記燃焼制御部は、前記水素供給ラインへの不活性ガスパージ完了後に前記第1遮断弁を開放し、前記メインバーナの燃焼を開始する、
請求項1に記載の水素燃焼ボイラ。
発明の詳細な説明
【技術分野】
【0001】
本発明は、少なくとも水素を50%含有する水素系燃料ガスを燃料として用いる水素燃焼ボイラに関する。
続きを表示(約 1,700 文字)
【背景技術】
【0002】
従来、水素ガスを燃料とする水素燃焼ボイラが知られている。水素燃焼ボイラは、燃料を燃焼させた場合に、二酸化炭素を発生しない点で注目されている(例えば、特許文献1参照)。
水素ガスは、炭化水素ガスと比べて燃焼速度が速く、また、空気と混合した場合の燃焼範囲が広いために、バーナで発生した火炎が水素ガスをバーナに供給する水素供給ラインに逆流する逆火減少を防止する必要がある。特に、バーナの燃焼停止時に水素供給ラインに水素ガスが残っていると、この残存した水素ガスと空気とが混合し、バーナの再燃焼時に逆火現象が発生することが考えられる。
【0003】
そこで、水素燃焼ボイラにおいて、安全性向上のために、燃焼停止時には、炉内のパージと水素供給ラインへの不活性ガスによるパージを行い、また、燃焼再開時には、再度、炉内のパージと水素供給ラインへの不活性ガスによるパージを行った後、バーナでの燃焼を再開するという手法が広く採られている。
【先行技術文献】
【特許文献】
【0004】
特開2010-065579号公報
【発明の概要】
【発明が解決しようとする課題】
【0005】
上述のように、水素ガスを燃料とするボイラでは、燃焼停止時と燃焼再開時にいずれも炉内のパージが必要となるが、炉内のパージにより熱損失が生じるという問題があった。また、燃焼停止時と燃焼再開時にいずれも炉内のパージを行うために、負荷要求への応答の遅れが生じるこという問題があった。
そのため、熱損失の低減や、負荷要求への応答性の高い水素燃焼ボイラが求められていた。
【0006】
本発明は、炉内のパージによる熱損失の低減や負荷要求への応答性が高い水素燃焼ボイラを提供することを目的とする。
【課題を解決するための手段】
【0007】
本発明は、以下のような解決手段により、前記課題を解決する。
【0008】
本発明の水素燃焼ボイラは、缶体と、送風機と、少なくとも水素を50%含有する水素系燃料ガスを燃焼するメインバーナと前記メインバーナの着火を行うパイロットバーナとを備えるバーナと、前記メインバーナに前記水素系燃料ガスを供給する水素供給ラインと、前記水素供給ラインに設けられ、前記水素系燃料ガスの流路を開閉する第1遮断弁と、前記水素供給ラインの前記第1遮断弁の近傍であって前記第1遮断弁より下流側に接続され、前記水素供給ラインに不活性ガスを供給する不活性ガス供給ラインと、前記不活性ガス供給ラインに設けられ、前記不活性ガスの流路を開閉する第2遮断弁と、前記パイロットバーナにパイロットバーナ用燃料を供給するパイロットバーナ用燃料供給ラインと、前記パイロットバーナ用燃料供給ラインに設けられ、前記パイロットバーナ用燃料の流路を開閉する第3遮断弁と、前記送風機からの空気を前記バーナへ供給する空気供給ラインと、制御部と、を備え、前記制御部は、前記メインバーナの燃焼及び前記パイロットバーナの燃焼を制御する燃焼制御部を備え、前記燃焼制御部は、前記第3遮断弁を開放して前記パイロットバーナの燃焼を開始した後に、前記第1遮断弁の閉止と前記第2遮断弁の開放とを行い、前記水素供給ラインに前記不活性ガスを供給する不活性ガスパージ制御を行う。
【0009】
また、前記空気供給ラインは、前記メインバーナに空気を供給するメインエア供給ラインと、前記パイロットバーナに空気を供給するパイロットエア供給ラインと、前記メインバーナに供給する空気量を調整する空気量調整部と、を備え、前記パイロットエア供給ラインは、前記空気供給ラインにおいて前記空気量調整部の上流側に接続されることが好ましい。
【0010】
また、水素燃焼ボイラは、前記メインバーナの火炎を検知して前記燃焼制御部へ送信するメイン火炎検知部と、前記パイロットバーナの火炎を検知して前記燃焼制御部へ送信するパイロット火炎検知部と、を備えることが好ましい。
(【0011】以降は省略されています)
この特許をJ-PlatPat(特許庁公式サイト)で参照する
関連特許
三浦工業株式会社
管理装置
2か月前
三浦工業株式会社
洗浄装置
2か月前
三浦工業株式会社
汚泥減容方法
今日
三浦工業株式会社
真空冷却装置
1か月前
三浦工業株式会社
ガス圧縮装置
2か月前
三浦工業株式会社
ガス圧縮装置
2か月前
三浦工業株式会社
ガス圧縮装置
2か月前
三浦工業株式会社
発電ユニット
2か月前
三浦工業株式会社
発電ユニット
2か月前
三浦工業株式会社
発電ユニット
2か月前
三浦工業株式会社
発電ユニット
2か月前
三浦工業株式会社
表示システム
2か月前
三浦工業株式会社
真空冷却装置
1か月前
三浦工業株式会社
真空冷却装置
1か月前
三浦工業株式会社
流体供給装置
1か月前
三浦工業株式会社
洗浄システム
1か月前
三浦工業株式会社
水素燃焼ボイラ
14日前
三浦工業株式会社
熱媒供給システム
6日前
三浦工業株式会社
電力供給システム
2か月前
三浦工業株式会社
発電ユニット集合体
2か月前
三浦工業株式会社
固液分離器及び濾過方法
1か月前
三浦工業株式会社
ダイオキシン類の分画方法
1か月前
三浦工業株式会社
ヒータ装置及び貫流ボイラ
15日前
三浦工業株式会社
水素ボイラシステムの制御装置
3か月前
メタウォーター株式会社
焼却システム及び燃焼制御方法
13日前
三浦工業株式会社
電力供給システムおよび発電ユニットの設置台数の決定方法
2か月前
メタウォーター株式会社
焼却システム及び熱媒供給制御方法
13日前
三浦工業株式会社
ガス気化システム
2か月前
国立大学法人九州大学
水電解装置、水素製造システム及び水電解方法
1か月前
個人
燃焼炉の操業方法
1か月前
個人
煙突煤払い掃除機
2か月前
個人
ウッドガスストーブ
1日前
個人
形見の製造方法
7日前
コーキ株式会社
煙突
22日前
株式会社豊田自動織機
耐熱部材
21日前
株式会社パロマ
燃焼装置
2か月前
続きを見る
他の特許を見る