TOP
|
特許
|
意匠
|
商標
特許ウォッチ
Twitter
他の特許を見る
公開番号
2025163346
公報種別
公開特許公報(A)
公開日
2025-10-29
出願番号
2024066484
出願日
2024-04-17
発明の名称
ドライアイス製造システム
出願人
JFEエンジニアリング株式会社
代理人
個人
主分類
C01B
32/55 20170101AFI20251022BHJP(無機化学)
要約
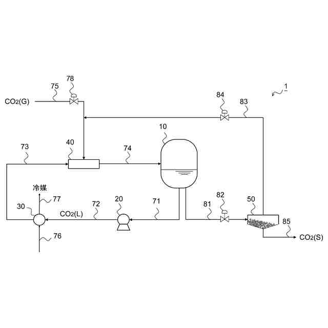
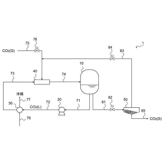
【課題】設備の簡素化及びコンパクト化と二酸化炭素の損失の最小化を両立するドライアイス製造システムを提供する。
【解決手段】本発明に係るドライアイス製造システム1は、液化二酸化炭素ドラム10と、液化二酸化炭素ドラム10を含んで液化二酸化炭素の循環経路を形成する液化二酸化炭素循環ラインと、液化二酸化炭素循環ラインを流れる液化二酸化炭素を駆動流体とし、二酸化炭素ガスを吸引流体とするエジェクタ40と、液化二酸化炭素ドラム10に貯留されている液化二酸化炭素のうちドライアイス生成用の液化二酸化炭素を払い出し、液化二酸化炭素減圧弁82によって固化を伴う圧力まで減圧してドライアイスを生成する液化二酸化炭素払出ライン81と、生成されたドライアイスを貯留するドライアイス貯留槽50と、減圧で発生した二酸化炭素ガスをドライアイス貯留槽50からエジェクタ40に供給する二酸化炭素ガスリサイクルライン83と、を有する。
【選択図】 図1
特許請求の範囲
【請求項1】
液化二酸化炭素を貯留する液化二酸化炭素ドラムと、
前記液化二酸化炭素ドラムを含んで液化二酸化炭素の循環経路を形成する液化二酸化炭素循環ラインと、
前記液化二酸化炭素循環ラインに配設され、前記液化二酸化炭素循環ラインを流れる液化二酸化炭素を駆動流体とし、二酸化炭素ガスを吸引流体とするエジェクタと、
前記液化二酸化炭素ドラムに貯留されている液化二酸化炭素のうちドライアイス生成用の液化二酸化炭素を払い出し、払い出された液化二酸化炭素を液化二酸化炭素減圧弁によって固化を伴う圧力まで減圧してドライアイスを生成する液化二酸化炭素払出ラインと、
生成されたドライアイスを受け入れて貯留するドライアイス貯留槽と、
前記液化二酸化炭素減圧弁による減圧で発生した二酸化炭素ガスを前記ドライアイス貯留槽から前記エジェクタに供給する二酸化炭素ガスリサイクルラインと、を有することを特徴とするドライアイス製造システム。
続きを表示(約 87 文字)
【請求項2】
前記エジェクタに対してさらに外部から二酸化炭素ガスを受け入れるガス受入ラインを有することを特徴とする請求項1に記載のドライアイス製造システム。
発明の詳細な説明
【技術分野】
【0001】
本発明は、ドライアイスを製造するドライアイス製造システムに関する。
続きを表示(約 1,400 文字)
【背景技術】
【0002】
一般に、ドライアイスを製造するには、液体CO
2
を大気圧まで減圧させ、液体CO
2
が蒸発する際に蒸発潜熱を奪うことで残りの液体を冷却し、ドライアイスを製造する。このため、液体CO
2
の一部が蒸発して大気圧の二酸化炭素ガスとなってしまい、ドライアイスとならない二酸化炭素ガスが一定割合生じていた。
【0003】
この点、特許文献1には、減圧時に生成される二酸化炭素ガスをコンプレッサで圧縮して冷却したのち、膨張タービンで減圧することで一部をドライアイスとして回収する技術が開示されている。
【先行技術文献】
【特許文献】
【0004】
特開2006―117458号公報
【発明の概要】
【発明が解決しようとする課題】
【0005】
しかしながら、コンプレッサとタービンを備えると設備が複雑かつ大掛かりになり、設備コストやメンテナンスコストも増大する。また、一部は排気として外部に出てしまうため、二酸化炭素の損失を生み出していた。
【0006】
本発明はかかる課題を解決するためになされたものであり、設備の簡素化及びコンパクト化と二酸化炭素の損失の最小化を両立するドライアイス製造システムを提供することを目的としている。
【課題を解決するための手段】
【0007】
(1)本発明に係るドライアイス製造システムは、液化二酸化炭素を貯留する液化二酸化炭素ドラムと、
前記液化二酸化炭素ドラムを含んで液化二酸化炭素の循環経路を形成する液化二酸化炭素循環ラインと、
前記液化二酸化炭素循環ラインに配設され、前記液化二酸化炭素循環ラインを流れる液化二酸化炭素を駆動流体とし、二酸化炭素ガスを吸引流体とするエジェクタと、
前記液化二酸化炭素ドラムに貯留されている液化二酸化炭素のうちドライアイス生成用の液化二酸化炭素を払い出し、払い出された液化二酸化炭素を液化二酸化炭素減圧弁によって固化を伴う圧力まで減圧してドライアイスを生成する液化二酸化炭素払出ラインと、
生成されたドライアイスを受け入れて貯留するドライアイス貯留槽と、
前記液化二酸化炭素減圧弁による減圧で発生した二酸化炭素ガスを前記ドライアイス貯留槽から前記エジェクタに供給する二酸化炭素ガスリサイクルラインと、を有することを特徴とするものである。
【0008】
(2)また、上記(1)に記載のものにおいて、前記エジェクタに対してさらに外部から二酸化炭素ガスを受け入れるガス受入ラインを有することを特徴とするものである。
【発明の効果】
【0009】
本発明のドライアイス製造システムによれば、設備の簡素化及びコンパクト化と二酸化炭素の損失の最小化を両立して、ドライアイスを製造することができる。
【図面の簡単な説明】
【0010】
本発明の実施の形態1に係るドライアイス製造システムを示す模式図である。
本発明の実施の形態2に係るドライアイス製造システムを示す模式図である。
【発明を実施するための形態】
(【0011】以降は省略されています)
この特許をJ-PlatPat(特許庁公式サイト)で参照する
関連特許
株式会社タクマ
固体炭素化設備
17日前
三菱重工業株式会社
加熱装置
17日前
東ソー株式会社
CHA型ゼオライトの製造方法
27日前
株式会社トクヤマ
酸性次亜塩素酸水の製造方法
5日前
東ソー株式会社
CHA型ゼオライトの製造方法
27日前
日揮触媒化成株式会社
珪酸液およびその製造方法
20日前
デンカ株式会社
窒化ケイ素粉末
19日前
デンカ株式会社
窒化ケイ素粉末
19日前
株式会社三井E&S
アンモニア改質装置
27日前
住友化学株式会社
無機アルミニウム化合物粉末
4日前
デンカ株式会社
窒化ケイ素粉末の製造方法
24日前
三菱ケミカル株式会社
槽の洗浄方法及びシリカ粒子の製造方法
25日前
デンカ株式会社
セラミックス粉末の製造方法
24日前
大阪瓦斯株式会社
酸化物複合体
25日前
JFEエンジニアリング株式会社
ドライアイス製造システム
5日前
トヨタ自動車株式会社
光触媒を用いた水素ガス製造装置
25日前
トヨタ自動車株式会社
光触媒を用いた水素ガス製造装置
25日前
トヨタ自動車株式会社
光触媒を用いた水素ガス製造装置
12日前
デンカ株式会社
窒化ホウ素粉末の製造方法
25日前
大阪瓦斯株式会社
水素製造装置及びその運転方法
25日前
アサヒプリテック株式会社
濃縮方法
25日前
アサヒプリテック株式会社
濃縮方法
25日前
トヨタ自動車株式会社
光触媒を用いた水素ガス製造装置
17日前
日揮触媒化成株式会社
粉体及びその製造方法、並びに樹脂組成物
24日前
株式会社レゾナック
球状アルミナ粉末
24日前
東ソー株式会社
アルカリ金属の除去方法
26日前
日本電気株式会社
繊維状カーボンナノホーン集合体の接着分離方法
20日前
株式会社大阪チタニウムテクノロジーズ
四塩化チタン製造方法
24日前
日揮触媒化成株式会社
シリカ微粒子分散液およびその製造方法
1か月前
エヌ・イーケムキャット株式会社
ゼオライトの製造方法
19日前
デンカ株式会社
窒化ホウ素粉末、及び樹脂成形体
20日前
デンカ株式会社
窒化ホウ素粉末、及び樹脂成形体
20日前
日揮触媒化成株式会社
多孔質の三次粒子を含む粉体、及びその製造方法
20日前
デンカ株式会社
窒化ケイ素粉末、及びその製造方法
24日前
デンカ株式会社
窒化ケイ素粉末、及びその製造方法
24日前
日本特殊陶業株式会社
アンモニアの合成システム
6日前
続きを見る
他の特許を見る