TOP
|
特許
|
意匠
|
商標
特許ウォッチ
Twitter
他の特許を見る
公開番号
2025151695
公報種別
公開特許公報(A)
公開日
2025-10-09
出願番号
2024053247
出願日
2024-03-28
発明の名称
水素製造装置及びその運転方法
出願人
大阪瓦斯株式会社
代理人
弁理士法人R&C
主分類
C01B
3/38 20060101AFI20251002BHJP(無機化学)
要約
【課題】起動運転時における昇温時間を短縮化可能な水素製造装置を提供すること。
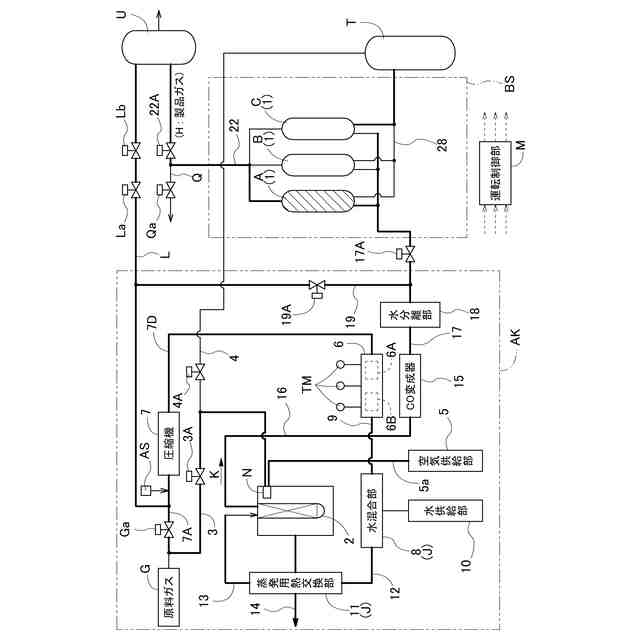
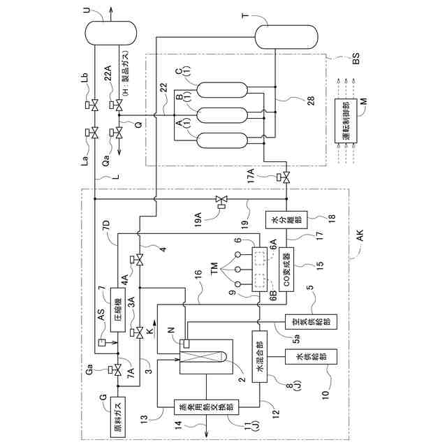
【解決手段】運転制御部Mが、原料ガスG及び水蒸気を改質器2に供給して改質ガスKを生成し、改質処理部AKからの改質ガスKを吸着塔1に供給して製品ガスHを製造する製品ガス製造運転を実行するように構成された水素製造装置であって、脱硫器6が、原料ガスG中の硫黄成分を除去する脱硫触媒6B、及び改質ガスK及び製品ガスHの少なくともいずれか一方に含まれる水素成分と酸素分子の反応を促す酸化触媒6Aを備え、脱硫器6に空気を供給する空気供給装置ASが設けられている。
【選択図】図1
特許請求の範囲
【請求項1】
水素成分を含む原料ガスを脱硫処理する脱硫器、及び加熱バーナにて改質用温度に加熱された状態で前記脱硫器からの前記原料ガスを水蒸気改質処理して水素成分が多い改質ガスを生成する改質器を備える改質処理部と、
前記改質ガスから前記水素成分以外の吸着対象成分を吸着剤に吸着して製品ガスを生成しかつ前記吸着対象成分をオフガスとして排出する圧力変動吸着運転を行う複数の吸着塔を備えた圧力変動吸着部と、
前記オフガスを燃焼用燃料として前記加熱バーナに供給するオフガス供給路と、
運転制御部と、が設けられ、
前記運転制御部が、前記原料ガス及び水蒸気を前記改質器に供給して前記改質ガスを生成し、前記改質処理部からの前記改質ガスを前記吸着塔に供給して前記製品ガスを製造する製品ガス製造運転を実行するように構成された水素製造装置であって、
前記脱硫器が、前記原料ガス中の硫黄成分を除去する脱硫触媒、及び前記改質ガス及び前記製品ガスの少なくともいずれか一方に含まれる水素成分と酸素分子の反応を促す酸化触媒を備え、
前記脱硫器に空気を供給する空気供給装置が設けられている水素製造装置。
続きを表示(約 880 文字)
【請求項2】
前記脱硫器が温度計を備えており、前記脱硫器の温度が所定の温度範囲内に維持されるように、前記運転制御部が前記空気供給装置を制御して前記空気の供給量を調節する、請求項1に記載の水素製造装置。
【請求項3】
水素成分を含む原料ガスを脱硫処理する脱硫器、及び加熱バーナにて改質用温度に加熱された状態で前記脱硫器からの前記原料ガスを水蒸気改質処理して水素成分が多い改質ガスを生成する改質器を備える改質処理部と、
前記改質ガスから前記水素成分以外の吸着対象成分を吸着剤に吸着して製品ガスを生成しかつ前記吸着対象成分をオフガスとして排出する圧力変動吸着運転を行う複数の吸着塔を備えた圧力変動吸着部と、
前記オフガスを燃焼用燃料として前記加熱バーナに供給するオフガス供給路と、が設けられ、
前記脱硫器が、前記原料ガス中の硫黄成分を除去する脱硫触媒、及び前記改質ガス及び前記製品ガスの少なくともいずれか一方に含まれる水素成分と酸素分子の反応を促す酸化触媒を備え、
前記脱硫器に空気を供給する空気供給装置が設けられており、
前記原料ガス及び水蒸気を前記改質器に供給して前記改質ガスを生成し、前記改質処理部からの前記改質ガスを前記吸着塔に供給して前記製品ガスを製造する製品ガス製造運転を実行するように構成された水素製造装置の運転方法であって、
前記改質処理部から前記圧力変動吸着部へのガス供給を遮断した状態で、前記改質ガス及び前記製品ガスの少なくともいずれか一方を、前記脱硫器、及び前記改質器を循環流動させる起動運転時において、前記脱硫器に空気を供給して、空気中の酸素分子と、前記改質ガス及び前記製品ガスの少なくともいずれか一方に含まれる水素成分とを反応させることによって、前記脱硫器の内部の温度を昇温させる水素製造装置の運転方法。
【請求項4】
前記脱硫器の内部の温度が所定の温度範囲内に維持されるように、前記空気の供給量が調節される請求項3に記載の水素製造装置の運転方法。
発明の詳細な説明
【技術分野】
【0001】
本発明は、水素製造装置及びその運転方法に関する。
続きを表示(約 1,700 文字)
【背景技術】
【0002】
水素製造装置は、改質部によって、天然ガスやナフサ等の炭化水素系ガスである原料ガスを水蒸気改質処理により水素成分が多い改質ガスに改質し、圧力変動吸着部によって、水素成分及び水素成分以外の吸着対象成分を含む改質ガスから吸着対象成分を吸着剤に吸着することにより、水素濃度の高い製品ガスを製造するものである。
【0003】
従来の水素製造装置としては、例えば以下の特許文献1に記載されているものが知られている。当該水素製造装置は、水素成分を含む原料ガスを供給する原料ガス供給用の圧縮機、圧縮機にて供給される原料ガスを脱硫処理する脱硫器、及び、加熱バーナにて改質用温度に加熱された状態で脱硫器からの原料ガスを水蒸気改質処理して水素成分が多い改質ガスを生成する改質器を備える改質処理部と、改質ガスから前記水素成分以外の吸着対象成分を吸着剤に吸着して製品ガスを生成しかつ前記吸着対象成分をオフガスとして排出する圧力変動吸着運転を行う複数の吸着塔を備えた圧力変動吸着部と、製品ガスを回収する製品ガスタンクと、オフガスを燃焼用燃料として加熱バーナに供給するオフガス供給路と、運転制御部と、を備える。
【0004】
従来の水素製造装置では、起動運転時の昇温過程において、装置内の温度上昇の熱源は主に改質器の加熱バーナの燃焼熱であり、昇温が完了するまで所定の時間を要する。
【先行技術文献】
【特許文献】
【0005】
特開2020-158357号公報
【発明の概要】
【発明が解決しようとする課題】
【0006】
処理効率を向上させるため、昇温時間を短縮して、水素製造開始までの時間をできる限り短くしたいということが望まれている。特に脱硫器の温度が上昇し難く、昇温過程のボトルネックとなっている。
【0007】
本発明は、上記実状に鑑みて為されたものであって、その目的は、起動運転時における昇温時間を短縮化可能な水素製造装置を提供することにある。
【課題を解決するための手段】
【0008】
本発明に係る水素製造装置の構成は、水素成分を含む原料ガスを脱硫処理する脱硫器、及び加熱バーナにて改質用温度に加熱された状態で前記脱硫器からの前記原料ガスを水蒸気改質処理して水素成分が多い改質ガスを生成する改質器を備える改質処理部と、
前記改質ガスから前記水素成分以外の吸着対象成分を吸着剤に吸着して製品ガスを生成しかつ前記吸着対象成分をオフガスとして排出する圧力変動吸着運転を行う複数の吸着塔を備えた圧力変動吸着部と、
前記オフガスを燃焼用燃料として前記加熱バーナに供給するオフガス供給路と、
運転制御部と、が設けられ、
前記運転制御部が、前記原料ガス及び水蒸気を前記改質器に供給して前記改質ガスを生成し、前記改質処理部からの前記改質ガスを前記吸着塔に供給して前記製品ガスを製造する製品ガス製造運転を実行するように構成された水素製造装置であって、
前記脱硫器が、前記原料ガス中の硫黄成分を除去する脱硫触媒、及び前記改質ガス及び前記製品ガスの少なくともいずれか一方に含まれる水素成分と酸素分子の反応を促す酸化触媒を備え、
前記脱硫器に空気を供給する空気供給装置が設けられている。
【0009】
本構成によれば、脱硫器において、空気供給装置より供給された空気中の酸素分子と、改質ガス及び製品ガスの少なくともいずれか一方に含まれる水素成分とが、酸化触媒を介して反応することによって、脱硫器の内部温度がより一層昇温し易くなる。そして、加熱バーナによる燃焼熱と合わせて、改質処理部の全体が効率的に昇温されて、起動運転時における昇温時間が短縮されるため、水素製造開始までの時間も短縮化される。
【0010】
本発明に係る水素製造装置においては、前記脱硫器が温度計を備えており、前記脱硫器の温度が所定の温度範囲内に維持されるように、前記運転制御部が前記空気供給装置を制御して前記空気の供給量を調節すると好適である。
(【0011】以降は省略されています)
この特許をJ-PlatPat(特許庁公式サイト)で参照する
関連特許
大阪瓦斯株式会社
探査装置
1日前
大阪瓦斯株式会社
燃焼装置
2日前
大阪瓦斯株式会社
蓄電装置
1か月前
大阪瓦斯株式会社
給湯装置
11日前
大阪瓦斯株式会社
ガスコンロ
11日前
大阪瓦斯株式会社
撥水性塗料
今日
大阪瓦斯株式会社
加熱調理器
1か月前
大阪瓦斯株式会社
衣類乾燥機
1か月前
大阪瓦斯株式会社
衣類乾燥機
1か月前
大阪瓦斯株式会社
フライヤー
8日前
大阪瓦斯株式会社
衣類乾燥機
1か月前
大阪瓦斯株式会社
異常診断装置
22日前
大阪瓦斯株式会社
異常診断装置
22日前
大阪瓦斯株式会社
異常診断装置
22日前
大阪瓦斯株式会社
異常診断装置
22日前
大阪瓦斯株式会社
異常診断装置
22日前
大阪瓦斯株式会社
ガラス複合体
3日前
大阪瓦斯株式会社
ガラス複合体
3日前
大阪瓦斯株式会社
異常診断装置
22日前
大阪瓦斯株式会社
異常診断装置
22日前
大阪瓦斯株式会社
音声出力装置
2日前
大阪瓦斯株式会社
警報システム
2日前
大阪瓦斯株式会社
警報システム
2日前
大阪瓦斯株式会社
管理システム
2日前
大阪瓦斯株式会社
燃料電池装置
21日前
大阪瓦斯株式会社
異常診断装置
22日前
大阪瓦斯株式会社
通信システム
2か月前
大阪瓦斯株式会社
地中給電設備
21日前
大阪瓦斯株式会社
蓄電制御装置
15日前
大阪瓦斯株式会社
異常診断装置
22日前
大阪瓦斯株式会社
鮮度維持装置
21日前
大阪瓦斯株式会社
住宅設備機器
1か月前
大阪瓦斯株式会社
動作制御装置
1日前
大阪瓦斯株式会社
高耐熱組成物
1日前
大阪瓦斯株式会社
酸化物複合体
1日前
大阪瓦斯株式会社
蓄電制御装置
1日前
続きを見る
他の特許を見る