TOP
|
特許
|
意匠
|
商標
特許ウォッチ
Twitter
他の特許を見る
10個以上の画像は省略されています。
公開番号
2025163479
公報種別
公開特許公報(A)
公開日
2025-10-29
出願番号
2024066769
出願日
2024-04-17
発明の名称
電源装置
出願人
コーセル株式会社
代理人
個人
主分類
H02M
3/28 20060101AFI20251022BHJP(電力の発電,変換,配電)
要約
【課題】入力電圧に関係なく一定の出力電圧が得られ、且つ出力電圧の設定を容易に変更できる倍電圧整流平滑回路を備えた電源装置を提供する。
【解決手段】トランスは、グランド端子26gが第一のグランドライン36に接続され、振幅端子26sに、第一のグランドライン36を基準に正方向及び負方向に振幅する矩形波電圧Vsが発生する電圧生成用巻線26を備える。倍電圧整流平滑回路32の結合コンデンサ32aと直列の位置に挿入された補助スイッチ56を備える。少なくとも矩形波電圧Vsが負方向に振幅している期間Tbの中の特定期間、補助スイッチ56をオフ状態に保持させる制御を行うスイッチ制御回路58を備える。スイッチ制御回路58の制御により、結合コンデンサ32aの両端電圧Vcが一定以上に上昇するのが阻止され、倍電圧整流平滑回路32の平滑コンデンサ32dに発生する出力電圧Vo3が目標値Vrに保持される。
【選択図】図1
特許請求の範囲
【請求項1】
入力電圧を断続して入力断続電圧を発生させるスイッチング素子と、複数の巻線を有したトランスと、第一のグランドラインと、前記第一のグランドラインに対する電圧差Vg21[Vg21≧0]が一定値になるように制御されている第二のグランドラインと、倍電圧整流平滑回路とを備え、
前記複数の巻線の中に、前記入力断続電圧が印加される入力巻線と、グランド端子と振幅端子とを有する巻線であって、前記グランド端子が前記第一のグランドラインに接続され、前記振幅端子に、前記第一のグランドラインを基準に正方向及び負方向に振幅する矩形波電圧Vsが発生する電圧生成用巻線とが含まれ、前記矩形波電圧Vsは、正波高値+Va[Va>0]及び負波高値-Vb[Vb>0]のうち、前記正波高値+Vaが前記入力電圧の値に関係なく一定値になるように制御されており、
前記倍電圧整流平滑回路は、前記電圧生成用巻線の前記振幅端子に一端が接続された結合コンデンサと、アノードが前記第二のグランドラインに接続され、カソードが前記結合コンデンサの他端に接続された電位設定ダイオードと、アノードが前記結合コンデンサの他端に接続された整流ダイオードと、高電圧側の一端が前記整流ダイオードのカソードに接続され、低電圧側の一端が前記第一のグランドライン又は前記第二のグランドラインに接続された平滑コンデンサとを備えた電源装置において、
前記結合コンデンサと直列の位置に挿入された補助スイッチと、前記補助スイッチのオンオフを制御する回路であって、少なくとも前記矩形波電圧Vsが負方向に振幅している期間の中の特定期間、前記補助スイッチをオフ状態に保持させる制御を行うスイッチ制御回路とを備え、
前記スイッチ制御回路の制御により、前記結合コンデンサの両端電圧Vcが一定以上に上昇するのが阻止され、前記平滑コンデンサの高電圧側の一端の、前記第二のグランドラインに対する電圧差が目標値Vr[Va<Vr<Va+Vb]に保持されることを特徴とする電源装置。
続きを表示(約 4,900 文字)
【請求項2】
前記スイッチ制御回路は、前記矩形波電圧Vsを検出し、前記矩形波電圧Vsの瞬時値が+Vaから低下して所定の閾値-Vx1[0<Vx1<Vb]に達した時に前記補助スイッチをオフさせ、その後、前記矩形波電圧Vsの瞬時値が-Vbから上昇して前記閾値-Vx1以上になると前記補助スイッチをオンさせる制御を行う請求項1記載の電源装置。
【請求項3】
前記スイッチ制御回路は、前記結合コンデンサの両端電圧Vc及び前記補助スイッチの両端電圧Vswとを検出し、両端電圧Vcが上昇して所定の閾値Vx2[0<Vx2<Vb+Vg21]に達した時に前記補助スイッチをオフさせ、その後、オフしている前記補助スイッチの前記両端電圧Vswがゼロになった時又は前記両端電圧Vswの正負が反転した時にオンさせる制御を行う請求項1記載の電源装置。
【請求項4】
前記電圧差Vg21の設定は使用者が可変調節することができ、前記スイッチ制御回路は、前記電圧差Vg21が電圧差(Vg21+ΔV)に変更されたことを検知すると、前記閾値Vx2の設定を能動的に(Vx2+ΔV)に変更し、これによって、前記平滑コンデンサの高電圧側の一端の、前記第二のグランドラインに対する電圧差が目標値Vr[Va<Vr<Va+Vb]に保持される請求項3記載の電源装置。
【請求項5】
入力電圧を断続して入力断続電圧を発生させるスイッチング素子と、複数の巻線を有したトランスと、第一のグランドラインと、前記第一のグランドラインに対する電圧差Vg21[Vg21≧0]が一定値になるように制御されている第二のグランドラインと、倍電圧整流平滑回路とを備え、
前記複数の巻線の中に、前記入力断続電圧が印加される入力巻線と、グランド端子と振幅端子とを有する巻線であって、前記グランド端子が前記第一のグランドラインに接続され、前記振幅端子に、前記第一のグランドラインを基準に正方向及び負方向に振幅する矩形波電圧Vsが発生する電圧生成用巻線とが含まれ、前記矩形波電圧Vsは、正波高値+Va[Va>0]及び負波高値-Vb[Vb>0]のうち、前記負波高値-Vbが前記入力電圧の値に関係なく一定値になるように制御されており、
前記倍電圧整流平滑回路は、前記電圧生成用巻線の前記振幅端子に一端が接続された結合コンデンサと、アノードが前記第二のグランドラインに接続され、カソードが前記結合コンデンサの他端に接続された電位設定ダイオードと、アノードが前記結合コンデンサの他端に接続された整流ダイオードと、高電圧側の一端が前記整流ダイオードのカソードに接続され、低電圧側の一端が前記第一のグランドライン又は前記第二のグランドラインに接続された平滑コンデンサとを備えた電源装置において、
前記結合コンデンサと直列の位置に挿入された補助スイッチと、前記補助スイッチのオンオフを制御するスイッチ制御回路とを備え、
前記スイッチ制御回路は、前記矩形波電圧Vsを検出し、前記矩形波電圧Vsの瞬時値が-Vbから上昇して所定の閾値Vx3[0<Vx3<Va]に達した時に前記補助スイッチをオフさせ、その後、前記矩形波電圧Vsの瞬時値が+Vaから低下して前記閾値Vx3以下になると前記補助スイッチをオンさせる制御を行い、
前記スイッチ制御回路の制御により、前記第一のグランドラインの電位を基準電位とした時の前記整流ダイオードのアノードの電圧である整流前電圧Ve1が一定以上に上昇するのが阻止され、前記平滑コンデンサの高電圧側の一端の、前記第二のグランドラインに対する電圧差が目標値Vr[Va<Vr<Va+Vb]に保持されることを特徴とする電源装置。
【請求項6】
入力電圧を断続して入力断続電圧を発生させるスイッチング素子と、複数の巻線を有したトランスと、第一のグランドラインと、前記第一のグランドラインに対する電圧差Vg21[Vg21≧0]が一定値になるように制御されている第二のグランドラインと、倍電圧整流平滑回路とを備え、
前記複数の巻線の中に、前記入力断続電圧が印加される入力巻線と、グランド端子と振幅端子とを有する巻線であって、前記グランド端子が前記第一のグランドラインに接続され、前記振幅端子に、前記第一のグランドラインを基準に正方向及び負方向に振幅する矩形波電圧Vsが発生する電圧生成用巻線とが含まれ、前記矩形波電圧Vsは、正波高値+Va[Va>0]及び負波高値-Vb[Vb>0]のうち、前記正波高値+Vaが前記入力電圧の値に関係なく一定値になるように制御されており、
前記倍電圧整流平滑回路は、前記電圧生成用巻線の前記振幅端子に一端が接続された結合コンデンサと、アノードが前記第二のグランドラインに接続され、カソードが前記結合コンデンサの他端に接続された電位設定ダイオードと、アノードが前記結合コンデンサの他端に接続された整流ダイオードと、高電圧側の一端が前記整流ダイオードのカソードに接続され、低電圧側の一端が前記第一のグランドライン又は前記第二のグランドラインに接続された平滑コンデンサとを備えた電源装置において、
前記結合コンデンサと前記電圧生成用巻線の前記振幅端子との間に挿入されたトランジスタであって、エミッタが前記結合コンデンサの一端に接続され、コレクタが前記電圧生成用巻線の一端に接続されたPNPトランジスタと、前記PNPトランジスタのベースに対し、前記第一のグランドラインの電位を基準電位とする直流バイアスVbiを印加するバイアス回路と、アノードが前記PNPトランジスタのコレクタに接続され、カソードが前記PNPトランジスタのエミッタに接続された補助ダイオードとを備え、
前記矩形波電圧Vsが負方向に振幅している期間の中の特定期間、前記PNPトランジスタは、エミッタの電位が前記直流バイアスVbiに対応した電位に保持されることによって非導通状態になり、これによって、前記結合コンデンサの両端電圧Vcが一定以上に上昇するのが阻止されて、前記平滑コンデンサの高電圧側の一端の、前記第二のグランドラインに対する電圧差が目標値Vr[Va<Vr<Va+Vb]に保持されることを特徴とする電源装置。
【請求項7】
入力電圧を断続して入力断続電圧を発生させるスイッチング素子と、複数の巻線を有したトランスと、第一のグランドラインと、前記第一のグランドラインに対する電圧差Vg21[Vg21≧0]が一定値になるように制御されている第二のグランドラインと、倍電圧整流平滑回路とを備え、
前記複数の巻線の中に、前記入力断続電圧が印加される入力巻線と、グランド端子と振幅端子とを有する巻線であって、前記グランド端子が前記第一のグランドラインに接続され、前記振幅端子に、前記第一のグランドラインを基準に正方向及び負方向に振幅する矩形波電圧Vsが発生する電圧生成用巻線とが含まれ、前記矩形波電圧Vsは、正波高値+Va[Va>0]及び負波高値-Vb[Vb>0]のうち、前記負波高値-Vbが前記入力電圧の値に関係なく一定値になるように制御されており、
前記倍電圧整流平滑回路は、前記電圧生成用巻線の前記振幅端子に一端が接続された結合コンデンサと、アノードが前記第二のグランドラインに接続され、カソードが前記結合コンデンサの他端に接続された電位設定ダイオードと、アノードが前記結合コンデンサの他端に接続された整流ダイオードと、高電圧側の一端が前記整流ダイオードのカソードに接続され、低電圧側の一端が前記第一のグランドライン又は前記第二のグランドラインに接続された平滑コンデンサとを備えた電源装置において、
前記結合コンデンサと前記電圧生成用巻線の前記振幅端子との間に挿入されたトランジスタであって、エミッタが前記結合コンデンサの一端に接続され、コレクタが前記電圧生成用巻線の一端に接続されたPNPトランジスタと、前記PNPトランジスタのベースに対し、前記矩形波電圧Vsが正波高値+Vaになっている時の前記振幅端子の電位を基準電位とする直流バイアスVbiを印加するバイアス回路と、アノードが前記PNPトランジスタのコレクタに接続され、カソードが前記PNPトランジスタのエミッタに接続された補助ダイオードとを備え、
前記矩形波電圧Vsが負方向に振幅している期間の中の特定期間、前記PNPトランジスタは、エミッタの電位が前記直流バイアスVbiに対応した電位に保持されることによって非導通状態になり、これによって、前記結合コンデンサの両端電圧Vcが一定以上に上昇するのが阻止されて、前記平滑コンデンサの高電圧側の一端の、前記第二のグランドラインに対する電圧差が目標値Vr[Va<Vr<Va+Vb]に保持されることを特徴とする電源装置。
【請求項8】
前記PNPトランジスタがPチャネルのMOS型FETに置き換えられた請求項6又は7記載の電源装置。
【請求項9】
前記補助ダイオードが前記MOS型FETのドレインソース間の寄生ダイオードで代用されている請求項8記載の電源装置。
【請求項10】
スイッチング素子と、複数の巻線を有したトランスと、第一のグランドラインと、前記第一のグランドラインに対する電圧差Vg21[Vg21≧0]が一定値になるように制御されている第二のグランドラインと、倍電圧整流平滑回路とを備え、
前記複数の巻線の中に、前記スイッチング素子がオンオフすることによって入力電圧を断続した断続電圧が印加される入力巻線と、グランド端子と振幅端子とを有する巻線であって、前記グランド端子が前記第一のグランドラインに接続され、前記振幅端子に、前記第一のグランドラインを基準に正方向及び負方向に振幅する矩形波電圧Vsが発生する電圧生成用巻線とが含まれ、前記矩形波電圧Vsは、正波高値+Va[Va>0]及び負波高値-Vb[Vb>0]のうち、前記正波高値+Vaが前記入力電圧の値に関係なく一定値になるように制御されており、
前記倍電圧整流平滑回路は、前記電圧生成用巻線の前記振幅端子に一端が接続された結合コンデンサと、アノードが前記第二のグランドラインに接続され、カソードが前記結合コンデンサの他端に接続された電位設定ダイオードと、アノードが前記結合コンデンサの他端に接続された整流ダイオードと、高電圧側の一端が前記整流ダイオードのカソードに接続され、低電圧側の一端が前記第一のグランドライン又は前記第二のグランドラインに接続された平滑コンデンサとを備えた電源装置において、
前記電位設定ダイオード及び前記整流ダイオードの接続点と前記結合コンデンサとの間に挿入されたトランジスタであって、エミッタが前記結合コンデンサの一端に接続され、コレクタが前記電位設定ダイオード及び前記整流ダイオードの接続点に接続されたNPNトランジスタと、前記NPNトランジスタのベースに対し、前記矩形波電圧Vsが負波高値-Vbになっている時の前記振幅端子の電位を基準電位とする直流バイアスVbiを印加するバイアス回路と、アノードが前記NPNトランジスタのエミッタに接続され、カソードが前記NPNトランジスタのコレクタに接続された補助ダイオードとを備え、
前記矩形波電圧Vsが負方向に振幅している期間の中の特定期間、前記NPNトランジスタは、エミッタの電位が前記直流バイアスVbiに対応した電位に保持されることによって非導通状態になり、これによって、前記結合コンデンサの両端電圧Vcが一定以上に高くなるのが阻止されて、前記平滑コンデンサの高電圧側の一端の、前記第二のグランドラインに対する電圧差が目標値Vr[Va<Vr<Va+Vb]に保持されることを特徴とする電源装置。
(【請求項11】以降は省略されています)
発明の詳細な説明
【技術分野】
【0001】
本発明は、トランスの巻線の発生電圧を整流して直流電圧を生成する倍電圧整流平滑回路を備えた電源装置に関する。
続きを表示(約 1,800 文字)
【背景技術】
【0002】
<従来の電源装置10>
従来、図25に示す電源装置10のように、外部負荷16(ユーザ装置等)に一定の出力電圧Vo1を出力する主DC-DCコンバータ12と、内部負荷18a,18b(電源装置10内の制御回路等)に出力電圧Vo2,Vo3を出力する補助DC-DCコンバータ14とを備えた電源装置があった。
【0003】
主DC-DCコンバータ12は、入力電源20から供給された入力電圧Viを一定の出力電圧Vo1に変換する装置で、出力電圧Vo1を一定の値(目標値)に保持する動作を行う。主DC-DCコンバータ12は、スイッチングレギュレータとシリーズレギュレータのどちらでもよい。
【0004】
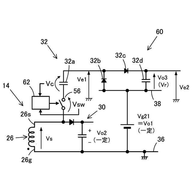
補助DC-DCコンバータ14は、スイッチングレギュレータであり、入力電圧Viを断続して入力断続電圧を発生させるスイッチング素子22と、入力巻線24及び電圧生成用巻線26(出力巻線)を有したトランス28とを備えている。さらに、電圧生成用巻線26に発生する矩形波電圧Vsを整流平滑して出力電圧Vo2を生成する整流平滑回路30と、矩形波電圧Vsを整流平滑して出力電圧Vo3を生成する倍電圧整流平滑回路32と、出力電圧Vo2が一定の値(目標値)になるようにスイッチング素子22をオンオフさせる駆動回路34とを備えている。
【0005】
補助DC-DCコンバータ14の、トランス28を挟んで出力側の回路は、出力電圧Vo1,Vo2の基準電位となる第一のグランドライン36と、出力電圧Vo3の基準電位となる第二のグランドライン38とを有している。補助DC-DCコンバータ14の場合、第二のグランドライン38は、主DC-DCコンバータ12の出力電圧Vo1が出力されるラインであり、第一のグランドライン36に対して一定の電圧差Vg21(=Vo1)が発生している。
【0006】
トランス28の電圧生成用巻線26は、振幅端子26sとグランド端子26gとを有し、グランド端子26gが第一のグランドライ36に接続されている。そして、整流平滑回路30が振幅端子26sと第一のグランドライン36との間に接続され、振幅端子26sと第二のグランドライン38との間に倍電圧整流平滑回路32が接続されている。
【0007】
整流平滑回路30は、ダイオード30aとコンデンサ30bとで構成され、スイッチング素子22がオフして矩形波電圧Vsが正方向に振幅している期間Taに、矩形波電圧Vsの正波高値+Va[Va>0]をピークホールドして出力電圧Vo2を生成する。出力電圧Vo2は、駆動回路34が動作することによって一定の値に保持されるので、正波高値+Vaは一定の値となる。反対に、スイッチング素子22がオンして矩形波電圧Vsが負方向に振幅している期間Tbに発生する負波高値-Vb[Vb>0]は、入力電圧Viに略比例して変動することになる。
【0008】
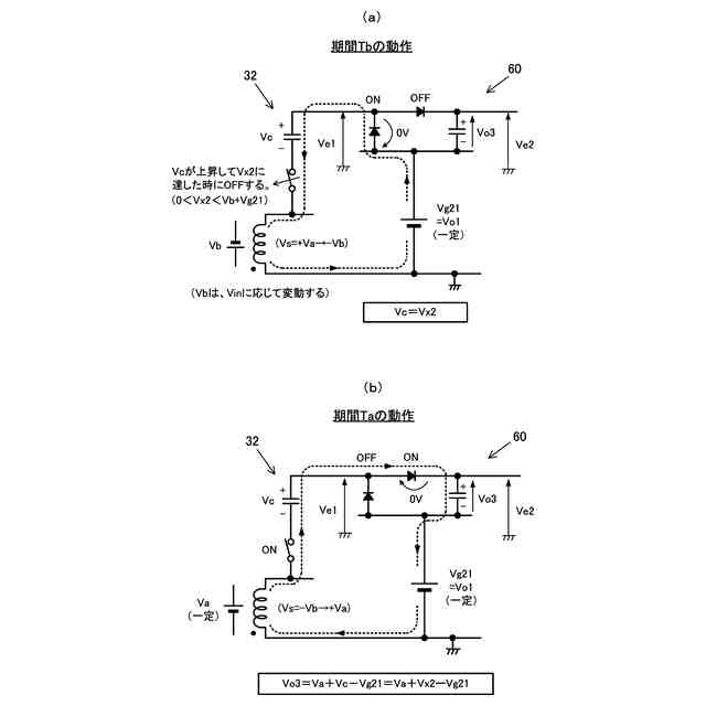
倍電圧整流平滑回路32は、電圧生成用巻線26の振幅端子26sに一端が接続された結合コンデンサ32aと、アノードが第二のグランドライン38に接続されカソードが結合コンデンサ32aの他端に接続された電位設定ダイオード32bと、アノードが結合コンデンサ32aの他端に接続された整流ダイオード32cとを備える。さらに、高電圧側の一端が整流ダイオード32bのカソードに接続され、低電圧側の一端が第二のグランドライン38に接続された平滑コンデンサ32dとを備え、平滑コンデンサ32dの両端に出力電圧Vo3が発生する。
【0009】
次に、倍電圧整流平滑回路32及びその周辺回路の動作について、図26(a)、(b)に基づいて説明する。ここで、第一のグランドライン36の電位を基準電位とした時の、整流ダイオード32cのアノードの電圧を整流前電圧Ve1と称し、整流ダイオード32cのカソードの電圧を整流後電圧Ve2と称する。また、各ダイオードの順方向電圧は十分小さいと想定して説明する。この想定は、後述する本発明の各実施形態の説明においても同様である。
【0010】
まず、期間Tb(k)の動作を説明するが、期間Tb(k)の前の期間Ta(k-1)が終了する直前のタイミングで、結合コンデンサ32aの両端電圧Vcは定常時の値よりも少し低くなっているとする。
(【0011】以降は省略されています)
この特許をJ-PlatPat(特許庁公式サイト)で参照する
関連特許
コーセル株式会社
電源装置
3日前
コーセル株式会社
配線基板の放熱構造、電源装置及び電源装置の製造方法
16日前
個人
単極モータ
18日前
キヤノン電子株式会社
モータ
2日前
株式会社アイシン
ロータ
18日前
株式会社アイシン
ロータ
22日前
日星電気株式会社
ケーブル組立体
10日前
コーセル株式会社
電源装置
3日前
トヨタ自動車株式会社
固定子
23日前
株式会社デンソー
回転機
16日前
トヨタ自動車株式会社
製造装置
23日前
株式会社アイシン
ステータ
22日前
株式会社ダイヘン
充電装置
22日前
株式会社ダイヘン
充電装置
22日前
株式会社ダイヘン
充電装置
22日前
個人
太陽エネルギー収集システム
23日前
株式会社アイシン
ステータ
22日前
株式会社アイシン
ステータ
22日前
株式会社アイシン
ステータ
22日前
株式会社ダイヘン
充電装置
22日前
個人
二次電池繰返パルス放電器用印刷基板
8日前
株式会社kaisei
発電システム
18日前
トヨタ自動車株式会社
被膜形成装置
23日前
株式会社ミツバ
回転電機
22日前
株式会社ミツバ
回転電機
15日前
ASTI株式会社
電力変換装置
23日前
株式会社デンソー
電力変換装置
9日前
株式会社デンソー
電力変換装置
17日前
トヨタ自動車株式会社
固定子の加熱装置
5日前
株式会社ダイヘン
インバータ装置
17日前
大和ハウス工業株式会社
システム
24日前
株式会社デンソー
非接触受電装置
11日前
キヤノン株式会社
無線電力伝送システム
23日前
株式会社アイシン
駆動装置
23日前
株式会社アイシン
保護装置
23日前
シャープ株式会社
表示装置
23日前
続きを見る
他の特許を見る