TOP
|
特許
|
意匠
|
商標
特許ウォッチ
Twitter
他の特許を見る
10個以上の画像は省略されています。
公開番号
2025083726
公報種別
公開特許公報(A)
公開日
2025-06-02
出願番号
2023197288
出願日
2023-11-21
発明の名称
貯湯式給湯機
出願人
株式会社コロナ
代理人
主分類
F24H
1/20 20220101AFI20250526BHJP(加熱;レンジ;換気)
要約
【課題】簡易な構成で安定した湯温の出湯ができる小型の貯湯式給湯機を提供する。
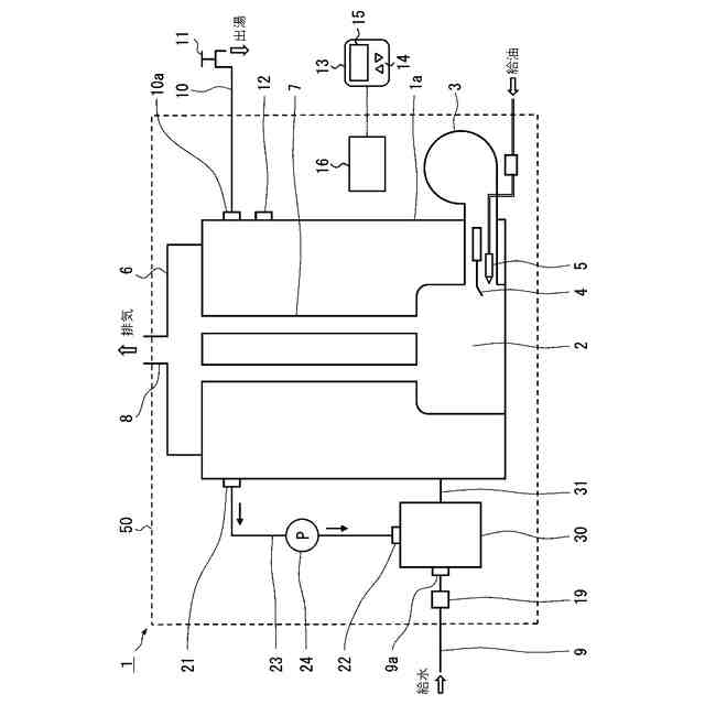
【解決手段】缶体1aと、バーナ3と、缶体温度検出手段12と、出湯管10と、缶体1aの下部と連通する給水口9aと、給水管9と、缶体1aの上部に備わる温水出口21と、缶体1aの下部と連通する温水戻口22と、湯水を温水出口21から温水戻口22へ循環させる循環ポンプ24を備えた循環路23と、給水管9から缶体1aへ水が供給されたかどうかを判定する給水判定手段と、バーナ3の加熱制御手段を備えた制御部16と、を備え、温水戻口22は、給水口9aから缶体1aへ供給される水の温度を温水戻口22から吐出される温水によって昇温可能に配設し、制御部16は、給水判定手段が缶体1aへ水が供給されていると判定したとき循環ポンプ24を駆動開始し、水が供給されていないと判定したとき循環ポンプ24を駆動停止する。
【選択図】図1
特許請求の範囲
【請求項1】
缶体と、
前記缶体の下部で燃油をオンオフ燃焼するバーナと、
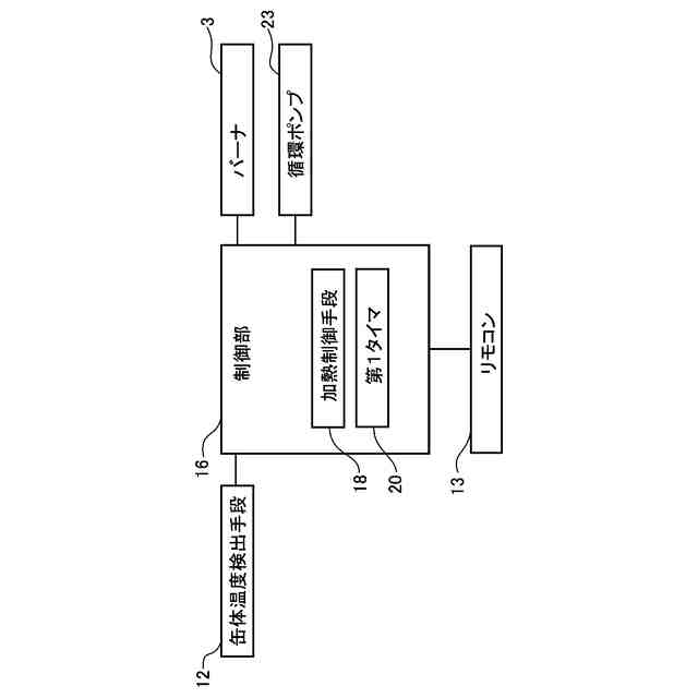
前記缶体の温度を検出する缶体温度検出手段と、
前記缶体の上部に備わる出湯口と、
前記出湯口に接続され給湯栓を備えた出湯管と、
前記缶体の下部と連通する給水口と、
前記給水口に接続された給水管と、
前記缶体の上部に備わる温水出口と、
前記缶体の下部と連通する温水戻口と、
前記温水出口と前記温水戻口とを連通させる循環路と、
前記循環路に備えられ前記缶体の湯水を前記温水出口から前記温水戻口へ循環させる循環ポンプと、
前記給水管から前記缶体へ水が供給されたかどうかを判定する給水判定手段と、
前記缶体温度検出手段の検出した値が第1温度を下回ったとき前記バーナをオンし、前記缶体温度検出手段の検出した値が前記第1温度より高い第2温度を上回ったとき前記バーナをオフする加熱制御手段を備えた制御部と、
を備え、
前記温水戻口は、前記給水口から前記缶体へ供給される水の温度を前記温水戻口から吐出される温水によって昇温可能に配設し、
前記制御部は、
前記給水判定手段が前記缶体へ水が供給されていると判定したとき前記循環ポンプを駆動開始し、
前記給水判定手段が前記缶体へ水が供給されていないと判定したとき前記循環ポンプを駆動停止する
ことを特徴とする貯湯式給湯機。
続きを表示(約 600 文字)
【請求項2】
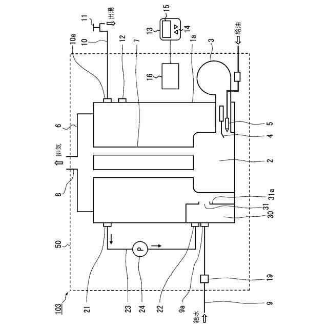
前記缶体の下部と連通路により連通する給水温調室と、
前記給水口と前記温水戻口とは、前記給水温調室に備わる
ことを特徴とする請求項1に記載の貯湯式給湯機。
【請求項3】
前記給水口は、前記缶体の下部に備わり、
前記温水戻口は、前記缶体の下部の前記給水口の近傍に備わる
ことを特徴とする請求項1に記載の貯湯式給湯機。
【請求項4】
前記給水判定手段は、
前記給水管または前記出湯管に流れの有無を検出する流量検出手段を備え、
前記流量検出手段の検出した値が第1流量以上のとき、前記缶体へ水が供給されていると判定し、
前記流量検出手段の検出した値が前記第1流量未満のとき、前記缶体へ水が供給されていないと判定する
ことを特徴とする請求項2または請求項3のいずれか1項に記載の貯湯式給湯機。
【請求項5】
前記給水判定手段は、
前記バーナがオフしてからオンするまでの時間を計時する第1タイマを備え、
前記第1タイマの時間が第1時間未満のとき、前記缶体へ水が供給されていると判定し、
前記第1タイマの時間が前記第1時間以上のとき、前記缶体へ水が供給されていないと判定する
ことを特徴とする請求項2または請求項3のいずれか1項に記載の貯湯式給湯機。
発明の詳細な説明
【技術分野】
【0001】
本発明は、常に缶体内に所定量の温水を貯湯し給湯箇所に設定温度の給湯を行う貯湯式給湯機に関するものである。より詳しくは、缶体容積を小さくした小型の貯湯式給湯機に関する。
続きを表示(約 1,800 文字)
【背景技術】
【0002】
従来この種のものにおいては、給水管と給湯管が接続され湯水を貯湯する缶体と、缶体内の湯水を加熱するバーナと、缶体内の湯水の温度を検出する缶体サーミスタなどの缶体温度検出手段とを備え、缶体温度検出手段で検出される湯水の温度が設定温度に保持されるように、設定温度に基づいて設定される燃焼オン温度以下になればバーナ部が燃焼を開始し、燃焼オフ温度以上になればバーナ部の燃焼を停止するといったバーナのオンオフ制御を行うものがあった。(例えば、特許文献1)
【0003】
この従来のものにおいては、給湯不使用の状態から出湯管の所定箇所の給湯栓が開栓され、出湯が行われた結果、缶体内に給水管から低温の水が供給された結果、缶体内の湯水の温度が低下し缶体温度検出手段が検出する温度が燃焼オン温度に達した場合に、あるいは、出湯がないまま缶体内の温度が自然放熱により低下して缶体温度検出手段が検出する温度が燃焼オン温度に達した場合に、バーナの燃焼を開始させるものである。
【先行技術文献】
【特許文献】
【0004】
特開2016-102602号公報
【発明の概要】
【発明が解決しようとする課題】
【0005】
ところで、缶体容積を小さくした小型の貯湯式給湯機の場合は、機器の質量が小さいため設置時の施工性がよいほか、設置スペースを確保しやすいなどのメリットはあるものの、実際の使用においては、給湯栓が開栓され給湯が行われると、缶体内の高温の温水が出湯され、同時に給水管から低温の水が流入して、燃焼オン温度に達すると、バーナ部の燃焼が開始され、低温の流入水と燃焼により高温になった温水が缶体内に滞在し、缶体内の温度が均一にならず、出湯管からの出湯温度が安定しないという課題があった。
【0006】
本発明はかかる背景を鑑みてなされたものであり、簡易な構成で安定した湯温の出湯ができる小型の貯湯式給湯機を提供することを目的とする。
【課題を解決するための手段】
【0007】
本発明は上記目的を達成するためになされたものであり、請求項1では、缶体と、前記缶体の下部で燃油をオンオフ燃焼するバーナと、前記缶体の温度を検出する缶体温度検出手段と、前記缶体の上部に備わる出湯口と、前記出湯口に接続され給湯栓を備えた出湯管と、前記缶体の下部と連通する給水口と、前記給水口に接続された給水管と、前記缶体の上部に備わる温水出口と、前記缶体の下部と連通する温水戻口と、前記温水出口と前記温水戻口とを連通させる循環路と、前記循環路に備えられ前記缶体の湯水を前記温水出口から前記温水戻口へ循環させる循環ポンプと、前記給水管から前記缶体へ水が供給されたかどうかを判定する給水判定手段と、前記缶体温度検出手段の検出した値が第1温度を下回ったとき前記バーナをオンし、前記缶体温度検出手段の検出した値が前記第1温度より高い第2温度を上回ったとき前記バーナをオフする加熱制御手段を備えた制御部と、を備え、前記温水戻口は、前記給水口から前記缶体へ供給される水の温度を前記温水戻口から吐出される温水によって昇温可能に配設し、前記制御部は、前記給水判定手段が前記缶体へ水が供給されていると判定したとき前記循環ポンプを駆動開始し、前記給水判定手段が前記缶体へ水が供給されていないと判定したとき前記循環ポンプを駆動停止することを特徴とした。
【0008】
請求項2では、前記缶体の下部と連通路により連通する給水温調室と、前記給水口と前記温水戻口とは、前記給水温調室に備わることを特徴とした。
【0009】
請求項3では、前記給水口は、前記缶体の下部に備わり、前記温水戻口は、前記缶体の下部の前記給水口の近傍に備わることを特徴とした。
【0010】
請求項4では、前記給水判定手段は、前記給水管または前記出湯管に流れの有無を検出する流量検出手段を備え、前記流量検出手段の検出した値が第1流量以上のとき、前記缶体へ水が供給されていると判定し、前記流量検出手段の検出した値が前記第1流量未満のとき、前記缶体へ水が供給されていないと判定することを特徴とした。
(【0011】以降は省略されています)
この特許をJ-PlatPat(特許庁公式サイト)で参照する
関連特許
株式会社コロナ
空調装置
9日前
株式会社コロナ
空調装置
9日前
株式会社コロナ
空調装置
24日前
株式会社コロナ
温水暖房装置
9日前
株式会社コロナ
貯湯式給湯機
1か月前
株式会社コロナ
暖房システム
1か月前
株式会社コロナ
給水装置及びこれを用いた加湿装置
1か月前
株式会社コロナ
貯湯式給湯装置
9日前
個人
空気調和機
5か月前
個人
エアコン室内機
4か月前
株式会社トヨトミ
五徳
9日前
株式会社コロナ
加湿装置
5か月前
株式会社コロナ
空調装置
2か月前
株式会社コロナ
空調装置
1か月前
株式会社コロナ
空調装置
9日前
株式会社コロナ
給湯装置
3か月前
株式会社コロナ
空調装置
1か月前
株式会社コロナ
空調装置
24日前
株式会社コロナ
空調装置
4か月前
株式会社コロナ
加湿装置
1か月前
株式会社コロナ
空調装置
9日前
個人
太陽光パネル傾斜装置
19日前
個人
住宅換気空調システム
2か月前
株式会社コロナ
空気調和機
6か月前
株式会社コロナ
空気調和機
3か月前
株式会社コロナ
空気調和機
2か月前
株式会社コロナ
風呂給湯機
1か月前
株式会社コロナ
暖房システム
1か月前
株式会社コロナ
直圧式給湯機
2か月前
株式会社コロナ
貯湯式給湯機
1か月前
株式会社パロマ
給湯器
3か月前
株式会社コロナ
貯湯式給湯機
5か月前
ホーコス株式会社
排気フード
3か月前
株式会社コロナ
貯湯式給湯機
1か月前
株式会社コロナ
温水暖房装置
9日前
個人
シンプルクーラー
17日前
続きを見る
他の特許を見る