TOP
|
特許
|
意匠
|
商標
特許ウォッチ
Twitter
他の特許を見る
10個以上の画像は省略されています。
公開番号
2025109010
公報種別
公開特許公報(A)
公開日
2025-07-24
出願番号
2024002651
出願日
2024-01-11
発明の名称
電子機器及び短絡検出方法
出願人
横河電機株式会社
代理人
弁理士法人酒井国際特許事務所
主分類
G01R
31/52 20200101AFI20250716BHJP(測定;試験)
要約
【課題】地絡の原因となる短絡を生じた箇所を特定する。
【解決手段】電子機器は、絶縁電源回路と、コモン線と、入出力回路と、給電線と、短絡電流検出部と、短絡検出部とを有する。絶縁電源回路は、直流電圧が入力される一対の入力端及び一対の出力端を備え、直流電圧を所定の電圧の出力電圧に変換して出力端から出力するとともに一対の入力端のうちの1つが接地される。コモン線は、一対の出力端のうちの1つに接続されて基準電圧を供給する。入出力回路は、コモン線に接続されるとともに外部機器との間において信号の入力及び信号の出力の少なくとも一方を行う。給電線は、入出力回路に電源を供給するとともに地絡検出回路が接続される。短絡電流検出部は、絶縁電源回路の入力端及び出力端が短絡した際に地絡検出回路を介して接地側に流れる短絡電流を検出する。短絡検出部は、短絡電流検出部の検出結果に基づいて短絡を検出する。
【選択図】図1
特許請求の範囲
【請求項1】
直流電圧が入力される一対の入力端及び一対の出力端を備え、前記直流電圧を所定の電圧の出力電圧に変換して前記出力端から出力するとともに前記一対の入力端のうちの1つが接地される絶縁電源回路と、
前記一対の出力端のうちの1つに接続されて基準電圧を供給するコモン線と、
前記コモン線に接続されるとともに外部機器との間において信号の入力及び信号の出力の少なくとも一方を行う入出力回路と、
前記入出力回路に電源を供給するとともに地絡検出回路が接続される給電線と、
前記絶縁電源回路の前記入力端及び前記出力端が短絡した際に前記地絡検出回路を介して接地側に流れる短絡電流を検出する短絡電流検出部と、
前記短絡電流検出部の検出結果に基づいて短絡を検出する短絡検出部と
を有する電子機器。
続きを表示(約 780 文字)
【請求項2】
前記短絡電流検出部は、前記絶縁電源回路及び前記コモン線の何れかのノードに挿入される抵抗の電流を前記短絡電流として検出する請求項1に記載の電子機器。
【請求項3】
前記直流電圧を前記一対の入力端に伝達する第2の給電線を更に有し、
前記短絡電流検出部は、前記第2の給電線に挿入される抵抗に流れる電流を前記短絡電流として検出する
請求項1に記載の電子機器。
【請求項4】
前記短絡電流検出部は、前記一対の出力端に接続される抵抗に流れる電流を前記短絡電流として検出する請求項1に記載の電子機器。
【請求項5】
前記短絡が検出された場合に、前記絶縁電源回路の前記一対の入力端への前記直流電圧の入力を停止させる停止部を更に有する請求項1乃至4の何れか1つに記載の電子機器。
【請求項6】
前記短絡検出部は、短絡箇所の検出を更に行う請求項1に記載の電子機器。
【請求項7】
直流電圧が入力される一対の入力端及び一対の出力端を備え、前記直流電圧を所定の電圧の出力電圧に変換して前記出力端から出力するとともに前記一対の入力端のうちの1つが接地される絶縁電源回路と、前記一対の出力端のうちの1つに接続されて基準電圧を供給するコモン線と、前記コモン線に接続されるとともに外部機器との間において信号の入力及び信号の出力の少なくとも一方を行う入出力回路と、前記入出力回路に電源を供給するとともに地絡検出回路が接続される給電線とを備える電子機器において、
前記絶縁電源回路の前記入力端及び前記出力端が短絡した際に前記地絡検出回路を介して接地側に流れる短絡電流を検出することと、
前記検出の結果に基づいて短絡を検出することと
を含む短絡検出方法。
発明の詳細な説明
【技術分野】
【0001】
本開示は、電子機器及び当該電子機器における短絡検出方法に関する。
続きを表示(約 2,000 文字)
【背景技術】
【0002】
プラントや工場等にて使用される電子機器において、地絡検出回路を備えて地絡事故を検出するシステムが提案されている(例えば、特許文献1参照)。
【先行技術文献】
【特許文献】
【0003】
特開2019-030099号公報
【発明の概要】
【発明が解決しようとする課題】
【0004】
しかしながら、上記の従来技術では、地絡の原因となる短絡を生じた箇所の特定ができないという問題がある。
【0005】
そこで、本開示では、地絡の原因となる短絡を生じた箇所を特定する電子機器及び当該電子機器における短絡検出方法を提案する。
【課題を解決するための手段】
【0006】
本開示の電子機器は、絶縁電源回路と、コモン線と、入出力回路と、給電線と、短絡電流検出部と、短絡検出部とを有する。絶縁電源回路は、直流電圧が入力される一対の入力端及び一対の出力端を備え、上記直流電圧を所定の電圧の出力電圧に変換して上記出力端から出力するとともに上記一対の入力端のうちの1つが接地される。コモン線は、上記一対の出力端のうちの1つに接続されて基準電圧を供給する。入出力回路は、上記コモン線に接続されるとともに外部機器との間において信号の入力及び信号の出力の少なくとも一方を行う。給電線は、上記入出力回路に電源を供給するとともに地絡検出回路が接続される。短絡電流検出部は、上記絶縁電源回路の上記入力端及び上記出力端が短絡した際に上記地絡検出回路を介して接地側に流れる短絡電流を検出する。短絡検出部は、上記短絡電流検出部の検出結果に基づいて短絡を検出する。
【図面の簡単な説明】
【0007】
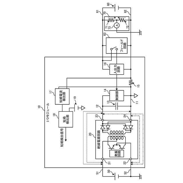
本開示の第1の実施形態に係るI/Oモジュールの構成例を示す図である。
本開示の第1の実施形態に係るI/Oモジュールの等価回路の一例を示す図である。
本開示の第1の実施形態に係る短絡電流の一例を示す図である。
本開示の第1の実施形態に係る短絡電流の一例を示す図である。
本開示の第1の実施形態に係る短絡電流の一例を示す図である。
本開示の第1の実施形態に係る短絡電流の一例を示す図である。
本開示の第1の実施形態に係るI/Oモジュールの短絡電流の一例を示す図である。
本開示の第1の実施形態に係る短絡検出処理の処理手順の一例を示す図である。
本開示の第2の実施形態に係るI/Oモジュールの構成例を示す図である。
本開示の第3の実施形態に係るI/Oモジュールの構成例を示す図である。
本開示の第3の実施形態に係るI/Oモジュールの他の構成例を示す図である。
本開示の第4の実施形態に係るI/Oモジュールの構成例を示す図である。
本開示の第4の実施形態に係るシステムの構成例を示す図である。
本開示の第4の実施形態に係るI/Oモジュールの他の構成例を示す図である。
本開示の第4の実施形態に係るシステムの他の構成例を示す図である。
本開示の第5の実施形態に係るI/Oモジュールの構成例を示す図である。
【発明を実施するための形態】
【0008】
以下に、本開示の実施形態について図面に基づいて詳細に説明する。説明は、以下の順に行う。なお、以下の各実施形態において、同一の部位には同一の符号を付することにより重複する説明を省略する。
1.第1の実施形態
2.第2の実施形態
3.第3の実施形態
4.第4の実施形態
5.第5の実施形態
【0009】
(1.第1の実施形態)
[I/Oモジュールの構成]
図1は、本開示の第1の実施形態に係るI/Oモジュールの構成例を示す図である。同図は、I/Oモジュール10の構成例を表す回路図である。I/Oモジュール10は、工場等において測定器等のフィールド機器と信号のやり取りを行うものである。同図のI/Oモジュール10は、接点信号が入力される例を表したものである。なお、I/Oモジュール10は、システム電位(1次側)とフィールド電位(2次側)のそれぞれの電位を基準とする回路を備えており、これらの回路が絶縁部により絶縁される。I/Oモジュール10のフィールド側にはフィールド回路用電源60と地絡検出回路70とが接続される。なお、I/Oモジュール10は、本開示の「電子機器」の一例である。
【0010】
I/Oモジュール10は、絶縁電源回路20と、キャパシタ13と、制御部14と、入出力回路16と、コモン線11と、給電線(高電位給電線61及び低電位給電線62)と、抵抗15と、短絡電流検出部17と、短絡検出部18とを備える。
(【0011】以降は省略されています)
この特許をJ-PlatPat(特許庁公式サイト)で参照する
関連特許
横河電機株式会社
測定器
12日前
横河電機株式会社
コントローラ
1日前
横河電機株式会社
温度測定装置
12日前
横河電機株式会社
藻類培養装置
22日前
横河電機株式会社
情報プログラム
1日前
横河電機株式会社
測定装置及び測定方法
9日前
横河電機株式会社
ベースマップの注釈付け
1か月前
横河電機株式会社
測定装置および測定方法
1か月前
横河電機株式会社
研磨用治具および研磨方法
22日前
横河電機株式会社
測定方法及び測定システム
12日前
横河電機株式会社
装置、方法及びプログラム
12日前
横河電機株式会社
フィールド機器及び診断方法
8日前
横河電機株式会社
装置、方法およびプログラム
22日前
横河電機株式会社
光パルス試験器及び測定方法
8日前
横河電機株式会社
装置、方法およびプログラム
23日前
横河電機株式会社
装置、方法およびプログラム
1か月前
横河電機株式会社
測定装置および推定システム
1か月前
横河電機株式会社
装置、方法およびプログラム
2日前
横河電機株式会社
装置、方法、およびプログラム
22日前
横河電機株式会社
水処理システム及び水処理方法
1か月前
横河電機株式会社
菌体培養槽および菌体培養方法
10日前
横河電機株式会社
情報処理装置及び情報処理方法
1か月前
横河電機株式会社
装置、方法、およびプログラム
2日前
横河電機株式会社
装置、方法、およびプログラム
9日前
横河電機株式会社
蛍光読取装置および蛍光読取方法
10日前
横河電機株式会社
細胞穿刺装置及び顕微鏡システム
1日前
横河電機株式会社
分散制御ノード(DCN)冗長性
8日前
横河電機株式会社
制御プログラム及びコントローラ
1日前
横河電機株式会社
細胞穿刺装置及び顕微鏡システム
1日前
横河電機株式会社
メタン生成装置及びメタン生成方法
12日前
横河電機株式会社
表面散乱型濁度計及び濁度測定方法
10日前
横河電機株式会社
制御装置、制御システム及び制御方法
1か月前
横河電機株式会社
測定装置、測定方法、及びプログラム
15日前
横河電機株式会社
測定装置、測定方法、及びプログラム
9日前
横河電機株式会社
解析装置、訓練装置およびプログラム
10日前
横河電機株式会社
測定装置、測定方法、及びプログラム
1日前
続きを見る
他の特許を見る