TOP
|
特許
|
意匠
|
商標
特許ウォッチ
Twitter
他の特許を見る
10個以上の画像は省略されています。
公開番号
2025115192
公報種別
公開特許公報(A)
公開日
2025-08-06
出願番号
2024009596
出願日
2024-01-25
発明の名称
電気式脱イオン水製造装置及びその運転方法
出願人
オルガノ株式会社
代理人
個人
,
個人
主分類
C02F
1/469 20230101AFI20250730BHJP(水,廃水,下水または汚泥の処理)
要約
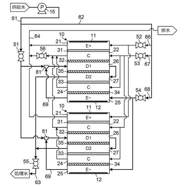
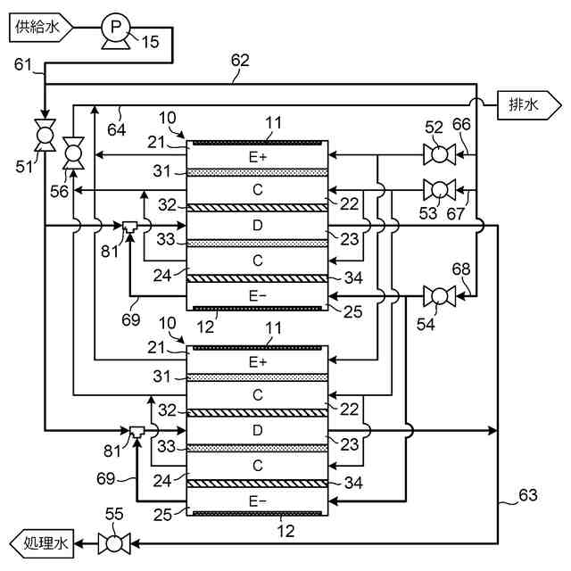
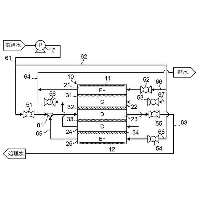
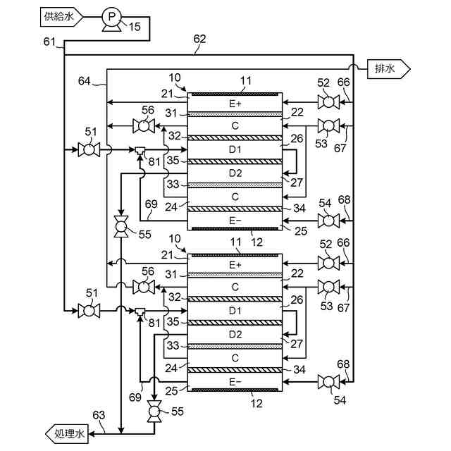
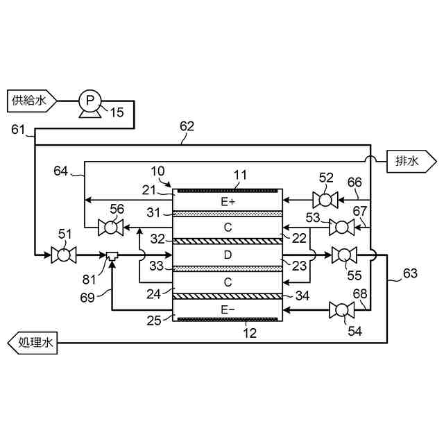
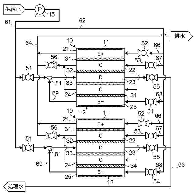
【課題】必要なポンプの台数を減らしつつ、大量の供給水に対して水回収率を高めて脱塩処理を行うことができる電気式脱イオン水製造装置(EDI装置)を提供する。
【解決手段】EDI装置の脱塩室23の入口に対し、昇圧された供給水を脱塩室23に供給する供給水配管61を接続し、供給水配管61には調整弁51を設ける。調整弁51よりも上流の位置で供給水配管61から分岐する分岐配管62を設け、分岐配管62から陽極室21及び陰極室25に対して供給水を通水する。陽極室21及び陰極室25の少なくとも一方を利用対象電極室として利用対象電極室の出口に接続する配管69を設け、利用対象電極室の出口水が調整弁51の下流側で供給水に混合されて脱塩室23に供給されるようにする。
【選択図】図1
特許請求の範囲
【請求項1】
陽極が配置されて第1の隔膜で区画された陽極室と、
陰極が配置されて第2の隔膜で区画された陰極室と、
前記陽極室と前記陰極室との間に配置されてイオン交換体が充填された脱塩室と、
前記脱塩室の入口に接続して昇圧された供給水を前記脱塩室に供給する第1の配管と、
前記第1の配管に設けられた第1の調整弁と、
前記第1の配管において前記第1の調整弁と前記脱塩室の前記入口との間の位置に設けられた合流部と、
前記第1の調整弁よりも上流の位置で前記第1の配管から分岐して前記供給水が流れる第2の配管と、
前記陽極室及び前記陰極室の少なくとも一方を利用対象電極室として、前記利用対象電極室の出口と前記合流部とを接続する第3の配管と、
を有し、
前記陽極室及び前記陰極室には前記第2の配管を介して前記供給水が供給され、
前記利用対象電極室の出口水が前記合流部において前記供給水に混合されて前記脱塩室に供給され、
前記陽極と前記陰極との間に直流電流が印加される、電気式脱イオン水製造装置。
続きを表示(約 1,000 文字)
【請求項2】
前記脱塩室に充填された前記イオン交換体の少なくとも一部に酸化剤分解能を有する触媒が担持されている、請求項1に記載の電気式脱イオン水製造装置。
【請求項3】
前記酸化剤分解能を有する触媒が白金族金属触媒である、請求項2に記載の電気式脱イオン水製造装置。
【請求項4】
前記利用対象電極室が前記陰極室である、請求項1乃至3のいずれか1項に記載の電気式脱イオン水製造装置。
【請求項5】
前記第2の配管から前記利用対象電極室の入口に前記供給水を供給する経路に第2の調整弁を備える、請求項1乃至3のいずれか1項に記載の電気式脱イオン水製造装置。
【請求項6】
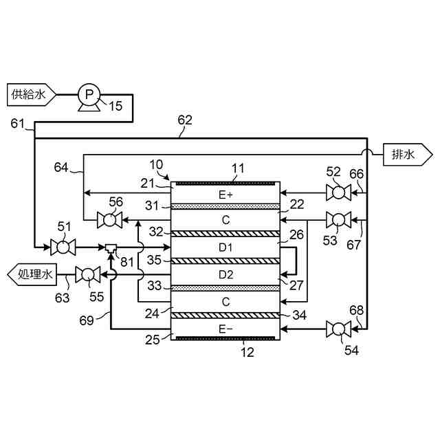
前記脱塩室は、前記1対のイオン交換膜との間に位置する中間のイオン交換膜を備えて前記中間のイオン交換膜によって第1小脱塩室及び第2小脱塩室に区画され、前記第1小脱塩室及び前記第2小脱塩室のうちの一方の小脱塩室に前記供給水が供給されて当該一方の小脱塩室から流出する水が他方の小脱塩室に流入するように、前記第1小脱塩室及び前記第2小脱塩室が連通する、請求項1乃至3のいずれか1項に記載の電気式脱イオン水製造装置。
【請求項7】
陽極が配置されて第1の隔膜で区画された陽極室と、陰極が配置されて第2の隔膜で区画された陰極室と、前記陽極室と前記陰極室との間に配置されてイオン交換体が充填された脱塩室とを有する電気式脱イオン水製造装置の運転方法であって、
前記陽極室及び前記陰極室の少なくとも一方を利用対象電極室として、
前記陽極と前記陰極との間に直流電流を印加しながら、ポンプによって昇圧された供給水を調整弁を介して前記脱塩室に供給するとともに、前記調整弁の上流側で分岐した前記供給水を前記陽極室及び前記陰極室に通水し、前記利用対象電極室の出口水を昇圧することなく前記調整弁の下流側で前記供給水に混合して前記脱塩室に供給する、運転方法。
【請求項8】
前記脱塩室に充填された前記イオン交換体の少なくとも一部に酸化剤分解能を有する触媒が担持されている、請求項7に記載の運転方法。
【請求項9】
前記調整弁を介して前記脱塩室に供給される前記供給水の流量を、前記供給水に混合される前記利用対象電極室の出口水の流量の11倍以上とする、請求項7または8に記載の運転方法。
【請求項10】
前記利用対象電極室が前記陰極室である、請求項9に記載の運転方法。
発明の詳細な説明
【技術分野】
【0001】
本発明は、電気式脱イオン水製造装置(EDI(Electrodeionization)装置)とその運転方法とに関する。
続きを表示(約 2,900 文字)
【背景技術】
【0002】
供給水(被処理水ともいう)に対して脱塩処理を行って処理水として脱イオン水を生成する装置の1つとしてEDI装置がある。EDI装置は、電気泳動と電気透析とを組み合わせて動作する装置であって、陽極と陰極との間に、イオン交換膜などの隔膜によって区画された脱塩室を少なくとも備えている。脱塩室にはイオン交換樹脂などのイオン交換体が充填されている。陽極と陰極との間に直流電流を印加した状態で脱塩室に供給水を供給することによって、脱塩室内で脱塩処理が進行し、脱塩室から脱イオン水が流出する。EDI装置では、陽極及び陰極はそれぞれ陽極室及び陰極室内に配置されるのが一般的である。陽極室と脱塩室との間、及び脱塩室と陰極室との間にはそれぞれ濃縮室が配置されてもよく、その場合、濃縮室と脱塩室との間はイオン交換膜などの隔膜で区画されるとともに、陽極室と濃縮室の間、及び、濃縮室と陰極室の間もイオン交換膜などによって区画される。EDI装置では、陽極室や陰極室、濃縮室に対しても水を供給する必要があり、陽極室や陰極室、濃縮室からの排水はそのまま外部に排出されることが多い。EDI装置は、薬剤によってイオン交換樹脂の再生を行う必要がない、という利点を有し、長時間にわたって連続的に脱塩処理を実行することができる。
【0003】
純水や超純水の製造にEDI装置を用いる場合、供給水中の溶存酸素も除去したい場合がある。溶存酸素自体はイオン性物質ではないので脱塩室での脱塩処理では除去できない。特許文献1は、EDI装置において、パラジウム(Pd)触媒などの酸化剤分解能を有する触媒を脱塩室内に混在させるとともに供給水に水素を添加することにより、供給水中の溶存酸素を除去することを開示している。特許文献1に開示された技術では、触媒の存在下で溶存酸素と水素とから水を生成する反応を進行させ、供給水中の溶存酸素濃度を低下させる。EDI装置の陰極室では電極反応により水素が生じるから、特許文献1は、陰極室を水素源として使用して陰極室の出口水を供給水に添加することも開示している。従来、陰極室の出口水は排水として廃棄されることが多かったので、陰極室の出口水を供給水に添加することは、EDI装置における水回収率を向上させ、廃棄される水量を減少させるという効果をもたらす。EDI装置から排出される水は、脱イオン水などとして外部の装置で利用されるかEDI装置の前段に設けられた装置に供給されるなどして有効に利用される水(これを有効利用水と呼ぶ)と、排水として廃棄されるべき水とに分けられるが、EDI装置における水回収率とは、脱塩室、陽極室、陰極室及び濃縮室に対してEDI装置の外部から供給される水の総量に対する有効利用水の量の比率のことを意味する。
【0004】
EDI装置では、一般に、脱塩室の入口での圧力の方が陰極室の出口における圧力よりも高い。そのため脱塩室に供給される供給水に対して陰極室の出口水を添加する場合には、ポンプを使用して陰極水の出口水を加圧し、加圧された出口水を供給水に添加する必要がある。したがって特許文献1に示されるEDI装置では、供給水を脱塩室に供給するために用いられるポンプの他に陰極室の出口水を加圧するポンプが必要となり、その分、コストの上昇などが発生する。
【0005】
なお特許文献2は、EDI装置と同様の構造を有して供給水中の溶存酸素を除去するように構成された水処理装置を開示している。この水処理装置では、EDI装置における脱塩室に相当する部分を溶存酸素除去室としてこの溶存酸素除去室には酸化剤分解能を有する触媒を担持したイオン交換樹脂が充填されており、供給水がまず陰極室に供給されて陰極室からの出口水がそのまま溶存酸素除去室に供給される。この水処理装置では、供給水を溶存酸素除去室に直接供給するのではなく、陰極室を経由して供給水を溶存酸素除去室に供給されるので、供給水を供給するためのポンプを陰極室の入口側に配置しておけば、陰極室の出口水を加圧するためのポンプを別途設ける必要はない。
【先行技術文献】
【特許文献】
【0006】
特開平10-272474号公報
国際公開第2022/190727号
【発明の概要】
【発明が解決しようとする課題】
【0007】
特許文献1に記載されたEDI装置は、供給水に対する脱塩処理と溶存酸素の除去とを同時に行うとともに水回収率を向上させることができるが、供給水を脱塩室に供給するために用いられるポンプとは別に、陰極水の出口水を加圧するためのポンプを必要とする。一方、特許文献2に記載された水処理装置は、EDI装置と同じ構造を有するので脱塩機能を備えているが、あくまで溶存酸素の除去を主眼においた装置であり、脱塩能力を高めて大量の供給水を高い水回収率で処理するためには改良の余地がある。
【0008】
本発明の目的は、必要なポンプの台数を減らしつつ、大量の供給水に対して水回収率を高めて脱塩処理を行うことができる電気式脱イオン水製造装置(EDI装置)とその運転方法とを提供することにある。
【課題を解決するための手段】
【0009】
本発明の電気式脱イオン水製造装置(EDI装置)は、陽極が配置されて第1の隔膜で区画された陽極室と、陰極が配置されて第2の隔膜で区画された陰極室と、陽極室と陰極室との間に配置されてイオン交換体が充填された脱塩室と、脱塩室の入口に接続して昇圧された供給水を脱塩室に供給する第1の配管と、第1の配管に設けられた第1の調整弁と、第1の配管において第1の調整弁と脱塩室の入口との間の位置に設けられた合流部と、第1の調整弁よりも上流の位置で第1の配管から分岐して供給水が流れる第2の配管と、陽極室及び陰極室の少なくとも一方を利用対象電極室として、利用対象電極室の出口と合流部とを接続する第3の配管と、を有し、陽極室及び陰極室には第2の配管を介して供給水が供給され、利用対象電極室の出口水が合流部において供給水に混合されて脱塩室に供給され、陽極と陰極との間に直流電流が印加される。
【0010】
本発明のEDI装置の運転方法は、陽極が配置されて第1の隔膜で区画された陽極室と、陰極が配置されて第2の隔膜で区画された陰極室と、陽極室と陰極室との間に配置されてイオン交換体が充填された脱塩室とを有する電気式脱イオン水製造装置の運転方法であって、陽極室及び陰極室の少なくとも一方を利用対象電極室として、陽極と陰極との間に直流電流を印加しながら、ポンプによって昇圧された供給水を調整弁を介して脱塩室に供給するとともに、調整弁の上流側で分岐した供給水を陽極室及び陰極室に通水し、利用対象電極室の出口水を昇圧することなく調整弁の下流側で供給水に混合して脱塩室に供給する。
【発明の効果】
(【0011】以降は省略されています)
この特許をJ-PlatPat(特許庁公式サイト)で参照する
関連特許
オルガノ株式会社
薬液精製システム
6日前
オルガノ株式会社
電気式脱イオン水製造装置
1か月前
オルガノ株式会社
水処理方法および水処理装置
1か月前
オルガノ株式会社
水処理装置およびその運転方法
1か月前
オルガノ株式会社
水処理装置およびその運転方法
1か月前
オルガノ株式会社
水処理装置およびその運転方法
1か月前
オルガノ株式会社
尿素処理装置および尿素処理方法
7日前
オルガノ株式会社
水処理システムおよびその運転方法
1か月前
オルガノ株式会社
水処理システムおよびその運転方法
8日前
オルガノ株式会社
水処理システムおよびその運転方法
1か月前
オルガノ株式会社
冷却水系制御方法および冷却水系制御装置
20日前
オルガノ株式会社
電気式脱イオン水製造装置及びその運転方法
2か月前
オルガノ株式会社
情報処理装置、判定方法および水処理システム
8日前
オルガノ株式会社
電池収容体、電池モジュール、および電池パック
2日前
オルガノ株式会社
情報処理装置、情報処理方法および水処理システム
1か月前
オルガノ株式会社
水処理設備、制御装置、運転方法およびプログラム
1日前
オルガノ株式会社
液体処理システム、情報処理装置および情報処理方法
21日前
オルガノ株式会社
冷却水系の薬注制御方法および冷却水系の薬注制御装置
20日前
オルガノ株式会社
純水製造システム、回収処理水供給装置および純水製造方法
20日前
オルガノ株式会社
汚泥処理システム、制御装置、汚泥処理方法およびプログラム
1か月前
オルガノ株式会社
非粒子状有機多孔質吸収体、および非粒子状有機多孔質吸収体の製造方法
29日前
オルガノ株式会社
水処理装置、水処理システム、水処理方法、及び水処理システムの水処理方法
1か月前
オルガノ株式会社
イオン交換装置および超純水製造装置
1か月前
オルガノ株式会社
懸濁物質濃度の測定装置、懸濁物質濃度の測定方法、晶析反応システム、および晶析反応方法
28日前
オルガノ株式会社
使用済み非再生型混床イオン交換樹脂の分離方法および再利用方法ならびに単床イオン交換樹脂の製造方法
1か月前
東レ株式会社
浄水器
20日前
日本ソリッド株式会社
ダム湖の取水方法
29日前
三浦工業株式会社
汚泥減容方法
7日前
栗田工業株式会社
排水回収装置
6日前
個人
浄水装置
20日前
株式会社エム・アイ・エス
汚泥乾燥装置
21日前
栗田工業株式会社
電気脱イオン装置
22日前
個人
浄水処理システムおよび浄水処理方法
22日前
個人
浄化処理装置
29日前
栗田工業株式会社
用水の水質予測方法
6日前
株式会社バンブーケミカル研究所
流体除菌機器
29日前
続きを見る
他の特許を見る