TOP
|
特許
|
意匠
|
商標
特許ウォッチ
Twitter
他の特許を見る
公開番号
2025144809
公報種別
公開特許公報(A)
公開日
2025-10-03
出願番号
2024044663
出願日
2024-03-21
発明の名称
薬液精製システム
出願人
オルガノ株式会社
代理人
個人
,
個人
主分類
H01L
21/304 20060101AFI20250926BHJP(基本的電気素子)
要約
【課題】高純度の薬液を安定して供給する。
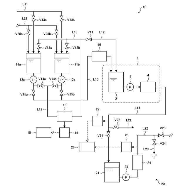
【解決手段】薬液精製システム10は、薬液使用設備1に併設され、薬液輸送車により輸送された薬液を精製して薬液使用設備1に供給する薬液精製システムであって、薬液を貯留する薬液貯留部11と、薬液輸送車からの薬液を薬液貯留部11に供給するために薬液貯留部11に接続された補給ラインL11と、薬液貯留部11と薬液使用設備1の薬液供給タンク2とを接続する供給ラインL12と、供給ラインL12に設けられ、薬液貯留部11に貯留された薬液を精製する精製装置13と、を有している。
【選択図】図1
特許請求の範囲
【請求項1】
薬液使用設備に併設され、薬液輸送車により輸送された薬液を精製して前記薬液使用設備に供給する薬液精製システムであって、
前記薬液を貯留する薬液貯留部と、
前記薬液輸送車からの薬液を前記薬液貯留部に供給するために前記薬液貯留部に接続された補給ラインと、
前記薬液貯留部と前記薬液使用設備の薬液供給タンクとを接続する供給ラインと、
前記供給ラインに設けられ、前記薬液貯留部に貯留された薬液を精製する精製装置と、を有する薬液精製システム。
続きを表示(約 1,400 文字)
【請求項2】
前記精製装置で精製された薬液を分析する分析装置と、
前記分析装置の分析結果と、前記薬液使用設備からの薬液供給の要求の有無とに基づいて、前記精製された薬液を前記薬液供給タンクに供給するか否かを制御する制御装置と、を有する、請求項1に記載の薬液精製システム。
【請求項3】
前記制御装置は、前記薬液使用設備から薬液供給の要求があったときに、前記分析結果に基づいて、前記精製された薬液の品質が良好であるか否かを判定し、前記品質が良好であると判定した場合に、前記精製された薬液を前記薬液供給タンクに供給する、請求項2に記載の薬液精製システム。
【請求項4】
前記精製装置の下流側で前記供給ラインから分岐して前記薬液貯留部に接続され、前記供給ラインと共に循環ラインを構成する還流ラインを有し、
前記制御装置は、前記薬液使用設備から薬液供給の要求があるまで、前記薬液貯留部に貯留された薬液を前記循環ラインに沿って循環させる循環精製処理を実行する、請求項2に記載の薬液精製システム。
【請求項5】
前記制御装置は、前記薬液使用設備から薬液供給の要求があったときに、前記分析結果に基づいて、前記循環ラインを循環する薬液の品質が良好であるか否かを判定し、前記品質が良好であると判定した場合に、前記循環する薬液の少なくとも一部を前記薬液供給タンクに供給する、請求項4に記載の薬液精製システム。
【請求項6】
前記薬液貯留部が、互いに並列に設けられた複数のタンクを有し、
前記制御装置は、
前記薬液使用設備から薬液供給の要求があるまで、前記循環精製処理を前記タンクごとに順次実行し、
前記各タンクの前記循環精製処理の実行中に、前記分析結果に基づいて、前記循環ラインを循環する薬液の品質が良好であるか否かを判定し、前記品質が良好であると判定した場合に、前記薬液の循環を停止して前記循環精製処理を終了し、前記タンクを待機状態に移行させた後、次のタンクに対して前記循環精製処理を実行する、請求項4に記載の薬液精製システム。
【請求項7】
前記複数のタンクは、前記供給ラインを介して前記薬液供給タンクに接続され、かつ前記供給ラインとは別の供給ラインを介して前記薬液供給タンクに接続され、
前記制御装置は、前記薬液使用設備から薬液供給の要求があったときに、前記待機状態のタンクがある場合には、その時点で実行中の前記循環精製処理を継続しながら、前記待機状態のタンクから前記別の供給ラインを通じて前記薬液供給タンクに薬液を供給する、請求項6に記載の薬液精製システム。
【請求項8】
前記制御装置は、前記薬液使用設備から薬液供給の要求があったときに、前記待機状態のタンクが複数ある場合には、先に前記待機状態に移行したタンクから前記薬液供給タンクに薬液を供給する、請求項7に記載の薬液精製システム。
【請求項9】
前記別の供給ラインに設けられ、前記待機状態のタンクから前記薬液供給タンクに供給される薬液を精製する別の精製装置を有する、請求項7または8に記載の薬液精製システム。
【請求項10】
前記薬液使用設備で使用された薬液を回収して再生し、該再生した薬液を前記薬液貯留部に供給する回収装置をさらに有する、請求項1から8のいずれか1項に記載の薬液精製システム。
(【請求項11】以降は省略されています)
発明の詳細な説明
【技術分野】
【0001】
本発明は、薬液精製システムに関する。
続きを表示(約 1,300 文字)
【背景技術】
【0002】
半導体などの電子デバイスの製造プロセスでは、高度に精製された薬液が用いられている(例えば、特許文献1,2参照)。このような高純度の薬液は、薬液メーカーからタンクローリーで運ばれ、デバイスメーカーにおいてウェハ洗浄などの目的で使用される。
【先行技術文献】
【特許文献】
【0003】
特開2015-32781号公報
特開2016-171213号公報
【発明の概要】
【発明が解決しようとする課題】
【0004】
タンクローリーでの薬液輸送は、コンタミネーションリスクを伴うため、デバイスの歩留まり低下の要因となる可能性がある。そのため、デバイスメーカーにとっては、フィルタなどの精製手段を設置するなど、コンタミネーション対策が必要になり、それにかかるコストが負担となる。また、薬液メーカーにとっても、タンクローリーでの薬液輸送には、コンタミネーションによって製品ロスや持ち帰りコストが発生する可能性があるというデメリットがある。
【0005】
そこで、本発明の目的は、高純度の薬液を安定して供給する薬液精製システムを提供することである。
【課題を解決するための手段】
【0006】
上述した目的を達成するために、本発明の薬液精製システムは、薬液使用設備に併設され、薬液輸送車により輸送された薬液を精製して薬液使用設備に供給する薬液精製システムであって、薬液を貯留する薬液貯留部と、薬液輸送車からの薬液を薬液貯留部に供給するために薬液貯留部に接続された補給ラインと、薬液貯留部と薬液使用設備の薬液供給タンクとを接続する供給ラインと、供給ラインに設けられ、薬液貯留部に貯留された薬液を精製する精製装置と、を有している。
【0007】
このような薬液精製システムによれば、精製装置で精製された高純度の薬液を、供給ラインを通じて薬液使用設備(例えば、デバイスメーカー)のユースポイント(例えば、ウェハ洗浄装置)に安定して供給することが可能になる。そのため、デバイスメーカーにとっては、薬液輸送車(例えば、タンクローリー)での薬液輸送に伴うコンタミネーションリスクを低減することができる。また、薬液メーカーにとっても、製品ロスや持ち帰りコストの発生につながるリスクを低減することができる。
【発明の効果】
【0008】
以上、本発明によれば、高純度の薬液を安定して供給することができる。
【図面の簡単な説明】
【0009】
本発明の第1の実施形態に係る薬液精製システムの概略構成図である。
本発明の第2の実施形態に係る薬液精製システムの概略構成図である。
本発明の第3の実施形態に係る薬液精製システムの概略構成図である。
【発明を実施するための形態】
【0010】
以下、図面を参照して、本発明の実施の形態について説明する。以下の各実施形態に共通の構成については、図面に同じ符号を付して重複する説明は適宜省略する。
(【0011】以降は省略されています)
この特許をJ-PlatPat(特許庁公式サイト)で参照する
関連特許
オルガノ株式会社
薬液精製システム
7日前
オルガノ株式会社
電気式脱イオン水製造装置
1か月前
オルガノ株式会社
水処理装置および水処理方法
1日前
オルガノ株式会社
水処理装置および水処理方法
1日前
オルガノ株式会社
水処理方法および水処理装置
1か月前
オルガノ株式会社
水処理装置およびその運転方法
1か月前
オルガノ株式会社
水処理装置およびその運転方法
1か月前
オルガノ株式会社
水処理装置およびその運転方法
1か月前
オルガノ株式会社
尿素処理装置および尿素処理方法
8日前
オルガノ株式会社
水処理システムおよびその運転方法
9日前
オルガノ株式会社
水処理システムおよびその運転方法
1か月前
オルガノ株式会社
水処理システムおよびその運転方法
1か月前
オルガノ株式会社
冷却水系制御方法および冷却水系制御装置
21日前
オルガノ株式会社
電気式脱イオン水製造装置及びその運転方法
2か月前
オルガノ株式会社
情報処理装置、判定方法および水処理システム
9日前
オルガノ株式会社
電池収容体、電池モジュール、および電池パック
3日前
オルガノ株式会社
情報処理装置、情報処理方法および水処理システム
1か月前
オルガノ株式会社
水処理設備、制御装置、運転方法およびプログラム
2日前
オルガノ株式会社
液体処理システム、情報処理装置および情報処理方法
22日前
オルガノ株式会社
冷却水系の薬注制御方法および冷却水系の薬注制御装置
21日前
オルガノ株式会社
純水製造システム、回収処理水供給装置および純水製造方法
21日前
オルガノ株式会社
汚泥処理システム、制御装置、汚泥処理方法およびプログラム
1か月前
オルガノ株式会社
非粒子状有機多孔質吸収体、および非粒子状有機多孔質吸収体の製造方法
1か月前
オルガノ株式会社
水処理装置、水処理システム、水処理方法、及び水処理システムの水処理方法
1か月前
オルガノ株式会社
イオン交換装置および超純水製造装置
1か月前
オルガノ株式会社
懸濁物質濃度の測定装置、懸濁物質濃度の測定方法、晶析反応システム、および晶析反応方法
29日前
オルガノ株式会社
使用済み非再生型混床イオン交換樹脂の分離方法および再利用方法ならびに単床イオン交換樹脂の製造方法
1か月前
東レ株式会社
多孔質炭素シート
1か月前
個人
フレキシブル電気化学素子
今日
日本発條株式会社
積層体
11日前
個人
防雪防塵カバー
11日前
ローム株式会社
半導体装置
2日前
ローム株式会社
半導体装置
9日前
ローム株式会社
半導体装置
9日前
ローム株式会社
半導体装置
9日前
ローム株式会社
半導体装置
7日前
続きを見る
他の特許を見る