TOP
|
特許
|
意匠
|
商標
特許ウォッチ
Twitter
他の特許を見る
公開番号
2025140392
公報種別
公開特許公報(A)
公開日
2025-09-29
出願番号
2024039759
出願日
2024-03-14
発明の名称
燃料電池システム
出願人
大阪瓦斯株式会社
代理人
個人
主分類
H01M
8/04 20160101AFI20250919BHJP(基本的電気素子)
要約
【課題】燃焼部で失火が生じた場合でも燃料電池の破損を防止できる燃料電池システムを提供する。
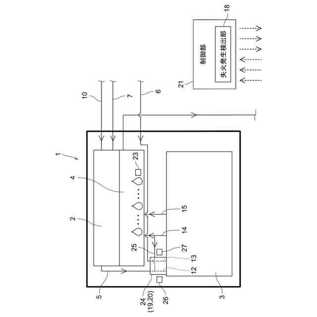
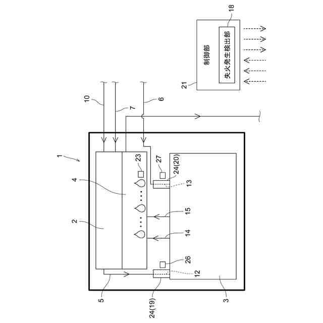
【解決手段】燃焼熱により改質部2を加熱する燃焼部4と、改質部4から燃料電池3に改質ガスを供給する改質ガス供給部5と、酸化剤ガスを燃料電池3に供給する酸化剤ガス供給部6と、燃焼部4の失火の発生を検出する失火発生検出部18と、燃料電池3における改質ガス入口部12を加熱可能な改質ガス用加熱部19と、燃料電池3における酸化剤ガス入口部13を加熱可能な酸化剤ガス用加熱部20と、改質ガス用加熱部19及び酸化剤ガス用加熱部20の作動を制御する制御部21とを備え、制御部21は、失火発生検出部18が燃焼部4の失火の発生を検出したときに改質ガス用加熱部19及び酸化剤ガス用加熱部20の作動を開始する。
【選択図】図1
特許請求の範囲
【請求項1】
原燃料ガスを改質して改質ガスを生成する改質部と、
前記改質ガスと酸化剤ガスとにより発電を行う燃料電池と、
前記燃料電池からのアノードオフガスを燃焼させて燃焼熱により前記改質部を加熱する燃焼部と、
前記改質部から前記燃料電池に前記改質ガスを供給する改質ガス供給部と、
前記酸化剤ガスを前記燃料電池に供給する酸化剤ガス供給部と、
前記燃焼部の失火の発生を検出する失火発生検出部と、
前記燃料電池における前記改質ガスが供給される改質ガス入口部を加熱可能な改質ガス用加熱部と、
前記燃料電池における前記酸化剤ガスが供給される酸化剤ガス入口部を加熱可能な酸化剤ガス用加熱部と、
前記改質ガス用加熱部及び前記酸化剤ガス用加熱部の作動を制御する制御部とを備え、
前記制御部は、前記失火発生検出部が前記燃焼部の失火の発生を検出したときに前記改質ガス用加熱部及び前記酸化剤ガス用加熱部の作動を開始する燃料電池システム。
続きを表示(約 330 文字)
【請求項2】
前記燃焼部における火炎の有無を検知する火炎検知部を備え、
前記失火発生検出部は、前記火炎検知部の検知結果に基づいて前記燃焼部における失火の発生を検出する請求項1に記載の燃料電池システム。
【請求項3】
前記改質ガス入口部と前記酸化剤ガス入口部とが隣接配置されており、
前記改質ガス用加熱部と前記酸化剤ガス用加熱部とが、共通の加熱部で構成されている請求項1又は2に記載の燃料電池システム。
【請求項4】
前記燃料電池からの前記アノードオフガスの一部を前記改質ガス供給部の前記改質ガス入口部に合流させて前記燃料電池に還流させるアノードオフガス還流部を備える請求項1又は2に記載の燃料電池システム。
発明の詳細な説明
【技術分野】
【0001】
本発明は、原燃料ガスを改質して改質ガスを生成する改質部と、改質ガスと酸化剤ガスとにより発電を行う燃料電池と、燃料電池からのアノードオフガスを燃焼させて燃焼熱により改質部を加熱する燃焼部とを備えた燃料電池システムに関する。
続きを表示(約 1,900 文字)
【背景技術】
【0002】
特許文献1には、原燃料ガスを改質して改質ガスを生成する改質部(改質器23)と、改質ガスと酸化剤ガスとにより発電を行う燃料電池(燃料電池スタック21)と、燃料電池からのオフガスを燃焼させて燃焼熱により改質部を加熱する燃焼部(燃焼部25)とを備えた燃料電池システムが示されている。
【先行技術文献】
【特許文献】
【0003】
特開2018-190498号公報
【発明の概要】
【発明が解決しようとする課題】
【0004】
このような燃料電池システムでは、改質ガスは、燃焼部によって加熱されている改質部において改質されることで温度が高く、また、酸化剤ガスは、燃焼部からの排熱等によって加熱されるため、これらの改質ガスや酸化剤ガスは比較的温度が高い状態で燃料電池に供給される。そして、燃料電池では供給された比較的高温の改質ガス及び酸化剤ガスによる電気化学反応により発電が行われることで、燃料電池の全体が比較的高い温度に維持される。
【0005】
しかし、燃焼部が失火した場合は、改質ガスや酸化剤ガスが十分に加熱されない状態で燃料電池に供給されて、燃料電池における改質ガスが供給される改質ガス入口部や酸化剤ガスが供給される酸化剤ガス入口部の近くから温度が低下し始める。すると、燃料電池内において大きな温度差が生じるため、この温度差に起因する熱応力により燃料電池内のセラミック部分が割れるなど、燃料電池の破損が誘発される可能性があった。特に、近年開発されているコンパクトな燃料電池では、熱容量が小さいことから失火時により大きな温度差が生じて燃料電池の破損が問題となり易い。
【0006】
この実情に鑑み、本発明の主たる課題は、燃焼部で失火が生じた場合でも燃料電池の破損を防止できる燃料電池システムを提供する点にある。
【課題を解決するための手段】
【0007】
本発明の第1特徴構成は、原燃料ガスを改質して改質ガスを生成する改質部と、
前記改質ガスと酸化剤ガスとにより発電を行う燃料電池と、
前記燃料電池からのアノードオフガスを燃焼させて燃焼熱により前記改質部を加熱する燃焼部と、
前記改質部から前記燃料電池に前記改質ガスを供給する改質ガス供給部と、
前記酸化剤ガスを前記燃料電池に供給する酸化剤ガス供給部と、
前記燃焼部の失火の発生を検出する失火発生検出部と、
前記燃料電池における前記改質ガスが供給される改質ガス入口部を加熱可能な改質ガス用加熱部と、
前記燃料電池における前記酸化剤ガスが供給される酸化剤ガス入口部を加熱可能な酸化剤ガス用加熱部と、
前記改質ガス用加熱部及び前記酸化剤ガス用加熱部の作動を制御する制御部とを備え、
前記制御部は、前記失火発生検出部が前記燃焼部の失火の発生を検出したときに前記改質ガス用加熱部及び前記酸化剤ガス用加熱部の作動を開始する点にある。
【0008】
本構成によれば、燃焼部に失火が発生したときは、燃料電池における改質ガス入口部において改質ガスが改質ガス用加熱部によって加熱され、燃料電池における酸化剤ガス入口部において酸化剤ガスが改質ガス加熱部によって加熱されるので、燃料電池に供給される改質ガスや酸化剤ガスの温度を高めることができる。そのため、燃焼部で失火が発生したときでも改質ガスや酸化剤ガスを比較的温度が高い状態で燃料電池に供給することができ、燃料電池内において温度差が生じることを抑制することができるので、燃料電池が破損することを防止できる。
【0009】
本発明の第2特徴構成は、前記燃焼部における火炎の有無を検知する火炎検知部を備え、
前記失火発生検出部は、前記火炎検知部の検知結果に基づいて前記燃焼部における失火の発生を検出する点にある。
【0010】
本構成によれば、火災検知部によって燃焼部における火炎の有無を直接検知し、その火災検知部の検出結果に基づいて火災発生検出部が燃焼部における失火の発生を検出するため、燃焼部における失火の発生を適切に検出し易くなると共に、失火の発生を瞬時に検出することができる。よって、燃焼部における失火の発生と略同時に、制御部の制御によって改質ガス用加熱部及び酸化剤ガス用加熱部の作動を開始して改質ガス及び酸化剤ガスを加熱することができ、失火が発生したときに燃料電池内において温度差が生じること一層抑制することができる。
(【0011】以降は省略されています)
この特許をJ-PlatPat(特許庁公式サイト)で参照する
関連特許
大阪瓦斯株式会社
蓄電装置
28日前
大阪瓦斯株式会社
給湯装置
1日前
大阪瓦斯株式会社
加熱調理器
1か月前
大阪瓦斯株式会社
衣類乾燥機
1か月前
大阪瓦斯株式会社
ガスコンロ
1日前
大阪瓦斯株式会社
衣類乾燥機
1か月前
大阪瓦斯株式会社
衣類乾燥機
1か月前
大阪瓦斯株式会社
住宅設備機器
1か月前
大阪瓦斯株式会社
通信システム
2か月前
大阪瓦斯株式会社
燃料電池装置
11日前
大阪瓦斯株式会社
異常診断装置
12日前
大阪瓦斯株式会社
異常診断装置
12日前
大阪瓦斯株式会社
異常診断装置
12日前
大阪瓦斯株式会社
異常診断装置
12日前
大阪瓦斯株式会社
異常診断装置
12日前
大阪瓦斯株式会社
異常診断装置
12日前
大阪瓦斯株式会社
異常診断装置
12日前
大阪瓦斯株式会社
異常診断装置
12日前
大阪瓦斯株式会社
異常診断装置
12日前
大阪瓦斯株式会社
地中給電設備
11日前
大阪瓦斯株式会社
鮮度維持装置
11日前
大阪瓦斯株式会社
蓄電制御装置
5日前
大阪瓦斯株式会社
熱供給システム
1日前
大阪瓦斯株式会社
蓄電池管理装置
5日前
大阪瓦斯株式会社
電力供給システム
2か月前
大阪瓦斯株式会社
樹脂積層フィルム
22日前
大阪瓦斯株式会社
燃料電池システム
12日前
大阪瓦斯株式会社
燃料電池システム
1日前
大阪瓦斯株式会社
燃料電池システム
1日前
大阪瓦斯株式会社
燃料電池システム
1か月前
大阪瓦斯株式会社
燃料電池システム
5日前
大阪瓦斯株式会社
燃料電池システム
1日前
大阪瓦斯株式会社
故障予兆システム
13日前
大阪瓦斯株式会社
軟化食品の製造方法
11日前
大阪瓦斯株式会社
湯張り動作検証装置
20日前
大阪瓦斯株式会社
可変断熱性冷却素材
13日前
続きを見る
他の特許を見る