TOP
|
特許
|
意匠
|
商標
特許ウォッチ
Twitter
他の特許を見る
公開番号
2025145924
公報種別
公開特許公報(A)
公開日
2025-10-03
出願番号
2024046437
出願日
2024-03-22
発明の名称
熱電併給システム
出願人
大阪瓦斯株式会社
代理人
弁理士法人R&C
主分類
F24H
15/104 20220101AFI20250926BHJP(加熱;レンジ;換気)
要約
【課題】貯湯タンクから加熱装置へ適切な温度の湯水を出湯できる熱電併給システムを提供する。
【解決手段】熱電併給システムであって、熱電併給装置は、加熱装置から所定期間内に応答が有ると判定した場合、自立線と給電線への電力供給とを行うと共に、加熱装置との通信により取得した給湯設定温度に応じて出湯目標温度を決定し、温度調節部によって湯水の温度を調節して加熱装置に出湯する第1モードで動作し、加熱装置から所定期間内に応答が無いと判定した場合、自立線への電力供給を行い且つ給電線への電力供給を行わないと共に、貯湯タンクに給水される水の温度に応じて出湯目標温度を決定し、温度調節部によって湯水の温度を調節して加熱装置に出湯する第2モードで動作する。
【選択図】図2
特許請求の範囲
【請求項1】
熱電併給装置及び加熱装置を備え、前記熱電併給装置は、熱と電気とを併せて発生する熱電併給部と、前記熱電併給部で発生した熱を湯水の形態で貯える貯湯タンクと、前記貯湯タンクから前記加熱装置に供給する湯水の温度を調節する温度調節部と、熱電併給制御部とを備え、前記熱電併給制御部は、前記貯湯タンクで貯えている湯水を前記温度調節部によって所定の出湯目標温度に調節して前記加熱装置に出湯する出湯処理を行うように構成され、前記加熱装置は、前記熱電併給装置が前記出湯処理によって供給した湯水を加熱可能な加熱部を備え、湯水を前記加熱部によって所定の給湯設定温度に調節して給湯できるように構成される熱電併給システムであって、
前記熱電併給装置は、電力系統に接続される電力線に対して連系線を介して電力供給可能に接続され、前記加熱装置に対して給電線を介して電力供給可能に接続され、前記加熱装置に対して信号線を介して情報通信可能に接続され、
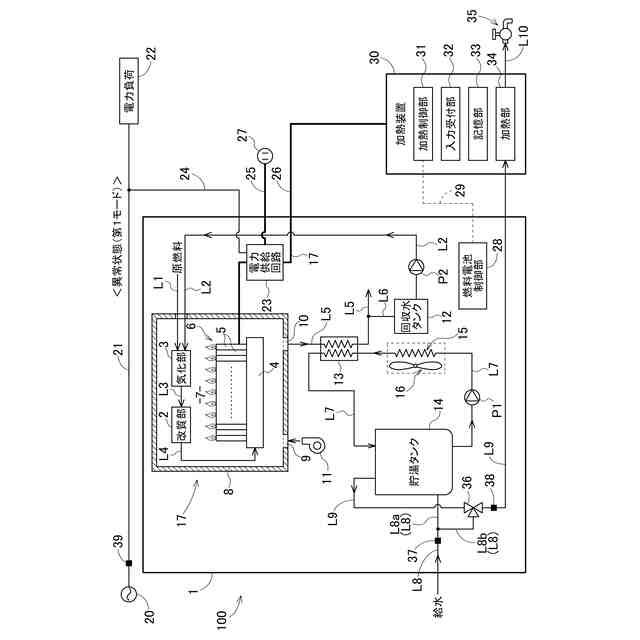
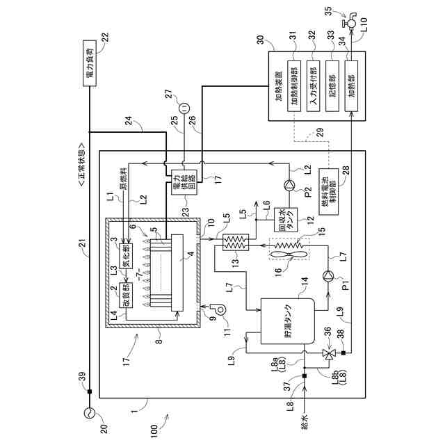
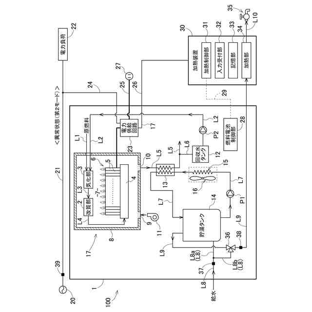
前記熱電併給制御部は、前記電力系統からの電力供給が正常に行われている正常状態から、前記電力系統からの電力供給が正常に行われていない異常状態に移行した後、前記連系線への電力供給を停止し、前記給電線への電力供給を行った状態で前記加熱装置に対して前記信号線を介して行った通信への応答が所定期間内に前記加熱装置から有るか否かを判定する動作状態判定処理を行い、前記動作状態判定処理において前記加熱装置から前記所定期間内に前記応答が有ると判定した場合、前記給電線への電力供給とを行うと共に、前記出湯処理において、前記信号線を介した前記加熱装置との通信により取得した前記給湯設定温度に応じて前記出湯目標温度を決定し、前記温度調節部によって湯水の温度を調節して前記加熱装置に出湯する第1モードで動作し、前記動作状態判定処理において前記加熱装置から前記所定期間内に前記応答が無いと判定した場合、前記給電線への電力供給を行わないと共に、前記出湯処理において、前記貯湯タンクに給水される水の温度に応じて前記出湯目標温度を決定し、前記温度調節部によって湯水の温度を調節して前記加熱装置に出湯する第2モードで動作する熱電併給システム。
続きを表示(約 440 文字)
【請求項2】
前記熱電併給装置は、前記電力系統に接続されない自立コンセントに対して自立線を介して電力供給可能に接続され、
前記熱電併給制御部は、前記第1モード及び前記第2モードにおいて前記自立線への電力供給を行う請求項1に記載の熱電併給システム。
【請求項3】
前記熱電併給制御部は、前記第2モードで動作している間の所定タイミングに前記動作状態判定処理を行う請求項1又は2に記載の熱電併給システム。
【請求項4】
前記熱電併給制御部は、前記第1モードで動作する場合、前記出湯処理において、前記給湯設定温度が高いほど前記出湯目標温度を高い温度に決定する請求項1又は2に記載の熱電併給システム。
【請求項5】
前記熱電併給制御部は、前記第2モードで動作する場合、前記出湯処理において、前記貯湯タンクに給水される水の温度よりも一定温度だけ高い温度に前記出湯目標温度を決定する請求項1又は2に記載の熱電併給システム。
発明の詳細な説明
【技術分野】
【0001】
本発明は、熱電併給システムに関する。
続きを表示(約 2,800 文字)
【背景技術】
【0002】
特許文献1(特開2016-158459号公報)には、燃料電池装置、燃料電池装置から排出された熱を湯水として貯える貯湯タンク及びガス湯沸かし器を備える熱電併給システムが記載されている。この熱電併給システムでは、貯湯タンクで貯えている湯水が水道水と混合されて降温された上でガス湯沸かし器に供給される。そして、ガス湯沸かし器で所定の給湯目標温度に加熱されて、湯利用機器に供給される。また、ガス湯沸かし器などには、通常時には電力系統から電力が供給され、停電時には燃料電池装置から電力が供給される。
【先行技術文献】
【特許文献】
【0003】
特開2016-158459号公報
【発明の概要】
【発明が解決しようとする課題】
【0004】
特許文献1に記載のシステムでは、貯湯タンクとガス湯沸かし器としての加熱装置とが貯湯ユニットとして一体化されているが、貯湯タンクと加熱装置とが別の装置として設置される場合もある。そのような場合、貯湯タンクの制御部は、加熱装置の制御部と情報通信を行わなければ、加熱装置に対してどの程度の温度の湯水を出湯すれば良いのかを決定することができない。例えば、貯湯タンクの制御部が加熱装置の制御部と情報通信を行うことができないために貯湯タンクから加熱装置へ出湯される湯水の温度が必要以上に高くなってしまった場合、加熱装置により加熱した後の湯水の温度が非常に高くなってしまう可能性がある。
【0005】
本発明は、上記の課題に鑑みてなされたものであり、その目的は、貯湯タンクから加熱装置へ適切な温度の湯水を出湯できる熱電併給システムを提供する点にある。
【課題を解決するための手段】
【0006】
上記目的を達成するための本発明に係る熱電併給システムの特徴構成は、熱電併給装置及び加熱装置を備え、前記熱電併給装置は、熱と電気とを併せて発生する熱電併給部と、前記熱電併給部で発生した熱を湯水の形態で貯える貯湯タンクと、前記貯湯タンクから前記加熱装置に供給する湯水の温度を調節する温度調節部と、熱電併給制御部とを備え、前記熱電併給制御部は、前記貯湯タンクで貯えている湯水を前記温度調節部によって所定の出湯目標温度に調節して前記加熱装置に出湯する出湯処理を行うように構成され、前記加熱装置は、前記熱電併給装置が前記出湯処理によって供給した湯水を加熱可能な加熱部を備え、湯水を前記加熱部によって所定の給湯設定温度に調節して給湯できるように構成される熱電併給システムであって、
前記熱電併給装置は、電力系統に接続される電力線に対して連系線を介して電力供給可能に接続され、前記加熱装置に対して給電線を介して電力供給可能に接続され、前記加熱装置に対して信号線を介して情報通信可能に接続され、
前記熱電併給制御部は、前記電力系統からの電力供給が正常に行われている正常状態から、前記電力系統からの電力供給が正常に行われていない異常状態に移行した後、前記連系線への電力供給を停止し、前記給電線への電力供給を行った状態で前記加熱装置に対して前記信号線を介して行った通信への応答が所定期間内に前記加熱装置から有るか否かを判定する動作状態判定処理を行い、前記動作状態判定処理において前記加熱装置から前記所定期間内に前記応答が有ると判定した場合、前記給電線への電力供給とを行うと共に、前記出湯処理において、前記信号線を介した前記加熱装置との通信により取得した前記給湯設定温度に応じて前記出湯目標温度を決定し、前記温度調節部によって湯水の温度を調節して前記加熱装置に出湯する第1モードで動作し、前記動作状態判定処理において前記加熱装置から前記所定期間内に前記応答が無いと判定した場合、前記給電線への電力供給を行わないと共に、前記出湯処理において、前記貯湯タンクに給水される水の温度に応じて前記出湯目標温度を決定し、前記温度調節部によって湯水の温度を調節して前記加熱装置に出湯する第2モードで動作する点にある。
ここで、前記熱電併給制御部は、前記第1モードで動作する場合、前記出湯処理において、前記給湯設定温度が高いほど前記出湯目標温度を高い温度に決定してもよい。
ここで、前記熱電併給制御部は、前記第2モードで動作する場合、前記出湯処理において、前記貯湯タンクに給水される水の温度よりも一定温度だけ高い温度に前記出湯目標温度を決定してもよい。
【0007】
上記特徴構成によれば、熱電併給制御部は、電力系統からの電力供給が正常に行われていない異常状態に移行した場合、給電線への電力供給を行った状態で加熱装置に対して信号線を介して行った通信への応答が所定期間内に加熱装置から有るか否かを判定する動作状態判定処理を行う。つまり、動作状態判定処理により、熱電併給制御部と加熱装置との間の通信が正常に行える状況であるか否かを判定する。そして、熱電併給制御部は、熱電併給制御部と加熱装置との間の通信が正常に行える状況である場合には、出湯処理において、加熱装置との通信により取得した給湯設定温度に応じて出湯目標温度を決定し、貯湯タンクで貯えている湯水をその出湯目標温度に調節して加熱装置に出湯する。その結果、電力の供給が行われる加熱装置では、その出湯目標温度に調節された湯水を給湯目標温度の湯水に加熱することが行われる。また、熱電併給制御部は、熱電併給制御部と加熱装置との間の通信が正常に行えない状況である場合には、出湯処理において、貯湯タンクに給水される水の温度に応じて出湯目標温度を決定し、貯湯タンクで貯えている湯水をその出湯目標温度に調節して、電力の供給が行われない加熱装置に出湯する。
従って、貯湯タンクから加熱装置へ適切な温度の湯水を出湯できる熱電併給システムを提供できる。
【0008】
本発明に係る熱電併給システムの別の特徴構成は、前記熱電併給装置は、前記電力系統に接続されない自立コンセントに対して自立線を介して電力供給可能に接続され、
前記熱電併給制御部は、前記第1モード及び前記第2モードにおいて前記自立線への電力供給を行う点にある。
【0009】
上記特徴構成によれば、電力系統からの電力供給が正常に行われていない異常状態にある場合、自立コンセントに接続される電力負荷に対して電力を供給できる。
【0010】
本発明に係る熱電併給システムの別の特徴構成は、前記熱電併給制御部は、前記第2モードで動作している間の所定タイミングに前記動作状態判定処理を行う点にある。
(【0011】以降は省略されています)
この特許をJ-PlatPat(特許庁公式サイト)で参照する
関連特許
大阪瓦斯株式会社
牽引装置
4か月前
大阪瓦斯株式会社
給湯装置
6日前
大阪瓦斯株式会社
蓄電装置
1か月前
大阪瓦斯株式会社
衣類乾燥機
1か月前
大阪瓦斯株式会社
加熱調理器
1か月前
大阪瓦斯株式会社
フライヤー
3日前
大阪瓦斯株式会社
衣類乾燥機
1か月前
大阪瓦斯株式会社
ガスコンロ
6日前
大阪瓦斯株式会社
衣類乾燥機
1か月前
大阪瓦斯株式会社
異常診断装置
17日前
大阪瓦斯株式会社
燃料電池装置
16日前
大阪瓦斯株式会社
地中給電設備
16日前
大阪瓦斯株式会社
鮮度維持装置
16日前
大阪瓦斯株式会社
蓄電制御装置
10日前
大阪瓦斯株式会社
異常診断装置
17日前
大阪瓦斯株式会社
異常診断装置
17日前
大阪瓦斯株式会社
異常診断装置
17日前
大阪瓦斯株式会社
異常診断装置
17日前
大阪瓦斯株式会社
異常診断装置
17日前
大阪瓦斯株式会社
異常診断装置
17日前
大阪瓦斯株式会社
異常診断装置
17日前
大阪瓦斯株式会社
異常診断装置
17日前
大阪瓦斯株式会社
住宅設備機器
1か月前
大阪瓦斯株式会社
通信システム
2か月前
大阪瓦斯株式会社
熱供給システム
6日前
大阪瓦斯株式会社
放射冷却式装置
3か月前
大阪瓦斯株式会社
蓄電池管理装置
10日前
大阪瓦斯株式会社
燃料電池システム
10日前
大阪瓦斯株式会社
故障予兆システム
18日前
大阪瓦斯株式会社
樹脂積層フィルム
27日前
大阪瓦斯株式会社
燃料電池システム
17日前
大阪瓦斯株式会社
燃料電池システム
1か月前
大阪瓦斯株式会社
電力供給システム
2か月前
大阪瓦斯株式会社
給湯制御システム
3か月前
大阪瓦斯株式会社
燃焼制御システム
2日前
大阪瓦斯株式会社
加熱調理システム
3日前
続きを見る
他の特許を見る