TOP
|
特許
|
意匠
|
商標
特許ウォッチ
Twitter
他の特許を見る
10個以上の画像は省略されています。
公開番号
2025146188
公報種別
公開特許公報(A)
公開日
2025-10-03
出願番号
2024046830
出願日
2024-03-22
発明の名称
燃焼制御システム
出願人
大阪瓦斯株式会社
代理人
弁理士法人R&C
主分類
F23N
1/00 20060101AFI20250926BHJP(燃焼装置;燃焼方法)
要約
【課題】流量計を設けることのない簡易な構成を維持して経済性を向上すると共に、流量等の各種調整の自動化による省人化を実現する。
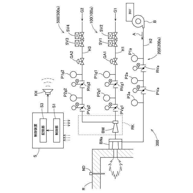
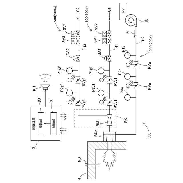
【解決手段】現場配管としてバーナBNaに連通接続する主燃料配管H1を通流する制御対象気体としての主燃料ガスG1の流量を制御する流量制御機構としての主燃料流量制御機構100と、現場配管としてバーナBNaに連通接続する副燃料配管H3を通流する制御対象気体としての副燃料ガスG2の流量を制御する流量制御機構としての副燃料流量制御機構500と、現場配管としてバーナに連通接続する燃焼用気体配管H2を通流する制御対象気体としての燃焼用気体Aの流量を制御する流量制御機構としての燃焼用気体流量制御機構RVaとを備える。
【選択図】図1
特許請求の範囲
【請求項1】
主燃料ガス又は副燃料ガスである燃料ガスと当該燃料ガスの酸化剤としての燃焼用気体との何れか一方である制御対象気体の流量を制御する制御部を備える流量制御機構を用いた燃焼制御システムであって、
前記流量制御機構は、
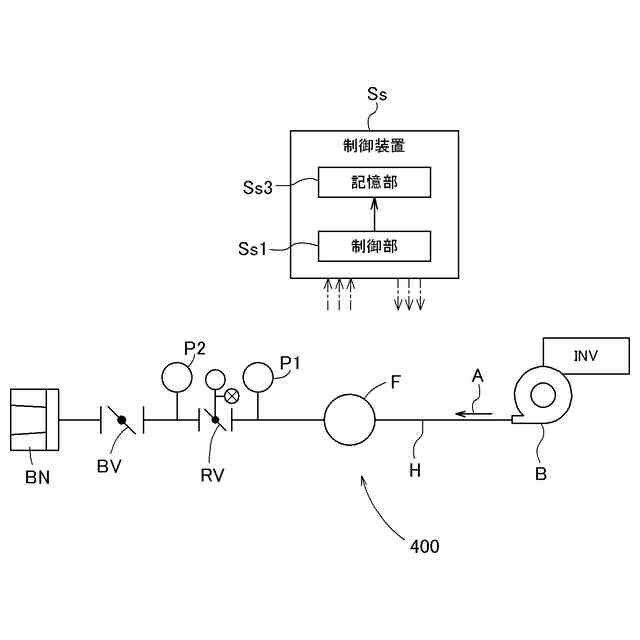
前記制御対象気体が通流する現場配管に設けられ、前記制御部の制御指令により開度が制御される流量制御弁と、
前記現場配管で前記流量制御弁の二次側に設けられ、前記流量制御弁の二次側出口に設けられる第2圧力計の計測結果に基づいて前記二次側出口の圧力を調整可能な二次側圧力調整部と、
前記現場配管で前記流量制御弁の一次側に設けられ、前記流量制御弁の一次側入口に設けられる第1圧力計の計測結果に基づいて前記一次側入口の圧力を調整可能な一次側圧力調整部と、
前記現場配管と同一径の試験配管に前記流量制御弁と前記二次側圧力調整部と前記一次側圧力調整部とを備えると共に前記試験配管の流量を計測する流量計を備える試験設備において、前記制御部が、前記制御対象気体を前記試験配管に通流させて、前記流量制御弁を所定の初期設定開度に維持した状態で前記二次側圧力調整部にて前記二次側出口の圧力を所定の初期設定二次圧に設定した後、前記一次側圧力調整部にて前記一次側入口の圧力を所定の流量制御圧力に維持している状態で、前記流量制御弁の開度と前記流量計にて計測される流量との開度流量関係を記憶する記憶部とを備え、
前記現場配管に前記流量制御弁と前記二次側圧力調整部と前記一次側圧力調整部とを備えた現場設備において、前記制御部が、前記制御対象気体を前記現場配管に通流させて、前記流量制御弁を前記初期設定開度に維持した状態で前記二次側圧力調整部にて前記二次側出口の圧力を前記初期設定二次圧に設定した後、前記一次側圧力調整部にて前記一次側入口の圧力を前記流量制御圧力に維持している状態で、前記記憶部に記憶された前記開度流量関係に基づいて、前記流量制御弁の開度を制御して前記制御対象気体の流量を目標流量に制御するものであり、
前記現場配管としてバーナに連通接続する主燃料配管を通流する前記制御対象気体としての前記主燃料ガスの流量を制御する前記流量制御機構としての主燃料流量制御機構と、
前記現場配管として前記バーナに連通接続する副燃料配管を通流する前記制御対象気体としての前記副燃料ガスの流量を制御する前記流量制御機構としての副燃料流量制御機構と、
前記現場配管として前記バーナに連通接続する燃焼用気体配管を通流する前記制御対象気体としての前記燃焼用気体の流量を制御する前記流量制御機構としての燃焼用気体流量制御機構とを備え、
前記制御部が、前記主燃料流量制御機構を用いて前記主燃料ガスの流量を前記目標流量に制御し、前記副燃料流量制御機構を用いて前記副燃料ガスの流量を前記目標流量に制御し、前記燃焼用気体流量制御機構を用いて前記燃焼用気体の流量を前記目標流量に制御する燃焼制御システム。
続きを表示(約 1,600 文字)
【請求項2】
前記流量制御機構は、
前記試験配管に前記第2圧力計を更に備える前記試験設備において、前記制御部の前記記憶部が、前記制御対象気体を前記試験配管に通流させて、前記流量制御弁を前記初期設定開度に維持した状態で前記二次側圧力調整部にて前記二次側出口の圧力を前記初期設定二次圧に設定した後、前記一次側圧力調整部にて前記一次側入口の圧力を前記流量制御圧力に維持している状態で、前記流量制御弁の開度と前記第2圧力計にて計測される二次側圧力との開度圧力関係を記憶し、
前記現場配管に前記第2圧力計を更に備えた前記現場設備において、前記制御部は、前記制御対象気体を前記現場配管に通流させて、前記流量制御弁を前記初期設定開度に維持した状態で前記二次側圧力調整部にて前記二次側出口の圧力を前記初期設定二次圧に設定した後、前記一次側圧力調整部にて前記一次側入口の圧力を前記流量制御圧力に維持している状態で、前記第2圧力計にて計測される前記二次側圧力と、前記第2圧力計による圧力計測時の前記流量制御弁の開度と前記開度圧力関係とから導出される圧力とを比較して、前記二次側圧力の調整の要否を判定する二次側圧力調整判定制御を実行し、前記二次側圧力調整判定制御において前記二次側圧力の調整が必要であると判定した場合、前記二次側圧力調整部により、前記二次側圧力を、前記二次側圧力調整判定制御の判定時の前記流量制御弁の開度と前記開度圧力関係とから導出された導出圧力に基づいて補正する二次側圧力調整制御を実行するものであり、
前記制御部は、前記主燃料流量制御機構に関して前記二次側圧力調整判定制御及び前記二次側圧力調整制御を実行可能であり、前記副燃料流量制御機構に関して前記二次側圧力調整判定制御及び前記二次側圧力調整制御を実行可能であり、前記燃焼用気体流量制御機構に関して前記二次側圧力調整判定制御及び前記二次側圧力調整制御を実行可能である請求項1に記載の燃焼制御システム。
【請求項3】
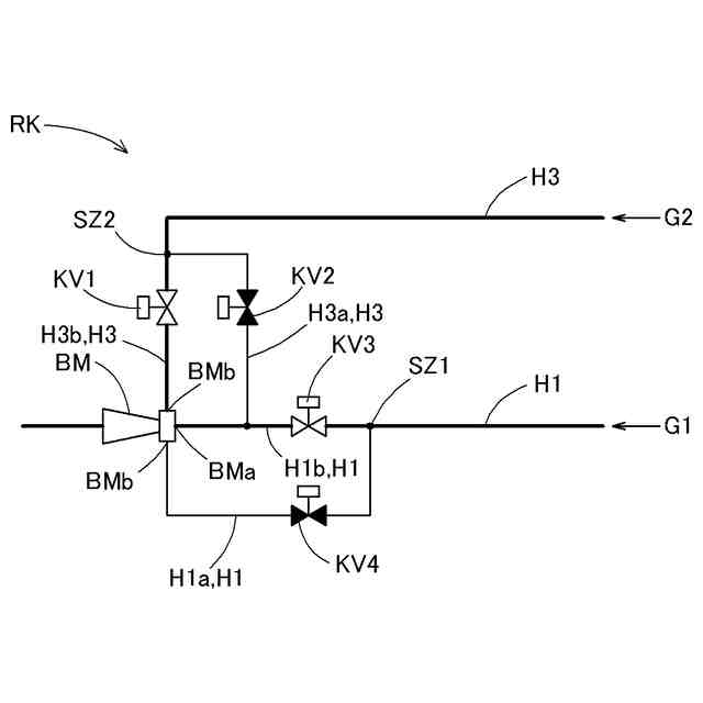
前記主燃料ガスと前記副燃料ガスとの何れか一方を引込流体とし、何れか他方を前記引込流体により引き込まれる被引込流体として、前記主燃料ガスと前記副燃料ガスとを混合する混合部を備え、
前記混合部は、前記引込流体の流入口である引込流体流入口と、前記被引込流体の流入口である被引込流体流入口とを有し、
前記主燃料配管を前記引込流体流入口に連通接続すると共に前記副燃料配管を前記被引込流体流入口に連通接続する第1接続状態と、前記副燃料配管を前記引込流体流入口に連通接続すると共に前記主燃料配管を前記被引込流体流入口に接続する第2接続状態とに切り換え可能な流路切換機構を備え、
前記制御部は、前記流路切換機構により前記第1接続状態と前記第2接続状態とを切り換えたときに、前記主燃料流量制御機構及び前記副燃料流量制御機構に関して、前記二次側圧力調整判定制御を実行すると共に、当該二次側圧力調整判定制御にて前記二次側圧力の調整が必要であると判定した場合に前記二次側圧力調整制御を実行する請求項2に記載の燃焼制御システム。
【請求項4】
前記制御部は、異なる種類の前記バーナに対し共通の前記開度流量関係を用いて前記制御対象気体の流量を制御する請求項1又は2に記載の燃焼制御システム。
【請求項5】
前記制御部は、異なる種類の前記バーナに対し共通の前記開度圧力関係を用いて前記二次側圧力調整判定制御及び前記二次側圧力調整制御を実行する請求項2に記載の燃焼制御システム。
【請求項6】
外部へ警報を報知する警報報知部を備え、
前記制御部は、前記二次側圧力調整判定制御において前記二次側圧力の調整が必要であると判定した場合、前記警報報知部にて前記警報を報知する報知制御を実行する請求項2に記載の燃焼制御システム。
発明の詳細な説明
【技術分野】
【0001】
本発明は、主燃料ガス又は副燃料ガスである燃料ガスと当該燃料ガスの酸化剤としての燃焼用気体との何れか一方である制御対象気体の流量を制御する制御部を備える流量制御機構を用いた燃焼制御システムに関する。
続きを表示(約 4,400 文字)
【背景技術】
【0002】
従来、工業炉等に用いられる燃焼制御システムとして、均圧弁方式のものが知られている(特許文献1を参照)。当該均圧弁方式の燃焼制御システムは、例えば、バーナに連接されて都市ガス13A等の燃料ガスを通流する燃料配管と、同じくバーナに連接されて燃焼用空気を通流する燃焼用気体配管と、工業炉の温度に基づいてバーナの出力を制御する温調計と、当該温調計からの信号に基づいて燃焼用気体配管を通流する空気の流量を制御するコントロールモータとリンケージにより接続されて開閉制御される制御弁と、燃焼用気体配管の制御弁の二次側の空気圧に対応する形態で燃料配管の開度を制御する均圧弁と、燃焼用気体配管に燃焼用空気を圧送するブロアとを備えて構成される。
当該均圧弁方式の燃焼制御システムでは、コントロールモータ及び制御弁のリンケージは、熟練者により手動で調整されると共に、調整は1点合わせで空気比変更等をするには、再度、熟練者の手動調整が必要となる。これは、ダブルリンケージ方式の燃焼制御システムも同様である。
他の構成として、電子リンケージ方式の燃焼制御システムが知られており、当該電子リンケージ方式では、例えば、バーナに連接されて都市ガス13A等の燃料ガスを通流する燃料配管と、同じくバーナに連接されて燃焼用空気を通流する燃焼用気体配管と、工業炉の温度に基づいてバーナの出力を制御する温調計と、当該温調計からの信号を受ける制御部と、燃料配管を通流する燃料ガス流量及び燃焼用気体配管を通流する空気流量を計測して制御部に送信する流量計と、制御部からの信号に基づいて燃料配管を通流する燃料ガスの流量を制御する燃料流量制御弁と、制御部からの信号に基づいて燃焼用気体配管を通流する空気の流量を制御する空気流量制御弁とを備えて構成されている。
当該電子リンケージ方式では、流量計による燃料ガスや燃焼用空気の流量、及びそれに基づく空気比を監視しており、制御部での設定により当該空気比の変更も可能である。
【先行技術文献】
【特許文献】
【0003】
特開平10-47654号公報
【発明の概要】
【発明が解決しようとする課題】
【0004】
上述した均圧弁方式の燃焼制御システムでは、燃料ガスや燃焼用空気の流量及び空気比が監視できず、それらが何らかの理由により目標値から外れた場合であっても、使用者はそれに気づくことができず、炉内温度を設定値に維持することができなくなる虞がある。
また、出力や空気比の調整に熟練者の手動調整が必要になるため、省人化による効率化を図ることが難しいといった問題もある。
一方で、電子リンケージ方式では、燃料ガスや燃焼用空気の流量及び空気比の自動監視及び自動調整が可能であるものの、比較的高価な流量計を設ける必要があり、経済性の観点から問題がある。
特に、複数の燃料を燃焼させる混焼バーナに係る燃焼制御に関し、省CO
2
の観点から、炭素を含まない水素やアンモニアを副燃料ガスとして混焼する技術が考えられるが、例えば、水素を混焼する構成においては、市場で主に用いられる600kW級の燃焼炉で、必要な水素量を計測可能な水素センサは、市場に存在せず、新たな技術の開発が望まれていた。
【0005】
本発明は、上述の課題に鑑みてなされたものであり、その目的は、流量計を設けることのない簡易な構成を維持して経済性を向上すると共に、流量等の各種調整の自動化による省人化を実現できつつも、水素やアンモニア等の副燃料ガスを混焼するときにも、燃料における当該副燃料ガスの割合を良好に調整できると共に空気比も所望の値に調整できる燃焼制御システムを提供することにある。
【課題を解決するための手段】
【0006】
上記目的を達成するための燃焼制御システムは、
主燃料ガス又は副燃料ガスである燃料ガスと当該燃料ガスの酸化剤としての燃焼用気体との何れか一方である制御対象気体の流量を制御する制御部を備えた流量制御機構を用いた燃焼制御システムであって、その特徴構成は、
前記流量制御機構は、
前記制御対象気体が通流する現場配管に設けられ、前記制御部の制御指令により開度が制御される流量制御弁と、
前記現場配管で前記流量制御弁の二次側に設けられ、前記流量制御弁の二次側出口に設けられる第2圧力計の計測結果に基づいて前記二次側出口の圧力を調整可能な二次側圧力調整部と、
前記現場配管で前記流量制御弁の一次側に設けられ、前記流量制御弁の一次側入口に設けられる第1圧力計の計測結果に基づいて前記一次側入口の圧力を調整可能な一次側圧力調整部と、
前記現場配管と同一径の試験配管に前記流量制御弁と前記二次側圧力調整部と前記一次側圧力調整部とを備えると共に前記試験配管の流量を計測する流量計を備える試験設備において、前記制御部が、前記制御対象気体を前記試験配管に通流させて、前記流量制御弁を所定の初期設定開度に維持した状態で前記二次側圧力調整部にて前記二次側出口の圧力を所定の初期設定二次圧に設定した後、前記一次側圧力調整部にて前記一次側入口の圧力を所定の流量制御圧力に維持している状態で、前記流量制御弁の開度と前記流量計にて計測される流量との開度流量関係を記憶する記憶部とを備え、
前記現場配管に前記流量制御弁と前記二次側圧力調整部と前記一次側圧力調整部とを備えた現場設備において、前記制御部が、前記制御対象気体を前記現場配管に通流させて、前記流量制御弁を前記初期設定開度に維持した状態で前記二次側圧力調整部にて前記二次側出口の圧力を前記初期設定二次圧に設定した後、前記一次側圧力調整部にて前記一次側入口の圧力を前記流量制御圧力に維持している状態で、前記記憶部に記憶された前記開度流量関係に基づいて、前記流量制御弁の開度を制御して前記制御対象気体の流量を目標流量に制御するものであり、
前記現場配管としてバーナに連通接続する主燃料配管を通流する前記制御対象気体としての前記主燃料ガスの流量を制御する前記流量制御機構としての主燃料流量制御機構と、
前記現場配管として前記バーナに連通接続する副燃料配管を通流する前記制御対象気体としての前記副燃料ガスの流量を制御する前記流量制御機構としての副燃料流量制御機構と、
前記現場配管として前記バーナに連通接続する燃焼用気体配管を通流する前記制御対象気体としての前記燃焼用気体の流量を制御する前記流量制御機構としての燃焼用気体流量制御機構とを備え、
前記制御部が、前記主燃料流量制御機構を用いて前記主燃料ガスの流量を前記目標流量に制御し、前記副燃料流量制御機構を用いて前記副燃料ガスの流量を前記目標流量に制御し、前記燃焼用気体流量制御機構を用いて前記燃焼用気体の流量を前記目標流量に制御する点にある。
【0007】
上記特徴構成によれば、現場配管で流量制御弁の二次側に設けられ、流量制御弁の二次側出口に設けられる第2圧力計の計測結果に基づいて二次側出口の圧力を調整可能な二次側圧力調整部を備えるから、現場配管で流量制御弁の当該二次側圧力調整部を適宜設定することにより、流量制御弁の二次側の圧損を現場によらず一定に調整することができる。当該構成では、現場配管を通流する制御対象気体の流量Qは、流量制御弁の二次側出口の圧力P2を用いて、Q=K√P2の関係式により導出できるものとなる。
更に、試験配管で流量制御弁の一次側に設けられ、流量制御弁の一次側入口に設けられる第1圧力計の計測結果に基づいて一次側入口の圧力を調整可能な一次側圧力調整部を備えることにより、当該一次側圧力調整部により流量制御弁の一次側入口の圧力を所定の流量制御圧力に維持した状態で、得られる流量制御弁の開度と試験配管を通流する流量との開度流量関係は、当該試験配管と同一径の現場配管を有する現場設備において、そのまま利用することができる。
つまり、試験設備にて取得した開度流量関係は、流量制御弁の二次側の圧損が異なる種々の現場設備においても、共通で利用できるから、現場設備においては、比較的高価な流量計を設けることなく、既知の開度流量関係に基づいて、流量制御弁の開度を制御することで、現場配管を通流する制御対象気体の流量を所望の流量に制御することができる。
【0008】
更に、現場配管としてバーナに連通接続する主燃料配管を通流する制御対象気体としての主燃料ガスの流量を制御する流量制御機構としての主燃料流量制御機構と、現場配管としてバーナに連通接続する副燃料配管を通流する制御対象気体としての副燃料ガスの流量を制御する流量制御機構としての副燃料流量制御機構と、現場配管としてバーナに連通接続する燃焼用気体配管を通流する制御対象気体としての燃焼用気体の流量を制御する流量制御機構としての燃焼用気体流量制御機構とを備え、制御部が、主燃料流量制御機構を用いて主燃料ガスの流量を目標流量に制御し、副燃料流量制御機構を用いて副燃料ガスの流量を目標流量に制御し、燃焼用気体流量制御機構を用いて燃焼用気体の流量を目標流量に制御することで、主燃料に、水素やアンモニア等の副燃料ガスを混焼する構成においても、燃料における当該副燃料ガスの割合を良好に調整しつつ、空気比も所望の値に調整できる燃焼制御システムを実現できる。
【0009】
以上より、流量計を設けることのない簡易な構成を維持して経済性を向上すると共に、流量等の各種調整の自動化による省人化を実現できつつも、水素やアンモニア等の副燃料ガスを混焼するときにも、燃料における当該副燃料ガスの割合を良好に調整できると共に空気比も所望の値に調整できる燃焼制御システムを提供することにある。
更に、当該制御には、熟練者の手動調整が不要であるため、省人化による効率化も図ることができる。
【0010】
尚、上記特徴構成において、二次側圧力調整部は、現場毎に異なる可能性の流量制御弁の二次側の圧損を所定の値に調整することを目的とするものであるため、初期設定二次圧に設定した後は、流量制御弁の開度が変化し、二次側出口の圧力が変動したとしても、二次側出口の圧力を調整し直すことはしないものとする。
(【0011】以降は省略されています)
この特許をJ-PlatPat(特許庁公式サイト)で参照する
関連特許
大阪瓦斯株式会社
牽引装置
4か月前
大阪瓦斯株式会社
牽引装置
4か月前
大阪瓦斯株式会社
蓄電装置
1か月前
大阪瓦斯株式会社
給湯装置
4日前
大阪瓦斯株式会社
衣類乾燥機
1か月前
大阪瓦斯株式会社
フライヤー
1日前
大阪瓦斯株式会社
加熱調理器
1か月前
大阪瓦斯株式会社
ガスコンロ
4日前
大阪瓦斯株式会社
衣類乾燥機
1か月前
大阪瓦斯株式会社
衣類乾燥機
1か月前
大阪瓦斯株式会社
異常診断装置
15日前
大阪瓦斯株式会社
異常診断装置
15日前
大阪瓦斯株式会社
異常診断装置
15日前
大阪瓦斯株式会社
異常診断装置
15日前
大阪瓦斯株式会社
異常診断装置
15日前
大阪瓦斯株式会社
異常診断装置
15日前
大阪瓦斯株式会社
異常診断装置
15日前
大阪瓦斯株式会社
地中給電設備
14日前
大阪瓦斯株式会社
異常診断装置
15日前
大阪瓦斯株式会社
燃料電池装置
14日前
大阪瓦斯株式会社
住宅設備機器
1か月前
大阪瓦斯株式会社
通信システム
2か月前
大阪瓦斯株式会社
鮮度維持装置
14日前
大阪瓦斯株式会社
蓄電制御装置
8日前
大阪瓦斯株式会社
異常診断装置
15日前
大阪瓦斯株式会社
熱供給システム
4日前
大阪瓦斯株式会社
蓄電池管理装置
8日前
大阪瓦斯株式会社
放射冷却式装置
3か月前
大阪瓦斯株式会社
燃料電池システム
8日前
大阪瓦斯株式会社
樹脂積層フィルム
25日前
大阪瓦斯株式会社
燃料電池システム
15日前
大阪瓦斯株式会社
燃料電池システム
1か月前
大阪瓦斯株式会社
電力供給システム
2か月前
大阪瓦斯株式会社
給湯制御システム
3か月前
大阪瓦斯株式会社
故障予兆システム
16日前
大阪瓦斯株式会社
燃焼制御システム
今日
続きを見る
他の特許を見る