TOP
|
特許
|
意匠
|
商標
特許ウォッチ
Twitter
他の特許を見る
公開番号
2025151656
公報種別
公開特許公報(A)
公開日
2025-10-09
出願番号
2024053195
出願日
2024-03-28
発明の名称
電源装置及び画像処理装置
出願人
京セラドキュメントソリューションズ株式会社
代理人
個人
,
個人
主分類
H02M
7/12 20060101AFI20251002BHJP(電力の発電,変換,配電)
要約
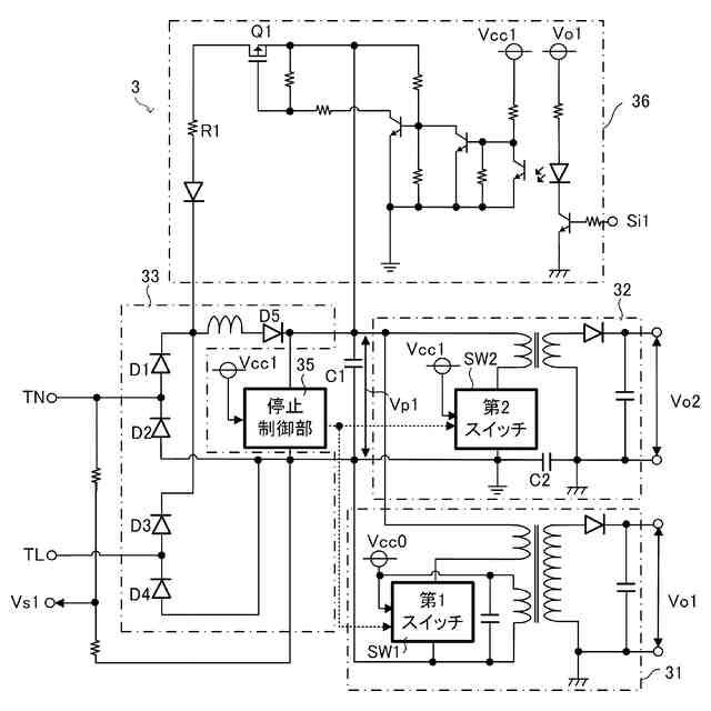
【課題】動作の安定化を図りやすい電源装置及び画像処理装置を提供する。
【解決手段】電源装置3は、力率改善回路33と、第1電圧変換部31と、第2電圧変換部32と、停止制御部35と、放電回路36と、を備える。力率改善回路33は、交流電圧Vs1を整流した直流電圧を所定の一次電圧Vp1として出力する。第1電圧変換部31は、一次電圧Vp1を第1直流電圧Vo1に変換して出力する。第2電圧変換部32は、一次電圧Vp1を第2直流電圧Vo2に変換して出力する。停止制御部35は、交流電圧Vs1の大きさに基づいて第1電圧変換部31及び第2電圧変換部32の出力を停止させる。放電回路36は、一次電圧Vp1によって充電される蓄電部C1を放電し、一次電圧Vp1を低下させる。
【選択図】図4
特許請求の範囲
【請求項1】
交流電圧を整流した直流電圧を所定の一次電圧として出力する力率改善回路と、
前記一次電圧を第1直流電圧に変換して出力する第1電圧変換部と、
前記一次電圧を第2直流電圧に変換して出力する第2電圧変換部と、
前記交流電圧の大きさに基づいて前記第1電圧変換部及び前記第2電圧変換部の出力を停止させる停止制御部と、
前記一次電圧によって充電される蓄電部を放電し、前記一次電圧を低下させる放電回路と、を備える、
電源装置。
続きを表示(約 440 文字)
【請求項2】
前記停止制御部は、交流電源におけるN極及びL極のうちの一方における前記交流電圧の大きさに基づいて前記第1電圧変換部及び前記第2電圧変換部の出力を停止させる、
請求項1に記載の電源装置。
【請求項3】
前記第2電圧変換部は、一次側の基準電位点と二次側の接地点との間に挿入されるコンデンサーを有する、
請求項1又は2に記載の電源装置。
【請求項4】
前記放電回路は、所定条件を満たす放電期間にのみ前記蓄電部の放電を行う、
請求項1又は2に記載の電源装置。
【請求項5】
前記所定条件は、前記第1直流電圧の出力中であって、かつ、前記第2電圧変換部の作動状態から停止状態への切り替えタイミングに基づく特定期間であること、を含む、
請求項4に記載の電源装置。
【請求項6】
請求項1又は2に記載の電源装置と、
画像処理機能を有する本体と、を備える、
画像処理装置。
発明の詳細な説明
【技術分野】
【0001】
本発明は、電源装置及び画像処理装置に関する。
続きを表示(約 1,300 文字)
【背景技術】
【0002】
関連技術として、力率改善回路を含む電源装置が知られている(例えば、特許文献1参照)。関連技術の電源装置は、商用交流電源からの交流電圧を整流回路により整流した電圧を入力し、スイッチング制御により所定の直流電圧として負荷に供給する力率改善回路と、この力率改善回路を制御するPFC制御部と、を備える。
【0003】
力率改善回路は、チョークコイルとトランジスタとダイオードとコンデンサーと電流検出部とを含む。PFC制御部は、入力電圧監視信号と出力電圧監視信号と入力電流監視信号とを入力して、トランジスタのオン、オフを制御する構成を有する。
【先行技術文献】
【特許文献】
【0004】
特開2010-115088号公報
【発明の概要】
【発明が解決しようとする課題】
【0005】
しかし、上記関連技術に係る電源装置では、状況によっては力率改善回路への交流電圧(入力電圧)を正しく検出できない場合があり、この場合に、電源装置の動作が不安定になることがある。
【0006】
本発明の目的は、動作の安定化を図りやすい電源装置及び画像処理装置を提供することにある。
【課題を解決するための手段】
【0007】
本発明の一の局面に係る電源装置は、力率改善回路と、第1電圧変換部と、第2電圧変換部と、停止制御部と、放電回路と、を備える。前記力率改善回路は、交流電圧を整流した直流電圧を所定の一次電圧として出力する。前記第1電圧変換部は、前記一次電圧を第1直流電圧に変換して出力する。前記第2電圧変換部は、前記一次電圧を第2直流電圧に変換して出力する。前記停止制御部は、前記交流電圧の大きさに基づいて前記第1電圧変換部及び前記第2電圧変換部の出力を停止させる。前記放電回路は、前記一次電圧によって充電される蓄電部を放電し、前記一次電圧を低下させる。
【0008】
本発明の他の局面に係る画像処理装置は、前記電源装置と、画像処理機能を有する本体と、を備える。
【発明の効果】
【0009】
本発明によれば、動作の安定化を図りやすい電源装置及び画像処理装置を提供することができる。
【図面の簡単な説明】
【0010】
図1は、実施形態1に係る画像処理装置の概略ブロック図である。
図2は、実施形態1に係る画像処理装置の外観を示す概略図である。
図3は、実施形態1に係る画像処理装置の電源装置の一例を示す概略ブロック図である。
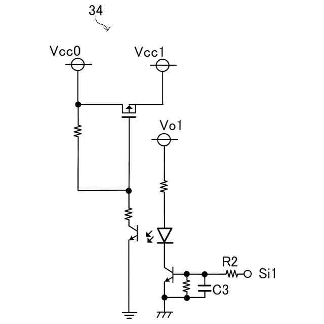
図4は、実施形態1に係る画像処理装置の電源装置の具体例を示す概略回路図である。
図5は、実施形態1に係る画像処理装置の電源装置の出力制御部の具体例を示す概略回路図である。
図6は、実施形態1に係る画像処理装置の電源装置の一動作例を示す表である。
【発明を実施するための形態】
(【0011】以降は省略されています)
この特許をJ-PlatPat(特許庁公式サイト)で参照する
関連特許
個人
バッテリ内蔵直流電源
22日前
株式会社アイシン
ロータ
1日前
株式会社FUJI
制御盤
12日前
西部電機株式会社
充電装置
4日前
オムロン株式会社
電源回路
16日前
オムロン株式会社
電源回路
16日前
西部電機株式会社
充電装置
4日前
オムロン株式会社
電源回路
16日前
日本精機株式会社
サージ保護回路
4日前
トヨタ自動車株式会社
固定子
2日前
トヨタ自動車株式会社
回転子
8日前
個人
連続ガウス加速器形磁力増幅装置
4日前
ミサワホーム株式会社
居住設備
12日前
トヨタ自動車株式会社
製造装置
2日前
東京応化工業株式会社
発電装置
16日前
株式会社ダイヘン
充電装置
1日前
株式会社アイシン
ステータ
1日前
株式会社アイシン
ステータ
1日前
株式会社アイシン
ステータ
1日前
株式会社ダイヘン
充電装置
1日前
株式会社ダイヘン
充電装置
1日前
個人
太陽エネルギー収集システム
2日前
カヤバ株式会社
筒型リニアモータ
3日前
株式会社ミツバ
ブラシレスモータ
3日前
東京瓦斯株式会社
通信装置
3日前
株式会社アイシン
ステータ
1日前
株式会社ダイヘン
充電装置
1日前
株式会社リコー
拡張アンテナ装置
15日前
トヨタ自動車株式会社
被膜形成装置
2日前
ニチコン株式会社
AC入力検出回路
8日前
トヨタ自動車株式会社
ロータ
10日前
ユタカ電業株式会社
ケーブルダクト
12日前
日産自動車株式会社
ステータ
9日前
株式会社正興電機製作所
地絡確認装置
15日前
株式会社ダイヘン
電力システム
4日前
株式会社ミツバ
巻線装置
15日前
続きを見る
他の特許を見る