TOP
|
特許
|
意匠
|
商標
特許ウォッチ
Twitter
他の特許を見る
公開番号
2025138169
公報種別
公開特許公報(A)
公開日
2025-09-25
出願番号
2024037092
出願日
2024-03-11
発明の名称
電源回路
出願人
オムロン株式会社
代理人
個人
主分類
H02M
3/155 20060101AFI20250917BHJP(電力の発電,変換,配電)
要約
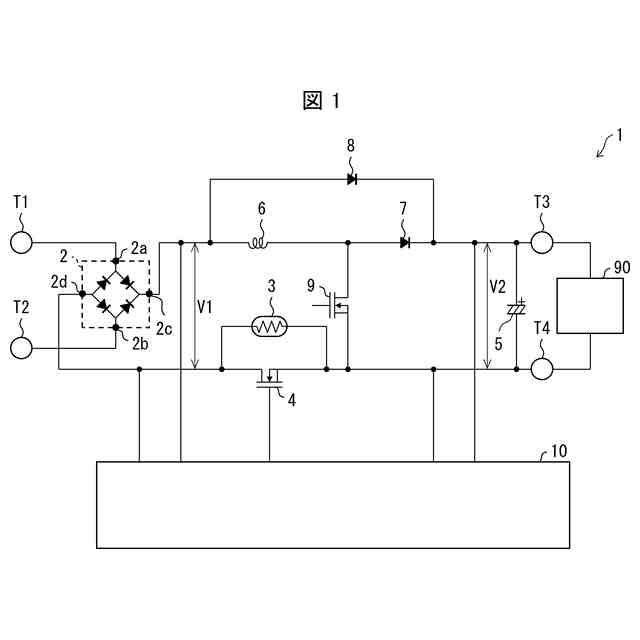
【課題】適切に突入電流を抑制することができる電源回路を実現する。
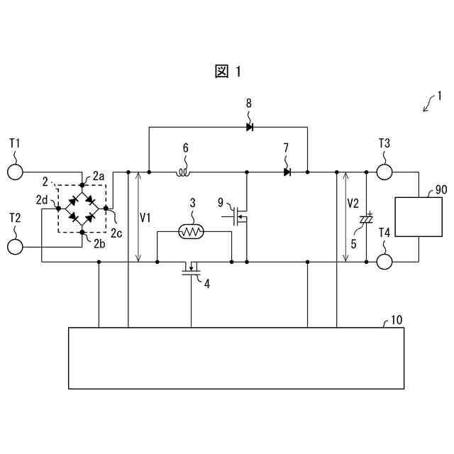
【解決手段】電源回路(1)は、負側の第2出力端子(T4)に接続され互いに並列な突入抵抗素子(3)およびスイッチング素子(4)と、制御回路(10)と、を備える。制御回路は、入力電圧(V1)が第1入力閾値未満かつ出力電圧(V2)が第1出力閾値以上であれば、スイッチング素子をオンにし、入力電圧が第1入力閾値以上かつ出力電圧が第1出力閾値より大きい第2出力閾値未満であれば、スイッチング素子をオフにする。
【選択図】図1
特許請求の範囲
【請求項1】
正側の第1出力端子および負側の第2出力端子と、
前記第2出力端子に接続された抵抗素子と、
前記抵抗素子に対して並列に接続されたスイッチング素子と、
入力電圧と出力電圧とを検出する制御回路と、を備え、
前記制御回路は、
前記入力電圧が第1入力閾値未満かつ前記出力電圧が第1出力閾値以上であれば、前記スイッチング素子をオンにし、
前記入力電圧が前記第1入力閾値以上かつ前記出力電圧が前記第1出力閾値より大きい第2出力閾値未満であれば、前記スイッチング素子をオフにし、
前記入力電圧が前記第1入力閾値以上かつ前記出力電圧が前記第2出力閾値以上であれば、前記スイッチング素子をオンにする、電源回路。
続きを表示(約 1,400 文字)
【請求項2】
前記制御回路は、
前記第1出力端子にカソードが接続された第1ダイオードと、
前記第1ダイオードのアノードに制御端子が接続された第1トランジスタと、
前記第1出力端子にカソードが接続された第2ダイオードと、
前記第2ダイオードのアノードに制御端子が接続された第2トランジスタと、
前記第1トランジスタの一端および前記第2トランジスタの一端に制御端子が接続された制御トランジスタと、を備え、
前記制御トランジスタの一端は、前記第1出力端子に接続されており、前記制御トランジスタの他端は、前記スイッチング素子の制御端子に接続されており、
前記制御回路は、前記入力電圧が前記第1入力閾値以上のとき、前記第1トランジスタをオフにする、請求項1に記載の電源回路。
【請求項3】
前記制御回路では、
前記入力電圧が前記第1入力閾値未満かつ前記出力電圧が第1出力閾値以上であれば、前記第1トランジスタがオンになり、前記制御トランジスタがオンになり、前記スイッチング素子がオンになり、
前記入力電圧が前記第1入力閾値以上かつ前記出力電圧が前記第2出力閾値未満であれば、前記第1トランジスタがオフになり、前記第2トランジスタがオフになり、前記制御トランジスタがオフになり、前記スイッチング素子がオフになり、
前記入力電圧が前記第1入力閾値以上かつ前記出力電圧が前記第2出力閾値以上であれば、前記第1トランジスタがオフになり、前記第2トランジスタがオンになり、前記制御トランジスタがオンになり、前記スイッチング素子がオンになる、請求項2に記載の電源回路。
【請求項4】
前記制御回路は、前記入力電圧が前記第1入力閾値より大きい第2入力閾値以上のとき、前記第2トランジスタをオフにする、請求項2に記載の電源回路。
【請求項5】
前記制御回路は、前記入力電圧が前記第1入力閾値以上のとき、前記第1トランジスタの制御端子と前記第1トランジスタの他端との間の電位差を減少させることで、前記第1トランジスタをオフにする、請求項2に記載の電源回路。
【請求項6】
前記制御回路は、
前記入力電圧が前記第1入力閾値以上のとき逆電流が流れる第3ダイオードと、
前記第3ダイオードに接続されたフォトカプラと、を備え、
前記フォトカプラがオンのとき、前記フォトカプラは、前記第1トランジスタの制御端子と前記第1トランジスタの他端との間を導通させる、請求項5に記載の電源回路。
【請求項7】
前記制御回路は、前記第1トランジスタの制御端子と前記第1トランジスタの他端との間に接続されたキャパシタを備える、請求項2に記載の電源回路。
【請求項8】
前記第1トランジスタおよび前記第2トランジスタは、NPN型バイポーラトランジスタであり、
前記制御トランジスタは、PNP型バイポーラトランジスタである、請求項2に記載の電源回路。
【請求項9】
前記スイッチング素子は、n型電界効果トランジスタである、請求項1に記載の電源回路。
【請求項10】
前記制御回路は、平滑化された直流の前記入力電圧を検出する、請求項1から9のいずれか一項に記載の電源回路。
(【請求項11】以降は省略されています)
発明の詳細な説明
【技術分野】
【0001】
本発明は電源回路に関する。
続きを表示(約 1,600 文字)
【背景技術】
【0002】
特許文献1には、突入電流抑制回路が開示されている。この突入電流抑制回路は、電圧検出回路で検出した端子間電圧に応じて、第一の抵抗に並列に接続された切り替えスイッチング素子を切り替える。
【先行技術文献】
【特許文献】
【0003】
特開2019-122158号公報
【発明の概要】
【発明が解決しようとする課題】
【0004】
しかしながら、入力電圧が変動する場合、出力電圧のみに基づいて回路を切り替えると、大きな突入電流が流れ得る。
【0005】
本発明の一態様は、適切に突入電流を抑制することができる電源回路を実現することを目的とする。
【課題を解決するための手段】
【0006】
本発明の態様1に係る電源回路は、正側の第1出力端子および負側の第2出力端子と、前記第2出力端子に接続された抵抗素子と、前記抵抗素子に対して並列に接続されたスイッチング素子と、入力電圧と出力電圧とを検出する制御回路と、を備え、前記制御回路は、前記入力電圧が第1入力閾値未満かつ前記出力電圧が第1出力閾値以上であれば、前記スイッチング素子をオンにし、前記入力電圧が前記第1入力閾値以上かつ前記出力電圧が前記第1出力閾値より大きい第2出力閾値未満であれば、前記スイッチング素子をオフにし、前記入力電圧が前記第1入力閾値以上かつ前記出力電圧が前記第2出力閾値以上であれば、前記スイッチング素子をオンにする、構成である。
【0007】
上記の構成によれば、入力電圧と出力電圧との差が大きい場合、スイッチング素子をオフにし、差が小さくなってからスイッチング素子をオンにすることができる。そのため、適切に突入電流を抑制することができる。
【0008】
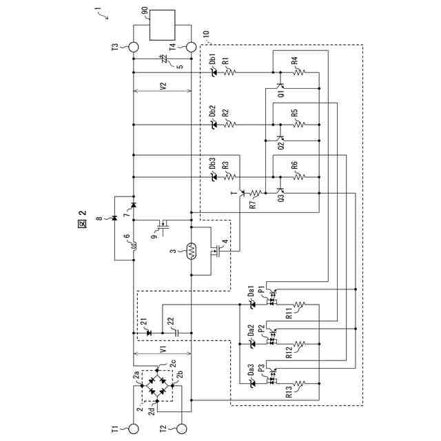
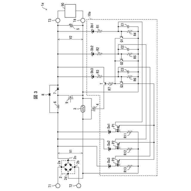
本発明の態様2に係る電源回路は、上記の態様1において、前記制御回路は、前記第1出力端子にカソードが接続された第1ダイオードと、前記第1ダイオードのアノードに制御端子が接続された第1トランジスタと、前記第1出力端子にカソードが接続された第2ダイオードと、前記第2ダイオードのアノードに制御端子が接続された第2トランジスタと、前記第1トランジスタの一端および前記第2トランジスタの一端に制御端子が接続された制御トランジスタと、を備え、前記制御トランジスタの一端は、前記第1出力端子に接続されており、前記制御トランジスタの他端は、前記スイッチング素子の制御端子に接続されており、前記制御回路は、前記入力電圧が前記第1入力閾値以上のとき、前記第1トランジスタをオフにする構成としてもよい。
【0009】
上記の構成によれば、入力電圧および出力電圧に応じて動作するアナログ回路によって、突入電流の抑制を実現することができる。よって回路規模を大きくする必要がない。
【0010】
本発明の態様3に係る電源回路は、上記の態様2において、前記制御回路では、前記入力電圧が前記第1入力閾値未満かつ前記出力電圧が第1出力閾値以上であれば、前記第1トランジスタがオンになり、前記制御トランジスタがオンになり、前記スイッチング素子がオンになり、前記入力電圧が前記第1入力閾値以上かつ前記出力電圧が前記第2出力閾値未満であれば、前記第1トランジスタがオフになり、前記第2トランジスタがオフになり、前記制御トランジスタがオフになり、前記スイッチング素子がオフになり、前記入力電圧が前記第1入力閾値以上かつ前記出力電圧が前記第2出力閾値以上であれば、前記第1トランジスタがオフになり、前記第2トランジスタがオンになり、前記制御トランジスタがオンになり、前記スイッチング素子がオンになる構成としてもよい。
(【0011】以降は省略されています)
この特許をJ-PlatPat(特許庁公式サイト)で参照する
関連特許
オムロン株式会社
制御装置
1か月前
オムロン株式会社
電源回路
7日前
オムロン株式会社
電源回路
7日前
オムロン株式会社
電源回路
7日前
オムロン株式会社
電磁継電器
1か月前
オムロン株式会社
情報提供装置
3日前
オムロン株式会社
スレーブ装置
3日前
オムロン株式会社
トリガスイッチ
3日前
オムロン株式会社
IOターミナル
3日前
オムロン株式会社
モータの監視装置
3日前
オムロン株式会社
導線折り曲げ治具
1か月前
オムロン株式会社
端子折り曲げ治具
3日前
オムロン株式会社
セーフティデバイス
3日前
オムロン株式会社
システムおよび方法
3日前
オムロン株式会社
電力開閉モジュール
3日前
オムロン株式会社
リモート安全入出力装置
3日前
オムロン株式会社
支援システム及び支援方法
3日前
オムロン株式会社
保護継電器及び電力制御装置
3日前
オムロン株式会社
パワーコンディショナシステム
3日前
オムロン株式会社
情報処理装置及び情報処理方法
13日前
オムロン株式会社
搬送装置、搬送方法、プログラム
1か月前
オムロン株式会社
給電モジュール及び給電システム
3日前
オムロン株式会社
教育支援システム及び教育支援方法
3日前
オムロン株式会社
回転制御システム及び回転制御方法
1か月前
オムロン株式会社
計測装置、計測方法及びプログラム
3日前
オムロン株式会社
電力供給システム及び電力制御装置
3日前
オムロン株式会社
画像処理システムおよび画像処理方法
1か月前
オムロン株式会社
検査装置、検査方法およびプログラム
13日前
オムロン株式会社
安全IOターミナルおよび安全システム
3日前
オムロン株式会社
生体情報処理装置及び動作情報処理装置
3日前
オムロン株式会社
交通管制システム、および動作切替方法
3日前
オムロン株式会社
生体情報処理装置及び動作情報処理装置
3日前
オムロン株式会社
情報処理システム、方法およびプログラム
1か月前
オムロン株式会社
スレーブ装置およびネットワークシステム
3日前
オムロン株式会社
監視システム、警報方法、及びプログラム
3日前
オムロン株式会社
作業認識装置、作業認識方法およびプログラム
29日前
続きを見る
他の特許を見る