TOP
|
特許
|
意匠
|
商標
特許ウォッチ
Twitter
他の特許を見る
公開番号
2025163466
公報種別
公開特許公報(A)
公開日
2025-10-29
出願番号
2024066743
出願日
2024-04-17
発明の名称
電池システム
出願人
トヨタ自動車株式会社
代理人
弁理士法人深見特許事務所
主分類
G01R
31/387 20190101AFI20251022BHJP(測定;試験)
要約
【課題】電池の容量(満充電容量)を正確に推定する。
【解決手段】満充電容量Xは、第2補正電圧VBSの平均値VBSavの変化量であるΔVBSavが極大値である基準容量C2に、極大値検出時から満充電までの電流積算量ΣQa(あるいは、満充電から極大値を検出するまでの電流積算量ΣQa)を加算して算出される。単電池の電圧VBから濃度過電圧dV_ceを減算することにより、第1補正電圧VB1が算出され(S21)、所定期間における第1補正電圧VB1と充放電電流との関係から、充放電電流がゼロのときの第1補正電圧である第2補正電圧VBSを外挿、または、補間により算出する(S22)。第2補正電圧VBSの平均値VBSavを算出し(S23)、平均値ΔVBSavの変化量ΔVBSavを求める。そして、変化量ΔVBSavの極大値を検出し、満充電容量Xを算出する。
【選択図】図4
特許請求の範囲
【請求項1】
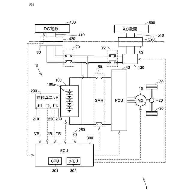
電池と、前記電池の電圧である電池電圧を検出する電圧センサと、前記電池の充放電電流を検出する電流センサと、制御装置と、を備えた電池システムであって、
前記制御装置は、
前記電池の放電電流の積算値である放電電流積算値を演算する電流積算部と、
前記電池の濃度過電圧を取得する濃度過電圧算出部と、
前記電圧センサで検出された電池電圧から前記濃度過電圧を減算した、第1補正電圧を算出する第1補正電圧算出部と、
前記第1補正電圧に基づいて、電圧変化量の極大値を検出する極大値検出部と、を含み、
前記電池の満充電時から前記極大値が検出されるまでの前記放電電流積算値である第1電流積算値に基づいて、前記電池の満充電容量を推定する、電池システム。
続きを表示(約 710 文字)
【請求項2】
電池と、前記電池の電圧である電池電圧を検出する電圧センサと、前記電池の充放電電流を検出する電流センサと、制御装置と、を備えた電池システムであって、
前記制御装置は、
前記電池の充電電流の積算値である充電電流積算値を演算する電流積算部と、
前記電池の濃度過電圧を取得する濃度過電圧算出部と、
前記電圧センサで検出された電池電圧から前記濃度過電圧を減算した、第1補正電圧を算出する第1補正電圧算出部と、
前記第1補正電圧に基づいて、電圧変化量の極大値を検出する極大値検出部と、を含み、
前記極大値が検出されてから前記電池が満充電になるまでの前記充電電流積算値である第2電流積算値に基づいて、前記電池の満充電容量を推定する、電池システム。
【請求項3】
前記制御装置は、
所定期間における前記第1補正電圧に基づいて、前記充放電電流がゼロのときの前記第1補正電圧の値である第2補正電圧を推定する第2補正電圧推定部を、さらに含み、
前記極大値検出部は、前記第2補正電圧に基づいて前記極大値を検出する、請求項1または請求項2に記載の電池システム。
【請求項4】
前記満充電容量は、前記極大値における前記電池の容量である基準容量に基づいて算出される、請求項3に記載の電池システム。
【請求項5】
前記電池は、前記極大値が複数存在する特性を有しており、
前記基準容量は、複数の前記極大値のうち、前記電池の電圧が高圧側に存在する前記極大値における前記電池の容量である、請求項4に記載の電池システム。
発明の詳細な説明
【技術分野】
【0001】
本開示は、電池システムに関する。
続きを表示(約 1,600 文字)
【背景技術】
【0002】
特開2014-167457号公報(特許文献1)には、充放電時における二次電池の電圧変化量の極大値である特異点を検出し、この特異点に基づいて、二次電池の容量を推定することが記載されている。
【先行技術文献】
【特許文献】
【0003】
特開2014-167457号公報
【発明の概要】
【発明が解決しようとする課題】
【0004】
特許文献1では、組電池に含まれる二次電池の両端間の電圧を、電圧測定回路を用いて検出している。二次電池の充放電時には、分極が発生する。このため、電圧測定回路で検出した電圧には、分極によるズレが含まれる。特に、濃度過電圧に起因する分極は、充放電電流の増減に対して遅れて生じるので、電圧測定回路で検出した電池電圧を用いて求めた特異点の精度が低下する場合がある。このため、二次電池の容量の推定精度が悪化する懸念がある。
【0005】
本開示の目的は、電池の容量(満充電容量)を正確に推定することである。
【課題を解決するための手段】
【0006】
1)本開示の充電システムは、電池と、電池の電圧である電池電圧を検出する電圧センサと、電池の充放電電流を検出する電流センサと、制御装置と、を備えた電池システムである。制御装置は、電池の放電電流の積算値である放電電流積算値を演算する電流積算部と、電池の濃度過電圧を取得する濃度過電圧算出部と、電圧センサで検出された電池電圧から濃度過電圧を減算した、第1補正電圧を算出する第1補正電圧算出部と、第1補正電圧に基づいて電圧変化量の極大値を検出する極大値検出部と、を含む。制御装置は、電池の満充電時から極大値が検出されるまでの放電電流積算値である第1電流積算値に基づいて、電池の満充電容量を推定する。
【0007】
この構成によれば、極大値検出部は、第1補正電圧に基づいて電圧変化量の極大値を検出する。そして、電池の満充電容量が、電池の満充電時から極大値が検出されるまでの放電電流積算値である第1電流積算値に基づいて推定される。第1補正電圧は、電圧センサで検出された電池電圧から濃度過電圧を減算した電圧であるので、塩濃度過電圧による分極の影響を排除して極大値が検出され、満充電容量を精度よく推定できる。
【0008】
2)本開示の充電システムは、電池と、電池の電圧である電池電圧を検出する電圧センサと、電池の充放電電流を検出する電流センサと、制御装置と、を備えた電池システムである。制御装置は、電池の充電電流の積算値である充電電流積算値を演算する電流積算部と、電池の濃度過電圧を取得する濃度過電圧算出部と、電圧センサで検出された電池電圧から濃度過電圧を減算した、第1補正電圧を算出する第1補正電圧算出部と、第1補正電圧に基づいて電圧変化量の極大値を検出する極大値検出部と、を含む。制御装置は、極大値が検出されてから電池が満充電になるまでの充電電流積算値である第2電流積算値に基づいて、前記電池の満充電容量を推定する。
【0009】
この構成によれば、極大値検出部は、第1補正電圧に基づいて電圧変化量の極大値を検出する。そして、電池の満充電容量が、極大値が検出されてから電池が満充電になるまでの充電電流積算値である第2電流積算値に基づいて推定される。第1補正電圧は、電圧センサで検出された電池電圧から濃度過電圧を減算した電圧であるので、塩濃度過電圧による分極の影響を排除して極大値が検出され、満充電容量を精度よく推定できる。
【0010】
上記1または2において、制御装置は、所定期間における第1補正電圧に基づいて、充放電電流がゼロのときの第1補正電圧の値である第2補正電圧を推定する第2補正電圧推定部を、さらに含んでよい。極大値検出部は第2補正電圧に基づいて極大値を検出する。
(【0011】以降は省略されています)
この特許をJ-PlatPat(特許庁公式サイト)で参照する
関連特許
日本精機株式会社
検出装置
今日
個人
採尿及び採便具
6日前
株式会社ミツトヨ
測定器
12日前
甲神電機株式会社
電流検出装置
今日
アズビル株式会社
電磁流量計
15日前
大和製衡株式会社
組合せ計量装置
9日前
愛知時計電機株式会社
ガスメータ
12日前
双庸電子株式会社
誤配線検査装置
1日前
愛知電機株式会社
軸部材の外観検査装置
9日前
ローム株式会社
半導体装置
20日前
ローム株式会社
半導体装置
20日前
大和製衡株式会社
組合せ計量装置
9日前
個人
システム、装置及び実験方法
15日前
株式会社デンソー
電流センサ
20日前
トヨタ自動車株式会社
測定システム
19日前
日本特殊陶業株式会社
センサ
12日前
日東精工株式会社
振動波形検査装置
1日前
株式会社電巧社
試験装置及び試験方法
1日前
アンリツ株式会社
X線検査装置
12日前
株式会社不二越
X線測定システム
20日前
日本特殊陶業株式会社
化学センサ
今日
住友化学株式会社
電気化学センサ
6日前
株式会社東芝
電子回路
15日前
株式会社サタケ
精白米中の土砂混入率の検査方法
19日前
アズビル株式会社
位置計測装置および方法
13日前
JFEスチール株式会社
遅れ破壊試験方法
19日前
IMV株式会社
動電式振動発生装置
9日前
株式会社日本マイクロニクス
プローブ
13日前
株式会社日本マイクロニクス
評価装置
12日前
キヤノン株式会社
測距装置
今日
株式会社トーキン
電流センサ装置
6日前
トヨタ自動車株式会社
電流検出システム
7日前
トヨタ自動車株式会社
方法
13日前
トヨタ自動車株式会社
情報処理装置
9日前
矢崎総業株式会社
光センシング装置
13日前
株式会社イシダ
組合せ計量装置
8日前
続きを見る
他の特許を見る