TOP
|
特許
|
意匠
|
商標
特許ウォッチ
Twitter
他の特許を見る
10個以上の画像は省略されています。
公開番号
2025086581
公報種別
公開特許公報(A)
公開日
2025-06-09
出願番号
2023200659
出願日
2023-11-28
発明の名称
半導体集積回路
出願人
ローム株式会社
代理人
個人
,
個人
主分類
G05F
1/56 20060101AFI20250602BHJP(制御;調整)
要約
【課題】出力トランジスタの意図しないオンを抑制する。
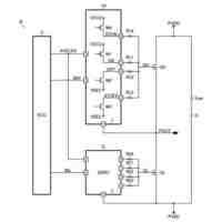
【解決手段】第1抵抗R1は、PチャンネルMOSFET(Metal Oxide Semiconductor Field Effect Transistor)である出力トランジスタ110のゲートソース間に接続される。制御回路120は、第2N型領域N2を含む出力段122を有し、出力トランジスタ110のゲート電圧を制御する。強制オフ回路130は、第1N型領域N1とともに第2寄生トランジスタQp2を形成する第3N型領域N3を含み、第2寄生トランジスタQp2に寄生電流が流れたときに、第1トランジスタM1がオンするように構成される。
【選択図】図1
特許請求の範囲
【請求項1】
PチャンネルMOSFET(Metal Oxide Semiconductor Field Effect Transistor)である出力トランジスタと、
負電位が発生する第1N型領域と、
前記出力トランジスタのゲートソース間に接続された第1抵抗と、
前記出力トランジスタのゲート電圧を制御する制御回路であって、前記第1抵抗と接続され、前記第1N型領域とともに第1寄生トランジスタを形成する第2N型領域を含む制御回路と、
前記出力トランジスタのゲートソース間に接続されたPチャンネルMOSFETである第1トランジスタと、前記第1N型領域とともに第2寄生トランジスタを形成する第3N型領域と、を含み、前記第2寄生トランジスタに寄生電流が流れたときに、前記第1トランジスタがオンするように構成された強制オフ回路と、
を備える、半導体集積回路。
続きを表示(約 1,300 文字)
【請求項2】
PチャンネルMOSFET(Metal Oxide Semiconductor Field Effect Transistor)である出力トランジスタと、
負電位が発生する第1N型領域と、
前記出力トランジスタのゲートソース間に接続された第1抵抗と、
前記出力トランジスタのゲート電圧を制御する制御回路であって、前記第1抵抗と接続され、前記第1N型領域とともに第1寄生トランジスタを形成する第2N型領域を含む制御回路と、
前記第1N型領域とともに第2寄生トランジスタを形成する第3N型領域を含み、前記第2寄生トランジスタに寄生電流が流れたときに、前記出力トランジスタのゲートにキャンセル電流を供給するように構成された強制オフ回路と、
を備える、半導体集積回路。
【請求項3】
半導体基板上において、前記第3N型領域は、前記第2N型領域よりも、前記第1N型領域に近い、請求項1または2に記載の半導体集積回路。
【請求項4】
前記強制オフ回路は、NチャンネルMOSFETである第2トランジスタを含み、前記第3N型領域は、前記第2トランジスタのドレインである、請求項1または2に記載の半導体集積回路。
【請求項5】
前記強制オフ回路は、NPN型バイポーラトランジスタである第2トランジスタを含み、
前記第3N型領域は、前記第2トランジスタのコレクタである、請求項1または2に記載の半導体集積回路。
【請求項6】
前記強制オフ回路は、PN接合ダイオードを含み、前記第3N型領域は、前記PN接合ダイオードのカソードである、請求項1または2に記載の半導体集積回路。
【請求項7】
前記強制オフ回路は、前記第1トランジスタのゲートソース間に接続された第2抵抗をさらに含み、前記第1トランジスタのゲートが前記第3N型領域と接続された、請求項1に記載の半導体集積回路。
【請求項8】
前記強制オフ回路は、前記第1トランジスタとゲート同士、ソース同士が共通に接続され、ゲートドレイン間が接続され、前記寄生電流の経路上に設けられた第3トランジスタをさらに含む、請求項1に記載の半導体集積回路。
【請求項9】
前記強制オフ回路は、
第1端が前記出力トランジスタのソースと接続され、第2端が前記第3N型領域と接続された第3抵抗と、
前記第3抵抗の電圧降下に応じて、前記第1トランジスタのゲート電圧を制御するアンプと、
をさらに含む、請求項1に記載の半導体集積回路。
【請求項10】
前記強制オフ回路は、
前記出力トランジスタのゲートソース間に接続されたPチャンネルMOSFETである第1トランジスタと、
前記第1トランジスタのゲートソース間に接続された第2抵抗と、
をさらに含み、前記第1トランジスタのゲートが前記第3N型領域と接続された、請求項2に記載の半導体集積回路。
(【請求項11】以降は省略されています)
発明の詳細な説明
【技術分野】
【0001】
本開示は、半導体集積回路に関する。
続きを表示(約 1,300 文字)
【背景技術】
【0002】
さまざまな電子回路、電子機器において、電源電圧(入力電圧)によらずに一定の電圧レベルを維持する電圧を生成するために、リニアレギュレータが使用される。リニアレギュレータは、入力ノードに直流の入力電圧を受け、所定の目標レベルに安定化した出力電圧を、出力ノードに発生する。
【0003】
リニアレギュレータは、入力ノードと出力ノードの間に接続された出力トランジスタと、出力電圧と基準電圧の誤差に応じた信号を、出力トランジスタのゲートに供給するフィードバック回路を含む。
【先行技術文献】
【特許文献】
【0004】
特開2007-157070号公報
【0005】
[概要]
本発明者は、リニアレギュレータについて検討した結果、以下の課題を認識した。
【0006】
フィードバック回路がディセーブル状態において、出力トランジスタを確実にオフする必要がある。そのために、出力トランジスタのゲートソース間、つまり出力トランジスタのゲートと入力ノードの間に、抵抗を挿入した構成を検討した。この構成では、フィードバック回路の出力がハイインピーダンスとなったときに、出力トランジスタのゲートが、抵抗によってプルアップされ、出力トランジスタがオフとなる。
【0007】
ところが、リニアレギュレータが集積化される半導体基板の内部、あるいは外部において発生するノイズによって、基板電位が負電圧となると、フィードバック回路の出力段に存在するバイポーラトランジスタが導通し、寄生電流をシンクする。この寄生電流が出力トランジスタのゲートソース間に追加した抵抗に流れると、電圧降下が発生し、出力トランジスタがオンしてしまう。
【0008】
同様の問題は、リニアレギュレータに限らず、ロードスイッチや電子ヒューズなどにおいても発生しうる。
【0009】
本開示は係る状況においてなされたものであり、そのある態様の例示的な目的のひとつは、出力トランジスタの意図しないオンを抑制可能な半導体集積回路の提供にある。
【0010】
本開示のある態様の半導体集積回路は、PチャンネルMOSFET(Metal Oxide Semiconductor Field Effect Transistor)である出力トランジスタと、負電位が発生する第1N型領域と、出力トランジスタのゲートソース間に接続された第1抵抗と、出力トランジスタのゲート電圧を制御する制御回路であって、第1抵抗と接続され、第1N型領域とともに第1寄生トランジスタを形成する第2N型領域を含む制御回路と、出力トランジスタのゲートソース間に接続されたPチャンネルMOSFETである第1トランジスタと、第1N型領域とともに第2寄生トランジスタを形成する第3N型領域と、を含み、第2寄生トランジスタに寄生電流が流れたときに、第1トランジスタがオンするように構成された強制オフ回路と、を備える。
(【0011】以降は省略されています)
この特許をJ-PlatPat(特許庁公式サイト)で参照する
関連特許
ローム株式会社
光センサ
13日前
ローム株式会社
半導体装置
7日前
ローム株式会社
半導体装置
5日前
ローム株式会社
半導体装置
7日前
ローム株式会社
半導体装置
13日前
ローム株式会社
半導体装置
6日前
ローム株式会社
抵抗チップ
6日前
ローム株式会社
半導体装置
5日前
ローム株式会社
半導体装置
13日前
ローム株式会社
半導体装置
14日前
ローム株式会社
半導体集積回路
今日
ローム株式会社
自己診断システム
8日前
ローム株式会社
窒化物半導体装置
6日前
ローム株式会社
窒化物半導体装置
15日前
ローム株式会社
半導体パッケージ
6日前
ローム株式会社
検証装置及び検証方法
19日前
ローム株式会社
半導体装置、電子機器、車両
今日
ローム株式会社
半導体装置、電子機器、車両
今日
ローム株式会社
信号伝達装置、電子機器、車両
15日前
ローム株式会社
パルス幅変調回路およびモータ駆動装置
今日
ローム株式会社
半導体回路及び半導体回路のテスト方法
19日前
ローム株式会社
電圧電流変換回路および半導体集積回路
今日
ローム株式会社
電流生成回路、半導体装置、電子機器及び車両
12日前
ローム株式会社
モータドライバ回路およびハードディスク装置
8日前
ローム株式会社
電源制御装置、DC/DCコンバータ、および車両
1日前
ローム株式会社
圧電アクチュエータ及び圧電アクチュエータの駆動方法
12日前
ローム株式会社
半導体装置
7日前
ローム株式会社
半導体装置
12日前
ローム株式会社
半導体装置
15日前
ローム株式会社
半導体装置
1日前
ローム株式会社
テラヘルツ装置
5日前
ローム株式会社
SiC半導体装置
7日前
ローム株式会社
半導体装置、電子機器、車両
15日前
ローム株式会社
基板部品、および、半導体装置
14日前
ローム株式会社
半導体装置、および半導体装置の製造方法
1日前
ローム株式会社
半導体ユニット、バッテリユニット、及び車両
12日前
続きを見る
他の特許を見る