TOP
|
特許
|
意匠
|
商標
特許ウォッチ
Twitter
他の特許を見る
10個以上の画像は省略されています。
公開番号
2025163491
公報種別
公開特許公報(A)
公開日
2025-10-29
出願番号
2024066795
出願日
2024-04-17
発明の名称
半導体装置、電子機器、車両
出願人
ローム株式会社
代理人
弁理士法人 佐野特許事務所
主分類
H03K
17/687 20060101AFI20251022BHJP(基本電子回路)
要約
【課題】アクティブディスチャージ時に流れる放電電流を制御する。
【解決手段】例えば半導体装置(1、1H、1L)は、スイッチ素子(2H、2L)をターンオン又はターンオフする駆動回路(M1、M2)と、ミラー電流(Im)によるスイッチ素子(2H、2L)の誤オンを防止するミラークランプ回路(M5)と、スイッチ素子(2H、2L)を駆動回路(M1)よりも緩やかにソフトターンオンする又はミラークランプ回路(M5)を無効とした状態でスイッチ素子(2H、2L)をターンオフするアクティブディスチャージ回路(M2、M4)と、を備える。
【選択図】図13
特許請求の範囲
【請求項1】
スイッチ素子をターンオン又はターンオフするように構成された駆動回路と、
ミラー電流による前記スイッチ素子の誤オンを防止するように構成されたミラークランプ回路と、
前記スイッチ素子を前記駆動回路よりも緩やかにソフトターンオンする又は前記ミラークランプ回路を無効とした状態で前記スイッチ素子をターンオフするように構成されたアクティブディスチャージ回路と、
を備える、半導体装置。
続きを表示(約 1,500 文字)
【請求項2】
前記駆動回路は、第1電圧の印加端と第1外部端子との間を導通/遮断するように構成された第1トランジスタと、第2電圧の印加端と第2外部端子との間を導通/遮断するように構成された第2トランジスタを含み、前記アクティブディスチャージ回路は、前記第1電圧の印加端と第3外部端子との間を導通/遮断するように構成された第3トランジスタを含み、前記ミラークランプ回路は、前記第2電圧の印加端と第4外部端子との間を導通/遮断するように構成された第4トランジスタを含む、請求項1に記載の半導体装置。
【請求項3】
前記第1外部端子及び前記第2外部端子が同一の外部端子である、請求項2に記載の半導体装置。
【請求項4】
前記スイッチ素子の制御端から前記第4外部端子を介して前記第2電圧の印加端に至る経路は、前記スイッチ素子の前記制御端から前記第2外部端子を介して前記第2電圧の印加端に至る経路よりも低インピーダンスである、請求項2に記載の半導体装置。
【請求項5】
前記スイッチ素子を前記駆動回路よりも緩やかにソフトターンオフするように構成されたソフトターンオフ回路をさらに備える、請求項1に記載の半導体装置。
【請求項6】
入力パルス信号が入力されるように構成された第1チップと、
前記駆動回路、前記ミラークランプ回路及び前記アクティブディスチャージ回路が集積化される第2チップと、
第1絶縁素子及び第2絶縁素子が集積化される第3チップと、
を備え、
前記第1チップは、前記第1絶縁素子を介して前記入力パルス信号が前記スイッチ素子をオン状態とするための論理レベルである旨を前記第2チップに通知し、前記第2絶縁素子を介して前記入力パルス信号が前記スイッチ素子をオフ状態とするための論理レベルである旨を前記第2チップに通知する、請求項1に記載の半導体装置。
【請求項7】
前記第1チップは、通常駆動時に第1の駆動周期で前記第1絶縁素子又は前記第2絶縁素子を駆動してアクティブディスチャージ時に第2の駆動周期で前記第1絶縁素子又は前記第2絶縁素子を駆動し、前記第2チップは、前記第1絶縁素子又は前記第2絶縁素子の駆動周期に応じて前記通常駆動時であるか前記アクティブディスチャージ時であるかを判別する、請求項6に記載の半導体装置。
【請求項8】
第1電源電圧の印加端と第2電源電圧の印加端との間に直列接続されてハーフブリッジ出力段を形成する第1スイッチ素子及び第2スイッチ素子と、
前記第1電源電圧の印加端と前記第2電源電圧の印加端との間で前記ハーフブリッジ出力段に並列接続されたキャパシタと、
前記第1スイッチ素子を駆動するように構成された第1駆動装置と、
前記第2スイッチ素子を駆動するように構成された第2駆動装置と、
前記第1駆動装置及び前記第2駆動装置を制御するように構成された制御装置と、
を備え、
前記第1駆動装置及び前記第2駆動装置は、それぞれ、請求項1~7のいずれかに記載の半導体装置である、電子機器。
【請求項9】
前記制御装置は、前記第1スイッチ素子及び前記第2スイッチ素子の一方がターンオフされた後、前記第1スイッチ素子及び前記第2スイッチ素子の前記一方に接続された前記ミラークランプ回路が無効とされた状態で、前記第1スイッチ素子及び前記第2スイッチ素子の他方がソフトターンオンされるように、前記第1駆動装置及び前記第2駆動装置をそれぞれ制御する、請求項8に記載の電子機器。
【請求項10】
請求項8に記載の電子機器を備える、車両。
発明の詳細な説明
【技術分野】
【0001】
本開示は、信号伝達装置、電子機器及び車両に関する。
続きを表示(約 1,900 文字)
【背景技術】
【0002】
従来、一次回路系と二次回路系との間を電気的に絶縁しつつ、一次回路系と二次回路系との間で信号を伝達する信号伝達装置は、様々なアプリケーション(電源装置又はモータ駆動装置など)に用いられている。
【0003】
なお、上記に関連する従来技術の一例としては、本願出願人による特許文献1を挙げることができる。
【先行技術文献】
【特許文献】
【0004】
国際公開第2022/070944号
【0005】
[概要]
しかしながら、従来の信号伝達装置は、駆動対象のハーフブリッジ出力段を介してキャパシタを放電するアクティブディスチャージについて検討の余地があった。
【0006】
例えば、本開示に係る半導体装置は、スイッチ素子をターンオン又はターンオフするように構成された駆動回路と、ミラー電流による前記スイッチ素子の誤オンを防止するように構成されたミラークランプ回路と、前記スイッチ素子を前記駆動回路よりも緩やかにソフトターンオンする又は前記ミラークランプ回路を無効とした状態で前記スイッチ素子をターンオフするように構成されたアクティブディスチャージ回路と、を備える。
【図面の簡単な説明】
【0007】
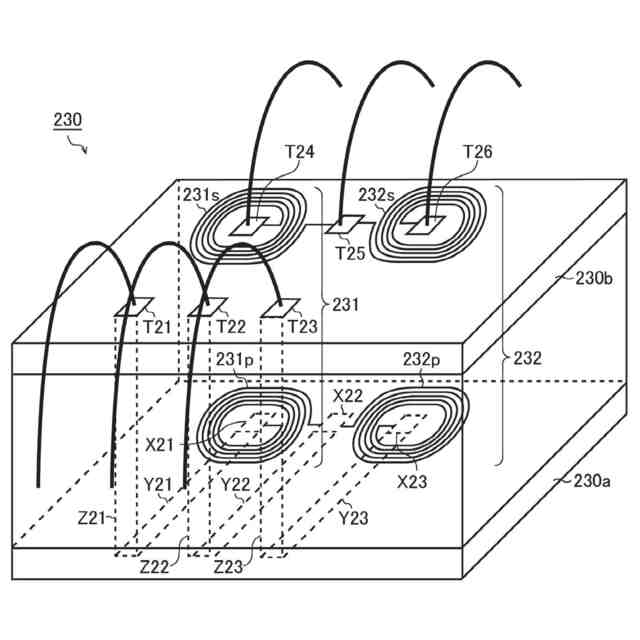
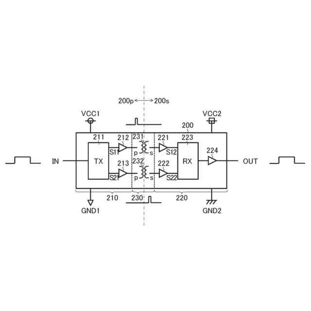
図1は、信号伝達装置の基本構成を示す図である。
図2は、トランスチップの基本構造を示す図である。
図3は、2チャンネル型のトランスチップとして用いられる半導体装置の斜視図である。
図4は、図3に示す半導体装置の平面図である。
図5は、図3の半導体装置において低電位コイルが形成された層を示す平面図である。
図6は、図3の半導体装置において高電位コイルが形成された層を示す平面図である。
図7は、図6に示すVIII-VIII線に沿う断面図である。
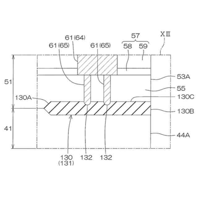
図8は、図7に示す領域XIIIの拡大図(分離構造)を示す図である。
図9は、トランスチップのレイアウト例を模式的に示す図である。
図10は、電子機器の全体構成を示す図である。
図11は、電子機器の第1実施形態(比較例)を示す図である。
図12は、第1実施形態のアクティブディスチャージを示す図である。
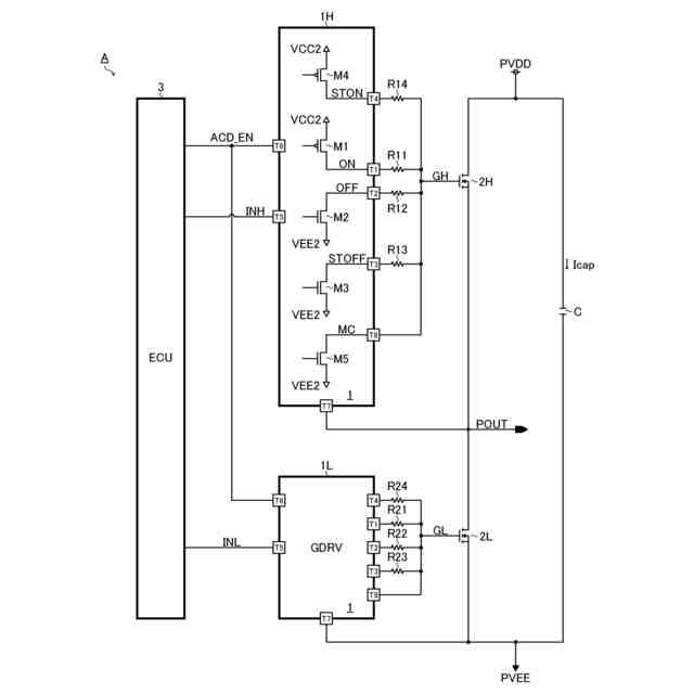
図13は、電子機器の第2実施形態を示す図である。
図14は、ミラークランプ回路の作用効果を示す図である。
図15は、第2実施形態のアクティブディスチャージを示す図である。
図16は、電子機器の第3実施形態を示す図である。
図17は、半導体装置の一構成例を示す図である。
図18は、ソフトターンオン制御の一例を示す図である。
図19は、ターンオフ+ミラークランプ無効制御の一例を示す図である。
図20は、車両の外観を示す図である。
【0008】
[詳細な説明]
<信号伝達装置(基本構成)>
図1は、信号伝達装置の基本構成を示す図である。本構成例の信号伝達装置200は、一次回路系200p(VCC1-GND1系)と二次回路系200s(VCC2-GND2系)との間を絶縁しつつ、一次回路系200pから二次回路系200sにパルス信号を伝達し、二次回路系200sに設けられたスイッチ素子(不図示)のゲートを駆動する半導体集積回路装置(いわゆる絶縁ゲートドライバIC)である。例えば、信号伝達装置200は、コントローラチップ210と、ドライバチップ220と、トランスチップ230と、を単一のパッケージに封止して成る。
【0009】
コントローラチップ210は、電源電圧VCC1(例えばGND1基準で最大7V)の供給を受けて動作する半導体チップである。コントローラチップ210には、例えば、パルス送信回路211と、バッファ212及び213が集積されている。
【0010】
パルス送信回路211は、入力パルス信号INに応じて送信パルス信号S11及びS21を生成するパルスジェネレータである。より具体的に述べると、パルス送信回路211は、入力パルス信号INがハイレベルである旨を通知するときには、送信パルス信号S11のパルス駆動(単発または複数発の送信パルス出力)を行い、入力パルス信号INがローレベルである旨を通知するときには、送信パルス信号S21のパルス駆動を行う。すなわち、パルス送信回路211は、入力パルス信号INの論理レベルに応じて、送信パルス信号S11及びS21のいずれか一方をパルス駆動する。
(【0011】以降は省略されています)
この特許をJ-PlatPat(特許庁公式サイト)で参照する
関連特許
ローム株式会社
光センサ
15日前
ローム株式会社
半導体装置
9日前
ローム株式会社
半導体装置
7日前
ローム株式会社
半導体装置
15日前
ローム株式会社
半導体装置
8日前
ローム株式会社
抵抗チップ
8日前
ローム株式会社
半導体装置
7日前
ローム株式会社
半導体装置
15日前
ローム株式会社
半導体装置
9日前
ローム株式会社
半導体装置
16日前
ローム株式会社
半導体集積回路
2日前
ローム株式会社
自己診断システム
10日前
ローム株式会社
窒化物半導体装置
17日前
ローム株式会社
窒化物半導体装置
8日前
ローム株式会社
半導体パッケージ
8日前
ローム株式会社
検証装置及び検証方法
21日前
ローム株式会社
半導体装置、電子機器、車両
2日前
ローム株式会社
半導体装置、電子機器、車両
2日前
ローム株式会社
信号伝達装置、電子機器、車両
17日前
ローム株式会社
半導体回路及び半導体回路のテスト方法
21日前
ローム株式会社
パルス幅変調回路およびモータ駆動装置
2日前
ローム株式会社
電圧電流変換回路および半導体集積回路
2日前
ローム株式会社
モータドライバ回路およびハードディスク装置
10日前
ローム株式会社
電流生成回路、半導体装置、電子機器及び車両
14日前
ローム株式会社
電源制御装置、DC/DCコンバータ、および車両
3日前
ローム株式会社
圧電アクチュエータ及び圧電アクチュエータの駆動方法
14日前
ローム株式会社
半導体装置
3日前
ローム株式会社
半導体装置
17日前
ローム株式会社
半導体装置
1日前
ローム株式会社
半導体装置
9日前
ローム株式会社
半導体装置
14日前
ローム株式会社
テラヘルツ装置
7日前
ローム株式会社
SiC半導体装置
9日前
ローム株式会社
半導体装置、電子機器、車両
17日前
ローム株式会社
基板部品、および、半導体装置
16日前
ローム株式会社
半導体装置、および半導体装置の製造方法
3日前
続きを見る
他の特許を見る