TOP
|
特許
|
意匠
|
商標
特許ウォッチ
Twitter
他の特許を見る
公開番号
2025138893
公報種別
公開特許公報(A)
公開日
2025-09-25
出願番号
2025117278,2022085281
出願日
2025-07-11,2022-05-25
発明の名称
汚泥凝集装置
出願人
株式会社鶴見製作所
代理人
個人
主分類
C02F
11/14 20190101AFI20250917BHJP(水,廃水,下水または汚泥の処理)
要約
【課題】精度よく凝集剤の供給量と汚泥の供給量とを調整することが可能な汚泥凝集装置を提供する。
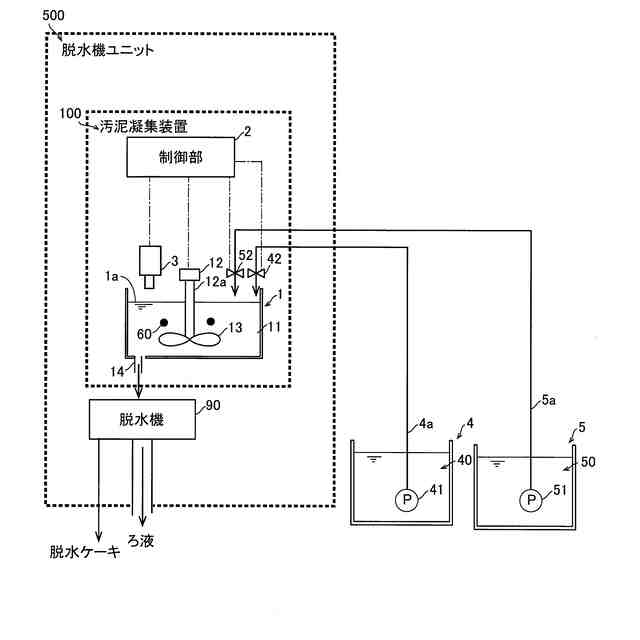
【解決手段】この汚泥凝集装置100は、汚泥および凝集剤が供給され、汚泥と凝集剤とを混合して、凝集フロック60を形成する混和槽1と、混和槽1に汚泥および凝集剤を供給する制御を行う制御部2と、混和液の液面1aを撮像する撮像部3と、を備え、制御部2は、撮像部3により撮像された液面1aの画像における凝集フロック60の色である第1基準色の面積の割合に基づいて、混和槽1に対する汚泥の供給量と、凝集剤の供給量とを制御するように構成されている。
【選択図】図1
特許請求の範囲
【請求項1】
汚泥および凝集剤が供給され、前記汚泥と前記凝集剤とを混合して、凝集フロックを形成する混和槽と、
前記混和槽の後段に配置される脱水機から排出される濾液を撮像する撮像部と、
前記混和槽に前記汚泥および前記凝集剤を供給する制御を行う制御部と、を備え、
前記脱水機には、銀色の内面を有し、前記濾液を流す第1管路と、黒色の内面を有し、前記第1管路を通過した前記濾液を流す第2管路とが設けられており、
前記撮像部は、前記濾液の背景色として、前記第1管路の前記銀色の内面と前記第2管路の前記黒色の内面との両方が撮像範囲に収まる状態で、前記濾液を撮像するように構成され、
前記制御部は、前記撮像部により撮像された前記濾液の画像における前記凝集フロックの色である第1基準色の面積の割合と、前記凝集剤の色である第2基準色の面積の割合とに基づいて、前記混和槽に対する前記汚泥の供給量と前記凝集剤の供給量とを制御するように構成されている、汚泥凝集装置。
続きを表示(約 1,000 文字)
【請求項2】
前記制御部は、前記濾液の画像における前記第1基準色の面積の割合が所定の割合になるように、前記汚泥の供給量と前記凝集剤の供給量とを制御するように構成されている、請求項1に記載の汚泥凝集装置。
【請求項3】
前記制御部は、前記濾液の画像における前記凝集フロックの色である前記第1基準色としての茶色の面積の割合に基づいて、前記混和槽に対する前記汚泥の供給量と前記凝集剤の供給量とを制御するように構成されている、請求項2に記載の汚泥凝集装置。
【請求項4】
前記濾液の画像における前記第1基準色の面積の前記所定の割合は、70%以上90%以下の範囲内で設定される、請求項3に記載の汚泥凝集装置。
【請求項5】
前記濾液の画像における前記第1基準色の面積の割合が前記所定の割合よりも大きい場合に、前記制御部は、前記汚泥の供給量を減少させる制御と、前記凝集剤の供給量を増加させる制御とを行うように構成されている、請求項2~4のいずれか1項に記載の汚泥凝集装置。
【請求項6】
前記第1基準色の面積の割合が前記所定の割合未満である場合に、前記制御部は、前記汚泥の供給量を増加させる制御と、前記凝集剤の供給量を減少させる制御とを行うように構成されている、請求項2~4のいずれか1項に記載の汚泥凝集装置。
【請求項7】
前記制御部は、前記第1基準色の面積の割合が前記所定の割合未満である状態が所定時間続いた場合に、前記濾液の画像における前記凝集剤の色である第2基準色の面積の割合に基づいて、前記混和槽に対する前記汚泥の供給量と前記凝集剤の供給量とを制御するように構成されている、請求項2に記載の汚泥凝集装置。
【請求項8】
前記制御部は、前記凝集剤の色である前記第2基準色としての白色の面積の割合に基づいて、前記混和槽に対する前記汚泥の供給量と前記凝集剤の供給量とを制御するように構成されている、請求項7に記載の汚泥凝集装置。
【請求項9】
前記第2基準色の面積の前記所定の割合は70%以上90%未満の範囲内で設定される、請求項8に記載の汚泥凝集装置。
【請求項10】
前記濾液の画像における前記第2基準色の面積の割合が前記所定の割合より大きい場合に、前記制御部は、前記汚泥の供給量を増加させる制御と、前記凝集剤の供給量を減少させる制御とを行うように構成されている、請求項7~9のいずれか1項に記載の汚泥凝集装置。
発明の詳細な説明
【技術分野】
【0001】
本発明は、汚泥凝集装置に関し、特に、撮像部を備える汚泥凝集装置に関するものである。
続きを表示(約 2,100 文字)
【背景技術】
【0002】
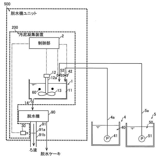
従来、撮像部を備える汚泥凝集装置が知られている(たとえば、特許文献1参照)。
【0003】
上記特許文献1には、算出部と、制御部とを備える汚泥凝集装置が開示されている。上記特許文献1では、撮像部が、原液供給管を通過する凝集フロックを撮影し、撮影した画像を変換部が二値化する。さらに、特許文献1では、算出部が、二値化した画像から凝集フロック測定面積を算出するとともに、同一の凝集剤の添加量で撮影した複数の混和液の画像から得られた複数の凝集フロック測定面積の平均値に基づいて凝集フロック基準面積を算出する。そして、制御部は、算出した凝集フロック測定面積が凝集フロック基準面積よりも大きい場合に、凝集剤の添加量を減少させるとともに、凝集フロック測定面積が凝集フロック基準面積よりも小さい場合に、凝集剤の添加量を増加させるように構成されている。これにより、汚泥凝集装置は、混和液中における凝集フロックの割合を調整し、後段の脱水機で処理された脱水ケーキの含水率を小さくしている。
【先行技術文献】
【特許文献】
【0004】
特開2011-189321号公報
【発明の概要】
【発明が解決しようとする課題】
【0005】
しかしながら、上記特許文献1に開示されている汚泥凝集装置では、汚泥の供給量に関わらず凝集剤の添加量によって凝集フロックの面積を調整しているため、凝集剤の供給量または汚泥の供給量に過不足が生じることが考えられ、精度よく凝集剤の供給量と汚泥の供給量とを調整することができないという問題点がある。
【0006】
この発明は、上記のような課題を解決するためになされたものであり、この発明の1つの目的は、精度よく凝集剤の供給量と汚泥の供給量とを調整することが可能な汚泥凝集装置を提供することである。
【課題を解決するための手段】
【0007】
上記目的を達成するために、この発明の一の局面における汚泥凝集装置は、汚泥および凝集剤が供給され、汚泥と凝集剤とを混合して、凝集フロックを形成する混和槽と、混和槽の後段に配置される脱水機から排出される濾液を撮像する撮像部と、混和槽に汚泥および凝集剤を供給する制御を行う制御部と、を備え、脱水機には、銀色の内面を有し、濾液を流す第1管路と、黒色の内面を有し、第1管路を通過した濾液を流す第2管路とが設けられており、撮像部は、濾液の背景色として、第1管路の銀色の内面と第2管路の黒色の内面との両方が撮像範囲に収まる状態で、濾液を撮像するように構成され、制御部は、撮像部により撮像された濾液の画像における凝集フロックの色である第1基準色の面積の割合と、凝集剤の色である第2基準色の面積の割合とに基づいて、混和槽に対する汚泥の供給量と凝集剤の供給量とを制御するように構成されている。
【0008】
この発明の一の局面による汚泥凝集装置では、上記のように、撮像部は、濾液の背景色として、第1管路の銀色の内面と第2管路の黒色の内面との両方が撮像範囲に収まる状態で、濾液を撮像するように構成され、制御部は、撮像部により撮像された濾液の画像における凝集フロックの色である第1基準色の面積の割合と、凝集剤の色である第2基準色の面積の割合とに基づいて、混和槽に対する汚泥の供給量と凝集剤の供給量とを制御するように構成されている。これにより、銀色の内面を有する第1管路では、第1基準色が明確な画像を得ることができる。また、黒色の内面を有する第2管路では、第2基準色が明確な画像を得ることができる。そのため、これらの画像から、濾液における第1基準色の面積割合と、第2基準色の面積割合とをより正確に得ることができ、精度よく凝集剤の供給量と汚泥の供給量とを調整することができる。
【0009】
上記一の局面による汚泥凝集装置において、好ましくは、制御部は、濾液の画像における第1基準色の面積の割合が所定の割合になるように、汚泥の供給量と凝集剤の供給量とを制御するように構成されている。このように構成すれば、たとえば、脱水機において効果的に脱水を行うことが可能な第1基準色の面積の割合に設定することにより、混和液中における所望の凝集フロックの割合に精度よく調整することができる。
【0010】
上記一の局面による汚泥凝集装置において、好ましくは、制御部は、濾液の画像における凝集フロックの色である第1基準色としての茶色の面積の割合に基づいて、混和槽に対する汚泥の供給量と凝集剤の供給量とを制御するように構成されている。このように構成すれば、混和槽の表面付近を浮遊している凝集フロックは画像中に茶色に映り、液分はほぼ透明であることにより、光が液分を通過し混和槽の底部に吸い込まれて黒く映るため、表面付近を浮遊している凝集フロックと、液分とを区別することができ、凝集フロックの割合をより正確に取得することができる。
(【0011】以降は省略されています)
この特許をJ-PlatPat(特許庁公式サイト)で参照する
関連特許
株式会社鶴見製作所
汚泥凝集装置
14日前
東レ株式会社
浄水器
20日前
日本ソリッド株式会社
ダム湖の取水方法
29日前
栗田工業株式会社
排水回収装置
6日前
三浦工業株式会社
汚泥減容方法
7日前
個人
浄水装置
20日前
株式会社エム・アイ・エス
汚泥乾燥装置
21日前
栗田工業株式会社
電気脱イオン装置
22日前
個人
浄水処理システムおよび浄水処理方法
22日前
栗田工業株式会社
用水の水質予測方法
6日前
個人
浄化処理装置
29日前
株式会社バンブーケミカル研究所
流体除菌機器
29日前
株式会社石垣
汚泥性状予測方法及び汚泥性状一定制御方法
10日前
栗田工業株式会社
有機性排水の生物処理方法
13日前
栗田工業株式会社
有機物含有排水の処理方法
1か月前
WOTA株式会社
排水処理システム及び排水処理方法
28日前
WOTA株式会社
排水処理システム及び排水処理方法
28日前
WOTA株式会社
排水処理システム及び排水処理方法
28日前
水ing株式会社
廃溶液の処理方法
今日
栗田工業株式会社
水質予測方法及び水質制御方法
6日前
株式会社ササクラ
造水システム
28日前
パナソニックIPマネジメント株式会社
軟水化装置
今日
オルガノ株式会社
尿素処理装置および尿素処理方法
7日前
パナソニックIPマネジメント株式会社
軟水化装置
今日
株式会社クボタ
電解水生成装置
今日
株式会社クボタ
電解水生成装置
今日
株式会社クボタ
電解水生成装置
今日
株式会社クボタ
電解水生成装置
今日
オルガノ株式会社
水処理システムおよびその運転方法
8日前
水ing株式会社
排水処理方法及び装置
6日前
株式会社フジタ
水処理装置
10日前
水ing株式会社
汚泥処理方法および装置
20日前
パナソニックIPマネジメント株式会社
水処理装置
今日
パナソニックIPマネジメント株式会社
水処理装置
今日
パナソニックIPマネジメント株式会社
水処理装置
今日
パナソニックIPマネジメント株式会社
水処理装置
今日
続きを見る
他の特許を見る