TOP
|
特許
|
意匠
|
商標
特許ウォッチ
Twitter
他の特許を見る
公開番号
2025150857
公報種別
公開特許公報(A)
公開日
2025-10-09
出願番号
2024051997
出願日
2024-03-27
発明の名称
廃溶液の処理方法
出願人
水ing株式会社
代理人
アクシス国際弁理士法人
主分類
C02F
11/147 20190101AFI20251002BHJP(水,廃水,下水または汚泥の処理)
要約
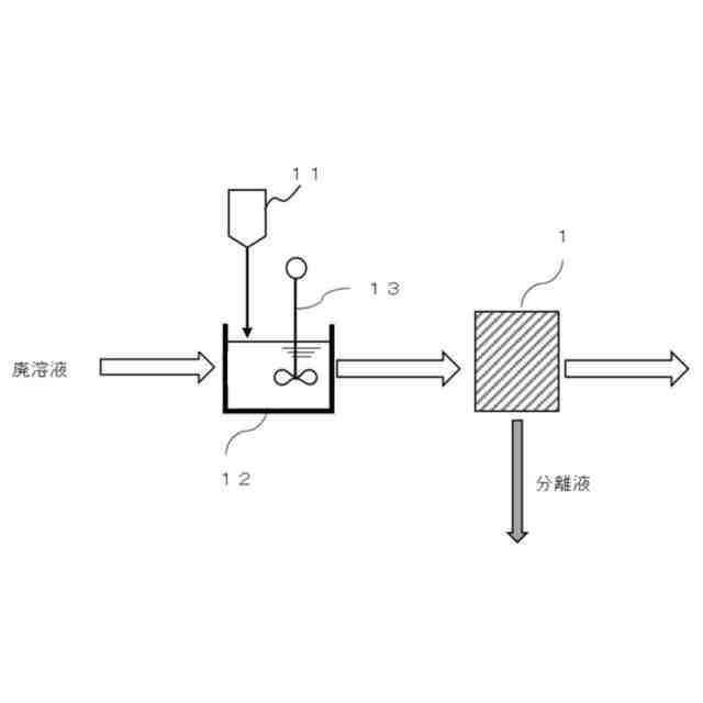
【課題】浮遊物質の少ない低粘度の廃溶液の脱水性を向上でき、効率良く安定した固液分離処理を行うことが可能な廃溶液の処理方法を提供する。
【解決手段】浮遊物質(SS)が500~10,000mg/L、粘度が0.1~20mPa・sの廃溶液に、0.2wt%希釈液の粘度が150~500mPa・sである高分子凝集剤を混合し、混合液を固液分離することを特徴とする廃溶液の処理方法である。
【選択図】図1
特許請求の範囲
【請求項1】
浮遊物質(SS)が500~10,000mg/L、粘度が0.1~20mPa・sの廃溶液に、0.2wt%希釈液の粘度が150~500mPa・sである高分子凝集剤を混合し、混合液を固液分離することを特徴とする廃溶液の処理方法。
続きを表示(約 750 文字)
【請求項2】
前記高分子凝集剤は、カチオン性高分子凝集剤又は両性高分子凝集剤であることを特徴とする請求項1に記載の廃溶液の処理方法。
【請求項3】
前記高分子凝集剤は、pH4におけるカチオン当量値が2.0~7.0meq/gであることを特徴とする請求項1に記載の廃溶液の処理方法。
【請求項4】
前記高分子凝集剤は、0.2wt%希釈液のpHが1.5~5.0である請求項1に記載の廃溶液の処理方法。
【請求項5】
前記高分子凝集剤は、アクリレートモノマー、メタクリレートモノマー、アクリルアミド化合物、メタクリルアミド化合物、これらの中和塩または四塩化物のいずれかを含むことを特徴とする請求項1に記載の廃溶液の処理方法。
【請求項6】
前記廃溶液は、蒸発残留物(TS)が500~10,000mg/Lであることを特徴とする請求項1~5のいずれか1項に記載の廃溶液の処理方法。
【請求項7】
前記固液分離は、前記高分子凝集剤が添加された前記廃溶液を、複数の楕円状の回転板を回転させて処理対象物を搬送する間に、前記回転板の隙間から処理対象物から分離される分離水を排出させることによって濃縮処理を行うための濃縮装置内に前記混合液を導入して、濃縮処理を行うことを含むことを特徴とする請求項1~5のいずれか1項に記載の廃溶液の処理方法。
【請求項8】
前記濃縮処理後の前記混合液を脱水処理することを更に含むことを特徴とする請求項7に記載の廃溶液の処理方法。
【請求項9】
前記濃縮処理において分離された前記分離水を曝気処理することを含むことを特徴とする請求項7に記載の廃溶液の処理方法。
発明の詳細な説明
【技術分野】
【0001】
本発明は、廃溶液の処理方法に関する。
続きを表示(約 1,700 文字)
【背景技術】
【0002】
廃溶液は浮遊物質(SS)を多量に含むことがある。含有される浮遊物質の濃度は、廃溶液の種類や設備に依存し、廃溶液中の浮遊物質は、脱水装置で脱水されて除去される。この脱水により多量の固形物が発生するが、発生した固形物の処理に費用が掛かるため、固形物の重量や容量を減少させることが課題となっている。
【0003】
浮遊物質の脱水時に廃溶液中の浮遊物質の濃度が高い場合は、脱水装置で脱水処理を行うことは比較的容易である。しかしながら、廃溶液中の浮遊物質の濃度が低い場合は、脱水不良が発生し易く、脱水装置の運転条件を頻繁に変更しなければならないことがある。
【0004】
このような問題の解決方法の一つとしては、脱水処理装置に供給する前の廃溶液の浮遊物質の濃度を高め、高濃度の浮遊物質を含む廃溶液を脱水装置に供給する方法がある。廃溶液中の浮遊物質の濃度を高める方法としては、重力沈降、遠心分離などの大きな設備や、スクリュープレス、ベルトプレスなどメンテナンスに労力、負荷を要するものが挙げられる。例えば、特開2016-107265号公報(特許文献1)には、汚泥を濃縮して濃縮汚泥を生成する第1の濃縮部と、第1の濃縮部にて生成された濃縮汚泥を脱水対象汚泥として受けて、脱水対象汚泥を間接加熱方式で加熱しながらスクリュープレス方式又はベルトプレス方式で脱水する脱水部とを備えた脱水システムが記載されている。
【0005】
特開2016-55247号公報(特許文献2)には、上下水処理、産業廃水処理等の水処理において発生する汚泥を連続的に脱水するベルトプレス型脱水装置の例が記載されている。また、特開2023-107035号公報(特許文献3)には、屎尿と浄化水汚泥の少なくとも何れかを含む難脱水性の有機性廃水に対し、高分子凝集剤を添加して凝集処理した後に濃縮処理し、濃縮汚泥を脱水処理することが記載されている。
【先行技術文献】
【特許文献】
【0006】
特開2016-107265号公報
特開2016-55247号公報
特開2023-107035号公報
【発明の概要】
【発明が解決しようとする課題】
【0007】
特許文献1に記載された発明は、スクリュープレス方式を用いて比較的低いエネルギーで高い濃度の汚泥を生成することが可能であるが、エネルギー削減幅は小さく、汚泥の性状変動等により運転管理が難しくなる場合がある。また、特許文献2に記載された発明は、ベルトプレス型の脱水装置において洗浄機構を変更することで、ランニングコストの低減が可能であることが記載されているが、ベルトプレス型脱水装置の運転管理は、負荷が高いため、装置全体にかかるイニシャルコストが高くなることがある。
【0008】
一方、昨今の省人化や低コスト化の流れを鑑みると、特許文献1及び2に記載されるような脱水装置自体の改善を図る手法よりも、廃溶液を固液分離処理に適した状態に調整する手法がコスト面及び処理効率面においても有利となることがある。この点、上述の特許文献3は、屎尿又は浄化槽汚泥を含む有機性廃水に対して所定の高分子凝集剤を添加することが提案されているがその用途は限定的であり、浮遊物質が少ない低粘度の廃溶液への適用については十分な検討がなされていない。
【0009】
上記課題に鑑み、本発明は、浮遊物質の少ない低粘度の廃溶液の脱水性を向上でき、効率良く安定した固液分離処理を行うことが可能な廃溶液の処理方法を提供する。
【課題を解決するための手段】
【0010】
本発明者らは、上記課題を解決すべく鋭意検討した結果、浮遊物質が少なく低粘度の廃溶液に対し、所定の高分子凝集剤を混合することにより、廃溶液の脱水性を向上でき、効率良く安定した固液分離処理を行うことが可能となることを見出した。
(【0011】以降は省略されています)
この特許をJ-PlatPat(特許庁公式サイト)で参照する
関連特許
水ing株式会社
廃溶液の処理方法
6日前
水ing株式会社
排水処理方法及び装置
12日前
水ing株式会社
排水処理装置及び排水処理方法
7日前
水ing株式会社
排水処理方法および排水処理装置
12日前
水ing株式会社
メタンガスの抑制方法及び装置、ならびにメタンガス抑制剤
6日前
水ing株式会社
水中設備のメンテナンス方法
13日前
株式会社ウィズアクア
水質浄化装置
1日前
栗田工業株式会社
超純水製造装置の制御方法
1日前
株式会社神鋼環境ソリューション
貯留槽
5日前
水ing株式会社
廃溶液の処理方法
6日前
パナソニックIPマネジメント株式会社
軟水化装置
6日前
パナソニックIPマネジメント株式会社
軟水化装置
6日前
三浦工業株式会社
汚泥減容システム
5日前
パナソニックIPマネジメント株式会社
電解水生成装置
5日前
パナソニックIPマネジメント株式会社
水処理装置
6日前
パナソニックIPマネジメント株式会社
水処理装置
6日前
パナソニックIPマネジメント株式会社
水処理装置
6日前
パナソニックIPマネジメント株式会社
水処理装置
6日前
パナソニックIPマネジメント株式会社
水処理装置
6日前
パナソニックIPマネジメント株式会社
水処理装置
6日前
有限会社エコルネサンス・エンテック
環境負荷の低減化を図る方法
今日
Daigasエナジー株式会社
廃液処理装置および運転方法
5日前
オルガノ株式会社
水処理装置および水処理方法
6日前
オルガノ株式会社
水処理装置および水処理方法
6日前
水ing株式会社
メタンガスの抑制方法及び装置、ならびにメタンガス抑制剤
6日前
国立大学法人北海道国立大学機構
液状物の処理方法
5日前
三菱ケミカル・クリンスイ株式会社
自重型カートリッジ、浄水器、自重型カートリッジの前処理方法
5日前
株式会社日立製作所
浄水薬品注入制御システム、浄水薬品注入制御方法、及びプログラム
6日前
日本碍子株式会社
浄水膜構造体および浄水膜組立体
6日前
コーウェイ株式会社
浄水器
1日前
オレゴン ヘルス アンド サイエンス ユニバーシティ
腫瘍関連抗原特異的T細胞応答
今日
他の特許を見る