TOP
|
特許
|
意匠
|
商標
特許ウォッチ
Twitter
他の特許を見る
10個以上の画像は省略されています。
公開番号
2025145874
公報種別
公開特許公報(A)
公開日
2025-10-03
出願番号
2024046349
出願日
2024-03-22
発明の名称
排水処理方法及び装置
出願人
水ing株式会社
代理人
個人
,
個人
,
個人
,
個人
主分類
C02F
11/04 20060101AFI20250926BHJP(水,廃水,下水または汚泥の処理)
要約
【課題】汚泥の脱水性を改善し、メタンガス生成量及びメタン転換率を向上させることができる嫌気性処理を含む排水処理方法及び装置を提供する。
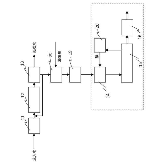
【解決手段】生物処理後に発生する余剰汚泥を嫌気性消化処理する嫌気性消化処理工程15と、嫌気性消化処理後の汚泥を脱水処理する脱水工程16と、を含む排水処理方法であって、嫌気性消化処理工程15の前に、余剰汚泥に凝集剤を注入し、前記余剰汚泥を凝集させて凝集汚泥を得る余剰汚泥凝集工程30と、凝集汚泥を濃縮し、濃縮汚泥を得る余剰汚泥濃縮工程19と、濃縮汚泥に無機酸を添加してpHを5以下に調整し、濃縮汚泥中の微生物の細胞外高分子物質を細分化して易分解化汚泥を得る前処理工程14を含むことを特徴とする排水処理方法。
【選択図】図1
特許請求の範囲
【請求項1】
生物処理後に発生する余剰汚泥を嫌気性消化処理する嫌気性消化処理工程を含む排水処理方法であって、
前記嫌気性消化処理工程の前に、
前記余剰汚泥に凝集剤を注入し、前記余剰汚泥を凝集させて凝集汚泥を得る余剰汚泥凝集工程と、
前記凝集汚泥を濃縮し、濃縮汚泥を得る余剰汚泥濃縮工程と、
前記濃縮汚泥に無機酸を添加してpHを5以下に調整し、前記濃縮汚泥中の微生物の細胞外高分子物質を細分化して易分解化汚泥を得る前処理工程を含むことを特徴とする排水処理方法。
続きを表示(約 1,100 文字)
【請求項2】
前記前処理工程において得られる前記易分解化汚泥は、下記式で求められる可溶化度が15%以下であることを特徴とする請求項1に記載の排水処理方法。
JPEG
2025145874000008.jpg
21
159
【請求項3】
前記前処理工程に供される前記濃縮汚泥は、1.5wt%以上4.5wt%未満の汚泥濃度であることを特徴とする請求項1に記載の排水処理方法。
【請求項4】
前記前処理工程は、50℃以下の温度で行われることを特徴とする請求項1または2に記載の排水処理方法。
【請求項5】
前記余剰汚泥濃縮工程と前記前処理工程との間に、前記余剰汚泥濃縮工程からの前記濃縮汚泥を希釈する希釈工程をさらに含むことを特徴とする請求項1または2に記載の排水処理方法。
【請求項6】
排水を汚泥と分離水とに固液分離する固液分離工程と、当該固液分離工程からの分離水を生物処理する生物処理工程と、当該固液分離工程からの分離汚泥を濃縮する分離汚泥濃縮工程と、前記嫌気性消化処理工程の前に、当該分離汚泥濃縮工程からの濃縮汚泥と前記前処理工程からの易分解化汚泥とを混合する汚泥混合工程をさらに含むことを特徴とする請求項1又は2に記載の排水処理方法。
【請求項7】
前記嫌気性消化処理工程からのバイオガス中の臭気成分を生物脱硫処理して得られる無機酸、及び/又は排水処理施設内で発生する臭気ガスを生物脱臭処理して得られる無機酸を前記前処理工程に供給することを特徴とする請求項1又は2に記載の排水処理方法。
【請求項8】
前記前処理工程における濃縮汚泥のpHを計測して、前記前処理工程における前記無機酸の添加を制御することを特徴とする請求項1又は2に記載の排水処理方法。
【請求項9】
排水処理装置であって、
生物処理槽からの余剰汚泥に凝集剤を注入し、凝集汚泥を形成する余剰汚泥凝集槽と、
前記凝集汚泥を濃縮して、濃縮汚泥を形成する余剰汚泥濃縮槽と、
前記余剰汚泥濃縮槽からの前記濃縮汚泥に無機酸を添加してpHを5以下に調整し、微生物の細胞外高分子物質を細分化して易分解化汚泥を得る前処理槽と、
前記前処理槽からの易分解化汚泥を嫌気性消化処理する嫌気性消化槽と、
を備えることを特徴とする排水処理装置。
【請求項10】
前記余剰汚泥濃縮槽と前記前処理槽との間に、前記濃縮汚泥を希釈する希釈槽をさらに備えることを特徴とする請求項9に記載の排水処理装置。
(【請求項11】以降は省略されています)
発明の詳細な説明
【技術分野】
【0001】
本発明は、排水処理方法及び装置に関し、特に汚泥の脱水性を改善し、メタンガス生成速度及びメタン転換率を向上させることができる嫌気性処理を含む排水処理方法及び装置に関する。
続きを表示(約 2,600 文字)
【背景技術】
【0002】
特開2016-221491号公報(特許文献1)には、汚泥をpH11以上のアルカリ性雰囲気で40℃以上100℃以下に加熱することにより汚泥を可溶化処理した後に、嫌気性生物処理することにより、可溶化汚泥の分解によるメタンガスを発生させ、嫌気処理におけるメタンガス発生量を向上させることが開示されている。
【0003】
特開2012-183510号公報(特許文献2)には、嫌気性消化汚泥をpH5~7、50℃~90℃にて高温可溶化菌又は超高温可溶化菌の作用により可溶化して、可溶化有機性廃棄物と可溶化の際に発生したH
2
を含むガスを嫌気性消化処理することにより、水素、メタンガスの増収及び有機性廃棄物の残渣の減容化率の向上を図ることが開示されている。
【0004】
特開2016-117066号公報(特許文献3)には、汚泥濃度4~12%の汚泥濃縮物を30~60℃、HRT1~3日の条件で可溶化および酸発酵処理した後にメタン発酵処理する嫌気性処理方法が開示されている。
【0005】
特開2004-275813号公報(特許文献4)には、汚泥に酸を加えpHが5以下になるように調整し、60℃以上に加熱処理する酸加熱法を適用した後、嫌気性消化処理を行う汚泥の処理方法が開示されている。
【先行技術文献】
【特許文献】
【0006】
特開2016-221491号公報
特開2012-183510号公報
特開2016-117066号公報
特開2004-275813号公報
【発明の概要】
【発明が解決しようとする課題】
【0007】
本発明は、汚泥の脱水性を改善し、メタンガス生成量及びメタン転換率を向上させることができる嫌気性処理を含む排水処理方法及び装置を提供することを目的とする。
【課題を解決するための手段】
【0008】
上記課題を解決するため、本発明者らは鋭意研究した結果、嫌気性消化処理に供する余剰汚泥を前処理して、余剰汚泥中の微生物の細胞壁(細胞膜)を破壊せずに、細胞外高分子物質を1μm程度に細分化させることができ、微生物由来の有機物による色度の悪化を防止しながら、溶解性COD
Cr
(S-COD
Cr
)成分及び分解しやすいCOD
Cr
成分が増加した汚泥(易分解化汚泥)を得ることができ、易分解化汚泥を嫌気性消化処理することによって、メタンガス発生量を有意に増加できることを知見し、本発明を完成するに至った。
【0009】
本発明において、「易分解化」とは汚泥中の微生物の細胞外高分子物質を細分化させ分解しやすい汚泥にするが、細胞壁(細胞膜)は破壊せずに残し、細分化された細胞外高分子物質と、微生物とを含む、分解しやすい汚泥にすることをいう。
「易分解化汚泥」とは易分解化処理により得られる細分化された細胞外高分子物質と微生物とを含む分解しやすい汚泥であり、[(処理後S-COD
Cr
)-(処理前S-COD
Cr
)]/処理前COD
Cr
で求められる可溶化度が15%以下である汚泥をいう。汚泥処理において一般的な「可溶化」は、汚泥中の微生物の細胞壁(細胞膜)を破壊して溶解性有機物を増加させ、固形物を減らすことで汚泥を減容化する技術であり、可溶化度は40%を超過する。本発明における「易分解化」及び「易分解化汚泥」は、従来の「可溶化」及び「可溶化汚泥」とは区別される。
【0010】
本発明によれば、下記態様の排水処理方法が提供される。
[1]生物処理後に発生する余剰汚泥を嫌気性消化処理する嫌気性消化処理工程を含む排水処理方法であって、
前記嫌気性消化処理工程の前に、
前記余剰汚泥に凝集剤を注入し、前記余剰汚泥を凝集させて凝集汚泥を得る余剰汚泥凝集工程と、
前記凝集汚泥を濃縮し、濃縮汚泥を得る余剰汚泥濃縮工程と、
前記濃縮汚泥に無機酸を添加してpHを5以下に調整し、前記濃縮汚泥中の微生物の細胞外高分子物質を細分化して易分解化汚泥を得る前処理工程を含むことを特徴とする排水処理方法。
[2]前記前処理工程において得られる前記易分解化汚泥は、下記式で求められる可溶化度が15%以下であることを特徴とする[1]に記載の排水処理方法。
JPEG
2025145874000002.jpg
21
158
[3]前記前処理工程に供される前記濃縮汚泥は、1.5wt%以上4.5wt%未満の汚泥濃度であることを特徴とする[1]または[2]に記載の排水処理方法。
[4]前記前処理工程は、50℃以下の温度で行われることを特徴とする[1]~[3]のいずれか1に記載の排水処理方法。
[5]前記余剰汚泥濃縮工程と前記前処理工程との間に、前記余剰汚泥濃縮工程からの前記濃縮汚泥を希釈する希釈工程をさらに含むことを特徴とする[1]~[4]のいずれか1に記載の排水処理方法。
[6]排水を汚泥と分離水とに固液分離する固液分離工程と、当該固液分離工程からの分離水を生物処理する生物処理工程と、当該固液分離工程からの分離汚泥を濃縮する分離汚泥濃縮工程と、前記嫌気性消化処理工程の前に、当該分離汚泥濃縮工程からの濃縮汚泥と前記前処理工程からの易分解化汚泥とを混合する汚泥混合工程をさらに含むことを特徴とする[1]~[5]のいずれか1に記載の排水処理方法。
[7]前記嫌気性消化処理工程からのバイオガス中の臭気成分を生物脱硫処理して得られる無機酸、及び/又は排水処理施設内で発生する臭気ガスを生物脱臭処理して得られる無機酸を前記前処理工程に供給することを特徴とする[1]~[6]のいずれか1に記載の排水処理方法。
[8]前記前処理工程における濃縮汚泥のpHを計測して、前記前処理工程における前記無機酸の添加を制御することを特徴とする[1]~[7]のいずれか1に記載の排水処理方法。
(【0011】以降は省略されています)
この特許をJ-PlatPat(特許庁公式サイト)で参照する
関連特許
水ing株式会社
沈降促進装置
26日前
水ing株式会社
沈降促進装置
26日前
水ing株式会社
沈降促進装置
26日前
水ing株式会社
排水処理方法及び装置
2日前
水ing株式会社
汚泥処理方法および装置
16日前
水ing株式会社
排水処理方法および排水処理装置
2日前
水ing株式会社
リン酸イオン定量分析方法および装置
16日前
水ing株式会社
リン酸マグネシウムアンモニウムの晶析方法および装置
16日前
水ing株式会社
汚泥浮上防止剤、有機性排水の処理方法及び有機性排水の処理装置
1か月前
水ing株式会社
水中設備のメンテナンス方法
3日前
水ing株式会社
排水処理方法及び排水処理装置
16日前
水ing株式会社
下水処理施設における温室効果ガス排出削減量需給管理システムおよび下水処理施設における温室効果ガス排出削減量需給管理方法
25日前
東レ株式会社
浄水器
16日前
日本ソリッド株式会社
ダム湖の取水方法
25日前
栗田工業株式会社
排水回収装置
2日前
三浦工業株式会社
汚泥減容方法
3日前
個人
浄水装置
16日前
株式会社エム・アイ・エス
汚泥乾燥装置
17日前
栗田工業株式会社
電気脱イオン装置
18日前
個人
浄水処理システムおよび浄水処理方法
18日前
個人
浄化処理装置
25日前
栗田工業株式会社
用水の水質予測方法
2日前
株式会社バンブーケミカル研究所
流体除菌機器
25日前
栗田工業株式会社
有機性排水の生物処理方法
9日前
栗田工業株式会社
有機物含有排水の処理方法
26日前
株式会社石垣
汚泥性状予測方法及び汚泥性状一定制御方法
6日前
WOTA株式会社
排水処理システム及び排水処理方法
24日前
WOTA株式会社
排水処理システム及び排水処理方法
24日前
WOTA株式会社
排水処理システム及び排水処理方法
24日前
三菱ケミカル・クリンスイ株式会社
浄水器
1か月前
栗田工業株式会社
水質予測方法及び水質制御方法
2日前
オルガノ株式会社
水処理装置およびその運転方法
1か月前
パナソニックIPマネジメント株式会社
軟水化装置
26日前
株式会社ササクラ
造水システム
26日前
オルガノ株式会社
尿素処理装置および尿素処理方法
3日前
株式会社ササクラ
造水システム
24日前
続きを見る
他の特許を見る