TOP
|
特許
|
意匠
|
商標
特許ウォッチ
Twitter
他の特許を見る
10個以上の画像は省略されています。
公開番号
2025139496
公報種別
公開特許公報(A)
公開日
2025-09-26
出願番号
2024038465
出願日
2024-03-12
発明の名称
ブリッジ回路のハイサイドドライバ回路、ローサイドドライバ回路
出願人
ローム株式会社
代理人
個人
,
個人
主分類
H02M
1/08 20060101AFI20250918BHJP(電力の発電,変換,配電)
要約
【課題】出力電圧の遷移を検出可能なドライバ回路を提供する。
【解決手段】ハイサイドゲートドライバ320は、ハイサイド制御信号HCTRLに応じてハイサイドトランジスタMHのゲート電圧を制御する。第1接続ノードN1は、一端が接地された第1検出キャパシタCd1の他端と接続される。ソースライズ遷移検出回路330は、第1ラインLn1から第1接続ノードN1に至る経路に流れる電流I
1
にもとづいて、ブリッジ回路110の出力電圧V
OUT
のライズ遷移に関連するライズ遷移検出信号Sr
H
を生成する。
【選択図】図1
特許請求の範囲
【請求項1】
ローサイドトランジスタとともにブリッジ回路を構成するハイサイドトランジスタを駆動するハイサイドドライバ回路であって、
前記ハイサイドトランジスタのゲートに印加すべきハイ電圧が発生する第1ラインと、
前記ブリッジ回路の出力と接続される第2ラインと、
ハイサイド制御信号に応じて前記ハイサイドトランジスタのゲート電圧を制御するハイサイドゲートドライバと、
前記ハイサイド制御信号を生成するハイサイド制御回路と、
一端が接地された第1検出キャパシタの他端と接続されるべき第1接続ノードと、
前記ブリッジ回路がソースモードで動作するときに、前記第1ラインから前記第1接続ノードに至る経路に流れる電流にもとづいて、前記ブリッジ回路の出力電圧のライズ遷移に関連するライズ遷移検出信号を生成するソースライズ遷移検出回路と、
を備える、ハイサイドドライバ回路。
続きを表示(約 2,000 文字)
【請求項2】
前記ソースライズ遷移検出回路は、
ソースが前記第1ラインと接続され、ゲートおよびドレインが前記第1接続ノードと接続された第1トランジスタと、
ソースが前記第1ラインと接続され、ゲートが前記第1トランジスタのゲートと接続された第2トランジスタと、
前記第1ラインよりも低い電圧が発生する第3ラインと、
前記第2トランジスタのドレインと前記第3ラインの間に接続された第1抵抗と、
を含み、
前記ライズ遷移検出信号は、前記第1抵抗の電圧降下と第1しきい値電圧の比較結果に応じたレベルを有する、請求項1に記載のハイサイドドライバ回路。
【請求項3】
前記ソースライズ遷移検出回路は、
ソースが前記第3ラインと接続され、ゲートが前記第2トランジスタのドレインと接続された第3トランジスタをさらに含み、前記ライズ遷移検出信号は、前記第3トランジスタのオン、オフに応じたレベルを有する、請求項2に記載のハイサイドドライバ回路。
【請求項4】
前記ソースライズ遷移検出回路は、
ソースが前記第1ラインと接続され、ゲートおよびドレインが前記第1接続ノードと接続された第1トランジスタと、
ソースが前記第1ラインと接続され、ゲートが前記第1トランジスタのゲートと接続された第2トランジスタと、
前記第1ラインよりも低い電圧が発生する第3ラインと、
前記第2トランジスタのドレインと前記第3ラインの間に接続された第1キャパシタと、
を含み、前記ライズ遷移検出信号は、前記第1キャパシタの電圧と第1しきい値電圧の比較結果に応じている、請求項1に記載のハイサイドドライバ回路。
【請求項5】
前記ブリッジ回路がソースモードで動作するときに、前記第1接続ノードから前記第2ラインに至る経路に流れる電流にもとづいて、前記ブリッジ回路のソースモードにおける出力電圧のフォール遷移に関連するフォール遷移検出信号を生成するソースフォール遷移検出回路をさらに備える、請求項1から4のいずれかに記載のハイサイドドライバ回路。
【請求項6】
前記ソースフォール遷移検出回路は、
ソースが前記第2ラインと接続され、ゲートおよびドレインが前記第1接続ノードと接続された第4トランジスタと、
ソースが前記第2ラインと接続され、ゲートが前記第4トランジスタのゲートと接続された第5トランジスタと、
前記第2ラインよりも高い電圧が発生する第4ラインと、
前記第5トランジスタのドレインと前記第4ラインの間に接続された第2抵抗と、
を含み、
前記フォール遷移検出信号は、前記第2抵抗の電圧降下と第2しきい値電圧との比較結果に応じている、請求項5に記載のハイサイドドライバ回路。
【請求項7】
前記ソースフォール遷移検出回路は、
ソースが前記第4ラインと接続され、ゲートが前記第5トランジスタのドレインと接続された第6トランジスタをさらに含み、前記フォール遷移検出信号は、前記第6トランジスタのオン、オフに応じたレベルを有する、請求項6に記載のハイサイドドライバ回路。
【請求項8】
前記ソースフォール遷移検出回路は、
ソースが前記第2ラインと接続され、ゲートおよびドレインが前記第1接続ノードと接続された第4トランジスタと、
ソースが前記第2ラインと接続され、ゲートが前記第4トランジスタのゲートと接続された第5トランジスタと、
前記第2ラインよりも高い電圧が発生する第4ラインと、
前記第5トランジスタのドレインと前記第4ラインの間に接続された第2キャパシタと、
を含み、
前記フォール遷移検出信号は、前記第2キャパシタの電圧と第2しきい値電圧との比較結果に応じている、請求項5に記載のハイサイドドライバ回路。
【請求項9】
前記ハイサイドゲートドライバは、電流駆動型であり、
前記ハイサイド制御回路は、前記ライズ遷移検出信号の変化に応答して、前記ハイサイドゲートドライバの出力電流を変化させる、請求項1から4のいずれかに記載のハイサイドドライバ回路。
【請求項10】
前記ハイサイドトランジスタのゲートソース間電圧と判定しきい値電圧の比較結果を示すハイサイドセンス信号を生成するハイサイドセンサをさらに備え、
前記ハイサイド制御回路は、前記ハイサイドセンス信号の変化に応答して、前記ハイサイドゲートドライバの出力電流を変化させる、請求項1から4のいずれかに記載のハイサイドドライバ回路。
(【請求項11】以降は省略されています)
発明の詳細な説明
【技術分野】
【0001】
本開示は、ブリッジ回路のドライバ回路に関する。
続きを表示(約 1,900 文字)
【背景技術】
【0002】
モータドライバ回路やDC/DCコンバータ、電力変換装置などにおいて、パワートランジスタを用いたハーフブリッジ回路、Hブリッジ回路、三相ブリッジ回路(以下、ブリッジ回路と総称する)が多用されている。
【0003】
ブリッジ回路は、入力ラインINと出力ラインOUTの間に設けられた上アームと、出力ラインOUTと接地ラインの間に設けられた下アームを備える。上アームは、並列に接続されるハイサイドトランジスタおよびフライホイルダイオードを含む。下アームは、並列に接続されるローサイドトランジスタおよびフライホイルダイオードを含む。
【0004】
ブリッジ回路は、ハイサイドトランジスタがオン、ローサイドトランジスタがオフであるハイ出力状態、ハイサイドトランジスタがオフ、ローサイドトランジスタがオンであるロー出力状態が切替可能である。ハイ出力状態では、出力ラインOUTには、入力ラインの電圧V
IN
と実質的に同じ電圧レベルの出力電圧V
OUT
が発生する。ロー出力状態では、出力ラインOUTには、接地ラインの電圧と実質的に同じ電圧レベルの出力電圧V
OUT
が発生する。
【先行技術文献】
【特許文献】
【0005】
国際公開WO2022/259780号公報
【0006】
ハイサイドトランジスタを駆動するハイサイドドライバや、ローサイドトランジスタを駆動するローサイドドライバの制御に、出力電圧V
OUT
の状態が参照される場合がある。具体的には、入力電圧V
IN
と出力電圧V
OUT
の電位差、つまりハイサイドトランジスタの両端間電圧を監視することにより、出力電圧V
OUT
がハイに遷移したことを検出する場合がある。反対に、出力電圧V
OUT
と接地電圧0Vの電位差、つまりローサイドトランジスタの両端間電圧を監視することにより、出力電圧がローに遷移したことを検出する場合がある。
【0007】
ところが入力電圧V
IN
が数百Vあるいは1000Vの高電圧のアプリケーションでは、出力電圧V
OUT
を直接監視すること難しい。
【0008】
[概要]
本開示は係る課題に鑑みてなされたものあり、そのある態様の例示的な目的のひとつは、出力電圧の遷移を検出可能なドライバ回路の提供にある。
【0009】
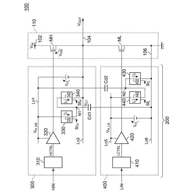
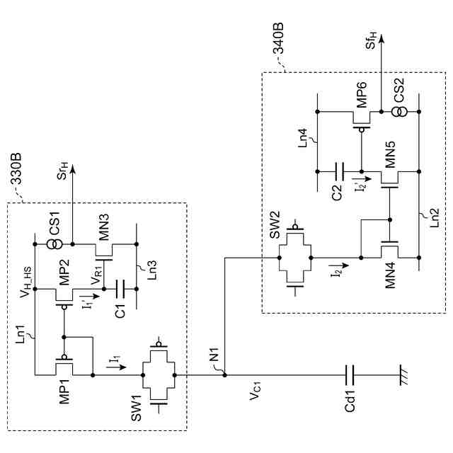
本開示のある態様は、ローサイドトランジスタとともにブリッジ回路を構成するハイサイドトランジスタを駆動するハイサイドドライバ回路に関する。ハイサイドドライバ回路は、ハイサイドトランジスタのゲートに印加すべきハイ電圧が発生する第1ラインと、ブリッジ回路の出力と接続される第2ラインと、ハイサイド制御信号に応じてハイサイドトランジスタのゲート電圧を制御するハイサイドゲートドライバと、ハイサイド制御信号を生成するハイサイド制御回路と、一端が接地された第1検出キャパシタの他端と接続されるべき第1接続ノードと、ブリッジ回路がソースモードで動作するときに、第1ラインから第1接続ノードに至る経路に流れる電流にもとづいて、ブリッジ回路の出力電圧のライズ遷移に関連するライズ遷移検出信号を生成するソースライズ遷移検出回路と、を備える。
【0010】
本開示の別の態様は、ローサイドドライバ回路は、ハイサイドトランジスタとともにブリッジ回路を構成するローサイドトランジスタを駆動するローサイドドライバ回路に関する。ローサイドドライバ回路は、ローサイドトランジスタのゲートに印加すべきハイ電圧が発生する第5ラインと、接地される第6ラインと、ローサイド制御信号に応じてローサイドトランジスタのゲート電圧を制御するローサイドゲートドライバと、ローサイド制御信号を生成するローサイド制御回路と、一端がハイサイドトランジスタに印加すべきハイ電圧が発生する第1ラインと接続された第2検出キャパシタの他端と接続されるべき第2接続ノードと、ブリッジ回路がシンクモードで動作するときに、第5ラインから第2接続ノードに至る経路に流れる電流にもとづいて、ブリッジ回路の出力電圧のライズ遷移に関連するライズ遷移検出信号を生成するシンクライズ遷移検出回路と、を備える。
(【0011】以降は省略されています)
この特許をJ-PlatPat(特許庁公式サイト)で参照する
関連特許
ローム株式会社
暗号化装置
1日前
ローム株式会社
音波処理装置、ソナー装置及び車両
1日前
ローム株式会社
情報処理装置、情報処理プログラム及び情報処理方法
1日前
ローム株式会社
モータコントローラ、モータコントロールプログラム及びモータシステム
1日前
株式会社FUJI
制御盤
11日前
日本精機株式会社
サージ保護回路
3日前
オムロン株式会社
電源回路
15日前
西部電機株式会社
充電装置
3日前
オムロン株式会社
電源回路
15日前
オムロン株式会社
電源回路
15日前
西部電機株式会社
充電装置
3日前
トヨタ自動車株式会社
固定子
1日前
トヨタ自動車株式会社
回転子
7日前
ミサワホーム株式会社
居住設備
11日前
トヨタ自動車株式会社
製造装置
1日前
個人
連続ガウス加速器形磁力増幅装置
3日前
東京応化工業株式会社
発電装置
15日前
株式会社リコー
拡張アンテナ装置
14日前
カヤバ株式会社
筒型リニアモータ
2日前
株式会社ミツバ
ブラシレスモータ
2日前
個人
太陽エネルギー収集システム
1日前
東京瓦斯株式会社
通信装置
2日前
ユタカ電業株式会社
ケーブルダクト
11日前
日産自動車株式会社
ステータ
8日前
トヨタ自動車株式会社
ロータ
9日前
トヨタ自動車株式会社
被膜形成装置
1日前
ニチコン株式会社
AC入力検出回路
7日前
東京瓦斯株式会社
給電システム
2日前
NTN株式会社
モータユニット
11日前
株式会社大林組
可搬式充電設備
8日前
株式会社正興電機製作所
地絡確認装置
14日前
株式会社デンソー
電力変換装置
7日前
ASTI株式会社
電力変換装置
1日前
株式会社ダイヘン
電力システム
3日前
株式会社ダイヘン
電力変換装置
3日前
株式会社ミツバ
巻線装置
14日前
続きを見る
他の特許を見る