TOP
|
特許
|
意匠
|
商標
特許ウォッチ
Twitter
他の特許を見る
公開番号
2025142683
公報種別
公開特許公報(A)
公開日
2025-10-01
出願番号
2024042187
出願日
2024-03-18
発明の名称
エンジンシステム
出願人
ヤンマーホールディングス株式会社
代理人
個人
,
個人
主分類
F02M
37/00 20060101AFI20250924BHJP(燃焼機関;熱ガスまたは燃焼生成物を利用する機関設備)
要約
【課題】エンジンから漏洩する有毒性物質を含む燃料ガスに対処することができるエンジンシステムを提供する。
【解決手段】
有毒性物質を含む燃料で稼働するエンジン2を備えたエンジンシステム1は、エンジン2を囲うケース7と、ケース7の内側又は外側に配置され、エンジン2の外側に漏洩した燃料を検出する燃料検出部8と、を備える。燃料の蒸気比重が所定の閾値よりも大きい場合、ケース7の下部に配置された燃料検出部8を用いて燃料を検出し、燃料の蒸気比重が所定の閾値よりも小さい場合、ケース7の上部に配置された燃料検出部8を用いて燃料を検出する。有毒性物質を含む燃料は、アンモニア及びメタノールの何れかである。
【選択図】図1
特許請求の範囲
【請求項1】
有毒性物質を含む燃料で稼働するエンジンを備えたエンジンシステムであって、
前記エンジンを囲うケースと、
前記ケースの内側又は外側に配置され、前記エンジンの外側に漏洩した前記燃料を検出する燃料検出部と、
を備え、
前記燃料の蒸気比重が所定の閾値よりも大きい場合、前記ケースの下部に配置された前記燃料検出部を用いて前記燃料を検出し、
前記燃料の蒸気比重が所定の閾値よりも小さい場合、前記ケースの上部に配置された前記燃料検出部を用いて前記燃料を検出することを特徴とするエンジンシステム。
続きを表示(約 680 文字)
【請求項2】
前記エンジンへと供給する空気を前記ケースの外側から吸気するための吸気口と、
前記吸気口とは独立して配置され、前記ケースの内側を換気して前記ケースの外側へ排出するための換気出口と、
を備えることを特徴とする請求項1に記載のエンジンシステム。
【請求項3】
前記ケースの内側に通じる前記換気出口から、前記エンジンが設置される建屋、筐体又は移動体の外側まで連通する換気排出通路を備え、
前記換気排出通路は、前記換気出口を含む両端を除いて密閉して構成されることを特徴とする請求項2に記載のエンジンシステム。
【請求項4】
前記エンジンの外側で且つ前記エンジンのクランク軸付近に漏洩した前記燃料を検出する前記燃料検出部を備えることを特徴とする請求項1に記載のエンジンシステム。
【請求項5】
前記エンジンの外側で且つ前記エンジンの防爆弁付近に漏洩した前記燃料を検出する前記燃料検出部を備えることを特徴とする請求項1に記載のエンジンシステム。
【請求項6】
前記燃料検出部による前記燃料の検出に応じた警報を報知する報知部を備えることを特徴とする請求項1に記載のエンジンシステム。
【請求項7】
前記燃料検出部による前記燃料の検出に応じた作動を行う換気ファンを備えることを特徴とする請求項1に記載のエンジンシステム。
【請求項8】
前記燃料は、アンモニア及びメタノールの何れかであることを特徴とする請求項1に記載のエンジンシステム。
発明の詳細な説明
【技術分野】
【0001】
本発明は、アンモニア、メタノール等の有毒性物質(毒物及び劇物取締法における劇物)を含む燃料によって稼動するエンジンを備えたエンジンシステムに関する。
続きを表示(約 1,600 文字)
【背景技術】
【0002】
従来、エンジンには、アンモニア、メタノール等の有毒性物質を含む燃料によって稼動するものがある。このようなエンジンを備えるエンジンシステムでは、燃料に含まれる有毒性物質の人体等に対する悪影響が懸念されるため、人体を保護するために有毒性物質を除去する除害方法を講じる必要がある。
【0003】
例えば、特許文献1に開示される燃料供給装置は、エンジンに、液化アンモニア、液化石油ガス及びメタノールから選ばれる燃料の何れか1種を貯留する燃料タンクからリカバリタンクを経由してエンジンに至る燃料供給ラインと、エンジンから燃料の一部をリカバリタンクに戻す燃料戻しラインとを備え、燃料戻しラインのリカバリタンクに至るまでに、あるいはリカバリタンクに油分除去回収装置を設置する。また、燃料供給装置は、エンジンから燃料の一部をリカバリタンクに戻す燃料戻しラインに、燃料を導入して、気化アンモニアガスと、液化アンモニア及び油とに分離するための気液分離器を備え、気液分離器で分離された気化アンモニアガスと水を導入して、アンモニア水を生成させる除害装置を設ける。
【先行技術文献】
【特許文献】
【0004】
特開2023-055419号公報
【発明の概要】
【発明が解決しようとする課題】
【0005】
従来のエンジンシステムでは、アンモニア等の有毒性物質を除去するために除外装置を設けているが、除外装置が高価であるためにコストが高くなり、また、除外装置を設けるための構成に起因してエンジンシステムの構造が複雑化するおそれがある。また、従来のエンジンシステムでは、特許文献1のように、燃料供給装置においてアンモニア等の有毒性物質を除去することができるが、エンジンから漏洩する有毒性物質を含む燃料ガスに対処することはできない。
【0006】
本発明は、エンジンから漏洩する有毒性物質を含む燃料ガスに対処することができるエンジンシステムを提供することを目的とする。
【課題を解決するための手段】
【0007】
上記課題を解決するために、本発明のエンジンシステムは、有毒性物質を含む燃料で稼働するエンジンを備えたエンジンシステムであって、前記エンジンを囲うケースと、前記ケースの内側又は外側に配置され、前記エンジンの外側に漏洩した前記燃料を検出する燃料検出部と、を備え、前記燃料の蒸気比重が所定の閾値よりも大きい場合、前記ケースの下部に配置された前記燃料検出部を用いて前記燃料を検出し、前記燃料の蒸気比重が所定の閾値よりも小さい場合、前記ケースの上部に配置された前記燃料検出部を用いて前記燃料を検出することを特徴とするエンジンシステム。
【発明の効果】
【0008】
本発明によれば、エンジンから漏洩する有毒性物質を含む燃料ガスに対処することができるエンジンシステムを提供する。
【図面の簡単な説明】
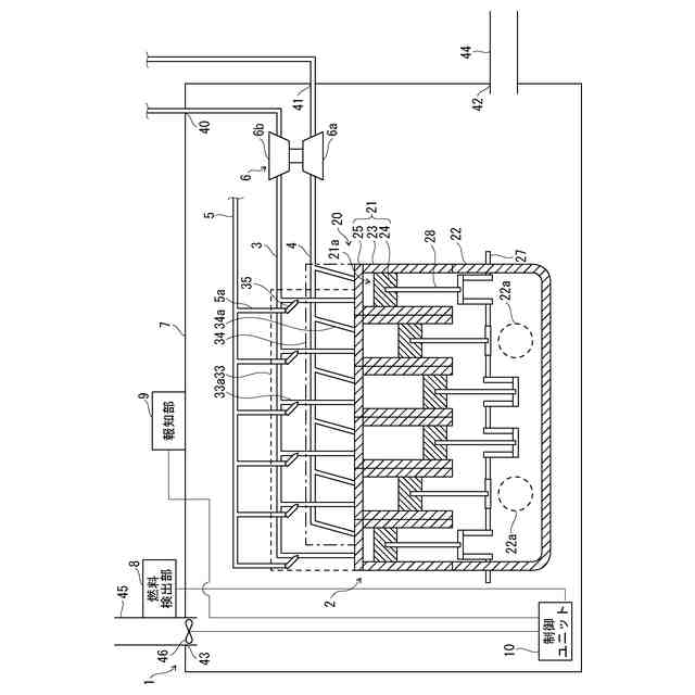
【0009】
本発明の実施形態に係るエンジンシステムの例を示す概要図である。
本発明の実施形態に係るエンジンシステムにおけるエンジンの気筒の例を示す概要図である。
本発明の実施形態に係るエンジンシステムの例を示す概要図である。
本発明の実施形態に係るエンジンシステムの他の例を示す概要図である。
本発明の実施形態に係るエンジンシステムの他の例を示す概要図である。
【発明を実施するための形態】
【0010】
本発明の実施形態であるエンジンシステム1について図面を参照して説明する。図1や図3に示すように、エンジンシステム1は、エンジン2と、吸気通路3と、排気通路4と、燃料供給経路5と、過給機6と、ケース7と、燃料検出部8と、報知部9、制御ユニット10とを備える。
(【0011】以降は省略されています)
この特許をJ-PlatPat(特許庁公式サイト)で参照する
関連特許
個人
バンケル型内燃機関の改良
1日前
本田技研工業株式会社
車両
5日前
本田技研工業株式会社
車両
5日前
トヨタ自動車株式会社
電磁弁
1日前
本田技研工業株式会社
内燃機関
6日前
本田技研工業株式会社
内燃機関
5日前
株式会社クボタ
作業車両
6日前
本田技研工業株式会社
始動制御装置
5日前
本田技研工業株式会社
始動制御装置
5日前
トヨタ自動車株式会社
電磁弁の制御装置
1日前
本田技研工業株式会社
内燃機関の吸気構造
6日前
大阪瓦斯株式会社
エンジンシステム
5日前
トヨタ自動車株式会社
V型8気筒エンジン
1日前
本田技研工業株式会社
可変ファンネル装置
5日前
マツダ株式会社
エンジン
6日前
株式会社SUBARU
車両
1日前
本田技研工業株式会社
内燃機関の制御装置
6日前
本田技研工業株式会社
内燃機関の制御装置
6日前
愛三工業株式会社
燃料供給装置
6日前
マツダ株式会社
エンジンの制御装置
6日前
三菱自動車工業株式会社
内燃機関
6日前
三菱自動車工業株式会社
内燃機関
6日前
三菱自動車工業株式会社
内燃機関
6日前
個人
タービン入口温度を下げて推力を増すターボファン・エンジン
今日
株式会社SUBARU
燃料タンク処理装置
8日前
本田技研工業株式会社
エンジン
6日前
株式会社SUBARU
燃料タンク処理装置
8日前
トヨタ自動車株式会社
内燃機関を備えた車両の制御装置
今日
マツダ株式会社
エンジンの燃焼室構造
6日前
マツダ株式会社
エンジンの燃焼室構造
6日前
本田技研工業株式会社
V型エンジン
6日前
三菱自動車工業株式会社
内燃機関システム
6日前
三菱自動車工業株式会社
内燃機関システム
6日前
スズキ株式会社
エンジンの排気ポート構造
5日前
三菱自動車工業株式会社
内燃機関システム
6日前
スズキ株式会社
エンジンのベルト伝動装置
今日
続きを見る
他の特許を見る