TOP
|
特許
|
意匠
|
商標
特許ウォッチ
Twitter
他の特許を見る
公開番号
2025152456
公報種別
公開特許公報(A)
公開日
2025-10-09
出願番号
2024054359
出願日
2024-03-28
発明の名称
液化ガス充填システム及び液化ガスの充填方法
出願人
大陽日酸株式会社
代理人
個人
,
個人
,
個人
主分類
F17C
5/02 20060101AFI20251002BHJP(ガスまたは液体の貯蔵または分配)
要約
【課題】大型タンクに液化ガスを充填する場合においても、ウォーターハンマー現象の発生を抑制できる液化ガス充填システムを提供することを課題とする。
【解決手段】液化ガスを貯蔵する貯蔵タンク2と、液化ガスを充填する充填タンク3と、貯蔵タンク2及び充填タンク3に接続され、貯蔵タンク2から充填タンク3に液化ガスを供給する供給ライン4と、供給ライン4に接続された1つ又は2つ以上のバイパスライン5と、供給ライン4及び1つ又は2つ以上のバイパスライン5のそれぞれに設けられた圧縮機6と、を備え、1つ又は2つ以上のバイパスライン5は、供給ライン4において、供給ライン4に設けられた圧縮機6の入口側に一端が接続され、供給ライン4に設けられた圧縮機6の出口側に他端が接続されており貯蔵タンク2から充填タンク3への液化ガスの最大充填量が、100トン/hr以上である、液化ガス充填システム1である。
【選択図】図1
特許請求の範囲
【請求項1】
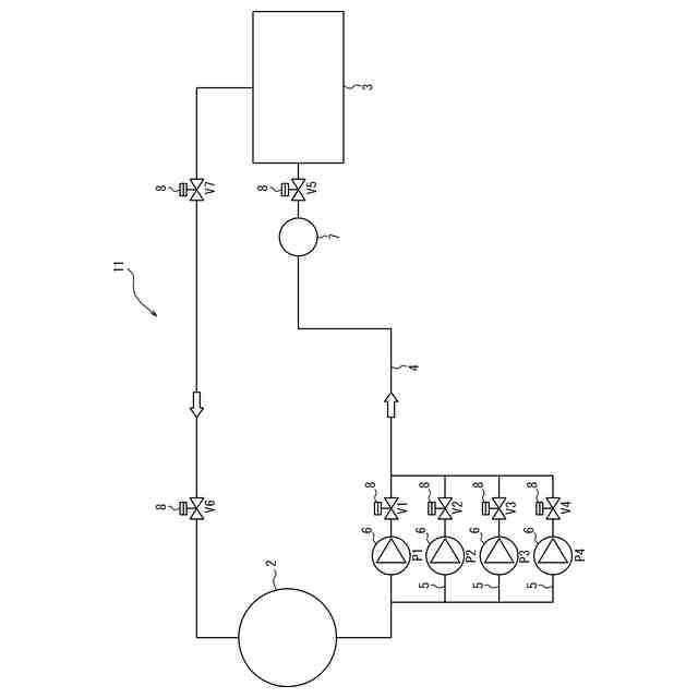
液化ガスを貯蔵する貯蔵タンクと、
液化ガスを充填する充填タンクと、
前記貯蔵タンク及び前記充填タンクに接続され、前記貯蔵タンクから前記充填タンクに液化ガスを供給する供給ラインと、
前記供給ラインに接続された1つ又は2つ以上のバイパスラインと、
前記供給ライン及び前記1つ又は2つ以上のバイパスラインのそれぞれに設けられた圧縮機と、を備え、
前記1つ又は2つ以上のバイパスラインは、前記供給ラインにおいて、前記供給ラインに設けられた前記圧縮機の入口側に一端が接続され、前記供給ラインに設けられた前記圧縮機の出口側に他端が接続されており、
前記貯蔵タンクから前記充填タンクへの液化ガスの最大充填量が、100トン/hr以上である、液化ガス充填システム。
続きを表示(約 1,300 文字)
【請求項2】
前記供給ラインにおいて、前記供給ラインに設けられた前記圧縮機の出口側における前記供給ラインと前記バイパスラインの接続部と前記充填タンクとの間に、流体密度測定手段を有する、請求項1に記載の液化ガス充填システム。
【請求項3】
前記充填タンクが、充填された液化ガスの液量を測定する液量測定手段を有する、請求項1又は2に記載の液化ガス充填システム。
【請求項4】
前記貯蔵タンク及び前記充填タンクに接続された、前記貯蔵タンクと前記充填タンクとを均圧にする均圧ラインを有する、請求項1又は2に記載の液化ガス充填システム。
【請求項5】
供給ラインと、前記供給ラインに接続された1つ又は2つ以上のバイパスラインとを通して、貯蔵タンクから充填タンクに液化ガスを充填する液化ガスの充填方法であって、
前記貯蔵タンクから前記充填タンクに接続された前記供給ラインを通して液化ガスを供給し、前記供給ラインを冷却する供給ライン冷却工程と、
前記供給ラインに設けられた圧縮機と、前記1つ又は2つ以上のバイパスラインに設けられた圧縮機の少なくとも1つとを稼働させ、前記供給ライン及び前記供給ラインに接続された1つ又は2つ以上のバイパスラインを通して前記貯蔵タンクから前記充填タンクに液化ガスを充填する充填工程と、を含み、
前記貯蔵タンクから前記充填タンクへの液化ガスの最大充填量が、100トン/hr以上である、液化ガスの充填方法。
【請求項6】
前記供給ライン冷却工程の前に、前記貯蔵タンク及び前記充填タンクに接続された均圧ラインを通して、前記貯蔵タンクと前記充填タンクとを均圧にする均圧工程をさらに含む、請求項5に記載の液化ガスの充填方法。
【請求項7】
前記供給ライン冷却工程において、前記供給ラインに設けられた流量計によって測定した液化ガスの流量が所定値以下になったときに、前記供給ラインに設けられた前記圧縮機を起動して流量を増やす、請求項5又は6に記載の液化ガスの充填方法。
【請求項8】
前記充填工程において、前記供給ラインに設けられた前記圧縮機の出口側における前記供給ラインと前記1つ又は2つ以上のバイパスラインとの接続部と、前記充填タンクとの間に設けられた流体密度測定手段によって前記供給ライン内の液化ガスが液密度であることを確認した後に、前記1つ又は2つ以上のバイパスラインのそれぞれに設けられた前記圧縮機の少なくとも1つを起動して前記貯蔵タンクから前記充填タンクに液化ガスを充填する、請求項5又は6に記載の液化ガスの充填方法。
【請求項9】
前記充填タンクに設けられた液量測定手段によって測定された前記充填タンクの液量が80体積%以上になったときに、前記1つ又は2つ以上のバイパスラインに設けられた前記圧縮機を順次停止させる、請求項8に記載の液化ガスの充填方法。
【請求項10】
前記充填タンクの液量が90体積%以上になったときに、全ての前記圧縮機を停止させる、請求項8に記載の液化ガスの充填方法。
発明の詳細な説明
【技術分野】
【0001】
本発明は、液化ガス充填システム及び液化ガスの充填方法に関する。
続きを表示(約 2,100 文字)
【背景技術】
【0002】
従来より、液化二酸化炭素、液化石油ガス等の液化ガスは、タンクからタンクへ充填されている。タンクからタンクへの液化ガスの充填としては、例えば、タンクローリー車のタンクから液化ガスを充填するタンクへの液化ガスの充填が行われている。このような充填の際には、通常、充填開始時から圧縮機を高速運転して液化ガスをタンクへ充填し、充填量を作業者が測定計で確認して所定の充填量になったら作業者が手動で圧縮機を停止してタンクへの液化ガスの充填を終了させている。
【0003】
例えば、特許文献1では、ローリータンクの液相部とバルク容器の気相部とをポンプを介して連結する液送ラインと、ローリータンクとバルク容器の気相部同士を連結する気相ラインとを備える液化石油ガス充填装置が開示されている。
【0004】
また、タンクへの液化ガスの充填においては、弁を制御することにより、液化ガスの流量を調節することが行われている。
例えば、特許文献2では、一端が液化ガス貯槽の液相領域に接続され、他端が燃料タンクの液相領域に接続される液化ガス充填経路と、一端が前記液化ガス貯槽の気相領域に接続され、他端が前記燃料タンクの気相領域に接続される気相領域均圧化経路と、液化ガスを加圧することにより前記液化ガス貯槽内の液化ガスを前記燃料タンクへ供給する加圧手段と、前記液化ガス充填経路に配された充填用開閉弁と、前記気相領域均圧化経路に配された均圧用開閉弁と、前記送信手段により送信された液面検出データを受信する受信手段と、前記液化ガス貯槽の液化ガスを前記燃料タンクへ充填開始する際に操作される充填開始操作部と、前記燃料タンクに充填される液化ガスの充填量を制御する制御手段と、等を備える液化ガス充填システムが開示されている。
【先行技術文献】
【特許文献】
【0005】
特開2000-291889号公報
特開2010-255809号公報
【発明の概要】
【発明が解決しようとする課題】
【0006】
昨今、液化二酸化炭素等の液化ガスの大量輸送の必要性がより高まっている。このような液化ガスの大量輸送においては、大型輸送船のカーゴタンク等の大型タンクへ液化ガスを充填する。
【0007】
上記のような大型タンクへの液化ガスの充填の場合には、タンクローリー車のタンクから液化ガスを貯蔵するタンクへ充填する比較的少量の液化ガスの充填と異なり、タンクへの充填量が多く充填に時間がかかるため、自動で充填量を確認して操作する必要がある。また、上記のような大型タンクへの液化ガスの充填の場合には、充填の際の液化ガスの流量が大きく、流量の変化も大きい。そのため、比較的少量の液化ガスの充填の場合に行われるような方法であると、ウォーターハンマー(水撃)現象が発生してしまうことがあり、また、その衝撃も大きくなる。上記特許文献2ではタンクへの充填量を測定して弁の開閉を制御することで充填流量を制御してウォーターハンマー現象の衝撃を低減しているが、このような技術では、多くの弁や測定機が必要になり、コストがかかる可能性があるため、他の方法でウォーターハンマー現象を抑制できることが求められる。
【0008】
そこで、本発明は、上記従来技術の問題を解決し、大型タンクに液化ガスを充填する場合においても、ウォーターハンマー現象の発生を抑制できる液化ガス充填システム及び液化ガスの充填方法を提供することを課題とする。
【課題を解決するための手段】
【0009】
本発明者らは、上記課題を解決すべく、鋭意検討を行った結果、供給ラインに1つ又は2つ以上のバイパスラインを設け、供給ラインとバイパスラインのそれぞれに圧縮機を設けることで充填量を調節でき、それによってウォーターハンマー現象を抑制でき、効率良く大量に液化ガスを充填できることを見出し、本発明を完成させるに至った。
上記課題を解決する本発明の液化ガス充填システム及び液化ガスの充填方法の要旨構成は、以下のとおりである。
【0010】
[1] 液化ガスを貯蔵する貯蔵タンクと、
液化ガスを充填する充填タンクと、
前記貯蔵タンク及び前記充填タンクに接続され、前記貯蔵タンクから前記充填タンクに液化ガスを供給する供給ラインと、
前記供給ラインに接続された1つ又は2つ以上のバイパスラインと、
前記供給ライン及び前記1つ又は2つ以上のバイパスラインのそれぞれに設けられた圧縮機と、を備え、
前記1つ又は2つ以上のバイパスラインは、前記供給ラインにおいて、前記供給ラインに設けられた前記圧縮機の入口側に一端が接続され、前記供給ラインに設けられた前記圧縮機の出口側に他端が接続されており、
前記貯蔵タンクから前記充填タンクへの液化ガスの最大充填量が、100トン/hr以上である、液化ガス充填システム。
(【0011】以降は省略されています)
この特許をJ-PlatPat(特許庁公式サイト)で参照する
関連特許
大陽日酸株式会社
気相成長装置
1か月前
大陽日酸株式会社
ドライ洗浄装置
4日前
大陽日酸株式会社
インジェクター
1か月前
大陽日酸株式会社
インジェクター
1か月前
大陽日酸株式会社
低温ガス発生装置
2日前
大陽日酸株式会社
CO2の回収方法
12日前
大陽日酸株式会社
金属積層造形方法
20日前
大陽日酸株式会社
洗浄対象物の洗浄方法
4日前
大陽日酸株式会社
酸素富化ガスの製造方法
9日前
大陽日酸株式会社
回転体および回転体の制御方法
1か月前
大陽日酸株式会社
溶接トーチ装置および溶接方法
1か月前
大陽日酸株式会社
液分配器、充填塔及び空気分離装置
20日前
大陽日酸株式会社
高炉シャフト部に供給する還元ガスの製造装置
12日前
大陽日酸株式会社
液化ガス充填システム及び液化ガスの充填方法
10日前
大陽日酸株式会社
混焼専焼バーナの燃焼方法および混焼専焼バーナ
20日前
大陽日酸株式会社
還元鉄の製造システム、および還元鉄の製造方法
10日前
大陽日酸株式会社
カバーガスの供給方法及びマグネシウム溶融装置
12日前
大陽日酸株式会社
圧力変動吸着式ガス分離方法及び圧力変動吸着式ガス分離装置
9日前
大陽日酸株式会社
還元鉄の製造装置、還元鉄の製造システム、および還元鉄の製造方法
10日前
株式会社石井鐵工所
低温タンクの揚液装置
6か月前
株式会社石井鐵工所
低温タンクの揚液装置
3か月前
有限会社 両国設備
液体容器の加熱器
10か月前
川崎重工業株式会社
竪型タンク
5か月前
川崎重工業株式会社
三重殻タンク
7か月前
川崎重工業株式会社
三重殻タンク
7か月前
川崎重工業株式会社
極低温流体用配管設備
11日前
株式会社神戸製鋼所
ガス供給システム
10か月前
トヨタ自動車株式会社
水素タンク
3か月前
トヨタ自動車株式会社
高圧タンク
10か月前
川崎重工業株式会社
液化水素貯蔵タンク
8か月前
川崎重工業株式会社
液化水素貯蔵タンク
8か月前
川崎重工業株式会社
液化ガス貯蔵タンク
8か月前
大日本印刷株式会社
ガス充填容器
9か月前
岩谷産業株式会社
燃料ガス充填設備
20日前
那須電機鉄工株式会社
水素吸蔵合金タンク
8か月前
帝人株式会社
繊維補強圧力容器及びその製造方法
2か月前
続きを見る
他の特許を見る