TOP
|
特許
|
意匠
|
商標
特許ウォッチ
Twitter
他の特許を見る
公開番号
2025153436
公報種別
公開特許公報(A)
公開日
2025-10-10
出願番号
2024055919
出願日
2024-03-29
発明の名称
酸素富化ガスの製造方法
出願人
大陽日酸株式会社
代理人
弁理士法人志賀国際特許事務所
主分類
B01D
53/047 20060101AFI20251002BHJP(物理的または化学的方法または装置一般)
要約
【課題】酸素富化ガスの発生量を効率的に増やすことが可能な、酸素富化ガスの製造方法を提供する。
【解決手段】酸素選択型吸着剤が充填された複数の窒素酸素分離塔のうち、第1の窒素酸素分離塔に空気を導入し、そこから導出される窒素富化ガスを回収する窒素回収工程と、前記第1の窒素酸素分離塔内に残存した加圧ガスを第2の窒素酸素分離塔内へ導入する均圧減圧工程と、前記酸素選択型吸着剤に吸着した酸素を脱離することによって、前記第1の窒素酸素分離塔から導出される酸素富化ガスを回収する酸素回収工程と、を含み、前記窒素回収工程と前記均圧減圧工程と前記酸素回収工程と前記均圧加圧工程とを順次切り替えながら行う、酸素富化ガスの製造方法であって、前記酸素選択型吸着剤として特定のペロブスカイト型酸化物を用い、前記均圧減圧工程が完了した際の、特定の式で表される均圧回収率を0超~30%以下とする、酸素富化ガスの製造方法。
【選択図】なし
特許請求の範囲
【請求項1】
酸素を選択的に吸着及び脱離する酸素選択型吸着剤が充填された複数の窒素酸素分離塔のうち、第1の窒素酸素分離塔に、空気を加圧した状態で導入し、前記空気中に含まれる酸素を所定の温度に加熱された前記酸素選択型吸着剤に吸着することによって、前記第1の窒素酸素分離塔から導出される窒素富化ガスを回収する第1の窒素回収工程と、
前記窒素回収工程終了後の前記第1の窒素酸素分離塔内に残存した加圧ガスを第2の窒素酸素分離塔内へ導入する均圧減圧工程と、
前記第1の窒素酸素分離塔内を減圧しながら前記窒素回収工程において回収された窒素富化ガスの一部を前記第1の窒素酸素分離塔内へ導入し、前記酸素選択型吸着剤に吸着した酸素を脱離することによって、前記第1の窒素酸素分離塔から導出される酸素富化ガスを回収する酸素回収工程と、
前記複数の窒素酸素分離塔のうち、第2の窒素酸素分離塔に、空気を加圧した状態で導入し、前記空気中に含まれる酸素を所定の温度に加熱された前記酸素選択型吸着剤に吸着することによって、前記第2の窒素酸素分離塔から導出される窒素富化ガスを回収する第2の窒素回収工程と、
前記酸素回収工程終了後の前記第1の窒素酸素分離塔に、前記第2の窒素回収工程終了後の前記第2の窒素酸素分離塔内に残存した加圧ガスを導入する、均圧加圧工程と、
を含み、
前記複数の窒素酸素分離塔を用いて、前記窒素回収工程、前記均圧減圧工程、前記酸素回収工程及び前記均圧加圧工程を順次切り替えながら、前記窒素富化ガスの回収及び前記酸素富化ガスの回収を連続して行う、酸素富化ガスの製造方法であって、
前記酸素選択型吸着剤として、酸素不定比性を有し、且つ、
YBaCo
4
O
7+δ
(1.0≦δ≦1.5)、
Ca
2
AlMnO
5+δ
(0≦δ≦0.5)、
La
X
Ba
(1-X)
CoO
3-δ
(0.1≦σ≦0.5、0.2≦X≦1)、
La
X
Sr
(1-X)
CoO
3-δ
(0.1≦σ≦ 0.5、0.2≦X≦1)、
Ba
4
CaFe
3
O
9+δ
(0.1≦δ≦0.5)、及び、
YBa
2
Cu
3
O
7-δ
(0≦δ≦1.0)
の群から選択される何れか一種以上のペロブスカイト型酸化物を用い、
P
1
:前記第1の窒素回収工程終了時の前記第1の窒素酸素分離塔内圧力
P
2
:前記酸素回収工程終了時の前記第1の窒素酸素分離塔内圧力
P
3
:前記均圧減圧工程終了時の前記第1の窒素酸素分離塔内圧力
と定めたときの均圧回収率を以下の式で表したとき、
TIFF
2025153436000004.tif
23
170
前記均圧回収率を0%超~30%以下とする、
酸素富化ガスの製造方法。
続きを表示(約 290 文字)
【請求項2】
前記空気の前処理として前記空気中の水分及び二酸化炭素を除去する空気精製工程を有する、請求項1に記載の酸素富化ガスの製造方法。
【請求項3】
前記第1の窒素回収工程で用いる前記空気の1時間当たりの処理量が、前記酸素選択型吸着剤の充填体積に対し、600~1000倍である、請求項2に記載の酸素富化ガスの製造方法。
【請求項4】
前記第1の窒素回収工程を完了した後、前記均圧減圧工程及び前記酸素回収工程を完了し、次のサイクルの前記第1の窒素回収工程に切り替えるまでの切替時間が40秒以下である、請求項3に記載の酸素富化ガスの製造方法。
発明の詳細な説明
【技術分野】
【0001】
本発明は酸素富化ガスの製造方法に関する。
続きを表示(約 3,700 文字)
【背景技術】
【0002】
従来、空気から酸素ガスを製造する方法として深冷分離法やゼオライトなどを用いたPSA法などが知られている。近年では効率よく空気から酸素ガスを製造する方法として、ペロブスカイト型酸化物を用いたPSA法が開示されている(特許文献1,2)。また、吸着に利用される熱源の有効利用が可能となる構造も開示されている(特許文献3)。
【0003】
特許文献3には、少なくとも一部が、常温よりも高温若しくは低温の雰囲気に曝される吸着塔と、前記吸着塔内に複数の物質を含有する混合ガスを供給する混合ガス供給部と、前記吸着塔内に設けられ、所定の圧力及び温度環境下で前記混合ガスに接触すると、当該混合ガスに含有される物質を吸着して、混合ガス中の物質を分離する吸着剤と、前記混合ガスから前記吸着剤に吸着された物質が取り除かれた分離ガスを前記吸着塔から排出する分離ガス排出部と、前記吸着塔内を減圧して前記吸着剤に吸着した吸着ガスを吸着剤から脱着させて当該吸着塔から排出する吸着ガス排出部と、を備え、前記吸着塔には、前記吸着剤よりも前記混合ガスの供給方向の上流側及び下流側の双方に配され、前記混合ガス供給部から当該吸着塔内に供給される混合ガス、前記分離ガス排出部によって当該吸着塔内から排出される分離ガス、及び前記吸着ガス排出部によって当該吸着塔から排出される吸着ガスが通過する蓄熱体が設けられていることを特徴とするガス分離装置、並びに、少なくとも一部が、常温よりも高温若しくは低温の雰囲気に曝される吸着塔内に設けられた吸着剤に、所定の圧力及び温度環境下で混合ガスを接触させることにより、当該混合ガスに含有される物質を吸着剤に吸着させ、混合ガス中の物質を分離するガス分離方法であって、前記吸着塔内に前記混合ガスを供給する供給工程と、前記吸着塔内を前記所定の圧力及び温度環境に維持し、前記混合ガスに含有される物質を吸着剤に吸着させる吸着工程と、前記混合ガスから前記吸着剤に吸着された物質が取り除かれた分離ガスを前記吸着塔から排出する分離ガス排出工程と、前記吸着塔内を減圧して前記吸着剤に吸着した吸着ガスを吸着剤から脱着させて当該吸着塔から排出する吸着ガス排出工程と、を繰り返し行い、前記供給工程において、前記吸着塔の一端側及び他端側のうち、前回の分離ガス排出工程において前記分離ガスを排出した側から、前記混合ガスを供給することを特徴とするガス分離方法が記載されている。
【0004】
また、通常PSA装置を稼動させる際、運転時の動力を低減させるために吸着工程と脱離工程との間に、吸着工程を完了した吸着塔中のガスを、脱離工程を終了した吸着塔へ流通させる均圧工程を設けて、コンプレッサーの動力を低減し、PSA装置を効率よく作動させることが提案されている。
【先行技術文献】
【特許文献】
【0005】
特許第4721967号公報
特許第5298291号公報
特許第5600336号公報
【発明の概要】
【発明が解決しようとする課題】
【0006】
空気などの混合ガスから所定の成分を分離する装置のイニシャルコストとランニングコストの削減は常に要求されている。
特許文献1および2ではペロブスカイト型酸化物を用いた電力原単位の低い酸素製造方法について記載されている。しかし、ペロブスカイト型酸化物の特性に合った最適な運転条件が考慮されておらず、イニシャルコストおよびランニングコストを最大限に下げることができていない。
特許文献3においては、ランニングコスト削減の手段が施されているが、そのために特殊な吸着塔構造設計が必要であったり、使用するバルブの数も多くなったりするので、イニシャルコストの増大を招いている。
【0007】
本発明は、酸素富化ガスの発生量を効率的に増やすことが可能な、酸素富化ガスの製造方法を提供する。
【課題を解決するための手段】
【0008】
[1] 酸素を選択的に吸着及び脱離する酸素選択型吸着剤が充填された複数の窒素酸素分離塔のうち、第1の窒素酸素分離塔に、空気を加圧した状態で導入し、前記空気中に含まれる酸素を所定の温度に加熱された前記酸素選択型吸着剤に吸着することによって、前記第1の窒素酸素分離塔から導出される窒素富化ガスを回収する第1の窒素回収工程と、
前記窒素回収工程終了後の前記第1の窒素酸素分離塔内に残存した加圧ガスを第2の窒素酸素分離塔内へ導入する均圧減圧工程と、
前記第1の窒素酸素分離塔内を減圧しながら前記窒素回収工程において回収された窒素富化ガスの一部を前記第1の窒素酸素分離塔内へ導入し、前記酸素選択型吸着剤に吸着した酸素を脱離することによって、前記第1の窒素酸素分離塔から導出される酸素富化ガスを回収する酸素回収工程と、
前記複数の窒素酸素分離塔のうち、第2の窒素酸素分離塔に、空気を加圧した状態で導入し、前記空気中に含まれる酸素を所定の温度に加熱された前記酸素選択型吸着剤に吸着することによって、前記第2の窒素酸素分離塔から導出される窒素富化ガスを回収する第2の窒素回収工程と、
前記酸素回収工程終了後の前記第1の窒素酸素分離塔に、前記第2の窒素回収工程終了後の前記第2の窒素酸素分離塔内に残存した加圧ガスを導入する、均圧加圧工程と、
を含み、
前記複数の窒素酸素分離塔を用いて、前記窒素回収工程、前記均圧減圧工程、前記酸素回収工程及び前記均圧加圧工程を順次切り替えながら、前記窒素富化ガスの回収及び前記酸素富化ガスの回収を連続して行う、酸素富化ガスの製造方法であって、
前記酸素選択型吸着剤として、酸素不定比性を有し、且つ、
YBaCo
4
O
7+δ
(1.0≦δ≦1.5)、
Ca
2
AlMnO
5+δ
(0≦δ≦0.5)、
La
X
Ba
(1-X)
CoO
3-δ
(0.1≦σ≦0.5、0.2≦X≦1)、
La
X
Sr
(1-X)
CoO
3-δ
(0.1≦σ≦ 0.5、0.2≦X≦1)、
Ba
4
CaFe
3
O
9+δ
(0.1≦δ≦0.5)、及び、
YBa
2
Cu
3
O
7-δ
(0≦δ≦1.0)
の群から選択される何れか一種以上のペロブスカイト型酸化物を用い、
P
1
:前記第1の窒素回収工程終了時の前記第1の窒素酸素分離塔内圧力
P
2
:前記酸素回収工程終了時の前記第1の窒素酸素分離塔内圧力
P
3
:前記均圧減圧工程終了時の前記第1の窒素酸素分離塔内圧力
と定めたときの均圧回収率を後述の式で表したとき、前記均圧回収率を0%超~30%以下とする、酸素富化ガスの製造方法。
[2] 前記空気の前処理として前記空気中の水分及び二酸化炭素を除去する空気精製工程を有する、[1]に記載の酸素富化ガスの製造方法。
[3] 前記第1の窒素回収工程で用いる前記空気の1時間当たりの処理量が、前記酸素選択型吸着剤の充填体積に対し、600~1000倍である、[1]又は[2]に記載の酸素富化ガスの製造方法。
[4] 前記第1の窒素回収工程を完了した後、前記均圧減圧工程及び前記酸素回収工程を完了し、次のサイクルの前記第1の窒素回収工程に切り替えるまでの切替時間が40秒以下である、[1]~[3]のいずれかに記載の酸素富化ガスの製造方法。
【発明の効果】
【0009】
本発明によれば、酸素不定比性を有する、特定の群から選択されるペロブスカイト型酸化物を用いた酸素富化ガスの製造において、均圧減圧工程完了後の均圧回収率を0%超~30%とすることによって、酸素富化ガス発生量の低下をおさえつつ、高濃度の酸素ガスを得ることができる。
【図面の簡単な説明】
【0010】
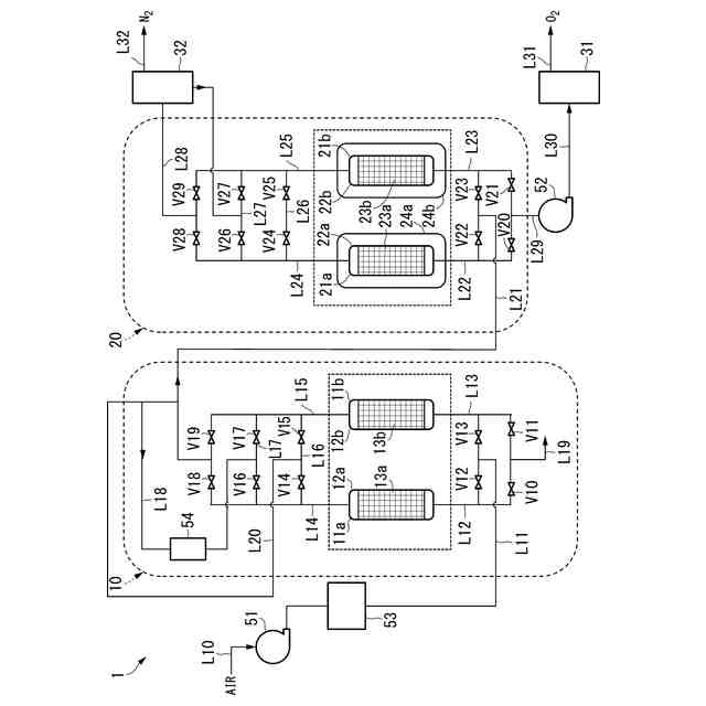
本発明を実施するための酸素富化ガス製造装置の一例の概略構成図である。
試験例における均圧回収率と酸素富化ガス発生量比の関係を示すグラフである。
試験例における均圧回収率と酸素回収率比の関係を示すグラフである。
試験例における均圧回収率と酸素濃度比の関係を示すグラフである。
【発明を実施するための形態】
(【0011】以降は省略されています)
この特許をJ-PlatPat(特許庁公式サイト)で参照する
関連特許
大陽日酸株式会社
CO2の回収方法
4日前
大陽日酸株式会社
金属積層造形方法
12日前
大陽日酸株式会社
酸素富化ガスの製造方法
1日前
大陽日酸株式会社
液分配器、充填塔及び空気分離装置
12日前
大陽日酸株式会社
液化ガス充填システム及び液化ガスの充填方法
2日前
大陽日酸株式会社
高炉シャフト部に供給する還元ガスの製造装置
4日前
大陽日酸株式会社
還元鉄の製造システム、および還元鉄の製造方法
2日前
大陽日酸株式会社
カバーガスの供給方法及びマグネシウム溶融装置
4日前
大陽日酸株式会社
混焼専焼バーナの燃焼方法および混焼専焼バーナ
12日前
大陽日酸株式会社
圧力変動吸着式ガス分離方法及び圧力変動吸着式ガス分離装置
1日前
大陽日酸株式会社
還元鉄の製造装置、還元鉄の製造システム、および還元鉄の製造方法
2日前
ユニチカ株式会社
複合中空糸膜
9日前
東レ株式会社
中空糸膜モジュール
8日前
株式会社ニクニ
液体処理装置
22日前
日本化薬株式会社
メタノール改質触媒
23日前
株式会社大善
濃縮脱水機
1か月前
三機工業株式会社
ろ過装置
1か月前
株式会社カネカ
濃縮システム
1か月前
テルモ株式会社
ろ過デバイス
1か月前
株式会社カネカ
製造システム
1か月前
株式会社MRT
微細バブル発生装置
12日前
個人
攪拌装置
12日前
株式会社Tornada
気泡発生装置
1か月前
日本ソリッド株式会社
水中懸濁物質付着素材
1か月前
東京理化器械株式会社
クリップ
16日前
株式会社笹山工業所
濁水処理システム
12日前
株式会社切川物産
撹拌混合装置
1か月前
ヤマシンフィルタ株式会社
フィルタ装置
1か月前
大和ハウス工業株式会社
反応装置
2日前
ノリタケ株式会社
ガス吸収シート
23日前
ヤマシンフィルタ株式会社
フィルタ装置
10日前
ダイハツ工業株式会社
二酸化炭素分解装置
1か月前
本田技研工業株式会社
ガス回収装置
4日前
大陽日酸株式会社
CO2の回収方法
4日前
浙江漢信科技有限公司
攪拌装置
1か月前
杉山重工株式会社
回転円筒型反応装置
12日前
続きを見る
他の特許を見る