TOP
|
特許
|
意匠
|
商標
特許ウォッチ
Twitter
他の特許を見る
公開番号
2025154618
公報種別
公開特許公報(A)
公開日
2025-10-10
出願番号
2024057724
出願日
2024-03-29
発明の名称
冷凍装置、および臭気成分の供給方法
出願人
ダイキン工業株式会社
代理人
個人
,
個人
主分類
F25B
1/00 20060101AFI20251002BHJP(冷凍または冷却;加熱と冷凍との組み合わせシステム;ヒートポンプシステム;氷の製造または貯蔵;気体の液化または固体化)
要約
【課題】装置の据え付け時に、冷媒回路内に臭気成分を簡単かつ円滑に供給可能とし、また臭気成分の漏れを防止できる技術を提供する。
【解決手段】冷凍装置1は、冷媒を封入して、冷媒を循環させる冷媒回路10を有する。冷媒回路10には、臭気成分OCを収容した収容構造50が設けられている。収容構造50は、収容構造50の内外を隔てる隔壁部521を有する。収容構造50は、隔壁部521を開放する開放動作を行うことにより臭気成分OCを収容構造50の外部に放出させる。これにより、冷凍装置1は、装置の据え付け時に、冷媒回路10内に臭気成分OCを簡単かつ円滑に供給可能とし、また臭気成分OCの漏れを防止できる。
【選択図】図2
特許請求の範囲
【請求項1】
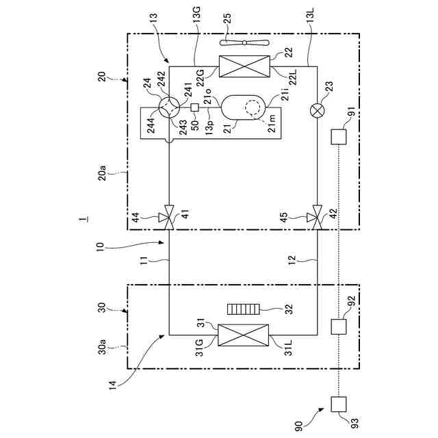
冷媒を封入して、前記冷媒を循環させる冷媒回路(10)を有する冷凍装置(1)であって、
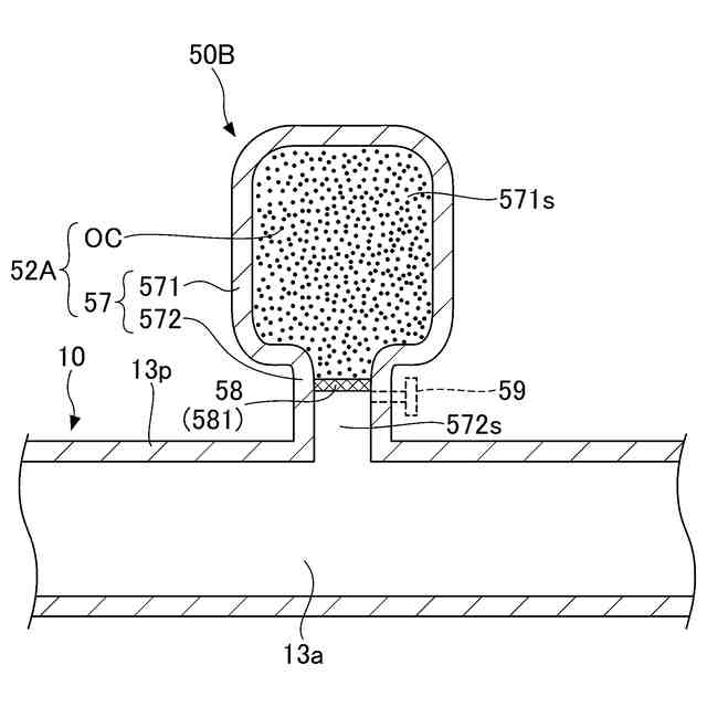
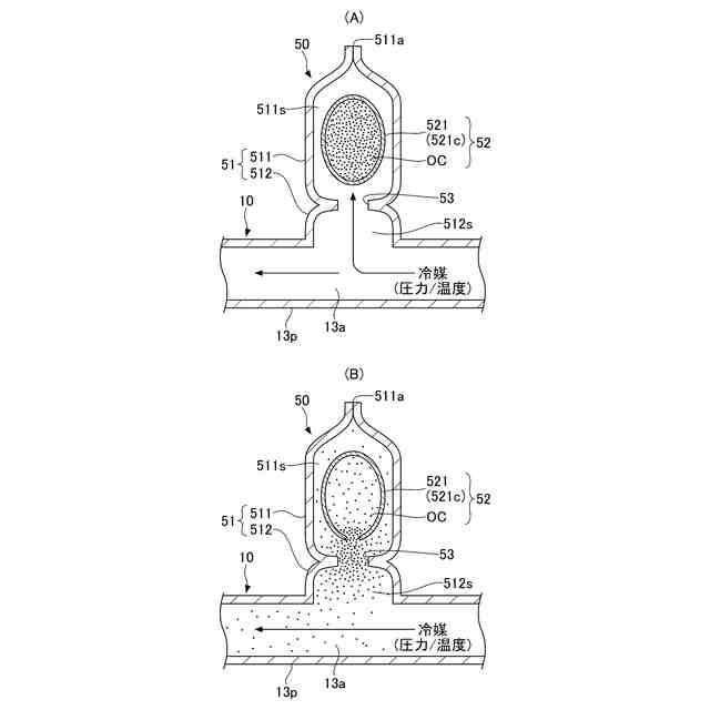
前記冷媒回路(10)には、臭気成分(OC)を収容した収容部(52、52A)が設けられており、
前記収容部(52、52A)は、前記収容部(52、52A)の内外を隔てる隔壁部(521、58)を有し、
前記収容部(52、52A)は、前記隔壁部(521、58)を開放する開放動作を行うことにより前記臭気成分(OC)を前記収容部(52、52A)の外部に放出させる、
冷凍装置。
続きを表示(約 1,100 文字)
【請求項2】
前記開放動作は、前記隔壁部(521、58)に対して圧力または熱を加えることである、
請求項1に記載の冷凍装置。
【請求項3】
前記開放動作は、前記隔壁部(521、58)に対して前記冷媒の熱または前記冷媒の圧力を加えることである、
請求項2に記載の冷凍装置。
【請求項4】
前記冷媒回路(10)は、前記冷媒を圧縮する圧縮機(21)と、熱源側熱交換器(22)と、利用側熱交換器(31)と、第1ポート(241)、第2ポート(242)および第3ポート(243)を有する切換弁(24)と、前記圧縮機(21)と前記切換弁(24)との間を接続する配管(13p)とを備え、
前記第1ポート(241)は、前記配管(13p)を介して前記圧縮機(21)に接続され、
前記第2ポート(242)は、前記熱源側熱交換器(22)に接続され、
前記第3ポート(243)は、前記利用側熱交換器(31)に接続され、
前記切換弁(24)は、前記第1ポート(241)と前記第2ポート(242)とが連通する状態と、前記第1ポート(241)と前記第3ポート(243)とが連通する状態とに切り替え可能であり、
前記収容部(52、52A)は、前記配管(13p)に設けられる、
請求項3に記載の冷凍装置。
【請求項5】
前記開放動作は、前記隔壁部(521、58)に対して前記冷媒回路(10)の外部から前記圧力が加えられることである、
請求項2に記載の冷凍装置。
【請求項6】
前記隔壁部(521)は、前記臭気成分OCの全体を覆った容器(521c)である、
請求項1乃至5のいずれか1項に記載の冷凍装置。
【請求項7】
前記隔壁部(58)は、前記収容部(52A)の内外を隔離する隔膜(581)である、
請求項1乃至5のいずれか1項に記載の冷凍装置。
【請求項8】
前記収容部(52、52A)は、前記冷媒回路(10)の前記冷媒が流通する配管(13p)の側方に突出した凸部(51、57)に設けられている、
請求項1乃至5のいずれか1項に記載の冷凍装置。
【請求項9】
前記冷媒回路(10)は、前記隔壁部(521)の移動を規制する規制部(53、56)を有する、
請求項1乃至5のいずれか1項に記載の冷凍装置。
【請求項10】
前記冷媒は、強燃性冷媒である、
請求項1乃至5のいずれか1項に記載の冷凍装置。
(【請求項11】以降は省略されています)
発明の詳細な説明
【技術分野】
【0001】
本開示は、冷凍装置、および臭気成分の供給方法に関する。
続きを表示(約 1,000 文字)
【背景技術】
【0002】
従来、地球温暖化係数であるGWP(Global Warming Potential)値が低い冷媒として強燃性冷媒を冷媒回路に封入した冷凍装置が知られている。この種の冷凍装置は、冷媒回路からの冷媒の漏出を早期に認識して、冷媒の燃焼を回避することが重要となる。
【0003】
特許文献1には、冷媒の他に、硫黄系着臭剤である臭気成分を冷媒回路に封入した冷凍サイクル装置が開示されている。冷媒回路からの冷媒の漏出に伴って臭気成分も一緒に漏出することで、周囲の人間が異常を認識して必要な対処を図ることが可能となる。
【先行技術文献】
【特許文献】
【0004】
特許第7162786号公報
【発明の概要】
【発明が解決しようとする課題】
【0005】
ところで、冷凍装置を製造する製造工場において冷媒回路に臭気成分を充填する場合、冷媒回路から製造工場内に臭気成分が漏れると、製造工場の労働環境が悪化するリスクがある。
【0006】
本開示は、装置の据え付け時に、冷媒回路内へ臭気成分を簡単に供給できる技術を提供する。
【課題を解決するための手段】
【0007】
本開示の第1の態様は、冷媒を封入して、前記冷媒を循環させる冷媒回路を有する冷凍装置であって、前記冷媒回路には、臭気成分を収容した収容部が設けられており、前記収容部は、前記収容部の内外を隔てる隔壁部を有し、前記収容部は、前記隔壁部を開放する開放動作を行うことにより前記臭気成分を前記収容部の外部に放出させる。
【0008】
上記によれば、冷凍装置は、臭気成分を収容した収容部を冷媒回路に備えることで、装置の据え付け時に冷媒回路内に臭気成分を簡単かつ円滑に供給することが可能となる。すなわち、収容部は、隔壁部に対する開放動作に基づいて収容部の外部に臭気成分を放出することで、この臭気成分を冷媒回路に供給できる。
【0009】
また、前記開放動作は、前記隔壁部に対して圧力または熱を加えることである。
【0010】
これにより、冷凍装置は、隔壁部を容易に開放して、収容部の外部に臭気成分を放出させることができる。
(【0011】以降は省略されています)
この特許をJ-PlatPat(特許庁公式サイト)で参照する
関連特許
ダイキン工業株式会社
撥剤
3日前
ダイキン工業株式会社
流体機械
5日前
ダイキン工業株式会社
監視装置
3日前
ダイキン工業株式会社
冷凍装置
3日前
ダイキン工業株式会社
空気調和装置
3日前
ダイキン工業株式会社
冷媒充填方法
3日前
ダイキン工業株式会社
電力変換装置
3日前
ダイキン工業株式会社
空気調和装置
3日前
ダイキン工業株式会社
空調ゾーニング方法
4日前
ダイキン工業株式会社
電力変換装置及び冷凍装置
3日前
ダイキン工業株式会社
空調機のための保守システム
3日前
ダイキン工業株式会社
ノイズ抑制回路、空気調和機
3日前
ダイキン工業株式会社
電力変換システム、空気調和機
3日前
ダイキン工業株式会社
電力変換システム、空気調和機
3日前
ダイキン工業株式会社
紫外線照射装置および空気調和機
3日前
ダイキン工業株式会社
磁気ユニット、圧縮機及び冷凍装置
3日前
ダイキン工業株式会社
冷凍装置、および臭気成分の供給方法
3日前
ダイキン工業株式会社
樹脂組成物、成形体、及び、相溶化剤
3日前
ダイキン工業株式会社
半導体装置及び半導体装置の製造方法
4日前
ダイキン工業株式会社
紫外線照射ユニット、及び空気調和装置
3日前
ダイキン工業株式会社
電力変換装置およびヒートポンプシステム
4日前
ダイキン工業株式会社
ロータ、回転電機、圧縮機、および、冷凍装置
3日前
ダイキン工業株式会社
半導体装置、電力変換装置、及び空気調和装置
5日前
ダイキン工業株式会社
正極合剤用結着剤、正極合剤、正極および二次電池
3日前
ダイキン工業株式会社
連携制御装置、連携制御方法、連携制御プログラム
3日前
ダイキン工業株式会社
監視装置、監視システム、監視方法、監視プログラム
3日前
ダイキン工業株式会社
電力変換装置及びそれを有するヒートポンプシステム
4日前
ダイキン工業株式会社
冷媒放出ユニット、冷凍サイクル装置及び冷媒放出方法
3日前
ダイキン工業株式会社
リモートコントローラ、リモートコントローラの製造方法
4日前
ダイキン工業株式会社
冷媒放出ユニット、冷凍サイクル装置、および冷媒放出方法
3日前
ダイキン工業株式会社
発泡成形用樹脂組成物、発泡成形体及び発泡成形体の製造方法
4日前
ダイキン工業株式会社
電子デバイス、電子機器、電子機器システム、空調システム及び空調装置
4日前
ダイキン工業株式会社
リフレクタ、紫外線照射ユニット、空気調和装置及びリフレクタの製造方法
3日前
ダイキン工業株式会社
発泡成形用樹脂組成物、発泡成形体、発泡成形体の製造方法、発泡電線及び発泡電線の製造方法
4日前
タニコー株式会社
貯水槽
1か月前
株式会社コロナ
空気調和装置
2か月前
続きを見る
他の特許を見る